The Project Gutenberg eBook of Telephone troubles

This eBook is for the use of anyone anywhere in the United States and most other parts of the world at no cost and with almost no restrictions whatsoever. You may copy it, give it away or re-use it under the terms of the Project Gutenberg License included with this eBook or online at www.gutenberg.org. If you are not located in the United States, you will have to check the laws of the country where you are located before using this eBook.

Title: Telephone troubles

Their location and remedy

Author: Edward Mahon Wev


Release date: June 27, 2025 [eBook #76407]

Language: English

Original publication: New York, NY: McGraw Publishing Company, 1907

Other information and formats: www.gutenberg.org/ebooks/76407

Credits: The Online Distributed Proofreading Team at https://www.pgdp.net (This file was produced from images generously made available by The Internet Archive)

*** START OF THE PROJECT GUTENBERG EBOOK TELEPHONE TROUBLES ***

Transcriber’s Note

The cover image was restored by Thiers Halliwell and is granted to the public domain.

See end of this document for details of corrections and other changes.


TELEPHONE TROUBLES

THEIR LOCATION AND REMEDY.


BY E. M. WEV.


NEW YORK:

MCGRAW PUBLISHING COMPANY.

1907.


Copyrighted, 1907,
by the

McGraw Publishing Company,

New York.


[iii]

NOTE.

In putting this little book before the telephone workers I do so with the idea of helping the beginner and furnishing a guide for the experienced man. It is composed of information gained by 15 years’ practical experience.

E. M. W

April, 1907.


[v]

CONTENTS.

chapter. page.
I. Direct Line 1
II. Two Party Line 14
III. Four Party Set 17
IV. How to Test For and Clear Troubles in Private Branch Exchange Switchboards 25
Inspection 40

[1]

TELEPHONE TROUBLES.


CHAPTER I.

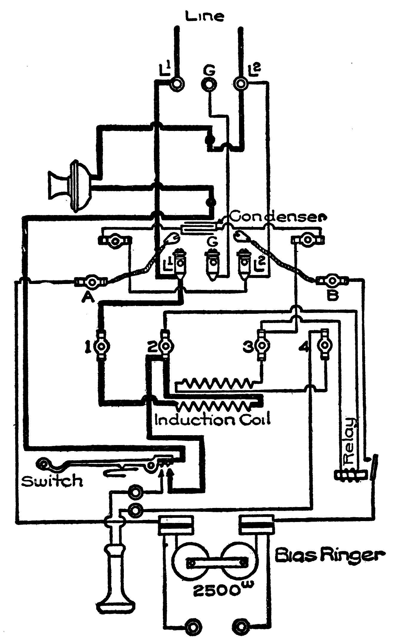
DIRECT LINE.[1]

Bell Doesn’t Ring at all.

May be caused by any of following:
 1st. Condenser open.
 2d. Ringer open.
 3d. Hook contacts crossed.
 4th. Desk stand cords or induction coil crossed.
 5th. Extention bell open.
 6th. Ringer short-circuited.
 7th. Trouble at central office.

1st. When condenser is open you will get weak hook clicks and side tones and hearing very weak. Prove by short-circuiting the condenser at the lugs with a test cord, which should make the ring of the bell and hearing O.K.

(While the condenser is short-circuited you will get only one hook click.)

[2]

2d. Only one hook click, the side tones normal, and the failure of the ringer armature to move when you raise or lower the hook, indicates that the ringer is open.

Prove by replacing the receiver on the hook and then bridge across the condenser lugs with your head receiver; if you do not get a good click every time you make contact, the ringer is open.

Or you can make the following test; open the strap at the top of the bell, then short-circuit the condenser lugs with a test cord; then connect one side of your head receiver to one of the line binding posts, and feel with the other side on the terminals of the ringer; if you get battery on one terminal and not on the other the ringer is certainly open.

3d. Only one hook click, side tones normal, failure of the ringer armature to move when you raise and lower the hook, and the receiver in circuit while the hook is down, indicates that the hook contacts are crossed together. When this is the case, the bell will ring poorly or not at all, and the ring can be heard in the receiver when the hook is down. Open the receiver circuit at one of the receiver binding posts, this should allow the bell to ring all right.

4th. Red and white strands of desk stand cord [3] or primary and secondary of induction coil crossed together will generally cut down hearing; it may or may not cause only one hook click, and may or may not put battery through the receiver, and may wholly or only partly prevent the bell from ringing. Disconnect the strap on top of the bell and test with your head receiver from the G post to the L2 post; if you get battery there is a cross; disconnect the red and white strands of the desk stand cord, this will show whether the trouble is in the desk stand cord or in the bell. If it is in the bell, disconnect No. 2 and No. 4 terminals of the induction coil, and test again, to prove certainly that the trouble is in the coil itself and not in the wiring.

5th. If there is an auxiliary bell, and it is open, the set will test as though it had an open ringer. Test by short-circuiting the L2 and G posts, which cuts out the auxiliary bell and makes it a straight set for the time being.

6th. If the ringer is short-circuited you will get battery through the receiver, which can be detected by listening while you short-circuit the receiver binding posts with your screw driver blade. To prove, disconnect the bridge from the top of the bell, and connect the two line wires to the L2 and G posts instead of the L2 and L1 posts; short-circuit the condenser lugs with a test cord, and then bridge your head receiver across the ringer terminals; if the ringer is all right you will get a heavy click, if it is completely short-circuited you will get no click at all, if it is partially short-circuited you will get a partial click.

[4]

Bell Rings Weakly.

May be caused by:
 Poor adjustment of armature or gongs.
 Pivot screws too loose or too tight.
 Clapper rubbing on guard.
 Wiring interfering with the clapper stem.
 “Whiskers” on the magnet heads.
 Magnet heads sticky or gummy.
 Desk stand cord, induction coil, or hook contacts crossed.
 One or both coils of the ringer partially short-circuited.
 Polarizing magnet weak.
 Carbons in protector dirty and generator current jumping across them.
 Trouble at the central office.

Bridge on the Line, Steady Light at Central Office.

Prove whether the trouble is in the instrument or not by disconnecting both sides of the line at the top of the bell and going in with your head receiver. If you get central the trouble is in the instrument and the same will be found either in the wiring, desk stand cords, or the hook. If opening the strap (see diagram No. 1) does clear the trouble, the leak is across through the ringer, and must be due to:

1. Receiver contact of hook not breaking. If this is the case, opening the receiver circuit at one of the receiver binding posts will clear the trouble temporarily.

[5]

2. White and green strands of the desk stand cord crossed together. If this is the trouble, disconnecting the cords from the bell will clear it.

Fig. 1.

3. The condenser must be short-circuited if the trouble is not in the hook or cords; if the condenser is completely short-circuited, there will be but one [6] hook click, but often there is enough resistance in a condenser short-circuit to give both hook clicks. To make sure that the trouble is in the condenser itself, and not in the wiring, disconnect one terminal of the condenser and go in series with your head receiver.

Instrument Entirely Dead, Nothing can be Heard in the Receiver.

See first that you have battery at the top of the bell.

The trouble may be due to:
 1. Receiver circuit open.
 2. Receiver short-circuited.

1. If there is an open in the receiver circuit, it may be in either the receiver itself, the receiver cord, the white strand of the desk stand cord, the receiver contact of the hook, or the secondary; bridge your head receiver successively around these parts, when you bridge around the open you will get the side tones in the head receiver.

2. To prove whether a receiver is short-circuited or not, connect your head receiver in series with it; if the head receiver responds while another receiver in series with it does not, the other one cannot be open, and therefore, must be short-circuited.

Transmitter out of Circuit, but Hearing not Entirely Cut Out.

May be caused by:
 1. Open in green strand of desk stand cord, transmitter or transmitter wiring.
 2. Transmitter short-circuited. [7]
 3. Red and white strands of desk stand cord crossed together.

1. No hook clicks, transmitter entirely dead, but can hear induction on the line, and can hear the effect of short-circuiting the line at the top of the bell indicates an open. Locate by connecting one terminal of your head receiver to the L1 post, and feeling with the other terminal successively on the several points of the transmitter circuit from the L2 post to the hook; as soon as you pass the open you will cease to get battery through the head receiver.

2. Strong hook clicks, transmitter entirely or nearly dead, but can hear induction on the line and the effect of short-circuiting the line at the top of the bell, indicates transmitter short-circuited. Open at the transmitter and put your head receiver in series to see whether the trouble is a short-circuit inside of the transmitter head, or a cross of the transmitter cord or the green strand of the desk stand cord with the frame of the desk stand.

3. Two hook clicks, but the transmitter dead and cannot hear induction on the line, and cannot hear the effect of short-circuiting the line at the top of the bell, and bell rings poorly or not at all, indicates red and white strands of the desk stand cord crossed together which short circuits the receiver while the hook is up. Disconnect the strap at the top of the bell, and test as previously directed from the G post to the L2 post; if you get battery the cord is crossed.

[8]

Transmission Poor.

May be due to:
 1. Transmitter packed or otherwise bad.
 2. Red strand of desk stand cord, primary, or hook contact open (in which case the hearing will also be poor).
 3. Primary or secondary reversed.
 4. Primary and secondary crossed together (this will also affect the hearing).
 5. High resistance in the line or instrument.

1. When a transmitter is believed to be packed, call the wire chief, being very careful not to shake it up or jar it, and get him to note the way it transmits; then shake it up thoroughly, and see what the effect is on transmission. When a transmitter is suspected of packing but you fail to catch it in the act, you can sometimes pack it by blowing gently into the mouth piece for a minute or so; but in making this test be careful not to condemn a good instrument, as almost any transmitter is liable to a certain amount of packing, and will come up stronger immediately after having been shaken up.

When a transmitter is suspected of being otherwise defective a sure test can be made by temporarily swapping faces with some other instrument that is all right.

2. Only one hook click and weak side tones indicate primary or red cord open. Connect one terminal of your head receiver to the L2 post and test with the other successively on the L1 post, No. 1 and No. 2 terminals of the induction coil, red cord [9] post in desk stand, hook spring, and hook; as soon as you pass the open you will not get battery.

3. Examine 1 and 2, and 3 and 4 of the coil to see that they are not reversed, that is, see that the numbers of the coil terminals correspond with the numbers of the lugs that they connect to. If the coil is reversed internally, so that the numbers correspond but nevertheless one of the windings is wrong, it can only be detected by the man at the other end. Call up the wire chief or go to another instrument yourself and listen to the transmission from the suspected instrument; if the coil is reversed the transmission will be muffled. Prove by reversing either the primary or the secondary, which should clear the trouble.

4. Test as previously directed for primary and secondary crossed together.

5. Get the wire chief to test the resistance of the line, or test it yourself as follows: Bridge your lamp on at the top of the instrument, the lamp will burn rather dimly on an ordinary line, very dimly if it is a long line, or an extension line from a private branch exchange with a high resistance drops and retardation coils. (In the latter case the test can be made better after the operator has plugged up the line.) Next connect your line in series with the instrument, take the receiver off the hook, and compare the brightness of the lamp while the instrument is in circuit, and while it is cut out by short-circuiting the L1 and L2 posts. If there is much difference noticed there is a high resistance in the [10] instrument. Forty ohms is a fair average for the resistance of a central battery instrument, but it may be higher or may be lower, it may run below 30 ohms. About 16 ohms of this is in the primary and the rest is in the transmitter.

Fig. 2.

To prove that there is no resistance in the soldered connections [11] or hook contact, short-circuit both the primary and the transmitter; this should cut out all of the resistance and completely short-circuit the instrument, so that you will get no battery from L1 to L2 posts when the hook is up.

The resistance of a 24 volt test lamp is somewhere about 400 ohms cold and 240 ohms hot.

Hearing Poor.

May be due to:
 1. Receiver bad.
 2. Receiver cord or white strand of desk stand cord bad.
 3. Condenser open.
 4. Primary and secondary crossed together.
 5. Primary short-circuited.
 6. Secondary short-circuited.
 7. High resistance in secondary circuit.

There will be two hook clicks with any of the above troubles, but one of the clicks may be cut down more or less.

1. Examine the receiver for dented diaphragms, “whiskers” on the magnets, magnets too close to diaphragm, or magnets weak; test by putting your head receiver in series with it and comparing the hearing.

2. To test the receiver cord and the white strand of the desk stand cord, put battery through them and listen in the receiver for a cut out or scratchy sound while you shake them. Short-circuiting the condenser with a test cord puts battery through the receiver and its cords when the hook is up.

[12]

3. If the condenser is open the ringer usually will not ring, but sometimes you can ring through a condenser that you cannot hear through at all. Test by short-circuiting it with a test cord.

4. Primary and secondary crossed together will usually short-circuit the ringer and prevent your getting a ring. Test as previously directed.

5. If the primary is short-circuited bridge your head receiver around it; you will get no click when the hook comes up, and no side tones. If the primary is all right you will get both clicks and side tones in your head receiver.

6. A short-circuited secondary can be tested by exactly the same method as is given above for testing the primary.

The above tests work very well if the primary or secondary is completely or nearly short-circuited, but if the short circuit is only partial it is very hard to detect. If you are in doubt, change the bell temporarily for another bell that is all right or change the induction coil, and compare results.

7. To test for a high resistance in the secondary circuit, put battery through it by short-circuiting the condenser with a test cord while the hook up, then listen in the receiver while you short-circuit successively the receiver hook contact, the two sides of the receiver cord, the white strand of the desk stand cord, the wiring from receiver cord to secondary, from secondary to condenser, and from condenser to L2, and the secondary itself; when you short circuit out any part of the circuit that [13] contains resistance, such as the secondary itself, more battery will flow through the receiver, giving you a click.

An instrument in which the ringer is not connected, will, of course, give but one hook click.

Reversals in the connecting up of desk stand cords may cause only one hook click or poor hook clicks, poor transmission, poor hearing, transmitter nearly dead, etc., according to the combination in which the three strands of the cord are connected.

If the ground side of the line is open outside the set may be put in temporary service by working to a local ground.

If the induction coil is bad, temporary service can be given, if necessary, by putting the transmitter and receiver in series, and properly poling the receiver.


[14]

CHAPTER II.

TWO PARTY LINE.

No. 1 Set.

(The battery side of the line goes to the L2 post.)

Gives two hook clicks, and can be tested in very much the same way as a straight set, but the following points should be remembered: on sets that ring to ground an open ground will, like ringer open, cause the bell not to ring and only one hook click.

Resistance in the ground may cause poor ring.

Reversal of the three wires on top of the bell may cause only one hook click, bell not to ring, and transmitter nearly dead.

Transmitter very poor may be caused by the ground side of the line being open outside. (You can still call the operator and talk, with difficulty through the ringer and ground.)

No. 2 Set.

Gives but one hook click, but otherwise can be tested in very much the same way as a straight set. Remember the following points:

On sets that ring to ground:
 Ground open will prevent bell from ringing.
 Resistance in the ground may cause poor ringing.
 A ground on the ground side of the line may [15] cause the bell to ring poorly or not at all by taking the generator current off to ground before it reaches the instrument.
 Condenser short-circuited will not only put a ground on the ground side of the line through the ringer, but on exchanges which use pulsating current for ringing will also cause bell to ring poorly or not at all.
 Reversals of the three wires on top of the bell may cause two hook clicks, bell not to ring, and transmitter nearly dead.

On two-party sets, to find reversals of the wires at the top of the bell, trace out the wire to the protector, or else find out with your head receiver which one of the three wires is alive to both of the others, or to an independent ground. This one is the battery side of the line.

To test for reversal of the ground wire with the ground side of the line, bridge your head receiver from an independent ground to the two doubtful wires successively. You will get induction on the line wire, and none on the ground wire. Or, bridge your receiver from the battery side of the line to the other two wires successively; the one that gives the most induction in this case is the ground wire. Or again, test by bridging your lamp from the battery side of the line to the other two wires successively. If the ground is good, bridging to it will give a brighter lamp than bridging to the ground side of the line; only a little brighter if the line is short, much brighter if the line is long.

[16]

The above is also the way to test for a poor ground. The resistance of the ground return back to the central office should be less than the return through the cable, therefore the lamp should burn brighter on the ground wire than on the ground side of the line; very little brighter if the line is short, much brighter if the line is long.

An extension bell open will prevent the main bell from ringing, just as in a straight set. Test by running a temporary ground, or by short-circuiting out the extension bell.

If you are in doubt when testing a two party set, disconnect the ground wire and strap the bell, making it a straight set temporarily, and then test the ringing, transmission, and hearing. A straight set will respond to all rings, direct, two-party, and four-party.

If on a two-party set the ground side of the line is open outside, temporary service may be given, if necessary, by working to the local ground.

If the ground is open, temporary service can be given, if necessary, by converting to a straight set; but in this case the bells will respond to both calls.

If second instrument is properly poled and bell rings when first station is being called, the trouble is probably due to party at first station taking his receiver off the hook before the operator has stopped ringing, and vice versa.


[17]

CHAPTER III.

FOUR-PARTY SET.

(Diagram No. 3.)

Tests of the transmitting and hearing circuits can be made in very much the same manner as in a straight set. On account of the relay coil being bridged between No. 2 and No. 3 terminals of the induction coil, a four-party desk set, if in perfect order, will give two hook clicks, no matter how it is poled.

To make a perfectly sure test for primary and secondary crossed together, it is necessary to disconnect one terminal of the relay winding; then with the receiver on the hook, test from the L2 post to the secondary with your head receiver; if you get current there is a cross.

Reversals of the three wires at the top of the instrument may cause a variety of troubles, just as in the two-party sets.

Ringing Circuit.

Relay: Failure of the relay to come up when the operator rings may be caused by:
 Condenser open.
 Relay short-circuited or open.
 Hook contacts, or red and white strands of desk [18] stand cord, or primary and secondary of induction coil crossed together.
 Primary open.
 Trouble at central office.

Test just as though it was a straight set except when testing for relay short circuited, or for a cross between primary and secondary, (in which case you must open one terminal of the relay winding, as previously directed); and except when testing for relay open, which you can do by bridging your head receiver from L2 post to No. 2 and No. 3 terminals of the induction coil successively; you should get strong battery on No. 2 terminal, if the relay is all right and a strong condenser discharge when you make contact, but a weak battery click when you break contact, on No. 3 terminal.

A ground on the ground side of the line may also prevent the relay from operating, by carrying the generator current off to ground before it reaches the instrument.

If the relay is held up, usually the lamp is kept burning at the central office also, and this means that current is flowing from the central office over the battery side of the line, passing through the relay winding, and returning to the central office over the ground side of the line, or through the ground wire and ground. This condition may be due to:
 1st. Winding of relay crossed with frame. Test by disconnecting the “A” or “B” terminals of the ringer from L2 which should release the relay.
 2d. As in the case of current through the ringer of a [19] straight set, the trouble may be caused by receiver contact of hook not breaking, white and green strands of desk stand cord crossed together, condenser short-circuited. Test as though it was a straight set.

Fig. 3.

[20]

If the relay vibrates continuously the winding is probably crossed with the frame. To find out whether this is the case, disconnect the ground wire, which should stop the vibrating.

If the relay “jumps” while the operator is ringing, instead of pulling up and staying up as long as the ringing current continues, the relay may be weak, due to a part of the winding being short-circuited out, or to some other cause; or there may be too many bells and relays on the line, so that, owing to the resistance of the line, not enough generator current will flow over it to divide up and give each bell and relay a proper amount of current; or there may be a slight ground on the line, which carries off a part of the ringing current.

To prove that a relay is all right:

1. Short-circuit the condenser; this should hold up the relay, by putting battery current through it.

2. Prove that the spring contact is not crossed with the frame as follows: Disconnect “A” and “B”, then connect the frame of the relay to battery with a test cord, and bridge from the spring contact to ground with your head receiver; if you get no current there is no cross.

3. Prove that the winding is not crossed with the frame as follows: Disconnect “A” and “B” and then test with your head receiver from the frame to the L2 posts; if you get no battery there is no cross.

Ringer: If the relay comes up, but the bell does not ring, the trouble may be due to:
 Ringer poled wrong.
[21]  Bias spring too tight or too loose.
 Ringer open.
 Ground open.
 Ringer short-circuited.

Bridging your head receiver across the ringer while the operator is ringing will show whether or not you are getting generator current on the terminals of the ringer winding; going in series at the “A” and “B” terminal will show whether or not you are getting current through the ringer.

To prove whether a ringer is open or not, connect “A” to battery, hold the relay closed, and then test from “B” to ground with your head receiver; if you get no current the circuit is open; prove that the open is in the ringer itself by testing direct from the two terminals of the winding successively.

The ground can be tested in the same manner as on a two-party set.

To prove that the ringer is short-circuited, connect “A” and “B” across the line, close the relay contact, and bridge across the terminals of the ringer winding with your head receiver; if you get no click the ringer must be short circuited; check this test by putting your head receiver in series with the ringer, while it is connected across the line, and closing the relay contact; this should give you a strong click if the ringer is short-circuited.

Bell ringing weak may be due to:
 Poor adjustment of armature.
 Poor adjustment of bias spring.
 Pivot screw too loose or too tight.
[22]  Clapper rubbing on guard.
 Wiring interfering with clapper stem.
 “Whiskers” on magnet head.
 Magnet head sticky or gummy.
 Polarizing magnet weak.
 One or both coils of ringer partially short-circuited.
 Too many bells and relays on the line.
 Ground on one side of line which takes part of the generator current off to ground before it reaches the instrument.
 Trouble at central office.
 Earth currents.

To test for earth currents bridge your head receiver from the ground side of the line to the ground; you should get no current; if you do get current you will probably find that it varies continually, being due to trolley cars; report the matter to the chief inspector. In making this test be sure that the line is not in use; if the receiver is off the hook at any station on the line you will get a false test.

Earth currents very often cause bell troubles on suburban stations, particularly those that lie near to trolley lines; but in the city, earth currents are seldom noticeable.

False rings may be caused by:
 Very strong earth currents.
 One coil of ringer short-circuited.
 If a biased ringer has one coil short-circuited, then when it is poled for either 1st or 2d stations it will respond to both rings; and likewise when poled for 3d or 4th stations it will ring with either current.

[23]

In the bell diagram No. 3 you will see that “B” connects to the spring contact of the relay, the frame of the relay connects to the biased side of the ringer, and the unbiased side of the ringer connects to “A.”

In the older bells, “B” connects direct to the biased side of the ringer; the unbiased side of the ringer connects to the spring contact of the relay, and the frame of the relay connects to “A.”

Therefore, in connecting an extension bell to a set that has no extension bell binding posts, connect one side of the wire to the frame screw of the relay, under the bottom of the set, and the other side to the post at the top of the bell that “A” connects with. Or solder one of the extension bell wires to the spring contact of the relay, and connect the other to the post at the top of the bell that “B” connects with. In every case the auxiliary bell must be connected across the terminals of the ringer without being bridged around the break of the relay. Pole the extension bell by reversing the wires either at the bell or at the set.

Ringer Adjustments: In adjusting a biased ringer find out the two points where the bell ceases to ring on account of the bias spring being too tight and too loose, and adjust the spring half way between these points. To locate them, slack off the bias spring until it has no tension at all, and then get the operator to ring while you tighten up the spring, and note the point at which the bell commences to ring; continue to tighten the spring until the bell ceases to ring; by making the adjustment half-way between [24] these two limits, you will have a margin both ways, so that if the generator rises a little above or falls a little below its proper voltage, the bell will still ring.

The little set screw in the yoke at one end of the armature should be adjusted so as to hold the opposite or bias spring end of the armature a little away from the head of the magnet core; 0.02 of an inch, which is a little less than the diameter of a No. 22 cross-connecting wire, “In every test use a little judgment.”


[25]

CHAPTER IV.

HOW TO TEST FOR AND CLEAR TROUBLES IN PRIVATE BRANCH EXCHANGE SWITCHBOARDS.

Station can’t call: When a station can’t call, the trouble may be due to the line being open, or too much resistance in the line; or to the signal being open, or short-circuited, or stuck.

Short-circuit the line in the back of the switchboard or at correcting frame; if the signal does not operate plug up the jack with a plug and see if the cord signal will operate; if it will not the open is between the frame and the springs of the jacks if the cord signal will operate, the trouble is back of the jack springs, and may be an open, or it may be that the drop is short-circuited or stuck. Test with a receiver or lamp, if you get good battery on the locknuts but can’t throw the drop, it must be short-circuited or stuck; if you get no battery there is an open; short-circuit the inner contacts of the jack, and if this brings up the signal the open is in the jack; take the jack out and repair it. If short-circuiting the inner contacts will not operate the signal, the same may be open; test from the ground strap of the jack direct to the signal terminals; if the signal tests all right the wire leading from one side of the signal to one inner contact of the jack [26] must be open; prove by short circuiting same out with a test cord.

If there is battery on the jack but the signal won’t come up, push gently against the back of the armature of the signal with a tooth pick until it starts to raise; you can tell by the feeling if it is at all stuck.

Another good way to tell whether the signal sticks is to go to the station and hold the receiver to your ear and then allow the hook to raise. When the signal flies up it can be heard in the receiver as a sort of “tremble.” This “tremble” should take place the instant the hook comes up; if it is delayed, the signal must be sticking.

This test can also be made from the frame with a head receiver.

To test whether the signal is short-circuited, see how brightly your lamp burns when connected at the frame and then compare with other signals which are all right; a signal which is wholly or partly short-circuited will have less resistance than the others, and the lamp will burn brighter.

If the signal comes up from the frame but will not come up from the instrument, the line may have too much resistance and the signal will have to be adjusted so as to be more sensitive.

If a station on a long line has trouble calling at times, there may be a poor connection in the circuit which varies; or it may be that the signal fails to work only when the board is busy, due to the drop in voltage on the battery feed when much current is being drawn from it; the signal will have to be adjusted more delicately or the battery feed increased.

[27]

Fig. 4.

Station Signal Stays up: The line must be either crossed, or grounded on the battery side. Plug into the jack with a detached plug and cord, and then test successively on the ring and tip of the detached cord with a receiver or lamp that is connected to battery. This will show if there is a ground on [28] either side of the line. If both sides test clear of grounds, there must be a cross; to prove this, ground the tip side by holding the tip of the detached cord on the tip of any other plug; if there is a cross the ring side will then test grounded. To locate the trouble, open the line successively at the frame cable box instrument, etc., and note the effect on the signal.

In testing with a receiver for grounds or crosses on lines, you should be guided by the click when you break contact; otherwise, you are likely to be deceived by the electrostatic capacity of the line and condenser in the instrument. In such tests you may get a strong click when you make contact, particularly if the line runs through a cable, and you may also get plenty of induction on the line; but if you do not get a click when you break contact, there is no current flowing through your receiver, and therefore the line is clear.

If plugging into the jack does not restore the signal, the trouble must be a cross in the jack, or in the signal itself. Examine the jack lugs, and also the inner end of the signal winding, which may be in contact with the iron mounting strip. If the trouble is not here, disconnect the wire going to the jack from the signal; this will show whether the trouble is in the signal itself.

If the sleeve of a station jack is grounded, the cord circuit relay will operate when you plug into the jack, and cut the battery off of that pair of cords. Touching the tip of a plug to the sleeve of a station [29] jack with the listening key thrown will show if the sleeve is grounded by giving a click in the operator’s receiver, the same as touching the sleeve of a trunk jack will do. The ground may be due to the sleeve being crossed with the sleeve of a trunk jack, or crossed with the sleeve of a station jack that is connected to a trunk jack; or it may be between the sleeve and the inner contact of the jack on the ground side.

Battery Feed and Trunks: The battery feed and trunks must always be poled properly. To test the poling of the feed, run a temporary ground and touch it to the ring of the back plug. If this does not bring up the cord signal the feed is poled wrong, and the feed and ground will have to be reversed.

To test the poling of a trunk, plug into the trunk-jack with the front plug of any pair, say No. 1 pair; then touch the tip of any other plug to the ring of the back plug of No. 1 pair; if this does not bring up the cord signal on No. 1 pair the trunk is poled wrong.

One of the troubles caused by the wrong poling of a trunk is that if the operator plugs in to answer the trunk while she has another listening key thrown, her transmitter goes dead.

If operator at the central office can’t throw a trunk drop at a private branch switchboard the same may be open, or the condenser may be open. Bridge a receiver across the drop; if you can get a good ring in the receiver the condenser is all right [30] and the drop is probably open. If you can’t get a ring across the drop, short-circuit the condenser; if this puts battery through the drop and brings it up, the condenser must be open.

If a cord circuit relay fails to operate on any trunk, the ground strap may be broken off of the jack. Plug up the jack, then touch the butt of the plug with the tip of a plug of any other pair; if this operates the relay, it shows that the sleeve of the jack did not operate it, and therefore the sleeve connection must be open.

The sleeve connections are often taken off purposely on tie trunks.

If the operator complains of central cutting her off, some of the holding coils may be open. Instructions are given further ahead for testing them.

If plugging up a trunk causes the cord circuit relay to vibrate the battery feed or ground must be open.

If the line or cord signals fail to come up properly the battery feed may be weak; this may be due to a poor connection in the feed or ground, or to one of the conductors of the feed being open, or to the feed being grounded through resistance. Bridge a lamp across the feed; it should burn brightly if no current is being used on the switchboard. Throw a listening key, or bridge a receiver across the feed; if this puts the lamp out, or dims it excessively, the feed or ground has a high resistance on it, or some of the conductors are open. Disconnect the conductors one at a time at the table head or protector, [31] and see if each one will light your lamp properly. If the lamp burns dimly when no current is being used on the switchboard, the feed is probably grounded through resistance; disconnect it from the switchboard and test; if it still gives a dim lamp disconnect at the protector and test again to prove whether trouble is inside or outside.

The amount that a lamp bridged across a battery feed will be dimmed by throwing a listening key or bridging on a receiver depends upon the resistance of the feed. If the feed is very long the lamp will be dimmed very much; if the feed is short or consists of several pair, the lamp will be dimmed but slightly. Each inspector should become familiar with the behavior of the battery feeds on all his important boards; he should know how the lamp burns when the board is idle, and how much it is dimmed when a certain number of connections are up, so that in case of trouble he can tell at once by a lamp test whether the feed is O.K. or whether it has too much resistance, or is partially grounded.

Troubles Causing Bells to Ring.

A swinging open or swinging ground on the battery feed causes the bells at the stations to ring by charging and discharging the condensers.

Generator feed crossed with the battery feed causes bells to ring. Examine wiring and generator contacts at ringing keys.

Where the spring of a station jack does not break from, or is crossed with the inner contact, all bells [32] may be rung by ringing on that jack with power generator, which is always grounded on one side.

If the outer contact of a ringing key makes before the inner contact breaks, all bells may be rung when that key is used, by the generator current passing down through one side of the retardation coil to the battery feed.

Cord Circuit.

Tip and sleeve crossed causes vibrating relay on that pair.

Tip and ring crossed short-circuits the cord.

Ring and sleeve crossed causes relay to vibrate when ring and tip of plug are short-circuited, or when the plug is put in a station jack with the station receiver off the hook,—sometimes merely throwing the listening key on that pair will make the relay vibrate.

Touching ring to tip and tip to ring of the two plugs of any pair should give a spark, and the signal should also come up when the ring of the plug is touched with a tip. If there is trouble, take any other plug which is O.K. and test the bad pair; if both rings or both tips fail to give a spark, there is probably an open at the relay, the retardation coil, or the soldered connections on the listening key. If only one cord tests open, and the other one of the same pair tests O.K., ring on the bad cord and feel for generator current in the plug. If you get current, the open must be at the inner contact of the ringing key; or, it may be in the cord signal. If you [33] cannot get generator on the plug, the open is in the cord.

To locate any open that effects both cords, test successively on inner contacts and swinging contacts of relay, inner and outer lugs of retardation coil, and swinging contacts of listening key, you should get battery across all of these points.

If either cord of a pair is short-circuited it short-circuits both cords and you will not get proper sparks when touching ring to tip and tip to ring but you may get small sparks. Also the operator’s transmitter will be dead on that pair of cords and if you test with a receiver or lamp you will get little or no battery between the ring and tip of either plug, but will get battery of about half the proper strength from either the ring or the tip of either plug to either the ring or the tip of a plug of any other pair.

You can also tell whether a cord circuit is short-circuited by bridging your receiver around one half of the retardation coil; if there is a short-circuit, part of the current that is flowing around through the coil will go through your receiver, giving you a click.

To locate the short-circuit, ring on the two cords successively, and feel on the plugs for generator. If both cords test clear, the trouble must be back of where the circuit branches at the listening key; disconnect successively at the relay, the retardation coil, and the listening key until you locate the trouble.

In most of the private branch exchange switchboards the battery goes first to the inner contacts [34] of the relay, then through the swinging contacts to the retardation coil, and from the retardation coil to the swinging contacts of the listening key; in other boards the battery goes first to the retardation coil, then through the relay contacts to the listening key. From the listening key it goes to the inner contacts of the ringing key, and from the swinging contacts of the ringing keys to the cord fasteners.

If a cord circuit is open at the relay or retardation coil, it will still work on a trunk connection, the trunk supplying the battery, if the central office is common battery system.

Lamp tests of the retardation coils and cord signals can be made by bridging a lamp across the bus-bars and then short-circuiting the tip and ring of every cord successively. Each one should dim the lamp the same amount; if one cord dims it less than the others, it shows that there is more resistance in that cord circuit—possibly a bad connection, or a cord signal with too much resistance. If one cord dims it more than the others, there must be less resistance in that cord circuit, probably one half of the retardation coil is short-circuited. (This test fails where there is a floater battery, or a battery feed of very low resistance.) To prove that one side of the retardation coil is short-circuited, short-circuit one of the plugs of that pair, and then bridge a receiver successively around the two sides of the coil, no click on one side should mean that that side was short-circuited.

A finer test can be made by bridging the lamp [35] across the tip and ring of the cord, and short-circuiting out the two sides of the coil successively; each side should brighten the lamp exactly the same amount. If one side brightens it more than the other, that side has more resistance than the other.

Unbalanced coils are usually noisy, especially on long lines. An unbalanced coil can usually be detected by simply listening on each pair of cords, successively; if the battery feed induction is stronger on one pair than on the other, that pair is probably unbalanced.

In most boards the holding coil is bridged across the outer contacts of the relay. In other boards one end of the coil connects to one swinging contact of the relay, and the other end to the opposite outer contact. To test the holding coil, plug into a trunk jack with the back plug and throw the listening key, which will bring up the cord signal, then throw the listening key normal. If the signal stays up the holding coil is O.K., if it disappears the holding coil circuit must be open. The trouble may be that the relay contact does not close, or the coil itself may be open.

Test by plugging into a trunk with the back cord and then short-circuiting the holding coil; if the cord signal comes up the holding coil must be open; if it does not come up, leave the short-circuit on the coil and bridge out the holding coil contacts of the relay. When you bridge out the contact where the open is, the signal will come up.

To test the relay on any cord circuit, touch the [36] tip of any other plug to the sleeve of either plug of that pair; if this does not operate the relay the sleeve conductor of the cord may be open; if neither plug of the pair will operate it, the relay itself may be open; test with a receiver or lamp.

Touching the tip of one plug to the sleeve of the other plug of the same pair should make the relay vibrate.

To test a switchboard cord, plug into the cord testing jack (every board should have a testing jack connected to put battery direct on your head receiver) and shake the cord, and turn and shake the plug in the jack, while you listen in the operator’s receiver for any cut-off or bad connection. Do not have any listening key thrown while you are testing switchboard cords; also see that the operator’s receiver is poled so that the current from the cord strengthens the magnetism instead of weakening it otherwise you will not get a sensitive test. The tips and rings of the plugs must be clean, or else they will be scratchy.

Be very careful that none of the plugs are bent or “lopsided;” such plugs may work all right in some jacks and cut-off in others. If turning a plug around in a jack causes a cut-off the plug should be condemned; sometimes the jack may be at fault, and the long spring will have to be given more “set.” After changing switchboard cords, always test the new ones for opens, short-circuits and reversals.

Cross-Talk: Solder dropped on the cord fasteners, or a cross at the keys, may connect two different cord circuits together, and cause cross-talk between them.

[37]

Retardation coils may be crossed with their cases, and cause cross-talk by the cases being in contact. Condensers on trunk drops may make two trunks cross talk in the same way. Test by bridging a receiver from the case of the suspected coil or condenser to battery and to ground successively. There will be no click if the case is clear.

Unbalanced retardation coils, or a weak battery, may also cause cross-talk.

A listening key that does not break contact on both sides will cause cross-talk when that pair of cords is used; if with all keys normal you get a click in the operator’s receiver when you touch the tip of any plug to the frame of the operator’s transmitter, the operator’s circuit is in contact with some cord circuit at the listening key. To find out which key, see that all keys are normal and then vibrate the relay on each pair of cords successively by touching the tip of one plug to the sleeve of the other; when you come to the pair where the cross is, the buzz will be heard plainly in the operator’s receiver; on the others it will be heard very faintly.

Operator’s Set: To test the receiver cord, put a plug in the cord testing jack, this puts battery through the receiver, and by shaking the cord any fault will show up provided the receiver is poled properly. Do not have any listening key thrown when making this test.

To test the transmitter cords, throw up any listening key and listen in the operator’s receiver while you shake the cords.

[38]

To locate an open in the operator’s primary circuit, throw any listening key, and then bridge a receiver successively around the several parts of the circuit, that is, the 200 ohm resistance coil, the transmitter, (including its cords), and the primary. When you bridge around the part that is open, you will get a click in the receiver.

To locate an open in the secondary circuit, short-circuit out the condenser so as to get battery through the circuit and then bridge around the receiver and secondary with a receiver until you have found where the open is.

Buzzer and Buzzer Relay: If a buzzer which works off the battery feed fails to operate at times, although the buzzer relay comes up, probably it is not sensitive enough, and when the board is busy the battery feed it not strong enough for it. Adjust the buzzer more delicately and test it when the board is idle and when it is busy. To make a board busy artificially, bridge a head receiver across the bus-bars; that is equivalent to several pairs of connections being up.

If some of the station lines are very long, the buzzer relay may fail to come up on them, or come up so weakly as not to make good contact. To cure this, adjust the relay more delicately.

If a trunk drop won’t operate the buzzer relay when the key is up, the trouble is probably at the night bell contact of the drop. If none of the trunk drops will operate it, the relay may not be adjusted delicately enough, or the 500 ohm resistance coil [39] may be open. Bridge around the trunk drop contacts with a receiver. If you get no battery the coil must be open; prove by bridging the coil out and repeating the test.

A heavy ground on the ground side of any station line will prevent the buzzer relay from coming up by shunting it out. A light ground will sometimes cause trouble on the long lines only.

A short-circuited condenser or a slight leak across any line or lines, may hold up the buzzer relay. Test the lines for crosses and grounds, as previously instructed. If the buzzer relay comes up at times when no signal is up, the trouble may be due to some station on a long line trying to call, and the signal not sensitive enough to come up.

General.

To prove that a board is perfectly clear, disconnect the battery feed from the negative bus-bar, and put a lamp or receiver in series. If you get no current then all the lines are free from crosses, they are free from grounds on the battery side, and the other circuits in the board are also clear of crosses. (This test can only be made when there are no connections up, no listening keys thrown, and no stations calling.) To prove that the ground sides of all the lines are clear, disconnect both the feed and ground wires from the bus-bars, and then test through a lamp or receiver from the battery feed to the ground bus-bar; if you get no current, the lines are all clear on the ground side.


[40]

INSPECTION

How to Inspect Subscribers’ Instruments.

1st.—Ask the subscriber if his instrument works properly and repair any defect that he reports. Also be sure the instrument is securely fastened to the wall or desk.

2d.—Clean and polish the varnished and nickeled parts of the instrument; open the bell and see that it is clean and in proper condition inside, and that the hook, ringer, and other moving parts work properly and clean the hook contacts with paper if they are dirty or make a scratching noise in the receiver.

3d.—See that all binding post connections are tight, test all cords; in testing the receiver cord, put battery through it by short-circuiting the condenser; change any cords or other parts that are defective or unsightly.

4th.—Clean the receiver outside, remove the cap and examine the diaphragm and clean the magnets; in cleaning the magnets rub them off with your coat sleeve or a clean rag rather than with your hands, as the moisture from your hand will cause them to rust.

5th.—Examine the adjustment of the bell and test by getting a ring from the operator, at the same time test the transmission and hearing.

[41]

Test all extention bells by getting a ring from the operator; inspect all other apparatus, such as hand generators, switches, local batteries, fans booths and signs. It is important that signs should be kept in good condition; dirty or unsightly ones should be cleaned or ordered changed, and you should be particularly careful to see that all signs are securely hung.

6th.—Inspect all wiring, including the leading in wires, the inside line wires, the battery wires and the ground wires; also the protection, the fuses, any extention bells and also see that the ground is properly made that it is connected to the proper pipes. If a gas pipe has been used see that the bridge on the meter has not been disturbed since the last inspection.

7th.—See that the protector contains the proper kind of fuses, and if it can be gotten at readily; examine the connections and remove the cap from over the carbons to see that no one has left the carbons out.

8th.—If a subscriber applies to you to have an additional instrument installed, take his name and address and turn them in to the manager; if he wants his telephone moved or disconnected, or circuit number changed, or extention bell or sign installed, request him to call up the managers office.

If he complains of poor operating service, or of interference by other subscribers on his line, refer him to the manager.

If he complains of some trouble that is in the [42] outside line or at the central office, report the matter to the chief inspector at once.

9th.—In making recommendations, state briefly but plainly just what you want done and give the reason why. If the installer has done any work at the station since your last inspection, and has failed to leave it in proper condition, accompany the recommendation that you make with a written complaint.

Making First Inspections of New Installations.

In inspecting a new installation, or an instrument that has been moved or changed since your last inspection, or in going over your instruments for the first time, the inspection should be made more carefully than at other times.

Ask the subscriber if he has any extention stations, extention bells or other apparatus attached to his instrument, also look out for them while you are making the inspection and tracing out the wiring.

Open the desk stand and see that all the locknuts are tight and soldered connections are perfect.

Examine and shake all soldered connections in the bell.

Trace out all of the wiring and be sure to see that all splices are properly soldered and taped and see that no tacks are driven in the splice.

Make a lamp or receiver test of the protector and the instrument ground, to see that they are good and have no resistance.

See that the protector is securely fastened, that [43] the connections are all tight, that the fuses and carbons are of the proper kind, and that the micas have the open side down.

Test the fuses for loose connections inside, by bridging your head receiver across the binding post at the instrument end of the protector and listening for a cut-off, while you shake and jar the fuses.

Test all switches to see that they make all proper connections, oil the hand generators and see that the bell clapper works freely.

See that the specifications have been complied with in placing the protector and the instrument, in running all the wire, and in every other particular; that the desk stand cords are cleated, and protection cleats used where needed; that desk sets give two hook clicks; that snap switches are of the indicating type; that the connections to all binding posts are neat and of proper length; that the booth is clean and have plugs in all the screw holes; that they have no broken glass and have linoleum on the floor, and that the doors and latches all work freely.

See that the protector is placed so as not to be in the way of curtains; that no damage has been done to the subscribers property; that all apparatus has been installed so that it will not be in his way, and will not be exposed to disfigurement, damage, trouble from dampness or rain, etc., that wire is run where it will be safe from injury, dampness and wear; in short, see that the installation is done according to specifications in every respect.

[44]

See that the cut-in (the wires from the pole to the house) are properly made and are of the proper kind of wire.

DON’T FORGET THAT YOUR REPUTATION AS AN INSPECTOR IS AT STAKE.


FOOTNOTE

[1] Where reference is made to “hook clicks” in these instructions, the instrument is understood to be a desk stand, wall sets are so connected as to give only one hook click on raising or lowering the hook.

When reference is made to the red, white or green strand of the desk stand cord, it is understood that the red goes to the hook, the white to the receiver and the green to the transmitter, using the standard Western Electric cord.

When reference is made to L1, L2 or G you will find them on diagram No. 1 or No. 2. When reference is made to “A” or “B” you will find them on diagram No. 3.


Transcriber’s Note (continued)

Page 42 – “deskstand” changed to “desk stand” (Open the desk stand)

Page 43 – “lineoleum” changed to “linoleum” (have linoleum on the floor)

Footnote – “G1” changed to “G” (When reference is made to L1, L2 or G)

The words “extension” and “extention” are used interchangeably throughout the book and have been left unchanged. Some missing punctuation and other minor typographical errors have been corrected without note.

The single footnote has been placed at the end of the book.

Back to top