*** START OF THE PROJECT GUTENBERG EBOOK 77728 ***

Please see the Transcriber’s Notes at the end of this text.


Cover image

The Rural Text-Book Series

Edited by L. H. BAILEY


THE
BOOK OF ICE-CREAM

BY
WALTER W. FISK
ASSISTANT PROFESSOR OF DAIRY INDUSTRY, NEW YORK
STATE COLLEGE OF AGRICULTURE AT
CORNELL UNIVERSITY

New York
THE MACMILLAN COMPANY
1919

All rights reserved



[v]

PREFACE

The older ones of us look back on the ice-cream of our youth as a luxury, to be expected on festivals and holidays. The rising generation, however, is coming to look on it as a food. Once the manufacture of the confectionery shop and the household, it is now produced in great quantities by concerns devoting themselves to it entirely, making it by highly developed standardized processes. A line of special machinery has been perfected for its manufacture. The subject is taught in the colleges. Yet the home manufacture has not passed and should not pass; rather should the product be made more frequently and in larger quantity in the household.

No longer must one offer an excuse for a book on ice-cream. This book is made for class-room and laboratory use, growing out of the author’s teaching experience; the manufacturer’s interest has been set forth; yet it is hoped that the housewife will find directions for her use.

Acknowledgment is due the following parties for valuable assistance either for the illustrations, or definite information or helpful criticisms: Henry Vogt Machine Co., Louisville, Ky.; Wheats Ice Cream Co., Buffalo, N. Y.; DeLaval Separator Co., New York, N. Y.; Jamison Cold Storage Door Co., Hagerstown, Md.; Merrell-Soule Co., Syracuse, N. Y.; The Ekenberg Co., Cortland, N. Y.; Chapin-Sacks Mfg. Co., Washington, D. C.; The Creamery Package Mfg. Co., Chicago, Ill.; York Mfg. Co., York, Pa.; Davis-Watkins Dairymen’s Mfg. Co., Chicago [vi]Ill.; J. G. Cherry Co., Cedar Rapids, Ia.; Emery Thompson Machine and Supply Co., New York, N. Y.; T. D. Cutler, Ice-Cream Trade Journal, New York, N. Y.; Brunswick Refrigerating Co., New Brunswick, N. J.; L. O. Thayer, The International Confectioner, New York, N. Y.; Mojonnier Bros., Chicago, Ill.; Sharples Separator Co., West Chester, Pa.; Joseph Burnett Extract Co., Boston, Mass.; Nafis Glass Co., Chicago, Ill.; J. E. Reyna, Dept. of Drawing, New York State College of Agriculture, Ithaca, N. Y. The following members of the Dairy Dept. of the New York State College of Agriculture at Cornell University, Ithaca, N. Y.: W. A. Stocking, H. E. Ross, T. J. McInerney, W. E. Ayres, G. C. Dutton, H. C. Troy, E. S. Guthrie, G. C. Supplee.

W. W. FISK.

Ithaca, N. Y.,
March 1, 1919.


[vii]

TABLE OF CONTENTS

(Numbers in the text refer to paragraphs)

CHAPTER I
PAGES
GENERAL STATEMENTS ON ICE-CREAM 1-7
Materials used in ice-cream, 1; Definition of ice-cream, 2; Problems of ice-cream-making, 3; Ice-cream-making a science, 4.  
CHAPTER II
MILK AND CREAM AS RELATED TO ICE-CREAM 8-24
Method of securing supply, 5; Quality of milk and cream desired, 6; Why milk and cream are not of the desired quality, 7; The flavor of foods eaten by the cow, 8; The absorption of flavors and odors in the atmosphere, 9; The unhealthy condition of the cow, 10; The bacteria in the milk, 11; The sediment test, 12; How to prevent the growth of micro-organisms in the milk and cream, 13; Milk and cream production and handling, 14; Clarifier, 15; The chemical composition of the milk and cream, 16.  
CHAPTER III
MANUFACTURED MILK PRODUCTS AS RELATED TO ICE-CREAM 25-42
Condensed and Evaporated Milk: Method of manufacture, 17; Standards for condensed milk, 18; Conditions essential for a milk condensory, 19; Supply of condensed milk for the ice-cream plant, 20. Milk Powder: Standards for milk powder, 21; Powdered milk processes, 22; Merrell-Soule [viii]powdered milk, 23; History of Merrell-Soule process, 24; Uses of Merrell-Soule powder in ice-cream, 25; Ekenberg powdered milk, 26; Uses of Ekenberg powder in ice-cream, 27; Butter, 28.  
CHAPTER IV
SUGAR, CHOCOLATE PRODUCTS, FRUITS, STABILIZERS AND FILLERS 43-56
Sugar, 29; Invert sugar, 30; Sugar-saving substitutes, 31; Cocoa and cocoa products, 32; Manufacture of chocolate and cocoa, 33; Composition of cocoa products, 34; Adulteration of cocoa and standards of purity, 35; Chocolate sirup, 36; Fruits, 37; Nuts, 38; Stabilizers and fillers, 39; Gelatine, 40; Preparing gelatine for use in the ice-cream, 41; Gum tragacanth, 42; Other substances used as binders, 43; Eggs, 44; Starchy fillers, 45; Prepared ice-cream powders, 46; Rennet, 47.  
CHAPTER V
FLAVORING EXTRACTS 57-68
Vanilla Extract: Nature of vanilla plant, 48; Curing vanilla beans, 49; Marketing vanilla beans, 50; Production of vanilla beans, 51; The ingredients of vanilla extract, 52; The chemistry of vanilla, 53; Adulteration of vanilla extract, 54. Lemon Extract: Preparation of lemon oil, 55; The chemistry of lemon oil, 56; Orange extract, 57; Fruit extracts, 58.  
CHAPTER VI
CLASSIFICATION 69-80
Classification of ice-cream, 59; Receipts for ice-cream, 60; Vanilla ice-cream, 61; Chocolate ice-cream, 62; Caramel ice-cream, 63; Coffee ice-cream, 64; Maple ice-cream, 65; Fruit ice-cream, 66; Nut [ix] ice-cream, 67; Bisque ice-cream, 68; Mousse, 69; Cooked ice-cream, 70; Parfait, 71; Puddings, 72; Custards, 73; Ices and sherbets, 74; Ices, 75; Water sherbets, 76; Punches, 77; Milk sherbets, 78; Lacto, 79.  
CHAPTER VII
EQUIPMENT 81-100
Freezers, 80; Mixers, 81; Gelatine kettles, 82; Hardening the ice-cream, 83; Packing-cans, 84; Ice crushers, 85; Ice-cream can washers, 86; Emulsors, creamers, and homogenizers, 87; Cost of equipment, 88.  
CHAPTER VIII
REFRIGERATION AS APPLIED TO ICE-CREAM-MAKING 101-128
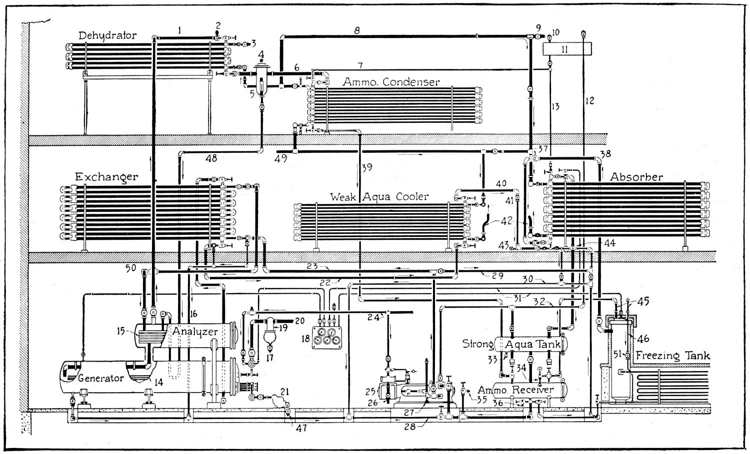
Terms used, 89. Natural Ice: The ice field, 90; The ice-house, 91; Harvesting and storing, 92; Amount of ice needed, 93; Use of ice and salt mixture, 94. Mechanical Refrigeration: Principles of mechanical refrigeration, 95; Materials used in mechanical refrigerating systems, 96; Operation of refrigerating machines, 97; The compression system, 98; Parts of a compression system, 99; Operation of direct expansion compression system, 100; Location of evaporating coils, 101; Notes on operating compression system, 102. Absorption Systems: Operation of absorption refrigerating systems, 103; Arrangement of double pipe and atmospheric absorption machines, 104.  
CHAPTER IX
PREPARING THE MIX 129-133
Importance of preparing the mix, 105; Usual procedure in preparing the mix, 106; Temperature of the mix, 107. [x]  
CHAPTER X
FREEZING PROCESS 134-144
Purpose of freezing, 108; Rate of freezing, 109; Proper method of freezing, 110; Over-run or swell, 111; Condition of ice-cream when removed from freezer, 112; Freezing sherbets and ices, 113.  
CHAPTER XI
HARDENING ICE-CREAM 145-162
Methods of hardening, 114; Hardening in ice and salt mixture, 115; The slush-box or brine-box method of hardening, 116; The hardening-room, 117; The still-air type, 118; The gravity air-type, 119; The forced-air type, 120; Defrosting the coils, 121; Time required for hardening, 122; Effects of hardening on quality, 123; Fancy molded ice-cream, 124.  
CHAPTER XII
JUDGING AND DEFECTS OF ICE-CREAM 163-169
Score-cards, 125; Explanation of characteristics mentioned in score-card, 126; Defects in ice-cream, 127; Defects in flavor, 128; Defects in body and texture, 129; Defects in richness, 130; Defects in appearance, 131; Defects in package, 132.  
CHAPTER XIII
BACTERIA IN RELATION TO ICE-CREAM 170-182
Sources of bacteria in ice-cream, 133; The effect of freezing and hardening on the bacterial count, 134; Types of organisms in ice-cream, 135; The total-acid groups, 136; The inert group, 137; The alkali group, 138; The peptonizing group, 139; Colon Bacilli in ice-cream, 140; Difficulties in studying the bacteriology of ice-cream, 141. [xi]  
CHAPTER XIV
TESTING 183-245
The Babcock Test: Testing whole milk for fat, 142; Composite samples of milk, 143; Measuring the sample, 144; Adding the acid, 145; Whirling the sample, 146; Reading the test, 147; Appearance of a completed test, 148; Care of the test-bottles, 149; Testing cream, 150; Cream testing apparatus, 151; Sampling cream, 152; Making the cream test, 153; Tempering the fat and reading the percentage, 154; Testing skim-milk, 155; Modifications of the Babcock test for ice-cream, 156; The glacial acetic and hydrochloric acid test, 157; The sulfuric acid test, 158; Acetic and sulfuric acid test, 159; The lactometer, 160; Calculating the solids not fat in the milk, 161; Testing milk for acidity, 162; Test for formaldehyde, 163; Test for boiled milk, 164. Testing Butter for Fat, Moisture, and Salt: Preparing the sample, 165; Testing butter for fat, 166; Testing butter for moisture, 167; Testing butter for salt, 168; Test for viscosity, 169; Standardization, 170; Benkendorf test for over-run in ice-cream, 171; Test to determine the hardness of ice-cream, 172. Mojonnier Tester: General preliminary information, 173; Testing evaporate, sweetened condensed, bulk condensed milk, ice-cream (mix or melted) for fat or total solids, 174; Fat determination, 175; Total solids determination, 176; Testing butter, 177; Testing fresh milk, skim-milk, whey, and buttermilk for fat and total solids, 178; Testing powdered milk, cocoa, malted milk and milk chocolate for fat and total solids, 179; Testing cream for fat and total solids, 180; List of precautions to observe in operating Mojonnier tester, 181. Mojonnier Over-run Tester: Adjusting cups for mix, 182; Actual operation, 183; Controlling the over-run, 184; Savings and economics, 185. [xii]  
CHAPTER XV
MARKETING AND BUSINESS MANAGEMENT 246-271
Demand for ice-cream, 186; Food value of ice-cream, 187; Locating a market, 188; Method of delivery, 189; Cost of delivery, 190; Packages used for delivery, 191; Advertising, 192; Salesmen, 193. Business Management: Purchase of raw material, 194; Price of dairy products, 195; Bookkeeping system, 196; Shipping clerk, 197; Report blanks, 198; Losses, 199; Pack-cans and tubs, 200; Rusty pack-cans, 201; Soft ice-cream, 202; Transferring, 203. Laws: Sanitary conditions and adulterated milk and cream, 204; Babcock test, 205; Purchaser’s or vender’s license, 206; Legal standards, 207.  
CHAPTER XVI
CONSTRUCTION AND ARRANGEMENT OF THE FACTORY 272-286
Location of the plant, 208; Arrangement of machinery, 209; Loading platform, 210; Light, 211; Ventilation, 212; Floors, 213; Ceilings and side-walls, 214; Sinks and cupboards, 215; Locker rooms, 216; Cleanliness, 217; Cleaning utensils, 218; Cleaning the floor, 219; Store-room and work shop, 220; Sanitary codes, 221.  
CHAPTER XVII
HISTORY AND EXTENT OF THE INDUSTRY 287-296
Early history, 222; Development of ice-cream in the household, 223; Development of wholesale ice-cream, 224; Extent of the industry, 225.  

[xiii]

LIST OF ILLUSTRATIONS

PAGE
Fig.  1. —Refrigerator room for storing cream and milk in a large ice-cream plant. (Courtesy of Wheat’s Ice Cream Co., Buffalo, N. Y.) 12
Fig.  2. —Filters from sediment tests showing the amount of dirt in different samples of milk. These are the grades made by the New York City Board of Health 18
Fig.  3. —Sharples milk clarifier 22
Fig.  4. —De Laval milk clarifier, turbine drive 22
Fig.  5. —View of modern condensory showing hot wells, vacuum pan, vacuum pump and cooling tanks. (Courtesy of Wheat’s Ice Cream Co., Buffalo, N. Y.) 26
Fig.  6. —Fruit storage in large ice-cream plant. (Courtesy of Wheat’s Ice Cream Co., Buffalo, N. Y.) 51
Fig.  7. —Steam jacketed kettle for heating gelatine 53
Fig.  8. —Hand freezer with tub and can cut away showing ice and salt mixture and beaters and scrapers in the can 82
Fig.  9. —Hand freezer with fly wheel, using salt and ice mixture for freezing. The capacity of this freezer is five gallons 82
Fig. 10. —Power driven tub and can freezer using a salt and ice mixture. The can, dasher and gears are shown removed 82
Fig. 11. —Horizontal brine freezer attached to a salt and ice brine box. The pump is behind the box 83
Fig. 12. —Vertical belt driven brine freezer connected to ice and salt brine box. (Courtesy of Emery Thompson Machine and Supply Co., New York City.) 84
Fig. 13. —Perfection brine freezer, direct motor drive. (Courtesy of J. G. Cherry Co., Cedar Rapids, Iowa.)[xiv] 85
Fig. 14. —Progress vertical belt drive brine freezer. (Courtesy of Davis Watkins Dairymen’s Manufacturing Co., Chicago, Ill.) 86
Fig. 15. —Emery Thompson vertical direct motor drive brine freezer. (Courtesy of Emery Thompson Machine and Supply Co., New York City.) 87
Fig. 16. —Fort Atkinson belt drive brine freezer. (Courtesy of Creamery Package Manufacturing Co., New York City.) 88
Fig. 17. —Disc brine freezer either continuous or batch. (Courtesy of Creamery Package Manufacturing Co., New York City.) 89
Fig. 18. —Side view of disc freezer shown in Fig. 17, showing brine tank and pump. (Courtesy of Creamery Package Manufacturing Company, New York City.) 89
Fig. 19. —Freezing discs of freezer shown in Figs. 17 and 18. The scrapers for removing the frozen ice-cream from the discs and the screw to force it out of the delivery spout are shown. (Courtesy of Creamery Package Manufacturing Co., New York City.) 90
Fig. 20. —A pasteurizer or ripener used as an ice-cream mixer. Strips are attached to the coils to prevent the settling of the sugar on the bottom 90
Fig. 21. —Minnetonna starter can or ice-cream mixer. (Courtesy of Davis-Watkins Dairymen’s Manufacturing Co., Chicago, Ill.) 91
Fig. 22. —Alaska ice-cream mixer. The side is cut away showing the coils and insulation. The mechanical agitator is seen at the bottom. The cover fits air tight so that by means of an air pump and air pressure the mix may be forced to the freezer. (Courtesy of Creamery Package Manufacturing Co., New York City.) 92
Fig. 23. —Wizard ice-cream mixer. (Courtesy of Creamery Package Manufacturing Co., New York City.) 92
Fig. 24. —Emery Thompson ice-cream mixer. (Courtesy of Emery Thompson Machine and Supply Co., New York City.)[xv] 92
Fig. 25. —Two types of ice-cream packing-cans 93
Fig. 26. —Ice spud 94
Fig. 27. —Ice cracker 94
Fig. 28. —Perforated ice shovel 94
Fig. 29. —Ice crusher with tight and loose pulley for mechanical power. The teeth or picks on the drum may be seen 94
Fig. 30. —The perfection ice cream can washer and sterilizer. (Courtesy of J. G. Cherry Co., Cedar Rapids, Iowa.) 94
Fig. 31. —Fort Atkinson ice-cream can washer and sterilizer. (Courtesy of Creamery Package Manufacturing Co., New York City.) 95
Fig. 32. —De Laval centrifugal emulsor. (Courtesy of De Laval Separator Co., New York City.) 95
Fig. 33. —Perfection cream maker and emulsifier. (Courtesy of J. G. Cherry Co., Cedar Rapids, Iowa.) 96
Fig. 34. —Progress homogenizer. (Courtesy of Davis-Watkins Dairymen’s Manufacturing Co., Jersey City, N. J.) 97
Fig. 35. —Gaulin homogenizer. (Courtesy of Creamery Package Manufacturing Co., New York City.) 98
Fig. 36. —Sharples centrifugal emulsor. (Courtesy of Sharples Separator Co., West Chester, Pa.) 99
Fig. 37. —Hand ice-saw 106
Fig. 38. —Ice-plow with marker 106
Fig. 39. —Splitting fork 107
Fig. 40. —Approximate temperatures obtained with different proportions of ice and salt 108
Fig. 41. —Refrigeration available with different percentages of salt 109
Fig. 42. —Diagram showing relation of heat to temperature 113
Fig. 43. —Simplest compression system of refrigeration[xvi] 116
Fig. 44. —Compression system of refrigeration in which the flow of liquid is regulated by expansion valve and the liquid changes to a gas in the coil of pipe thereby cooling the brine. The gas then passes off into the atmosphere 117
Fig. 45. —Complete system of direct expansion refrigerating system 118
Fig. 46. —Combination of direct expansion and brine storage tanks. This is the same system as shown in Fig. 45 with the brine tank (T) added in the refrigerator 120
Fig. 47. —Arrangement where it is desired to use cold brine for cooling in some machine such as an ice-cream freezer. This is the same refrigerating system as shown in Figs. 45 and 46 121
Fig. 48. —Diagram of the Vogt absorption refrigerating machine, showing pipe connections and directions in which the liquids and gases travel throughout the entire system. (Courtesy of Henry Vogt Machine Co., Louisville, Kentucky.) 123
Fig. 49. —General arrangement of double pipe absorption refrigerating machine, showing the connections and the direction in which the liquids and gases flow. (Courtesy of York Manufacturing Company, York, Pa.) 124
Fig. 50. —General arrangement of atmosphere absorption machine showing the connections and the direction in which the liquids and gases flow. (Courtesy of York Manufacturing Company, York, Pa.) 126
Fig. 51. —Mixing room in large ice-cream plant. (Courtesy of Wheat’s Ice Cream Company, Buffalo, N. Y.) 132
Fig. 52. —Battery of freezers in a large ice-cream plant. (Courtesy of Chapin-Sacks Manufacturing Co., Washington, D. C.) 135
Fig. 53. —Different styles of transfer ladles or scoops 146
Fig. 54. —Plank box for hardening ice-cream in a salt and ice mixture. The cans are placed in perforated cylinders so that the cans may be changed and the ice will not fall in and fill the space[xvii] 147
Fig. 55. —Still-air hardening-room showing evaporating coils forming shelves on which the pack-cans of ice-cream are placed to harden. Other evaporating coils may be seen on the sides and ceiling. (Courtesy of Brunswick Refrigerating Co., New Brunswick, N. J.) 150
Fig. 56. —Forced air hardening-room. (Courtesy of Chapin-Sacks Manufacturing Co., Washington, D. C.) 152
Fig. 57. —Brick ice-cream trowels. Straight and bent handles 158
Fig. 58. —Quart and sectional brick molds. The sectional bricks hold several quarts 159
Fig. 59. —Brick hardening-room. (Courtesy of Chapin-Sacks Manufacturing Co., Washington, D. C.) 160
Fig. 60. —Center mold and examples 161
Fig. 61. —Individual ice-cream molds and ice cave for packing molds 161
Fig. 62. —Babcock milk pipette 185
Fig. 63. —Babcock whole milk test-bottle 186
Fig. 64. —Acid measure for Babcock test 187
Fig. 65. —Diagram showing the motion and position of a test-bottle while mixing the milk and the acid 188
Fig. 66. —Hand and power centrifuges 189
Fig. 67. —Proper way to read the percentage of fat in a Babcock whole milk test-bottle 191
Fig. 68. —Babcock cream test-bottles 193
Fig. 69. —Method of reading the percentage of fat in a Babcock cream test-bottle 195
Fig. 70. —Skimmed-milk test-bottle 196
Fig. 71. —Quevenne lactometer 199
Fig. 72. —Board of Health lactometer 200
Fig. 73. —Nafis acid test 201
Fig. 74. —Apparatus for testing ice-cream over-run by the Benkendorf method 213
Fig. 75. —Mojonnier tester for fat and total solids[xviii] 217
Fig. 76. —Mojonnier over-run tester 241
Fig. 77. —Ice-cream packing tubs 252
Fig. 78. —Auto delivery truck for ice-cream 253
Fig. 79. —Ice-cream cabinet with side cut away showing insulation and perforated cylinders on which the pack-cans of ice-cream set 254
Fig. 80. —Different styles of ice-cream dishes 255
Fig. 81. —Shipping platform and office of shipping clerk in a large ice-cream plant. (Courtesy of Wheat’s Ice Cream Co., Buffalo, N. Y.) 261
Fig. 82. —Revolving door used for putting the ice-cream into the hardening-room 263
Fig. 83. —Plan of a small ice-cream plant 273
Fig. 84. —Basement plan of large ice-cream plant 274
Fig. 85. —First floor plan of plant shown in Fig. 84 275
Fig. 86. —Second floor plan of plant shown in Figs. 84 and 85 275
Fig. 87. —A loading platform in a large ice-cream plant. (Courtesy of Chapin-Sacks Manufacturing Co., Washington, D. C.) 276
Fig. 88. —The value of skylights is shown by the well-lighted freezing-room, considerable floor space above being sacrificed for this purpose. (Courtesy of Wheat’s Ice Cream Co., Buffalo, N. Y.) 277

[xix]

THE BOOK OF ICE-CREAM


[1]

THE BOOK OF ICE-CREAM

CHAPTER I
GENERAL STATEMENTS ON ICE-CREAM

Ice-cream is known commonly to-day as a food, although in the past it was considered and used only as a delicacy or dessert. Because of the rapid growth of the industry and the large number and varying amounts of materials that can be used in the making of ice-cream, its composition may be varied within wide limits. The Federal Government and most of the States have set standards for ice-cream. Some products, such as custards, sherbets, ices and the like, are usually included in the general discussion of ice-creams but technically should not be classed with them.

1. Materials used in ice-cream.

—The basis of ice-cream is some dairy product or a combination of dairy products, such as milk, cream, skim-milk, condensed milk, milk powder, homogenized or emulsified milk or cream, and the like. These materials contain varying amounts of fat and solids not fat, ranging from 0 to several per cent. Either one or all may be used, as the manufacturer determines, to give the ice-cream the desired amount of fat and milk solids. The price often determines the kind and amounts of the different materials to be used. It is important that these dairy products be clean; otherwise the ice-cream may have an undesirable flavor.

[2]

Sugar in some form must be used to sweeten ice-cream. Granulated sugar was employed ordinarily before the war. However, in conserving for the war, it was found that various sirups could be substituted. Corn sirup was commonly used, and some invert sugar, maple sirup and honey in smaller amounts.

A large variety of materials may be utilized to flavor the ice-cream. The extracts commonly employed are vanilla and lemon. Fruits, either fresh, canned, preserved, dried or candied, may be used as flavoring, various bread or cake products, such as macaroons, sweetened wafers and sponge cake, and also caramel and chocolate products, usually chocolate or cocoa.

A little color of the proper shade to give the product the characteristic tint suggested by the flavor is commonly added.

If the ice-cream is not consumed as soon as it is made, ice crystals soon separate, causing it to become grainy in texture. In order to prevent this, some form of “stabilizer” is added, commonly gelatine. However, gum tragacanth or some of the prepared ice-cream powders may be used.

2. Definition of ice-cream.

—Because of the large variation of materials, both in quantity and kind, that may be used in its making, the definitions of ice-cream are more or less elastic. The various dictionaries give the following definitions: Webster,—“Ice-cream is milk or cream sweetened, flavored, and congealed by a freezing mixture, sometimes instead of cream the materials of a custard are used”; Century,—“Ice-cream is a confection made by congealing variously flavored cream or custard in a vessel surrounded with a freezing mixture;” Standard,—“Ice-cream is cream, milk or custard sweetened [3]and flavored and frozen by a freezing mixture, being usually agitated by a dasher in the process to make it of uniform consistency.” The United States Department of Agriculture bases its definition⁠[1] on the composition of the finished ice-cream. Its definitions are as follows:

Ice-cream is a frozen product made from cream and sugar with or without a natural flavoring and contains not less than 14 per cent of milk-fat.

Fruit ice-cream⁠[1] is a frozen product made from cream, sugar and sound, clean, mature fruits, and contains not less than 12 per cent of milk-fat.

Nut ice-cream⁠[1] is a frozen product made from cream, sugar and sound non-rancid nuts and contains not less than 12 per cent of milk-fat.

[1] Office of the Secretary, U. S. Dept. Agr., Bul. 19, 1906.

The National Association of Ice-Cream Manufacturers defines ice-cream and the adulterated product as follows: That for the purpose of this act ice-cream is hereby defined and standardized:

First: Ice-cream is a frozen compound, varied as to kind and proportion of ingredients within the limits established by custom and usage.

Second: Ice-cream consists chiefly of a sweetened and flavored mixture of cream, or cream and milk, or milk, with or without added milk-fat in the form of sound sweet butter or as contained in condensed, evaporated or concentrated milk or in milk powder, and with or without added milk solids not fat in the form of skim-milk powder or as contained in milk powder or in condensed, evaporated or concentrated skim-milk, or of a sweetened and flavored homogenized or emulsified mixture of sound, sweet butter, milk powder or skim-milk powder and water, with [4]the addition of gelatine, vegetable gum, or other wholesome stabilizer.

Third: Standard ice-cream contains not less than eight (8) per cent milk-fat and the content of milk-fat and milk solids not fat combined shall not be less than eighteen (18) per cent except when the ingredients of standard ice-cream include eggs, fruit or fruit juice, cocoa or chocolate, cake, confections or nuts, such reduction of the percentage of milk-fat and milk solids not fat as may be due to the addition of such ingredients shall be allowed.

Fourth: When ice-cream is sold or offered for sale without designation of its kind, quality or grade on a label, brand, or tag attached to the package or container, or, in case of removal from the original package or container, by a notice conspicuously posted in or at the place where such ice-cream is sold or offered for sale, it shall be deemed that such ice-cream is sold or offered for sale as of the grade of and for standard ice-cream, or better. That for the purposes of this act ice-cream shall be deemed to be adulterated:

(1) If in quality or grade it is lower than the professed standard of quality or grade which it is sold or offered for sale.

(2) If it contains any added poisonous or other added deleterious ingredient which may render such ice-cream injurious to health.

(3) If it contains any rancid or renovated or process butter, or any fat or oil other than milk-fat and the fat or oil of contained eggs or nuts and the fat or oil of substances used for flavoring purposes only.

[5]

(4) If it consists in whole or in part of any filthy or decomposed substance which may render such ice-cream injurious to health, or is otherwise so contaminated that such ice-cream is injurious to health.

That for the purpose of this act ice-cream shall be deemed to be misbranded:

First: If the label, brand, tag or notice under which it is sold or offered for sale is false or misleading in any particular as to the kind, grade or quality or composition of such ice-cream; or if any notice to the purchaser required by this act to be given is omitted.

Second: If it is sold or offered for sale as the product of one manufacturer when in reality it is the product of another manufacturer: or if on the label, brand, tag or notice under which it is sold or offered for sale there is any false statement concerning the sanitary conditions under which such ice-cream is manufactured.

So far the description of ice-cream has mentioned only the materials to be used and in some cases the chemical composition in so far as percentage of fat is concerned. It is evident that there is considerable difference of opinion regarding the minimum percentage of fat that the ice-cream should contain. It would seem that it might not only be desirable to mention the materials which could be employed, but also the percentage of fat and total solids or milk solids not fat, by means of a sliding scale. In the description, no account is taken of the bacterial-content of the ice-cream. The number of organisms may or may not give an indication of the quality of the materials used and the sanitary condition under [6]which the manufacturing and handling is done. When a bacterial standard for milk is universally recognized and enforced, then a bacterial standard for ice-cream may be enforced. It is to be desired that an adequate definition of ice-cream will be forthcoming and that this definition will be enforced. This will do much to improve the quality of the product.

3. Problems of ice-cream-making.

—The successful making of ice-cream calls for an understanding of the complex factors involved. These factors are: The production and handling of the milk and the milk products employed; the chemical and bacteriological composition of the milk products; the various tests used, such as fat, acid, tests for swell and the like; the blending of the flavors of the various products to secure the characteristic flavor desired; the freezing process and subsequent handling of the ice-cream; the construction and operation of the machinery. A working knowledge of the combination of the above factors is necessary to make ice-cream of uniform quality. After the manufacture, the marketing of the product is a vital question and it should receive constant attention and study.

4. Ice-cream-making a science.

—Only recently has the making of ice-cream been recognized as founded on science. This is probably because in the past most of the ice-cream was made in small amounts largely in the household, while now it is manufactured in large quantities in commercial plants.

In these large plants and in the agricultural colleges, considerable attention has been paid recently to the making of ice-cream. No description of the process can replace experience. Description of appearance of the ice-cream and conditions during the making process, in [7]terms definite and clear enough to be readily understood by beginners, has been found to be impossible. Certain principles and essentials of practice can be presented, which form the foundation for intelligent work. The more study given to the process, and the better the underlying principles are understood, the further we will depart from rule-of-thumb practice.


[8]

CHAPTER II
MILK AND CREAM AS RELATED TO ICE-CREAM

Several milk products are commonly used in ice-cream, namely: whole and skimmed-milk, cream, condensed milk, evaporated milk, milk powder and butter. These may be utilized singly or in combinations. The most important characteristic of the milk products is their flavor which should be clean and sweet; if not, it is likely to impart its undesirable flavor to the ice-cream. Much might be written on the production, care and composition of the milk and cream. Space will not permit this, but the essential factors as related to ice-cream will be discussed.

5. Method of securing supply.

—The ice-cream industry offers an entirely different problem from the other branches of the dairy industry in relation to securing a supply of milk and cream. This is due to the location. There are usually brokers or commission men who are willing to handle butter, cheese, condensed milk and other dairy products which are not comparatively as perishable as ice-cream. Therefore, the butter, cheese, and condensed milk plants are located where they can secure easily a supply of raw milk, which is in the country. On the other hand, there are no brokers or commission men who handle ice-cream; therefore, the ice-cream is sold directly to the retailer or consumer. Because of the ease of delivery, the ice-cream plant is located in [9]the center of population, namely, the city or village. It has not proved satisfactory, either from the view point of quality or cost of production, to make the ice-cream near the supply in the country and ship the finished product to the city.

Due to the location of the ice-cream plant in the city, there are four ways of securing the raw materials:

1. Buy milk and cream from dealer.

2. Operate creamery in country and get supply from it.

3. Use surplus from other dairy operations, and purchase necessary balance.

4. Use of homogenized or emulsified milk and cream.

Each ice-cream concern will have to decide, after carefully considering all the factors, which method is best adapted for its use. Each has its advantages and disadvantages.

Buying milk and cream from dealer.

Advantages:

1. No surplus to dispose of.

2. Minimizes labor in the ice-cream plant.

3. Requires less capital.

Disadvantages:

1. Uncertainty of cream supply.

2. No control of quality.

3. Higher cost of cream.

4. No control of fat-content of cream.

5. Must have separate supply of condensed milk.

6. At mercy of cream dealer.

7. Difficult to dispose of any surplus.

Operating creamery in country and getting supply from it.

Advantages:

1. Certain of known supply.

[10]

2. Better control of quality.

3. Easy to dispose of any surplus.

4. Usually a cheaper supply.

5. Can secure cream of desired fat-content.

6. Can pay patrons better price for milk.

7. May make own supply of condensed milk.

8. More independent.

Disadvantages:

1. Requires more capital.

2. Requires more labor.

3. Requires more management.

4. Must deal directly with the dairy-men.

5. Transportation.

6. Must find suitable location.

Using surplus from other dairy operations and purchasing necessary balance.

Advantages:

1. Makes an outlet for surplus.

2. Economy of delivery.

Disadvantages:

1. May make too large a business.

2. May not have necessary equipment, especially refrigerator.

3. May not be able to purchase necessary balance of supply. Disadvantages same as buying from dealer.

4. If side line, may not give it proper attention.

5. May not have surplus only part of year so balance of year do not care to operate.

Use of homogenized or emulsified milk and cream.

Advantages:

1. When big demand can quickly make supply of cream.

[11]

2. Sweet cream can be secured in localities where it can not be produced easily, especially the South.

3. Does not necessitate carrying a large surplus of cream.

4. Usually a cheap supply of cream.

Disadvantages:

1. Tendency to try to use butter and milk products of inferior quality.

2. Because of the physical nature of homogenized cream, try to use less fat in it.

6. Quality of milk and cream desired.

—Regardless of how obtained, the cream and milk should be of the desired quality for ice-cream manufacture. The cream should be clean flavored and sweet. In some plants, when the cream is slightly sour, a neutralizer is added, but this practice should not be followed. Better care, better holding methods or both should be employed to insure sweet cream. The refrigerated room in which milk and cream are stored in a large ice-cream plant is shown in Fig. 1. Cream for ice-cream-making should not have more than 0.24 per cent of acid by the acid test. (For use of acid test, see Chapter XIV.) In order to insure sweetness, cream is usually pasteurized. Pasteurization⁠[2] is heating to a temperature sufficiently high, usually 145° F. and held at this temperature for a sufficient period, usually thirty minutes, to kill most of the organisms in the milk and then rapidly cooling to 50° F. or below. When pasteurized cream and milk are used, there is not the danger from disease organisms that there is [12]from raw cream. An “aged” cream is to be desired for ice-cream-making because it is more viscous. By “aged” is meant the holding of the cream for a period after separating before it is made into ice-cream. Usually it is aged for twenty-four to thirty-six hours. While aging it must be kept cold so it will not sour and it should not be frozen. It is hard to melt frozen cream and it is liable to cause the ice-cream to be grainy.

[2] Ayres, S. H., “The Present Status of the Pasteurization of Milk,” U. S. Dept. Agr. Bul. 342, 1916.

Fig. 1.—Refrigerated room for storing milk and cream in a large ice-cream plant.

The demand for ice-cream fluctuates with the weather changes. When it is hot there is an extensive demand but if the weather rapidly becomes cool this demand suddenly decreases or vice versa. This means that the ice-cream-maker either must carry or have at his disposal a variable supply of cream. When hot weather increases the demand, [13]there may not be time to age the cream or it may be held so long that it becomes sour. Homogenized or emulsified cream is to be desired for ice-cream-making because it gives a smoother body and texture to the product. This is undoubtedly due to the fat globules and other solids being broken up into smaller particles by the process.

7. Why milk and cream are not of the desired quality.

—Some milk and cream has undesirable flavors which may be more or less pronounced. These are due to: the flavor of foods eaten by the cow; the absorption of flavors and odors from the atmosphere; the health of the cow; the bacteria present. If not properly handled, the milk and cream will soon become sour.

8. The flavor of foods eaten by the cow.

—The presence of undesirable flavors in the milk is due many times to the cows eating foods with very pronounced flavors. Most common of these foods are onion, garlic, turnips, cabbage, decayed ensilage, various pasture weeds, and the like. The flavoring oils are volatile and so are able to pass easily through all the tissues of the animal, and in a short time pass off through the various excretory channels. During the time that the food is undergoing digestion, these volatile oils are not only present in the milk, but all the tissues of the animal. By the time the process of digestion is completed, the volatile flavors will have passed away largely. Therefore, if the time of milking and feeding are properly regulated, a dairy-man may feed considerable quantities of strong-flavored food, without any appreciable effect on the flavor of the milk. To do this successfully, the cows should be fed immediately before or after milking, preferably the latter. This allows time for the digestive process to take place, during [14]which time the volatile substances will have passed away. While, if the milking occurred three or four hours after feeding, these volatile substances would be present in the milk and so flavor it.

In the case of those plants which grow wild in the pasture and to which the cows have continued access, it is much more difficult to overcome the bad flavor in the milk. The only thing which can be done is to allow the cows to pasture for a short time immediately after milking. This will make it necessary to supplement the food of the pasture with dry feed, or to have another pasture where these undesirable plants do not grow.

9. The absorption of flavors and odors in the atmosphere.

—Milk, especially when warm, possesses a remarkable ability to absorb and retain odors in the surrounding atmosphere. For this reason, the milk should be exposed only in a surrounding of clean pure air. Some of the common sources of these undesirable odors are: bad smelling stables; unclean cows; aërating milk near hog pens, barnyards, swill barrels, and like odoriferous sources; strong-smelling feeds in the stable during milking, and the like. The only way to overcome these undesirable flavors and odors in the milk is not to expose the milk to them. The safest policy is to remove the source of the odor.

10. The unhealthy condition of the cow.

—Milk secreted just before or just after parturition is different in physical properties and chemical composition from that secreted at any other time during the lactation period. This milk is known as colostrum. It is considered unfit for human food, either as milk or products manufactured from the milk. Most states consider colostrum adulterated [15]milk, and prohibit its sale fifteen days before or five days after parturition.⁠[3]

[3] N. J. Agricultural Law, 1913, section 30; Mich. Agricultural Law, 1915, section 77; Wis. Agricultural Law, 1913, section 4601-49-5.

Whenever disease manifests itself in the cow, the milk should be discarded at once as human food. Some diseases are common both to the cow and man, such as tuberculosis and foot-and-mouth disease. If such diseases are present in the cow, the milk acts as a carrier for them to man. Digestive disorders of any sort in the cow are frequently accompanied by undesirable flavors in the milk. These are not believed to be due to the food eaten, but to the bad condition of the animal. On resuming a normal condition, these undesirable flavors disappear. This is especially noticeable when cows are turned out to pasture for the first time in the spring, or when they are pastured on rank fall feed, such as second-growth clover.

11. The bacteria in the milk.

—The bacteria are microscopic unicellular plants without chlorophyll. Besides bacteria, there are other forms of the lowest orders of the vegetable kingdom found in milk, such as yeasts and molds. The general characteristics of yeast and bacteria are somewhat similar. Bacteria are very widely distributed throughout nature. They are so small that they may float easily in the air or on particles of dust. They are so resistant to adverse conditions of growth that they may be present in a dormant or spore stage, and thereby not be recognized readily; when suitable environments for growth are again produced, germination takes place at once. They are found in all surface water, on the surface of the earth, and upon all organic [16]matter. There are a great many different groups of bacteria, some beneficial and some harmful to man. As they are so small, it is difficult to differentiate between the beneficial and harmful groups, except by the results produced or by a careful study in an especially equipped laboratory. Bacteria have many forms, the three common forms being: spherical (coccus); rod-like or cylindrical (bacillus); and corkscrew (spirillum). The bacteria reproduce very rapidly by fission, that is, a transverse partition forms in the cell and when this partition is completed, the cell is divided. There are then two bacteria where there was but one before. In some cases, this division has taken place regularly in twenty to thirty minutes. Like other plants, they are very sensitive to a food supply, to temperature, and to moisture, as conditions of growth. Inasmuch as the bacteria are plant cells, they must imbibe their food from materials in solution. They may live on solid substances, but the food elements must be rendered soluble before they can be utilized. Bacteria prefer a neutral or slightly acid medium for growth, rather than an alkaline reaction; however, there are many exceptions to this. The food for bacteria must contain carbon, hydrogen, oxygen, and nitrogen, together with small amounts of mineral matters. Organic compounds make available food supplies. Ordinary milk furnishes a very favorable medium for the growth of bacteria because it contains an adequate and easily available food supply. In milk, there are certain groups of bacteria, which are ordinarily present, but any others which happen to get into the milk will live and rapidly multiply. Most forms of bacteria are dependent on temperature as a condition of growth. There is a range of temperature, more or less wide, at which the bacteria [17]will grow and multiply with the greatest rapidity. This is called the optimum temperature and varies with the different groups of bacteria, but for most it is between 75° F. and 95° F. Growth of most of the bacteria found in milk will take place between 40° F.-45° F. to 105° F.-115° F. Above and below these temperatures growth is retarded, and, if carried to extremes, life will be destroyed. Like plants which form structures called seeds to carry them through conditions unfavorable to growth, so some groups of bacteria form spores. The spores are exceedingly resistant to unfavorable conditions of growth, such as heat, cold, drying, food supply, and even chemical agents. It is this property which makes it difficult to destroy some bacteria.

Because of the harmful effect of the micro-organisms in the milk and cream, precautions should be taken to keep them out. If they do enter, their growth can be checked by keeping the milk and cream cold. What has been said regarding bacteria is true of molds and yeasts.

12. The sediment test.

—The amount of solid material or dirt in the milk is an indication of the amount of bacterial contamination. It should be remembered that the strainer will take out the solid material, but the soluble portion and the bacteria will be left in the milk or cream. Thus an efficient strainer will defeat the sediment test. There are several sediment tests on the market. The test consists of filtering about a pint of milk through a cotton disc filter about an inch in diameter. The solid material or dirt is left on the filter. (Fig. 2.) The amount of dirt would indicate the amount of contamination in the milk. Much improvement in the quality of the milk has been accomplished by the use of the sediment test, because the cotton discs with the dirt are posted where [18]each patron can see them and pride causes the careless dairy-man to take more pains in the care and handling of his milk.

1 2 3 4 5
CLEAN FAIRLY CLEAN MODERATELY CLEAN DIRTY FILTHY

Fig. 2.—Filters from sediment tests showing the amount of dirt in different samples of milk. These are the grades made by the New York City Board of Health.

13. How to prevent the growth of micro-organisms in the milk and cream.

—Next in importance to clean production in the care of milk and cream, is the prevention of growth or development of the organisms in it. This is accomplished by cooling and keeping the milk and cream cold and covered. If they are produced clean and kept covered, there are certain to be some micro-organisms in the milk and unless cooled these will develop and quickly spoil the milk and cream. Ross⁠[4] and McInerney give the following summary regarding the cooling of milk and cream:

[4] Ross, H. E., and McInerney, T. J., “Cooling milk,” Cornell Reading Courses, Vol. V, No. 102, 1914.

“Milk becomes cool, of course, when it gives up its heat to some substance colder than itself, and in order to have a rapid exchange of temperatures between two substances it is necessary that they have approximately the same density. On account of the great difference in density between air and milk, the latter will cool very [19]slowly in air even though the temperature of the air is rather low. If milk is allowed to cool by standing in a cold atmosphere, it will do so unevenly, and by the time the milk in the center of the can is cooled, that part near the walls of the can may be frozen. The fat is not evenly distributed in frozen milk; therefore it is not so good as normal milk.

“1. The bacteria-content of milk held at a temperature of 50° F. increases slowly, while the bacteria-content of milk held at 90° F. increases rapidly.

“2. At a temperature of 90° F. bacteria increase rapidly in milk that had either a small or a large amount of bacteria in it originally.

“3. Cooling milk by placing the cans in a tank of ice water is a practical method for use in farm dairies. To cool the milk rapidly it must be stirred at frequent intervals.

“4. Stirring the milk at intervals of five minutes caused a sufficiently rapid drop in temperature. Rapidity of cooling due to stirring the milk at intervals of five minutes and at intervals of ten minutes was very slight.

“5. When sufficient quantities of ice were used, stirring the water in the cooling tank had little effect on the rapidity of cooling.

“6. In order to obtain the best efficiency from the conical type of cooler, it is absolutely necessary to stir the water inside the cooler.

“7. Lower temperatures can be obtained by using brine and ice than with ice water alone.”

Stocking⁠[5] shows the effect of temperature on the development [20]of the bacteria in milk by the following experiment: A sample of milk, which was thoroughly mixed, was divided into six equal parts. The six bottles were placed in water at different temperatures for twelve hours, at which time the germ-content of each lot was determined. The six bottles were then all placed together in a temperature of 70 degrees and allowed to remain until they curdled. As each sample curdled, the time was recorded. The difference in the germ-content and the keeping time is the result of the difference in temperature for a period of twelve hours only, and shows what may happen easily in milk which is allowed to stand overnight without thorough cooling.

[5] Stocking, W. A., Jr., “Problems of the milk producers,” N. Y. State Dept. Agr., Circ. 10, 1910.

Table I
Effect of different temperatures for twelve hours on the growth of bacteria and on the keeping quality of milk

I II
Kept at 45 degrees Kept at 50 degrees
Number of bacteria 9,300 Number of bacteria 18,000
Curdled in 75 hours Curdled in 72 hours
III IV
Kept at 55 degrees Kept at 60 degrees
Number of bacteria 38,000 Number of bacteria 453,000
Curdled in 49 hours Curdled in 43 hours
V VI
Kept at 70 degrees Kept at 80 degrees
Number of bacteria 8,800,000 Number of bacteria 55,300,000
Curdled in 32 hours Curdled in 28 hours

14. Milk and cream production and handling.

—The following diagram shows the main sources of contamination and the undesirable methods of handling by which the quality of milk and cream is impaired:

[21]

Sources of contamination and undesirable methods of handling

On the farm -   Atmosphere in the stable -   Dust from feed
Dust from floor and bedding
 
Cows -   Exterior of udder and flank
Coat
 
Utensils -   Dirty utensils
Rusty utensils
 
Milker -   Dirty clothes
Dirty hands
Wetting the teats
 
Cooling -   Air and dust
Dirty utensils
Transportation from farm to creamery -   Exposed to sun and dust
Carried in dirty utensils
Creamery -   Careless methods -   Allowing milk to stand before separating
Allowing cream after separated to stand before cooling
Not cooling cream to low enough temperature
 
Dirty equipment
Transportation from creamery to ice-cream manufacturer -   Use of dirty rusted cars. Allowing to stand on railroad platforms, in the sun uncovered
Lack of can jackets
Poor delivery service
Lack of refrigerator cars
Too long shipments
Ice-cream manufacturer -   Holding cream too long
Lack of refrigerator space to hold cream
Dirty equipment and utensils

The above shows that the producer controls most of the factors which concern the sources of initial contamination.⁠[6] After the milk leaves the producer, if it is not [22]properly handled, the organisms in it may develop or if exposed to dirty conditions more contamination may take place. The important factors in the production and handling of milk are: clean utensils, clean healthy cows, small-top milk-pails, proper cooling and maintaining of low temperature, 50° F. or below. The importance of can jackets to aid in keeping the cream cold should not be overlooked, especially when shipping in hot weather. The quality of the milk and cream is largely determined by the time it is delivered at the ice-cream plant.

[6] Ayres, S. H., Cook, L. B., Clemner, P. W., “The four essential factors in the production of milk of low bacterial content,” U. S. Dept. Agr., Bul. 642, 1918.

Fig. 3.—Sharples milk clarifier.

Fig. 4.—De Laval milk clarifier turbine drive.

 

15. Clarifier.

—If solid or semi-solid dirt either visible [23]or invisible is in the milk, it can be removed by the use of a clarifier. This is a specially devised machine (Figs. 3 and 4) which takes out the dirt by centrifugal force. It is desirable to clarify milk and cream for ice-cream-making. Besides removing dirt which gets into the milk during handling, the clarifier also takes out blood corpuscles and pus cells which are sometimes secreted with the milk.

16. The chemical composition of the milk and cream.

—It is not possible here to discuss in detail the composition of the milk and cream and the factors influencing it. Ross⁠[7] gives the composition of milk, cream and skimmed-milk as follows:

[7] Ross, H. E., “Composition of milk and some of its products,” Cornell Reading Course, Vol. 11, No. 32, 1913.

Table II
Showing composition of milk

  Average Maximum Minimum
Water 87 .0 90 .69 80 .32
Sugar 5 .0 6 .03 2 .11
Fat 4 .0 6 .47 1 .67
Casein 2 .6 4 .23 1 .79
Albumen 0 .7 1 .44   .25
Ash 0 .7 1 .21   .35

Table III
Showing composition of cream

  Cream
high in fat
Cream
low in fat
Water 29 .0 76 .6
Fat 67 .5 15 .2
Casein   - 1 .2 3 .1
Albumen
Sugar 2 .2 4 .5
Ash 0 .1 0 .6

[24]

Table IV
Showing composition of skimmed-milk

Water 90 .60
Fat   .10
Sugar 4 .95
Casein 3 .15
Albumen   .42
Ash   .78

From the view point of the ice-cream-maker, the fat and solids not fat are of special consideration. Each state has standards for milk, cream and skimmed-milk. (See Table XV.) The federal standards⁠[8] are as follows: Milk is the fresh clean, lacteal secretion obtained by the complete milking of one or more healthy cows, properly fed and kept, excluding that obtained within fifteen days before and ten days after calving and contains not less than eight and one-half (8.5) per cent of solids not fat and not less than three and one-quarter (3.25) per cent of milk-fat.

[8] Office of the secretary, U. S. Dept. Agr., Circ. 19, 1906.

Skim-milk is milk from which a part or all of the cream has been removed, and contains not less than nine and one-quarter (9.25) per cent of milk solids. Cream is that portion of milk, rich in milk-fat, which rises to the surface of milk on standing, or is separated from it by centrifugal force, is fresh and clean and contains not less than eighteen (18) per cent of milk-fat.

Milk and cream should be purchased on the fat test and not by measure, the price being based on the fat-content. For method of testing, see Chapter XIV.

Because of the variable composition of milk and cream, it is necessary to standardize them for use in ice-cream-making. For method of standardization, see Chapter XIV.


[25]

CHAPTER III
MANUFACTURED MILK PRODUCTS AS RELATED TO ICE-CREAM

Besides the milk and cream, several other manufactured milk products are used in ice-cream. What has been said previously about the milk and cream applies also to the milk for these products. The quality, especially the flavor, is very important.

CONDENSED AND EVAPORATED MILK

There is a difference between condensed and evaporated milk, but because of their similarity, both in composition and manufacture, they will be considered together. Condensed milk usually has sugar added to preserve it, although some ice-cream-makers use it without added sugar, when it is known as plain in contrast to sweetened condensed milk. The evaporated milk is usually sterilized in sealed cans to preserve it, no sugar being added. More condensed milk is employed in making ice-cream than evaporated milk. The condensed is usually shipped to the ice-cream manufacturer in bulk, either in milk-cans or barrels.

17. Method of manufacture.

—The water is removed from the milk by heating under reduced pressure. The heating is usually done in a copper pan. (Fig. 5.) This is accomplished by means of a steam jacket on the bottom and usually one or two steam coils in the pan. Before [26]drawing the milk into the pan, it is heated in an open copper vessel, by turning direct steam into the milk. This container is called the hot well or fore warmer. The temperature varies according to whether plain or sweetened condensed is being made. The sweetened is heated higher to dissolve the sugar. The object of heating under reduced pressure is to reduce the boiling point. At ordinary pressure milk would boil at the same temperature or a little above that of water. At this temperature the milk could not be condensed without imparting a pronounced cooked flavor and caramelizing a part of the sugar.

Fig. 5.—View of modern condensory showing hot wells, vacuum pan, vacuum pump and cooling tanks.

The vacuum in the pan is produced by means of a [27]vacuum pump. A vacuum equal to a column of mercury about 25 inches is usually maintained. The condenser is located at the top of the pan and is directly connected with it. As the milk boils, the vapor passes from the pan into the condenser. In the latter the vapor comes in contact with a spray of cold water which causes it to condense. The pump carries off the condensing water and the condensed vapor. When the desired density is reached, the milk is drawn from the pan and cooled. The proper concentration of the milk is determined by a special graduated scale known as the Baumé. A more recent method is an electric resistance. If sweetened condensed is being made, the sugar is added to the milk, the mixture of sugar and milk are heated to dissolve the sugar before drawing them into the pan.

Sometimes the milk is superheated; this consists of turning live steam into the milk just at the time that the desired concentration is reached. It gives the condensed milk more of a “livery” appearance, which is probably due to the precipitation of the albumen.

The length of time required for condensing the milk to the desired consistency varies with the amount of milk in the pan, amount of heating surface, size and capacity of vacuum pump, and amount and temperature of water in the condenser.

18. Standards for condensed milk.

—The following standards are given by the United States Department of Agriculture:⁠[9]

[9] Office of the Secretary, U. S. Dept. Agr., Food Inspection, Decision 170, 1917.

“Sweetened condensed milk, sweetened evaporated milk, sweetened concentrated milk, is the product resulting from the evaporation of a considerable portion of the [28]water from the whole, fresh, clean, lacteal secretion obtained by the complete milking of one or more healthy cows, properly fed and kept, excluding that obtained within fifteen days before and ten days after calving, to which sugar (sucrose) has been added. It contains, all tolerances being allowed for, not less than twenty-eight per cent (28.0 per cent) of total milk solids, and not less than eight per cent (8.0 per cent) of milk fat.

“Condensed skimmed milk, evaporated skimmed milk, concentrated skimmed milk, is the product resulting from the evaporation of a considerable portion of the water from skimmed milk, and contains, all tolerances being allowed for, not less than twenty per cent (20.0 per cent) of milk solids.

“Sweetened condensed skimmed milk, sweetened evaporated skimmed milk, sweetened concentrated skimmed milk, is the product resulting from the evaporation of a considerable portion of the water from skimmed milk to which sugar (sucrose) has been added. It contains, all tolerances being allowed for, not less than twenty-eight per cent (28.0 per cent) of milk solids.”

Condensed or evaporated milk should be purchased only on its composition, both fat and solids not fat. For method of testing, see Chapter XIV.

19. Conditions essential for a milk condensory.[10]

—“First. The plant should be located in a community which is not only thoroughly adapted in every way to a high standard of extensive dairy farming, but is already far advanced in such development. The herds of cows should be large, healthy, well cared for, and of a breed or breeds that produce a grade of milk reasonably adapted [29]for condensing purposes and the production of a standard product.

[10] These conditions are taken from the U. S. Dept. Agr., Weekly News Letter, Vol. II, No. 45.

“Second. In establishing a plant for condensing milk by the vacuum process it is of primary importance that the location provide an abundant, steady supply of pure, cold water, independent of the supply required for boiler use. The quantity of water required to condense a given quantity of milk will, of course, vary with the operating conditions, such, for example, as the temperature of the condensing water and the temperature (or the pressure) of the vapor to be condensed. A general idea of the importance of water supply can be obtained from the authoritative estimate that about 3 gallons of water are required for the condensing of one pound of fresh milk (about one pint). Difficulty in obtaining an adequate supply of good, pure, cold water is a cause of serious embarrassment to some of the commercial condensories now established, and the lack of it has been the cause of many failures.

“Third. An abundant supply of milk is an absolute necessity. The exact quantity required daily will, of course, vary with the size of the plant. Several reliable authorities have estimated that for the profitable production of condensed milk on a commercial scale the supply of raw milk to the factory should not fall below 15,000 pounds a day. This estimate is exclusive of the daily supply of milk normally required for other purposes by the community. Furthermore, if the finished product is to be of marketable quality, the milk received at the condensory must be of exceptionally high grade; that is, clean and pure. While first-class milk is essential for the manufacture of a first-class dairy product of any kind, it is absolutely necessary if a condensed milk factory is to [30]be a success. If a few cans of low-grade milk are not detected at the receiving platform of a condensory, the slight defects in the raw milk are multiplied in the process of condensing it, and the result is practically certain to be the complete loss of the whole batch, which may represent a financial loss of several hundred dollars. This statement may be illustrated concretely: It is claimed by authorities that raw milk containing as much as 0.2 per cent acid (calculated as lactic acid) is not fit for condensing purposes. This does not necessarily mean that it would taste sour, but if accepted and condensed in the ratio of 2.25 to 1 (it may be more but is seldom less), the acidity, increasing in the same ratio, would reach 0.45 per cent, which would be practically certain to cause a sour taste in the finished product. Every housewife knows that sour milk will coagulate or curdle on heating, and that the higher the temperature the more rapid is the curdling process and the finer the curd. This makes it unfit for cooking purposes. In the commercial production of evaporated milk, the product must be sterilized in the cans at a very high temperature in order to insure a good keeping quality. It is obvious, therefore, that if milk is delivered to the factory with a slight excess of acidity, it would probably be impossible to sterilize the product obtained from it without producing a hard curd, which would make the product absolutely unsalable, and thus a total loss to the manufacturer. Furthermore, excessive acidity, which is principally caused by improper care and handling of the milk, is not the only condition that may render milk unfit for condensing. Other undesirable qualities of the milk may also be induced by poor health and improper care of the cows, by the kind and the condition of their feed, and by [31]many other details of imperfect management of the dairy farms.

“The services of experts thoroughly qualified by training and long experience in this particular line will be required to detect and guard against these unfavorable conditions.

“Fourth. Adequate facilities for marketing constitute another essential to the commercial success of a condensed milk plant. Commercial success, of course, implies a profitable market for the product—a market which is readily and directly accessible to the plant without adding excessively to the cost of manufacture, either in the form of high freight rates or long hauls from the condensory to a railroad. As already indicated, the successful manufacture of condensed milk on a commercial scale requires a large output of the finished product—a very much larger output than is likely to be consumed in the local market; therefore, in selecting a location, favorable transportation facilities to a good market or markets are a consideration of vital importance to ultimate success.

“Fifth. In establishing and operating a condensory, the necessity of adequate capital is another important question. The cost of buildings and equipment will, of course, vary with the purchase of superior or inferior materials and workmanship, as well as size of the plant, and, in some measure, the kind of condensed milk to be produced. In any case, however, the buildings should be thoroughly substantial, more so than is commonly considered necessary for a creamery or a cheese factory. The major part of the equipment is a very highly specialized, more or less complicated, and very expensive type. The proper operation of the equipment, especially the vacuum pan, and the sterilizer when the product is sterilized [32]in cans, calls for a high degree of skill and large experience, if serious losses are to be avoided and a standardized legal product is to be produced. The cost of buildings, equipment, and operation of a plant for the manufacture of evaporated milk (unsweetened condensed milk for household use) will illustrate the capital required for the manufacture of any other form of condensed milk. Some reliable authorities have conservatively estimated that adequate buildings and equipment for a minimum production on a commercial scale would cost in the neighborhood of $25,000, exclusive of working capital. The markets for condensed milk at best are very unstable. Frequently, the manufactured product must be held several months before it is marketed. In the meantime, the plant must be kept in operation, for which a very considerable surplus capital must be provided. The same authorities estimate this item at $10,000. It therefore appears that in establishing and operating a milk condensory, capital to the amount of at least $35,000 must be provided. That this estimate is conservative is indicated by the fact that manufacturers of condensed milk have stated that a capital of $50,000 is usually necessary to operate a condensed milk factory.

“Sixth. Commercial success in any manufacturing enterprise usually requires much more than merely placing the product upon the market. A demand for the product must be firmly established and a regular trade developed before success is assured. To attain such a result the new product must meet the keen competition of similar products already well established. There are many well-established brands of condensed milk now on the market. There may be room for many more, but new brands, regardless of their quality, must expect to [33]overcome strong competition before a firm foothold is gained. This usually requires extensive advertising and a competent, vigorous sales force, which entails a heavy expense. Good salesmanship and advertising must be continued. The necessity of a thoroughly organized selling organization should, therefore, not be overlooked.”

20. Supply of condensed milk for the ice-cream plant.

—From the above conditions essential for a condensory, it is evident that an ice-cream plant would not be justified in trying to operate one, unless also they maintained a large milk and cream receiving plant in the country. It is the usual practice for the ice-cream manufacturer to purchase the supply of condensed milk. However, some plants have a condensory in connection with their country plant, which is operated successfully. When the supply of condensed milk is purchased, the basis of payment should be the composition. For the methods of testing condensed milk, see Chapter XIV.

MILK POWDER

In certain localities, especially the South where it is hard to secure milk and cream, milk powder and butter are often emulsified or homogenized to make cream. Milk powder is also employed in the same way to meet sudden demands for cream. Milk powder is often used in ice-cream to increase the milk solids not fat and thereby give a firmer body and a smoother texture. The composition varies in fat from skim to whole milk.

21. Standards for milk powder.

—The following standards are given by the United States Department of Agriculture:⁠[11]

[11] Office of the Secretary, U. S. Dept. Agr., Food Inspection Decision 170, 1917.

[34]

“Dried milk is the product resulting from the removal of water from milk, and contains, all tolerances being allowed for, not less than twenty-six per cent (26.0 per cent) of milk fat, and not more than five per cent (5.0 per cent) of moisture.

“Dried skimmed milk is the product resulting from the removal of water from skimmed milk and contains, all tolerances being allowed for, not more than five per cent (5.0 per cent) of moisture.”

22. Powdered milk processes.

—Two patented processes of making powdered milk are in general use in this country at the present time, the Merrell-Soule and the Ekenberg.

23. Merrell-Soule powdered milk.

[12]—“The desired process must, it was evident, be one which would not affect the active principles or the nutritive qualities of milk, nor change its chemical reactions in any way. The product when reaching the consumer must be, in every essential quality, fresh milk.

[12] This article is taken from the publication, “Merrell-Soule Powdered Milk for the Dairy, Creamery and Ice Cream Plant,” Merrell-Soule Co., Syracuse, N. Y., 1918.

“The methods known as condensation and evaporation, also the earlier milk powder processes, were efforts to achieve the desired result. But in none of them was the goal completely attained, as it is to-day in Merrell-Soule Powdered Milk—the product of a perfected process.

“Liquid Milk is seven-eighths water. Merrell-Soule Powdered Milk contains approximately 2 per cent of moisture. Transportation cost is thus reduced to a very small percentage of the expense of shipping liquid milk. The fact that powdered milk may be shipped by freight, [35]while liquid milk must go by express or baggage, means an additional saving.

“The expense of shipping powdered milk is also, of course, much lower than the transportation cost of the condensed product.

“The Merrell-Soule process reduces the bacteria count to a remarkably low figure, and it is a demonstrated fact that the bacteria which are to be found in the fresh-made powder tend to die off, rather than propagate, during storage.

“Merrell-Soule Powdered Milk is quickly and easily dissolved in water, and the ‘reconstituted’ liquid milk thus obtained is pure, fresh milk, with the delicate odor and unmistakable flavor of fresh milk, and with every chemical reaction and nutritive property of fresh milk retained unchanged.”

24. History of Merrell-Soule process.

—“The history of powdered milk dates back to the middle of the last century, when an inventor named Grimwade patented, in England, the first commercially usable process.

“He added carbonate of soda to fresh milk, evaporated it in open-jacketed pans, with constant agitation, until a dough-like substance resulted; added cane sugar, pressed the mixture between rollers into ribbons, dried it still further, then pulverized it.

“This process, cumbersome and unsatisfactory as it must have been, was in practice for some years. Other processes followed at intervals for half a century, but the real commercial development of the industry dates back only about twenty years.

“It was in 1899 that a machine for the drying of milk by what has since become known as the ‘double roll’ process was invented by W. B. Gere, since deceased, then [36]secretary of the Merrell-Soule Co., and I. S. Merrell, first vice president of the company. But the ‘dry milk’ which resulted from this process was not satisfactory, and for that reason was not put on the market by the Merrell-Soule Company.

“Several other processes were then tried out, but none proved satisfactory until Lewis C. Merrell, brother of I. S. Merrell, hit upon the spraying of milk into a regulated current of heated air. This gave the quality that had been desired, and the next thing was to determine the commercial value of the process.

“In January, 1905, a building owned by the Merrell-Soule Company at Fayetteville, N. Y., was equipped, and powdered milk was produced, in a small way, by this spray process. Enough was marketed, and with sufficiently gratifying results, to warrant the company in going ahead with the enterprise.

“Meantime, patents had been applied for, and the patent office had referred the Merrell-Soule Company to a United States patent granted in 1901 to Robert Stauf, of Posen, Germany, which seemed to cover the process. F. C. Soule, president of the Merrell-Soule Company, thereupon went to Germany and bought not only the United States patent held by Stauf, but also thirteen foreign patents owned by Stauf and his associates.

“The wisdom of the purchase of all the patents held by the Stauf interests has since been amply demonstrated. In 1915, patent litigation which had been in the courts for three years was decided by the Court of Appeals in favor of the Merrell-Soule Company, the decision being based on this company’s possession not only of its own patents, but also of the basic patents governing the spray process of powdered milk manufacture.

[37]

“Following the success of the experiment at Fayetteville, the construction of the first Merrell-Soule Powdered Milk factory, at Arcade, N. Y., was begun in 1906. Before this factory was completed, it had been discovered that a better product could be obtained by condensing the milk in a vacuum pan before spraying. This resulted in new patents covering what was known as the Merrell-Gere process, embodying the original Stauf method and the improvement mentioned.

“Since then many other improvements have been made at the Merrell-Soule plants, many other patents taken out. The first powdered milk factory, at Arcade, was followed by a second, at Little Valley, N. Y., in 1909. Since then factories have been established at Frewsburg, N. Y., Union City, Pa., Waterford, Pa., Farmersville Station, N. Y., Warsaw, N. Y., Gainesville, N. Y., Attica, N. Y., and Omaha, Neb.

“Consumption of milk has increased from 18,000 quarts per day, in 1906, at Arcade, to 300,000 quarts per day, at the present time, in the ten factories. The output of powdered milk has grown from 2,500 pounds per day, twelve years ago, to a present capacity of 50,000 pounds per day.

“These products include Powdered Skimmed Milk, Butterfat Powders, of varying butterfat content, ‘Cream Powders,’ which contain up to 72 per cent. butterfat, and Powdered Buttermilk.”

25. Uses of Merrell-Soule powder in ice-cream.

—“The ice-cream manufacturer demands a milk or cream product which is clean, which will not sour quickly, which is not a breeder of bacteria, and which gives him the largest percentage of milk solids in proportion both to its bulk and its cost. All these essentials he finds in Merrell-Soule [38]powdered milk. Its powdered form insures the greatest possible purity and cleanness, as is attested by many authorities. There need be no loss through souring, no sticky, half-empty cans standing around, gathering flies and breeding bacteria, when Merrell-Soule powdered milk is used. The ice-cream man makes up just what he needs for the day’s business. He can make up a big supply of cream, for a sweltering day’s run, or a small amount for a cool day. A sudden drop in temperature will not leave him with a lot of cream on hand that must either be used or spoiled. It has been proved that Merrell-Soule powdered milk shows a far smaller bacteria count than any other form of milk, and it offers no breeding place for microbes.

“Merrell-Soule powdered milk can be put to many uses in the ice-cream factory:—

“1. In the production of milk or cream from powdered skimmed milk, butter and water.

“2. The production of skimmed milk from powder and water.

“3. The standardization of the milk solids in the ice-cream batch.

“4. Furnishing the necessary skimmed milk solids.

“5. Blending butter and the powdered skimmed milk with liquid whole milk of any fat content, for the complete total milk solids of the batch.

“Other uses could be mentioned, but these will give the ice-cream maker an idea of the importance of Merrell-Soule powdered skimmed milk in his business.

“Many of the large ice-cream makers are beginning to realize the losses which they incur every year through using condensed milk to raise the per cent of milk solids in their ice-cream.

[39]

“By the use of powdered skimmed milk they have an easy and accurate means of holding the solids to any desired percentage.

“Merrell-Soule powdered skimmed milk does not take the place of gelatines, ice-cream powders and the like, which prevent the ice crystals in ice-cream, but it does provide the solids, not fats, which give ‘body and texture’ to the ice-cream and makes it smooth, velvety and palatable.

“Almost every ice-cream maker has his own formula for his mix, which gives the best satisfaction to the trade he serves, and for this reason we will not print any ice-cream formulas. We will be glad, however, to furnish formulas which have given good results, to any ice-cream maker who applies to us.

“In our own experimenting, and in practical work in some of the large ice-cream factories, we have found the powdered skimmed milk to be a wonderful help to ice-cream makers in a great many ways.”

26. Ekenberg powdered milk.[13]

—“The Ekenberg process was invented by Dr. Martin Ekenberg of Stockholm, Sweden. Dr. Ekenberg had experimented with milk drying for some years, and his father, who was an eminent chemist, also, had devoted considerable time to this problem.

[13] This description was given by L. P. Bennett, president of the Ekenberg Co., Cortland, N. Y.

“The Ekenberg process is the result of these investigations, and the machine which Dr. Ekenberg invented, he called the Ekenberg Exsiccator. This consists of a single drum with conical shaped ends, revolving in a vacuum chamber. The milk is introduced into the chamber through various pipes and is sprayed into the conical or bowl shaped ends of the revolving drum,—the drum [40]being heated by steam at a low temperature. The vacuum maintained in the chamber, is from 25 to 27 inches, and as a result, the temperature in the chamber is low, not exceeding 100° F.

“The milk upon being introduced into the bowl shaped ends is evaporated to a considerable degree and then passes off into the suction pipe of a pump, from which the milk is again introduced into the vacuum chamber, this time upon the periphery of the drum, to which it adheres, and is then removed by a series of scrapers or knives. It will be seen that the milk is only upon the drum during about two-thirds of one revolution. The dried product falls into another chamber which is separated from the main vacuum chamber by a series of air locks, so that it may be removed at will from the exsiccator, without stopping the continuous working of the machine.

“When the dried product is removed, its condition is that of light fluffy flakes. It is then allowed to stand in a chamber heated to about 90° F. for about one hour, during which time, the lactose crystallizes. From this chamber it is removed, and then milled in the same manner as wheat is milled in the manufacture of wheat flour.”

27. Uses of Ekenberg powder in ice-cream.

—“Ekenflor is the trade name given to the many grades of powdered milk made from skimmed milk, partly skimmed milk, or whole milk. In using Ekenberg Powdered Milk for ice-cream it is not necessary to change the present formulas, but only to adapt then to the use of milk in dry form.

“The raw milk from which Ekenflor is made is drawn from inspected dairies and is manufactured in clean sanitary factories and is therefore of the finest quality.

“Ekenflor does not sour or draw flies, and its use by the ice-cream maker can not fail to reduce the chance of [41]unsanitary conditions in his factory and his losses from spoiled milk.

“There is always ‘a feast or a famine’ in the raw-milk market, and as our powdered skimmed milk keeps almost indefinitely without cold storage, it is always ready for immediate use, no matter how sudden or great the demand may be. Its use makes the ice-cream manufacturer independent of his local supply of milk or cream or condensed milk and of the local prices.”

28. Butter.

—For the making of emulsified or homogenized cream, butter is ordinarily employed to supply the milk-fat. Unsalted butter that is clean flavored and made from clean cream is to be desired. If the butter is produced from inferior cream or has any undesirable flavor, the cream made from it will have the same undesirable flavor.

It is the usual practice to store the butter during the period of low prices, which is commonly the summer, and then to use it when prices are high, usually the winter. The question of the kind of butter and method of storage is a very vital one. It is generally considered that sweet cream butter holds better in storage. The temperature of storage should be as near 0° F. as possible.

The successful storing of butter, requires an intimate knowledge both of market conditions and the desired quality of butter for storage. The daily prices and movements of butter, in and out of storage, and the daily receipts in the different markets and the sales, may be obtained from the daily and weekly reports made by the Bureau of Markets, United States Department of Agriculture. In New York City, the market reports are also made in the “Price Current,” published by the Urner Barry Company. Before storing butter, these reports [42]should be studied carefully, to make sure that the market conditions will warrant storage. The quality of the butter can be determined by the market grades or by the actual examining by an expert butter judge. Usually when the ice-cream manufacturer purchases butter for storage, the quality will be determined by the market grade, as personal examination is seldom possible.


[43]

CHAPTER IV
SUGAR, CHOCOLATE PRODUCTS, FRUITS, STABILIZERS AND FILLERS

Besides the milk products, a number of other materials are used in ice-cream. These are embodied in small amounts but their quality is of vital importance. For this reason they are briefly discussed.

29. Sugar.

—For sweetening the ice-cream, granulated sugar is usually employed. This may be either cane- or beet-sugar, and should be free from all visible dirt. Sugar seems to contain many mold spores and so should be examined to determine the presence of mold or bacteria. However, during the war, in order to conserve the supply of granulated sugar, various substitutes were used, such as corn sirup, invert sugar, honey and maple sirup.

30. Invert sugar.

—Ruehe⁠[14] gives the following directions for making invert sugar:

[14] Ruehe, H. A., “Conserving sugar in ice cream manufacture,” Ill. Exp. Sta. Circ. 219, 1918.

“Cane sugar (or beet sugar) can be inverted by the simple process of heating in the presence of an acid. The chemical reaction that takes place results in the same products being formed as are formed when the sugar (sucrose) is taken into the human body, the sugar forming equal parts of dextrose and levulose. The following formula may be used in making invert sugar syrup of [44]such sweetness that a pound of the syrup will replace a pound of sugar:

100 pounds of sugar
 44 pounds of water
 50 grams of powdered tartaric acid

These ingredients are mixed together and boiled for 30 to 35 minutes. If boiled longer than 35 minutes, the syrup darkens in color and a flavor develops which tends to make the syrup resemble glucose syrup, and this is somewhat undesirable. This solution boils at a temperature of about 221 degrees Fahrenheit. A steam pressure kettle can be used very satisfactorily or an open candy kettle over a steady fire may be used. If the solution is boiled too vigorously, there will be too large a loss by evaporation. Ordinarily the loss will be from 3 to 5 per cent.

“The above formula should make 140 pounds of syrup, and if there is considerable loss due to evaporation, the syrup can be brought up to this weight by the addition of water. The resultant invert sugar syrup is not unlike strained honey in appearance and taste. It contains about 71.4 per cent of sugar and it tastes considerably sweeter than a sugar syrup of the same strength. It does not crystallize, and it mixes readily with the ingredients of the ice cream. It can be used in the same proportions as sugar, the amount necessary for ten gallons of ice cream being 6.5 to 7 pounds. It gives very satisfactory results in freezing and a pleasant flavor in the finished product.

“It can be readily seen that by using the above method the sugar supply can literally be stretched, for with only 71.4 per cent as much sugar as is now being used in ice cream, the same degree of sweetness can be obtained.”

[45]

31. Sugar-saving substitutes.

—Frandsen,⁠[15] while working on sugar-saving substitutes, reached the following conclusions:

[15] Frandsen, J. H., Rovner, J. W., and Luithly, John, “Sugar-saving substitutes in ice cream,” Neb. Exp. Sta., Bul. 168, 1918.

“1. Four formulas have been worked out which save from 30 per cent to 50 per cent of cane sugar in the mix:

I. 44   lbs. 17 per cent cream
4   lbs. cane sugar
1 ³⁄₄ lbs. corn syrup (glucose)
4   oz. vanilla
4   oz. gelatine
II. 44   lbs. 17 per cent cream
2 .9 lbs. cane sugar
2 .9 lbs. corn syrup
4   oz. vanilla
4   oz. gelatine
III. 44   lbs. 17 per cent cream
1 ¹⁄₄ lbs. cane sugar
4 ¹⁄₂ lbs. invert sugar
4   oz. vanilla
4   oz. gelatine
IV. 44   lbs. 17 per cent cream
1 ¹⁄₄ lbs. corn syrup
1 ¹⁄₄ lbs. invert sugar
2 ¹⁄₄ lbs. cane sugar
4   oz. gelatine
4   oz. vanilla

“2. The ice cream prepared according to these four formulas meets the requirements of good ice cream.

“3. Corn syrup dissolves with difficulty in cold cream. When added to cream before pasteurizing, it dissolves readily.

“4. In hydrolyzing the syrups, excessive heating should be avoided.

[46]

“5. When invert sugar and corn syrup are used as the only source of sweetening, a rather noticeable syrupy flavor is imparted to the ice cream.

“6. When invert sugar, cane sugar and corn syrup are used in the proportions indicated in Formula No. 4, no objectionable flavor is noticeable.

“7. It is thought that hydrolyzing corn syrup in the presence of an acid will enhance its sweetening properties.

“8. In addition to saving cane sugar, all four formulas lower the cost of sweetening per gallon of ice cream.

“9. Corn sugar can replace 50 per cent of cane sugar in the mix.

“10. None of the substitutes so far tried will satisfactorily replace all the cane sugar in the ice cream mix.”

32. Cocoa and cocoa products.

—The various chocolate and cocoa preparations are manufactured from the bean of the tree Theobroma Cacao, of the family of Sterculiaceæ. This tree averages 13 feet in height, and its main trunk is from 5 to 8 inches in diameter. It is a native of the American tropics, being especially abundant and growing under best conditions in Mexico, Central America, Brazil and the West Indies.

The cocoa beans of commerce are derived chiefly from Ariba, Bahia, Caracas, Cayenne, Ceylon, Guatemala, Haiti, Java, Machala, Maracaibo, St. Domingo, Surinam and Trinidad. Besides these, the Seychelles and Martinique furnish a small amount.

The plant seeds, or beans, grow in pods, varying in length from 23 to 30 centimeters, and are from 10 to 15 centimeters in diameter. The beans, which are about the size of almonds, are closely packed together in the pod. Their color when fresh is white, but they turn brown on drying.

[47]

The gathered pods are first cut open, and the seeds removed to undergo the process of “sweating” or fermenting, which is conducted either in boxes or in holes made in the ground. This process requires great care and attention, as on it depends largely the flavor of the seed. The sweating operation usually takes two days, after which the seeds are dried in the sun until they assume their characteristic warm red color, and in this form are shipped into our markets.

33. Manufacture of chocolate and cocoa.

—For the production of chocolate and cocoa, the beans are cleaned and carefully roasted, during which process the flavor is more carefully developed, and the thin, paper-like shell which surrounds the seed is loosened and is very readily removed. The roasted seeds are crushed, and the shells, which are separated by winnowing, form a low-priced product, from which an infusion may be made having a taste and flavor much resembling chocolate.

The crushed fragments of the kernel or seed proper are called cocoa nibs, and for the preparation of chocolate they are finely ground into a paste and run into molds, either directly or after being mixed with sugar and vanilla extract or spices, according to whether plain or sweet chocolate is the end product.

For making cocoa, however, a portion of the oil or fat known as the cocoa butter is first removed, by subjecting the ground seed fragments to hydraulic pressure, usually between heated plates, after which the pressed mass is reduced to a very fine powder, either directly or by treatment with ammonia or alkalies, to render the product more soluble. It is held that the large amount of fat contained in the cocoa seeds (varying from 40 to 54 per cent) is difficult of digestion to many, such as invalids [48]and children, and hence the desirability of removing part of the fat.

34. Composition of cocoa products.

—The chief constituents of the raw cocoa bean, named in the order of their relative amount, are fat, protein, starch, water, crude fiber, ash, theobromine, gum and tannin. In the roasting there is reason to believe a volatile substance is developed much in the nature of an essential oil, which gives to the product its peculiar flavor, and is somewhat analogous to the caffeol of coffee.

Tannin, the astringent principle of cocoa, exists as such in the raw bean, but rapidly becomes oxidized to form cocoa red, to which the color of cocoa is due.

35. Adulteration of cocoa products and standards of purity.

—The following are the United States standards: “Standard chocolate should contain not more than 3 per cent of ash insoluble in water, 3.5 per cent of crude fiber, and 9 per cent of starch, nor less than 45 per cent of cocoa fat.

“Standard sweet chocolate and standard chocolate coating are plain chocolate mixed with sugar (sucrose), with or without the addition of cocoa butter, spices, or other flavoring material, containing in the sugar and fat-free residue no higher percentage of either ash, fiber or starch than is found in the sugar and fat-free residue of plain chocolate.

“Standard cocoa should contain percentages of ash, crude fiber, and starch corresponding to those of plain chocolate, after correcting for fat removed.

“Standard sweet cocoa is cocoa mixed with sugar (sucrose) containing not more than 60 per cent of sugar, and in the sugar and fat-free residue no higher percentage of either ash, crude fiber, or starch than is found in the sugar and fat-free residue of plain chocolate.

[49]

“The removal of fat, or the addition of sugar beyond the above prescribed limits, or the addition of foreign fats, foreign starches, or other foreign substances, constitutes adulteration, unless plainly stated on the label.

“The most common adulterants of cocoa are sugar and various starches, especially those of wheat, corn and arrowroot. Starch is sometimes added for the alleged purpose of diluting the cocoa fat, instead of removing the latter by pressure, thus, it is claimed, rendering the cocoa more digestible and more nutritious. Unless its presence is announced on the label of the package, starch should be considered as an adulterant. Cocoa shells are also commonly employed as a substitute for, or an adulterant of, cocoa. Other foreign substances found in cocoa are sand and ground wood fibre of various kinds. Iron oxide is occasionally used as a coloring matter, especially in cheap varieties.

“Such adulterants as the starches and cocoa shells are best detected by the microscope. The presence of any considerable admixture of sugar is made apparent by the taste. Mineral adulterants are sought for in the ash.”

36. Chocolate sirup.

—Ice-cream may be flavored by pouring a chocolate sirup over it. The following materials are used in making the sirup:

Powdered cocoa, 1 pound
Sodium chloride, 6¹⁄₂ drams
Granulated sugar, 16 pounds
Shredded gelatine, 2¹⁄₂ ounces
Vanilla extract, 2¹⁄₂ ounces

Dissolve the gelatine in 10 pints of cold water, heat to the boiling point, then add 15 pounds granulated sugar, stirring occasionally until dissolved. Triturate 1 pound granulated sugar with the powdered cocoa and [50]sodium chloride until thoroughly mixed, then add to the hot solution; boil for ten minutes, stirring constantly; strain while hot and when cool, add the vanilla.

37. Fruits.

—Many different fruits may be used to flavor ice-cream. The principal ones are pineapple, cherry, strawberry, raspberry, lemon, orange, peaches, and the like. In their season, the fresh ripe fruit is used as a flavoring. For the period when the fresh fruit cannot be obtained, the fruit may be canned, preserved without chemicals, preserved with chemicals, or dried. Only fresh ripe fruits should be employed, whether used fresh or held in some manner; since for ice-cream-making the fruit must be broken into small pieces, it is often cheaper to obtain from canneries small fruits or broken or crushed pieces.

In some of the large ice-cream plants the fruits are preserved in large jars (Fig. 6) by the addition of sugar and kept cold but not frozen. Fruits preserved in this way give the product a flavor similar to fresh fruits. Fruit extracts may be derived from the fruit, by fractional distillation in dilute alcohol. These extracts should not be confused with artificial or imitation flavors. The latter are often coal tar ethers or esters. In order to obtain the desired flavor, it is usually necessary to combine fruit extracts with the canned and preserved fruits.

38. Nuts.

—Only sound non-rancid nuts should be employed to flavor ice-cream. For flavoring, the nut meats should be blanched by soaking in hot water, and then removing the outer coating or covering; these blanched nuts should then be ground. Often broken nuts can be secured cheaply. A flavoring extract may be made from the nuts. In many respects this is desirable because a more pronounced flavor is obtained. For example, [51]pistachio nuts give a very weak extract. It is the custom to use pistachio flavoring and color the ice-cream green.

Fig. 6.—Fruit storage in large ice-cream plant.

39. Stabilizers and fillers.

—If ice-cream is not consumed as soon as made, ice crystals will begin to form unless some stabilizer is used. This is a substance added to ice-cream to prevent the formation of ice crystals which cause a grainy bodied product. Stabilizers are sometimes known as “holders” or “colloids” and commonly as “binders.” A “filler” is some substance added to the ice-cream to cheapen it, usually to replace the milk-fat and milk solids not fat. A “filler” may serve the purpose of a “binder” or a “stabilizer,” but a stabilizer cannot take the place of a “filler.” The common stabilizers are gelatine and gum tragacanth. The common fillers are the various starches, such as cornstarch, rice flour, arrowroot, wheat flour, eggs, an excess of gelatine and the like.

[52]

40. Gelatine.

—Commercial gelatine is an animal product made from bones, hides, skins, tendons, horn piths, tannery trimmings and any kind of connective tissue from the animal’s body. Pure gelatine is an amorphous, more or less transparent substance of vitreous appearance. It is brittle when dry, free from color, taste and smell. Gelatine and glue are manufactured from the same materials, more care being used in making gelatine.

The detail process of making gelatine varies in the different factories, but the general steps are as follows: Treating and cleaning the raw material; dissolving gelatine; concentrating; chilling and spreading; drying; finishing; including grinding and packing. Gelatine is put on the market in sheet, flake, shredded and powdered form. If made from clean materials, no objection can be raised against its use as a food. Gelatine swells in cold water, absorbing five to ten times its weight of water. This is sufficient water to dissolve it at a temperature of 85° F. to 90° F. The strength or gelatinizing power of different samples of gelatine varies within wide limits. The following is a simple method to compare different gelatines: Take ten grams of the sample and soak over night in 100 cubic centimeters of cold water. The next morning dissolve the gelatine at a temperature of 80° C. First note the odor. It should not be pronounced or disagreeable. Determine length of time it takes for a 50 cubic centimeter pipette full to run out. Note the time it takes to gelatinize. Test the strength with a jelly tester which is a simple arrangement to determine the weight necessary to force a plunger into the gelatine.

Fig. 7.—Steam-jacketed kettle for heating gelatine.

41. Preparing gelatine for use in the ice-cream.

—In [53]order to utilize gelatine in ice-cream, it must be brought into solution. A steam-jacketed copper kettle is usually employed for heating the gelatine (Fig. 7). If a smaller quantity is taken or a special gelatine cooker is not available, a double boiler or a can set in water can be used. Whatever utensil is selected to cook the gelatine, it should be kept clean. In many ice-cream factories, the gelatine cooker is badly neglected. Before the gelatine is heated, it should be soaked in cold water. One pound of gelatine should be put into about eight quarts of water. Some prefer to use milk instead of water. The gelatine should be stirred into the water rather than the water poured on to the gelatine. This will to a large extent eliminate the formation of lumps which would require excessive heating to break them down. The gelatine should be soaked from twenty to thirty minutes in cold water before the heat is applied. This soaked or soft gelatine should then be placed in a water-jacketed heater and heated to a temperature of 165° F. to 170° F. In case the gelatine is soaked in milk, it should not be heated above 145° F. A higher temperature is very liable to give it a cooked or scorched flavor. At this lower temperature, [54]it is advisable to hold it ten or fifteen minutes to make sure that the gelatine is all broken down. It is necessary to heat the gelatine to the temperature mentioned above to secure the best results. The eye cannot determine when the gelatine is all broken down. There is danger of over-heating; it should not be held at high temperature for long periods of time nor allowed to boil. In putting the gelatine into the mix, it should be done at the above mentioned temperatures for dissolving; not all at one time, but poured in slowly and with as rapid agitation of the mix as possible, and it will distribute itself more evenly before it has time to congeal. A good gelatine will jelly at a temperature of 85° to 90°, according to the proportions used; so that when pouring gelatine into a mix with a temperature probably of 45° or 50°, it is very liable to harden and make the ice-cream lumpy.

42. Gum tragacanth.

—This is a compound gum obtained from a shrub, a species of Astragalus. In July or August the leaves are stripped from the shrub and a hole made in the bark. The shape of the hole regulates the form of the gum, a longitudinal cut making the leaf or flake form, a puncture the thread form, and an irregular hole a knob-like mass. The gum is gathered by the natives. Dry weather gives a whitish colored gum which is best; wet and dusty weather give an inferior yellowish gum.

Gum tragacanth will absorb fifty times its weight of water. For use in ice-cream, the gum is soaked in water, one ounce of gum absorbing two quarts of water. At least twenty-four hours should be allowed for this absorption. Before being put in the ice-cream, the mixture should be strained to remove any lumps. If it is not all to be used as soon as soaked, a gum stock may be prepared [55]by adding sugar at the rate of two pounds for each quart of water. This will act as a preservative. Gum tragacanth is odorless and tasteless. Just how it acts as a binder is not known.

43. Other substances used as binders.

—Two plants, Irish and Iceland moss, are sometimes used as binders. The former is a sort of algæ and the latter a lichen. They are both very low in food value.

44. Eggs.

—In some kinds of ice-cream, eggs are necessary to give the characteristic body and texture. When eggs are employed, it is usually as a filler, since it is possible to reduce the percentage of either the milk-fat or milk solids not fat or both. The usual practice is to separate the yolks and whites of the eggs. The yolks are cooked with the cream if used and the whites beaten and added just before the ice-cream is frozen. Eggs usually give ice-cream a smooth texture and a firm body. They also impart a characteristic flavor.

45. Starchy fillers.

—Several starchy substances, such as cornstarch, rice flour, arrowroot and wheat flour, are sometimes used in large quantities and so become fillers. They give a characteristic starchy flavor to the ice-cream. They are often employed to cheapen the product. The starches are ordinarily cooked before using but sometimes are mixed with the sugar and used without cooking.

46. Prepared ice-cream powders.

—A large number of prepared substances, both powders and liquids, is on the market. These are often used in the place of some other binder. They may contain any or all of the materials previously mentioned, and in addition they often contain sugar to give both bulk and weight. These powders are usually added to the ice-cream by mixing [56]with the sugar. Many times, in proportion to the results obtained, they are found to be expensive.

47. Rennet.

—Another binder is some form of rennet. Its use is not common and is ordinarily in combination with other materials.


[57]

CHAPTER V
FLAVORING EXTRACTS[16]

[16] This article on flavoring extracts is furnished by the Joseph Burnett Extract Co., Boston, Mass.

Because of the distinct taste which the flavoring extract imparts to the ice-cream, it is important that it be of good quality. The vanilla extract is most common, but lemon, orange, pistachio, almond, various fruit, and others are used to some extent.

Flavoring extracts are prepared commonly by grinding or chopping the sources of their various flavors and steeping or dissolving them in alcohol; or by distilling them, wholly or fractionally; or, when necessary for any reason, simulating them by chemistry, or by the use of a flavor source to all intents the same as the original.

VANILLA EXTRACT

Extract of vanilla, properly made, is the pure essence of the vanilla bean, dissolved in alcohol.

Although there are fifty or more kinds of vanilla plant, the only one with a fruit suitable for use in flavoring extract is Vanilla planifolia, so called by botanists for its flat leaves. It is a native of the valley of Mazantla, in Vera Cruz, Mexico, seemingly the only place where conditions of soil and climate suffice to bring it to its highest point of cultivation. The other vanillas, native to various parts of Spanish America, are fit only for use [58]in perfumery and soap, because, though aromatic, they are rank in taste.

48. Nature of vanilla plant.

—The plant of vanilla is an orchid, having roots in the air as well as in the ground. It clings to trees or frames, twining around them as it grows, and favors most a light, loose soil, well drained, with “quilted sunshine and leaf-shade,” a condition naturally brought about by the foliage of the protecting trees. In Mexico it is grown from cuttings set out in the forest, one to a tree; this support, together with 70 to 90 degrees of continued heat, frequent rains, and a final dry season being needful to its best growth. Frost is deadly, and in too close planting disease is likely to ravage the crop.

After eighteen months, the vine is clipped to check its growing until it bursts into flower, which occurs in September. The stem of the vanilla is thick and round, the leaves large, smooth and pointed, the flower beautiful, much resembling the tuberose, and delightfully fragrant.

Formerly the blossoms were fertilized by a small bee, which carried the pollen from one to another, for the plant is of two sexes. At present this is done by hand—a better way, inasmuch as only the best flowers need be fertilized, the plant thereby keeping vigorous and healthy. Artificial pollenizing developed from transplanting vanilla in the island of Reunion, where the crops originally failed for lack of insects to carry the pollen.

Following each blossom comes a small pod, but most of these pods fall off. The remaining ones mature in about six weeks, growing in bunches of six to ten, and resembling bananas, being five to ten inches long, yellow green, and banana-like in shape. They are watery and tasteless, without the pleasant aroma of vanilla, the [59]well-known taste and smell of which must be brought out by curing. If left on the vine, they ripen slowly, but usually they are picked before they ripen, as otherwise they split in curing. When this happens they are known to the trade as “splits,” and are considered undesirable on account of their full and heavy flavor.

49. Curing vanilla beans.

—After picking, the Mazantla beans are transported to Papantla, the largest town in the valley, to be cured. The process is laborious, and although somewhat primitive, very simple.

The beans are exposed on frames to the sun by day and by night are wrapped in blankets under cover. This continues, in fair weather, for about a month; then the beans are dried indoors for forty days more, until they turn a deep rich brown in color, and become delightful to the smell. If the weather is wet, they are moistened, blanketed, and heated in ovens, the heat being moderate and varied with the size of the beans; after which they are by turns exposed to the air and heat until cured. The sun drying is preferred, as it gives the beans better keeping qualities. Such is the process in effect, but in fact each bean is treated separately; for proper curing, to bring out the desired fine qualities of taste and smell, is of the utmost moment; and only native judgment, or the skill born of long handling, ever gives the real adroitness. Badly cured beans lack any stable taste or smell, and are likely to become moldy. Their use in trade is made possible, in this case, by scraping and chopping them up with poor and broken beans and those that fell early from the vines; then they are sold under the name of “Mexican cuts,” chiefly to manufacturers of cheap extracts.

50. Marketing vanilla beans.

—The long fine beans, [60]resembling thin cigars, are molded, pulled, and tied in bundles of 100 to 150, varying in length from six to eleven inches, and in weight from twelve to twenty-four ounces. The bundles are packed forty to a tin, and shipped four tins to a case in sweet-smelling cedar boxes. The entire Mexican output is consigned to the United States, where it brings from seven to ten dollars a pound.

The Aztecs knew the properties of vanilla, and are said to have called the plant thilxochitl. They used the bean in making chocolate, through which it became familiar to their Spanish conquerors, and thus to Europe. The name vanilla is derived from the Spanish word vaina, meaning sheath or pod, and the suffix -illa, little. The use of vanilla in chocolate was its only notable one for many years, although during that time great medical properties were claimed for it. It was not until the eighteenth century that some person now unknown discovered its general utility for flavoring.

51. Production of vanilla beans.

—Vanilla cultivation in Mexico was in the hands of the Indians for centuries, but in 1896 the government, claiming they had no title, drove them off and sold the land to Greeks, who now control the industry there.

Almost every European power has tried to grow vanilla in the tropics, outside of Mexico. Many of the early trials were failures; none has been a complete success, at least in so far as rivaling the fine quality of the Mexican product is concerned. Cuttings were transplanted in the island of Reunion and grown by artificial pollenizing, as has been said, but the resulting beans were not as good as the parent beans of Mexico. Reunion was formerly known as Bourbon Monarchy, but the French, who had [61]every reason to hate the name, rechristened the island; the beans, notwithstanding, are still called Bourbon beans.

Vanilla grows in Reunion much as it does in Mexico, except that it takes longer to develop. The great difference is in the curing, for there, owing to the climate, the sun treatment is inexpedient. The beans, placed in baskets, are plunged into hot water for about twenty seconds, drawn out to drain for as many minutes, and then wrapped in blankets to be sunned during the warm hours for five to eight days. They are housed at night as in Mexico, but drying is also hastened chemically with chloride of calcium (the basis of lime). After curing, the beans are straightened, graded by size, smell, and soundness, bundled and packed in tins which weigh, when ready for export, from ten to twenty pounds each.

Tahiti exports a particularly inferior quality of beans. They are grown from Mexican or Bourbon slips, but the change of soil and climate imbues them with an unmistakable rankness, to which, up to within a few years, were added careless growing and packing, in nowise improving them. Although inspection by the French colonial government has somewhat bettered the care of these beans, their flavor is probably unchangeable. Tahiti beans are all shipped to the United States, whence those not used are reshipped to Europe. They are sorted here into three grades: pink label, best; white, fair; green, poor; but the only real difference is their length and appearance.

A small crop of beans grown from Mexican slips is raised in the island of Guadeloupe; they are known to the trade as “South Americans,” and are of low quality, without the finer characteristics of good vanilla.

[62]

The average world’s production of vanilla is as follows:

Mexican:
Whole beans 240,000 pounds
Cuts 80,000
Bourbon:
(From all sources) 700,000
Tahiti 450,000
South American 25,000
Total 1,495,000

52. The ingredients of vanilla extract.

—Vanilla beans, glycerine, sugar and alcohol are the only ingredients requisite or advisable in a vanilla extract; consequently the excellence of such an extract rests in the quality of the beans and of the alcohol employed, and in the means and skill devoted to employing them.

The process at its best is chopping or grinding the beans and treating them with dilute alcohol of 20 to 70 per cent strength, in the proportion of one part of the bean to ten parts of the liquid, the alcohol acting as a solvent. The old-fashioned and as yet unequaled way is to treat the beans by steeping and dissolve out the soluble matter. The chopped beans are placed in a cask and the dilute alcohol poured over them; they are then left to soak for one to twelve weeks, when the extract is drawn off and the sugar added to it, and it is either bottled immediately or aged. Aging greatly improves it, but few manufacturers care to assume the added cost.

Another method of obtaining the extract is by distillation; that is, by evaporating and condensing the liquid in which the beans have been steeped. There is also a machine which effects the result more rapidly by pumping the liquid steadily through the chopped beans, at an even temperature. Many other means are also employed. [63]They are all cheaper than the old-fashioned way, but have nothing to recommend them from the consumer’s point of view. Distillation, for example, might ruin the delicate flavor of choice Mexican beans; while no process would ever impart one to Bourbons or Tahitis.

53. The chemistry of vanilla.

—Given the highest grade of Mexican beans and pure cologne spirit—the trade name for doubly distilled alcohol—with the old-fashioned method of compounding them, and there remains to vanilla extract-making only the knowledge and skill available in the process. These, however, are far from comprising the whole secret of success. Although seemingly a matter of chemistry, extract-making has always been a stumbling-block to the chemist. Chemically, there is no difference between the richest Mexican beans and the wretchedest Tahitis, but to even a normal nose the difference is striking and immediate.

There is still much to be learned about the chemistry of vanilla. Its flavor is known to be due to natural vanillin, the chief flavoring principle of the plant, and to certain gums and resins, but of these last next to nothing is known. Yet if aptitude and experience still play the leading part in well-made extracts, chemistry without question takes the center of the stage in the adulterated ones.

Under the present law (1913), an extract may be sold as “extract of pure vanilla” if it is made of genuine vanilla beans; consequently “Mexican cuts,” “splits,” and rank Tahitis can be and are sold under this label; whereas some extracts, though strictly speaking not adulterated, are really worse than some adulterated ones. These “cheap vanillas” are made possible by the difference in cost between fine Mexican beans and poor defective ones, [64]or beans of other growth; a matter, as a rule, of four or five dollars a pound; and are readily exposed by a comparative test in cookery or on the tongue.

54. Adulteration of vanilla extract.

—A common adulterant of cheap vanillas is artificial coumarin. Real coumarin is an aromatic crystalline substance found in the Tonka bean or cumaru. Tonka beans were formerly rampant in imitation vanillas, but their present high price, due to their use in cheap tobacco, has practically curtailed this activity. The Tonka, with its real coumarin, was bad enough—the theory has even advanced that hay fever is due to the presence in the air of coumarin from plants—but artificial coumarin, as flavoring, is worse. It is a powerful drug; a coal tar product, heart depressant and active poison.

Artificial vanillin produced by chemistry also is employed plentifully, not only in substitution but also for strengthening weak pure extracts. The real vanillin is one of the odorous principles of the vanilla bean, taking the form of tiny crystalline needles of hot bitter taste. It is imitated chemically by combining oxygen and eugenol, a colorless compound from oil of cloves, of bay, of cinnamon leaves, or of allspice; or by coniferin, a compound ether obtained from wood. Lacking the necessary gums and resins, it does not taste like real vanilla, and needless to say, its composition is not such as to inspire confidence.

Coumarin and vanillin are ordinarily used together in adulterating; the mixture is then sweetened and artificially colored, with prune juice added. This sometimes brings a substantial profit of 150 per cent to its manufacturer.

Fortunately detection of these subterfuges by simple means is not difficult. A suspected extract can be tested [65]by holding a tablespoon of it over a lamp or other flame until about two-thirds of the liquid has evaporated; then, if on adding water to the remaining third until the spoon is full, the extract remains clear, undoubtedly it is not vanilla but an artificial product. Taste and smell, if one is familiar with true vanilla, are often test enough; coumarin in particular can be recognized by its odor, which is like that of Indian grass or “wood grass.”

The best test for the quality of vanilla is to pour a few drops on a lump of sugar, and then suck the extract through the lump. To determine the relative values of two or more extracts, a separate lump should be used for each. The distinction between good and bad will then be marked sharply. Finally, to avoid adulterated extracts, the label should be read carefully.

LEMON AND ORANGE EXTRACTS

Owing to its refreshing aroma, convenience in use, and low cost, lemon extract holds popular favor as second to vanilla.

Extract of lemon is made by dissolving lemon oil, chiefly from skin of the fruit, in alcohol. To conform to the government standard, the compound must contain at least 5 per cent of the oil.

The world’s yearly yield of lemon oil is about two million pounds, of which southern Italy and Sicily produce the most, although there is some output from France and Spain. The best is shipped from Messina.

55. Preparation of lemon oil.

—Lemon trees flower in the summer, and the fruit is picked from November to February. As the oil from the later fruit has the richer color, many makers prefer it, but the earlier oil has the finer flavor.

[66]

Lemon oil is extracted most satisfactorily by washing and paring the lemon skin so that it comes off in one piece, and then pressing it against a clean sponge. The sponge absorbs the oil, and when full is squeezed into a container from which the oil is filtered and packed in sealed copper vessels, holding either ten or twenty-five pounds, for shipment.

In France the fruit is sometimes rolled about in vessels driven full of spikes, the oil running into a receptacle below. Another method is to press the whole fruit in a large vat, add water, and distill the resulting mixture. This has been tried in California, although without success, since the oil thus secured is very bitter, tasting strongly of turpentine.

56. The chemistry of lemon oil.

—The oil is known to contain a large amount of terpenes or principles chemically like turpentine, which would account for such a taste or smell in a poor or stale product. These, with 6 to 10 per cent of citral, the chief flavor-giving constituent of lemon oil, would seem to identify the peculiar lemon taste; although there are certain unknown esters, or compound ethers, corresponding to the salts in metals, which also are taken to be factors of it. Citral is found in exactly the same form in limes, mandarins, and oranges.

Adulteration of lemon extract consists usually in either lowering the required amount of oil, or using in place of it citral, oil of lemon-grass, or some other natural oil containing citral. These substitutes naturally fail to give the true flavor, because they are lacking in terpenes, and presumably in the esters just mentioned. Many makers, to weaken the extract, lessen the alcohol; this indicates that their product cannot be made of lemon oil, [67]because this will not dissolve in dilute alcohol. In most cases, weakened extracts are made of citral.

Terpenless lemon and orange extracts are made from lemon and orange oils from which the terpenes have been removed. They are much in favor among makers of low-grade flavors because they are soluble in very weak alcohol, and because considerably less oil is needed to make the extract. On account of the removal of the terpenes, the flavor is of course quite different from that of the true oils.

Using stale lemon oil in extract is not against the law, but no one is likely to buy more than once a product so compounded, for its foul taste of turpentine will ruin any cooking in which the extract is used.

To test lemon extract a little should be poured from the bottle, the cork replaced, and the bottle shaken for a few seconds. If the bubbles disappear at once, there is no water in the extract, and it is probably pure. If they disappear slowly, there is water in it, and the extract can contain no lemon oil. Or a teaspoonful of the extract may be added to a glass of water; if small drops of oil come to the surface, and the water, on standing, becomes cloudy, the extract is probably pure. But if the extract dissolves immediately, leaving the water clear, it is not pure, and contains no lemon oil.

No adulterated extract of any kind is really cheap. It is an actual fact that in a test of an adulterated lemon extract against a pure one costing twice as much, the pure one at but double the cost was found to be ten times as strong, in addition, of course, to its having by far the better flavor.

57. Orange extract.

—Like lemon, orange extract must contain at least 5 per cent of the fruit oil. The only [68]chemical difference between orange and lemon oil is that the former has an infinitely small proportion of flavoring esters not found in lemon. The two fruits are grown in the same countries and in the same way, the methods of producing the two oils are identical, and the tests for the adulteration of the one extract hold good for the other.

58. Fruit extracts.

—Raspberry, strawberry, cherry, apple, pineapple, banana, and other familiar fruit flavors constitute a class of flavoring extracts similar in character and similarly made. They can be derived from their respective fruits, although previous to 1911 this was thought impossible. Up to that time, imitation extracts had been compounded chemically from coal tar ethers and esters, and ether was added often to give them pungency. They all tasted alike and none of them tasted like any fruit. One difficulty in making real fruit extracts was the lack of the essential oils in the several fruits; another, the change brought about in the delicate esters, the cause of the flavor, by cooking, since great heat destroys them. Pure fruit extracts are in every way immeasurably superior to the old unwholesome and unhealthful ether preparations, of which purchasers should beware. Fruit flavors labeled artificial or imitation are of the type; if not labeled, they can be detected by the odor of ether rising when the cork is drawn.


[69]

CHAPTER VI
CLASSIFICATION OF ICE-CREAMS

Because of the large variety of materials used and the different methods of blending and preparing them, it is desirable to have a classification of ice-creams. Several⁠[17] classifications have been made but the following, based on the materials used and the method of preparing them, seems best adapted for general use. These classifications have been based on the materials employed, the flavoring materials used, and the form in which the ice-cream was put up for market.

[17] Mortensen, M., “Classification of ice cream and related frozen products,” Ia. Exp. Sta., Bul. 123, 1911; Washburn, R. M., “Principles and practice of ice cream making,” Vt. Exp. Sta., Bul. 155, 1910; Frandsen, J. H., and Markham, E. A., “The manufacture of ice cream and ices,” Orange Judd Co., 1915.

59. Classification of ice-cream.

—The following is based on the materials used; the subclasses are divided according to the flavoring materials.

I. Plain ice-cream, often known as Philadelphia ice-cream, is made from cream, sugar, and flavoring, with or without condensed milk or some stabilizer. This class may be subdivided as follows:

(1) Plain—flavors are used such as vanilla, chocolate, caramel, coffee, mint, maple.

(2) Fruit—fresh or canned fruits are employed for flavors, such as peaches, strawberries, cherries, pineapples, raspberries.

[70]

(3) Nut—nuts such as walnuts, almonds, chestnuts, pistachio, furnish the flavoring.

(4) Bisque—materials are used for flavoring such as macaroons, marshmallows, grapenuts, sponge cake.

(5) Mousse—rich whipped cream sweetened and flavor folded in, sometimes eggs are used.

II. Cooked ice-cream, often known as French or Neapolitan, is made from cream, sugar, eggs, and flavoring. As custards they sometimes contain flour or cornstarch. This class may be subdivided as follows:

(1) Parfaits or French—flavors such as vanilla, chocolate, and the like are the most common but various fruits are sometimes used.

(2) Puddings—these are highly flavored with various dried and candied fruits, nuts, and spices and eggs.

(3) Custards—these contain flour, cornstarch, or other similar ingredients and are almost always flavored with vanilla.

III. Sherbets and ices are made from water or milk, sugar, often egg albumen and a stabilizer, and flavored with fruit juices or other natural flavorings.

(1) Ices—made from water, sugar, and some natural flavoring without eggs or a stabilizer. This may include granites and frappés. Granites are frozen with little agitation, while frappés are only semi-frozen to a slushy consistency.

(2) Water sherbets—made the same as ices with the addition of egg-whites and sometimes a stabilizer. If the whole egg is used, they are sometimes called souffles.

(3) Punches—ices or water sherbets flavored with liquors or highly flavored with fruit juices and spices.

(4) Milk sherbet—made from whole or skimmed-milk, sugar, and egg-whites, with or without a stabilizer and flavored with some natural flavoring.

[71]

(5) Lacto⁠[18]—made from skimmed or whole sour milk instead of sweet milk but in other respects resembling milk sherbets.

[18] Mortensen, M., “Lacto, a frozen dainty product,” Ia. Exp. Sta., Bul. 140, 1913.

60. Receipts for ice-cream.

—A large number of receipts or formulas for ice-cream might be given. Each manufacturer usually has a receipt for his own use, which is slightly different from any other. Ordinarily ice-cream manufacturers employ the same classes of materials but in different amounts. The receipts given are typical of those used and give satisfactory results. So far as possible receipts will be given which use the various materials and at the same time vary the composition.

61. Vanilla ice-cream.

—These receipts may be used as a basis for other ice-creams by substituting other flavors. These provide a basis for all plain ice-creams.

Receipt No. 1.

40 lbs. 20 per cent cream
9 sugar
4 oz. gelatine dissolved in 4 lbs. water
4 vanilla

Receipt No. 2.

32 lbs. 20 per cent cream
8 whole or skimmed-milk condensed
9 sugar
4 oz. gelatine dissolved in 4 pounds of water
4 vanilla

Receipt No. 3.

26 lbs. 18 per cent cream
14 skimmed-milk condensed
8 sugar
4 oz. gelatine dissolved in 4 pounds water
4 vanilla

[72]

Receipt No. 1 will test from 14-15 per cent of fat. Receipt No. 2 will test 13-14 per cent fat if whole milk condensed is used and 11-12 per cent of fat if skimmed-milk condensed. Receipt No. 3 will test 8-9 per cent of fat.

62. Chocolate ice-cream.

—Either chocolate or cocoa may be employed to give the chocolate flavor. Some manufacturers prefer one and some the other. A thick chocolate sirup may be purchased from some flavor manufacturing concerns. A pound to a pound and a quarter of chocolate or cocoa is sufficient for a ten-gallon mix. The chocolate or cocoa may be softened in either water or milk. The cocoa forms a liquid much easier. The best way to prepare either is to put it into a double boiler and cook until a thick sirup is formed. About two quarts of milk or water is sufficient for a pound or a pound and a quarter of chocolate or cocoa. This can be used with the mixes given for vanilla ice-cream. Some manufacturers of ice-cream prefer some vanilla with the chocolate, believing that it imparts a better flavor.

63. Caramel ice-cream.

—This may be made by substituting caramel flavor for the vanilla in each receipt. The flavor may be obtained by caramelizing or carefully burning sugar or by adding prepared caramel flavor. The amount of either which should be used depends on the strength of the flavor.

64. Coffee ice-cream.

—Ice-cream may be flavored by the addition of coffee. The amount to use will depend on its strength. The coffee should be strained and only the liquid portion added. It may be substituted for the vanilla in the receipts.

65. Maple ice-cream.

—Maple sirups or prepared maple flavor may be used to flavor ice-cream in place of [73]the vanilla. The amount depends on the strength of the materials used.

66. Fruit ice-cream.

—Various flavors of fruit ice-cream may be made by substituting the fruit for the vanilla in the receipts already given. Either the fresh fruit or the preserved or canned ones may be used. In many cases the fruit sirups or extracts are employed either alone or with the fruits. It is usually customary to add a small amount of color to mix with the fruit in order to give the product the characteristic fruit color. This is not necessary but adds to the appearance of the ice-cream. The amount of fruit necessary depends on its flavor; for example, fruits with a very pronounced flavor, such as raspberry will go further than a fruit with a very delicate flavor such as peach. Usually two quarts of preserved fruits are enough to make ten gallons of ice-cream. The fruit should be chopped before adding.

67. Nut ice-cream.

—Various nuts may be employed to flavor ice-cream but they are not commonly used alone. The most common is pistachio. In this case the nut itself is not utilized ordinarily but an imitation flavor, and the ice-cream colored green. This is a trade custom.

68. Bisque ice-cream.

—Various bread products may be used to flavor ice-cream, the result being called bisque. The common material is macaroons, but other materials such as sponge cake, grape nuts, and dried cakes may be added. The material should be dried and then ground through a food chopper before it is added to the ice-cream.

69. Mousse.

—This differs from the other plain ice-creams as the cream is whipped first and the flavoring then folded inside. Various flavors may be used, but maple is the most common.

[74]

Mousse foundation
 4 eggs
20 egg-yolks
 1 lb. sugar
 2 qts. whipped cream

Cook sugar to heavy thread. Beat the eggs and yolks and pour sugar in slowly. Beat on ice until cold. Add whipped cream, mixing thoroughly. Fruits and nuts may be added.

70. Cooked ice-cream.

—No basic receipts can be given for Class II as for Class I, in which the various flavoring materials may be substituted. Most of the cook-books give numerous receipts which belong to this class. In fact there are so many receipts for cooked ice-creams that only a few of the better ones can be given; they are usually made in small quantities.

71. Parfait.

—The use of eggs makes an ice-cream of different flavor and body. This is the main difference between parfait and the plain ice-creams in Class I. Usually the eggs are cooked either in all or a part of the mix before they are added to the freezer.

Receipt No. 1.

40 lbs. 20 per cent cream
10 sugar
4 oz. vanilla
8 doz. eggs well beaten

Beat the egg-yolks till smooth, add the sugar, and beat again till it is dissolved. Beat the whites to a stiff froth and stir into the yolks and sugar. Mix all with the cream and cook in a double boiler to a temperature of 180° F. for fifteen minutes. Cool to 40° F., add vanilla and freeze.

[75]

Receipt No. 2.

40 lbs. 28 per cent cream
10 sugar
4 oz. vanilla
8 doz. eggs well beaten
2 qts. crushed strawberries

Beat whole eggs together, add to the mix and freeze, or the whites may be beaten separately if desired and added after the mix is partly frozen.

Receipt No. 3.

40 lbs. 25 per cent cream
12 sugar
4 oz. vanilla
4 lbs. chopped walnut meats
  yolks of 8 dozen eggs

Beat the egg-yolks till smooth, add the sugar and beat again. Then add to the cream and cook in a double boiler to 180° F. for fifteen minutes. Cool, add the balance of the mix, and freeze.

Other nuts or fruits may be substituted for those mentioned in the above receipts.

72. Puddings.

—This product is usually very rich and is a combination of cream, sugar, eggs, spices, various fruits and nuts.

Receipt No. 1.—Nesselrode

32 lbs. 28 per cent cream
10 doz. eggs
10 lbs. sugar
6 oz. vanilla
4 lb. chopped walnut meats
3 candied cherries
3 fruits
4 raisins

Cook the egg-yolks with the cream. Beat the whites and add when partly frozen.

[76]

Receipt No. 2.—English Plum

32 lbs. 25 per cent cream
8 doz. eggs
12 lbs. sugar
3 cocoa or chocolate
5 assorted fruits that do not pulp
2 seeded raisins
3 dates
4 walnut meats
4 tablespoonfuls ground cinnamon
1 ginger
1 ground cloves

Use the eggs as directed under receipt No. 1. Chop the fruits and nuts fine.

Receipt No. 3.—Fruit Pudding

32 lbs. 10 per cent cream
8 whole condensed milk
8 sugar
5 oz. gelatine dissolved in part of cream
2 lbs. chopped cherries
2 raisins
2 nuts
1¹⁄₂ qts. sherry wine

Soak the fruit overnight in sherry wine.

Receipt No. 4.—Manhattan Pudding⁠[19]

[19] Ia. Bul. No. 123.

3 gals. 30 per cent cream
10 doz. eggs
12 lbs. sugar
2 qts. orange juice
1 pt. lemon juice
4 lbs. walnut meats
4 pecan meats
4 cherries and assorted fruits

73. Custards.

—A custard is usually made of milk, sugar, flavoring, cornstarch or flour and the process is [77]rather long. Quantities given in receipts are for hand freezers.

Receipt No. 1.

6 qts. milk
3 lbs. sugar
24 eggs
12 tablespoonfuls cornstarch
6 vanilla or to taste

Put the milk over the fire in a farina or double water boiler. Moisten the cornstarch with a little cold milk so that it can be added to milk without lumping. When the milk is hot, add the cornstarch and stir until it begins to thicken. Beat the eggs and sugar together until light and then add them to the hot milk. Cook a few minutes, take from the fire, flavor and cool and freeze same as ice-cream.

Other flavors, as coffee or chocolate, may be made by substituting these flavors for the vanilla.

Receipt No. 2.

5 qts. milk
1 qt. 30 per cent cream
8 eggs
2¹⁄₂ lbs. sugar
6 tablespoonfuls flour
1¹⁄₂ oz. of vanilla or to taste

Follow directions given for No. 1.

Receipt No. 3.

2 qts. 30 per cent cream
4 milk
3 lbs. sugar
1¹⁄₂ qts. minute tapioca
Yolks of 4 eggs
1 teaspoonful salt
4 teaspoonfuls lemon extract
2 teaspoonfuls rose extract

[78]

Cook the tapioca in 2 quarts of milk for ten minutes, then add the remainder of the milk, the sugar and the salt. Cook ten minutes longer. Remove from the fire and add the egg-yolks well beaten. Then add the extract, cool and freeze. When nearly done add the cream previously beaten to stiff froth and finish freezing. A large number of receipts for custard ice-cream may be found in the various cook-books.

74. Ices and sherbets

are usually made either of water or milk, with or without eggs and flavoring. Some kinds are frozen without agitation and some beaten like ice-cream while freezing.

75. Ices

are simply water sweetened, flavored and frozen. They become grainy in texture very quickly.

Receipt No. 1.

48 lbs. water
20 sugar
6 lemon juice

Receipt No. 2.

48 lbs. water
20 sugar
2 lemon juice
4 qts. pineapple juice

Receipt No. 3.

48 lbs. water
20 sugar
2 lemon juice
4 qts. finely pulped strawberries

76. Water sherbet.

—The only difference between water sherbet and ices is that eggs are used in the former and not in the latter.

[79]

Receipt No. 1.

48 lbs. water
16 sugar
1 lb. lemon juice
4 qts. grated pineapple (or pineapple juice)
6 oz. gelatine in 4 lbs. water, if desired
24 egg-whites beaten stiff and added when mixture is partly frozen

Receipt No. 2. Same as No. 1 except replace the pineapple with grape juice.

Receipt No. 3. Use same mix as No. 1 except replace the pineapple with orange juice. Boil the water and sugar to a clear sirup, then strain and cool before freezing.

77. Punches.

—The essential difference between ices, water sherbets and punches, is the material used for flavoring.

Receipt No. 1.

48 lbs. water
20 lbs. sugar
1 lemon juice
1 qt. brandy and rum mixed

Receipt No. 2.

48 lbs. water
20 sugar
1 lb. lemon juice
1 qt. orange juice
2 qts. wine
4 oz. gelatin in part of water

Receipt No. 3.

48 lbs. water
20 sugar
1 qt. lemon juice
1 raspberry juice
1 grape juice
  cloves, cinnamon, allspice, and nutmeg to taste

[80]

78. Milk sherbets.

—These are similar to water sherbets except milk is used in place of water.

Receipt:

48 lbs. milk
16 sugar
5 ozs. gelatine in 2 qts. water
1 lb. lemon juice
4 qts. fruit flavoring
12 egg-whites beaten stiff and added after mixture is partly frozen

Flavors: Orange, grape, cherry, pineapple, and strawberry. If lemon is desired, use only 2 quarts of lemon juice with 1 quart of orange juice.

79. Lacto⁠[20].

—This is the only receipt in which sour milk is used.

[20] Ia. Exp. Sta. Bul. No. 140.

Receipt:

48 lbs. good starter just nicely coagulated
18 sugar
24 eggs, whites and yolks beaten separately
2 qts. grape juice
1¹⁄₂ qts. lemon juice

Mix in the order given in the formula. Other flavors may be substituted for the grape juice.


[81]

CHAPTER VII
EQUIPMENT

The size and kind of equipment will depend on the extent of the business and the available capital. It is not considered economical to install a mechanical refrigerating system unless at least seventy-five gallons of ice-cream are manufactured a day.

Certain factors should be considered when purchasing machinery; the construction and adaptability of the machine for the type of work it is intended to do; the ease of making repairs; the ease of cleaning; the durability of the machine; the protection to gearing from ice and salt.

[82]

Fig. 8.—Hand freezer with tub and can cut away showing ice and salt mixture and beaters and scrapers in the can.

Fig. 9.—Hand freezer with fly wheel, using salt and ice mixture for freezing. The capacity is five gallons.

Fig. 10.—Power driven tub and can freezer, using a salt and ice mixture. The can, dasher, cover and gears are shown removed.

Fig. 11.—Horizontal brine freezer attached to salt and ice brine box. The pump is behind the box.

80. Freezers.

—The general principle of the ice-cream freezer is the same in all makes; however, the application may be varied. The unfrozen ice-cream or mix is placed in a container, usually called the freezing-can. This can is surrounded by the freezing material, either cold circulating brine or an ice and salt mixture. In the can is the beater or dasher. To this is attached two scrapers which, when rotated, scrape the frozen ice-cream from the sides. The can itself may revolve or stand still, depending on the type of freezer. The dasher may revolve or stand still, depending on whether the can revolves or stands still. In most freezers there is another part of the dasher which revolves to help beat up the ice-cream. The freezers may be divided into two general classes. The [83-
84]
one class consists of a tub and can in which an ice and salt mixture is used between the tub and can. This type of freezer is made to run by hand or mechanical power, and varies in size from a few pints to ten gallons. The largest hand size is usually five gallons; these have a flywheel. The types of hand freezers are shown in Figs. 8 and 9. A power-driven tub and can freezer, using a salt and ice mixture in the tub for freezing, is shown in Fig. 10. The other class is the brine freezer. In this, cold brine is forced around the freezing-can. The freezer runs by mechanical power, either belt-driven or directly connected to an electric motor. The brine may be made from an ice and salt mixture, or it may be cooled by an artificial refrigerating system. There are two general types of brine freezers. One has the freezer in a horizontal [85]position and the other in a vertical. Advantages are claimed for both. The arrangement of brine freezers when the brine is obtained from a salt and ice mixture is shown in Figs. 11 and 12. The brine as it comes from the freezer is sprayed over the ice and as it trickles through is cooled again. It is then pumped around the freezer again. The ice is held in the box by means of a heavy wire screen; otherwise, it would clog the pump.

Fig. 12.—Vertical belt driven brine freezer connected to ice and salt brine box. Pump is shown between freezer and box.

Fig. 13.—Perfection brine freezer, direct motor drive.

Some of the types of brine freezers in common use are shown in Figs. 13, 14, 15, and 16. Most of these may be either belt or direct motor-driven. The usual size is ten gallons. In some cases they have been made larger but [86]these are not in common use. It is the usual practice to have a supply tank just above the freezer-can which can be filled, while one can is freezing. The mix for the next freezer is placed in this supply can and will then run quickly from it into the freezer.

Fig. 14.—Progress vertical belt drive brine freezer.

Fig. 15.—Emery Thompson vertical direct motor drive brine freezer.

 

Another brine freezer is the disc which may be used [87]either as a batch or continuous freezer. A front view of this is shown in Fig. 17. The supply can is seen on one side and the delivery spout on the other. A glass plate over the freezing discs allows the process to be seen at [88]any time. A side view is seen in Fig. 18, showing the brine box and pump. The freezing discs are illustrated in Fig. 19, also the scrapers to remove the ice-cream from the discs and the screw to force the ice-cream along. When used as a batch freezer, the ice-cream is drawn from the bottom.

Fig. 16.—Fort Atkinson horizontal belt drive brine freezer.

[89]

Fig. 17.—Disc brine freezer either continuous or batch.

Fig. 18.—Side view of freezer shown in Fig. 17. Arrangement of brine tank and pump are shown.

[90]

Fig. 19.—Freezing discs of freezer shown in Figs. 17 and 18. The scrapers for removing the ice-cream from the discs and the screw to force it out of the delivery spout are shown.

Fig. 20.—A pasteurizer or ripener used as an ice-cream mixer. Strips are attached to the coils to prevent the settling of the sugar on the bottom.

81. Mixers.

—When large quantities of ice-cream are made, a container of some sort, with a mechanical agitator to stir the contents, is used to mix the ice-cream ingredients. Some of these mixers are provided with coils in which water or brine may be circulated to control the temperature. Some may be operated as a pasteurizer. An ordinary cream ripener might be used as a mixer if the sugar could be prevented from settling to the [91]bottom. Some manufacturers have accomplished this by placing a strip of iron on the coils which will reach almost to the bottom of the ripener. Such an arrangement is shown in Fig. 20. An ordinary starter can might be utilized as a mixing vat or can. (Fig. 21.)

Fig. 21.—Minnetonna starter can or ice-cream mixer.

A number of ice-cream mixers are commonly used, as shown in Figs. 22, 23, and 24. Most of these have coils which carry cold water or brine to cool the mix. In some these coils act as the agitator and in others they are placed in a jacket around the mixer. In order to keep the materials properly mixed if the coils themselves do not serve as the agitator, there is some form of mechanical agitator. These agitators may be belt or direct motor-driven.

82. Gelatine kettles.

—In most plants where much ice-cream is made, a special kettle is employed to dissolve the gelatine. (Fig. 7.) This consists of a copper steam-jacketed kettle. With this the gelatine and water may be heated without danger of burning. The size of these kettles depends on the amount of gelatine used.

83. Hardening the ice-cream.

—Some means of keeping the ice-cream cold after it is removed from the freezer must be provided. This may be a specially cooled room known as a hardening room or the ice-cream may be packed in a mixture of salt and ice. These methods of hardening will be discussed later.

[92]

Fig. 22.—Alaska ice-cream mixer. The side is cut away showing the coils and insulation. The mechanical agitator is seen at the bottom. By means of the tight fitting cover and the air pump, the mix may be forced to the freezer by air pressure.

Fig. 23.—Wizard ice-cream mixer.

Fig. 24.—Emery Thompson ice-cream mixer.

[93]

84. Packing-cans.

—In order that the freezer may be kept in use, as soon as the ice-cream is sufficiently frozen, it is removed and placed in other cans to harden. These are known as packing-cans (Fig. 25) and are made of heavy iron and tinned and fitted with a cover. The cans vary in size from one quart to five gallons and the ice-cream is hardened and delivered in these. When ready for delivery, these pack-cans are placed in tubs which should be a little higher than the pack-can to allow for ice over the top. There should be a space also of 2-4 inches between the sides of the can and the tub to allow for the ice and salt. The ice-cream may be packed in small oblong containers known as bricks, usually containing one or two pints.

Fig. 25.—Two types of ice-cream packing-cans.

The ice-cream may be hardened in a larger brick mold which will make several smaller bricks. When hard the ice-cream is cut into the smaller bricks, wrapped in parchment paper and placed in a paper carton. This is the usual method of handling brick ice-cream. Several different layers may be placed in each brick.

85. Ice crushers.

—The ice must be broken into small pieces for freezing or packing the ice-cream. This may be done by hand with an ice spud or cracker. (Figs. 26 and 27.) If much ice is to be cracked or crushed, a mechanical crusher should be used. (Fig. 29.) The small ones run by hand power but turn rather hard. The crushers run by mechanical power are more frequently seen in ice-cream plants. These vary in size.

[94]

Fig. 26.—Ice spud.

Fig. 27.—Ice cracker.

Fig. 28.—Perforated ice shovel.

 

Fig. 29.—Ice crusher with tight and loose pulley for mechanical power. The teeth or picks on the drum may be seen.

Fig. 30.—The perfection ice-cream can-washer and sterilizer.

[95]

86. Ice-cream can-washers.

—The washing of the ice-cream pack-cans by hand in an ordinary sink consumes much time. In the larger plants an ice-cream can-washer is used. This consists of sprays of water and revolving brushes. The cans are usually brushed both on the inside and outside. Some types of ice-cream can-washers and sterilizers are shown in Figs. 30 and 31. When washed, the cans should be sterilized.

Fig. 31.—Fort Atkinson ice-cream can-washer and sterilizer.

Fig. 32.—De Laval centrifugal emulsor.

87. Emulsors, creamers, and homogenizers.

—These machines vary considerably in mechanical construction as shown in Figs. 32, 33, 34, 35, and 36. Nevertheless, the making of cream from butter, milk powder, condensed milk or skim-milk is accomplished by each machine. The force used to break up and mix the materials varies with the different machines. One type which uses [96]steam as the force to break up the material is illustrated by Fig. 33. The amount of steam pressure required varies with the different makes. Another type of machine which uses centrifugal force as the means of breaking up [97]the materials is illustrated by Figs. 32 and 36. In this type, the materials are broken up or mixed by being thrown by centrifugal force through a very small opening or narrow space. The other type of machine, which is operated by valve pumps, is illustrated in Figs. 34 and 35. By means of the pumps the materials are forced through a very small opening against some hard material. This machine, known as a homogenizer, breaks the materials into very small particles; for example, cream that has been homogenized cannot be re-churned in butter because of this. A good quality of cream may be made from any of the following combinations according to the DeLaval Separator Company:

Skim-milk powder—water—butter—(preferably uncolored and unsalted).

Whole-milk powder—water—butter.

Condensed skim-milk—water—butter.

[98]

Condensed whole milk—water—butter.

Skim-milk—skim-milk powder—butter.

Skim-milk—condensed skim-milk—butter.

Whole milk—skim-milk powder—butter.

Whole milk—condensed skim-milk—butter.

Fig. 33.—Perfection cream-maker and emulsifier.

Fig. 34.—Progress homogenizer.

Fig. 35.—Gaulin homogenizer.

One should never lose sight of the fact that the better the quality of the materials used, the better will be the flavor of the cream. It is impossible to make first-quality cream from poor materials. The whole milk and skim-milk must be clean and sweet. Skim-milk powder should be dry, loose, and fluffy. The condensed milk should be [99]clean flavored and fresh. Off-flavored condensed milk or milk that is grainy or gritty should never be used. The manufacturers of the various machines send specific directions for their operation. To insure success, these directions should be followed carefully. It is the usual practice first to put the milk powder into solution, then to cut the butter into small pieces and put it into the milk. If skim-milk is used, the butter is put directly into it. The milk and butter are then heated to a temperature high enough to melt the butter, usually 130° to 150° F. It is then run into the machine. Because of the tendency of the butter to rise to the top, the materials must be kept in constant agitation until run into the machine. Otherwise, the butter would be at the top and would not run into the machine until the other materials had all run through.

Fig. 36.—Sharples centrifugal emulsor.

Some makers emulsify or homogenize the whole ice-cream mix. In this case, the flavoring extracts and fruits are not added until after the mix has been through the machine. It is the general opinion that the emulsifying or homogenizing of the whole mix makes a smoother body and texture in the product.

Advantages in the use of emulsors and homogenizers:

1. Smoother body in ice-cream.

[100]

2. Less time required for ageing cream, especially pasteurized.

3. Not necessary to carry so large a stock of raw materials.

4. Ice-cream of more uniform composition.

Disadvantages in the use of emulsors and homogenizers:

1. The disadvantage in the use of the homogenizer is in its abuse since a homogenized cream will appear richer than it really is. There is a tendency to use less solids, especially fat.

2. Danger of using inferior materials.

3. If cream is not needed for ice-cream and has been homogenized, it cannot be churned.

88. Cost of equipment.

—Because of the constant change in price, it is impossible to give even estimates of cost of equipment. The price might be correct to-day and incorrect to-morrow. The cost of equipment based on the gallonage of ice-cream is usually higher for the smaller plant. In order to obtain accurate prices, the various dairy supply houses should be consulted.


[101]

CHAPTER VIII
REFRIGERATION AS APPLIED TO ICE-CREAM-MAKING

In the making of ice-cream, refrigeration is necessary. In the following discussion only the underlying principles as applied to operation will be taken up. The details of construction are discussed by refrigerating engineers in various text-books.⁠[21]

[21] Audels, “Answers on refrigeration,” 700 pages; Cooper, Madison, “Practical cold storage,” 800 pages.

Refrigeration is the interchange of heat units. The cooling for ice-cream-making may be obtained either from natural ice or from mechanical refrigerating machines. These will be discussed under their separate heads.

89. Terms used.

—In order easily to comprehend the principles of refrigeration, it is necessary to understand the terms used.⁠[22]

[22] Bowen, John T., “The application of refrigeration to the handling of milk,” U. S. Dept. Agr. B. A. I., Bul. 98.

“British thermal unit.—A British thermal unit (B. T. U.) is the quantity of heat required to raise 1 pound of pure water 1 degree Fahrenheit, at or near its maximum density, 39.1° F. Some authorities consider a British thermal unit as the heat required to raise 1 pound of pure water from 61° to 62° F. For practical purposes, however, it may be considered the heat required to raise the temperature of 1 pound of water 1 degree Fahrenheit.

[102]

“Sensible heat.—Sensible heat is the heat that may be felt by the hand or measured by a thermometer.

“Latent heat.—Latent or ‘hidden’ heat is the heat which is expended in molecular work of separating the molecules of the substance and can not be measured by a thermometer. Every substance has a latent heat of fusion, required to convert it from a solid to a liquid, and another, latent heat of vaporization, required to convert it from a liquid to a gas or vapor. Thus, if heat is applied to a pound of ice at 32° F. it will begin to melt, and no matter how much heat is applied, the ice will not get any hotter. After every particle of ice has melted, we will have 1 pound of water at 32° F., the same temperature as the ice before heat was applied. Experiments have shown that it requires 144 British thermal units to melt 1 pound of ice at 32° F. into water at 32° F.; hence the latent heat of fusion of ice is said to be 144.

“If heat is applied to 1 pound of water at 212° F., the water will remain at 212° F. under atmospheric pressure until all of it has been evaporated into steam at 212° F. This has been found to require 970.4 British thermal units; hence the latent heat of vaporization of steam at atmospheric pressure is said to be 970.4 B. T. U.

“Specific heat.—The specific heat of a substance may be defined as the ability of that substance to absorb heat compared to that of water. Water being one of the hardest of all substances to heat, its specific heat is taken at unity. A better understanding of latent and specific heat may be had by studying the diagram in figure 42 which shows graphically the relation of heat to temperature.

“Ton refrigeration.—Refrigeration, or ice-melting capacity, is a term applied to represent the cold produced, [103]and is measured by the latent heat of fusion of ice, which is 144 B. T. U. per pound. In other words, it is the heat required to melt 1 pound of ice at 32° F. into water at the same temperature. The capacity of a machine in tons of ‘ice melting’ or ‘refrigeration’ does not mean that the machine would make that amount of ice, but that the cold produced is equivalent to the melting of the weight of ice at 32° into water at the same temperature. Therefore 1-ton refrigeration is equal to 144 × 2,000, or 288,000 B. T. U. A 1-ton refrigerating machine is a machine that has a capacity sufficient to extract from an insulated bath of brine 200 B. T. U. per minute, 12,000 B. T. U. per hour, or 288,000 B. T. U. per 24 hours.

“Absolute pressure.—Absolute pressure is pressure reckoned from a vacuum. Pressure gauges in general use are arranged to indicate pressure in pounds per square inch above atmospheric. To convert gauge pressure to absolute pressure, 14.7 pounds, the weight per square inch of air pressure at sea level, must be added.”

NATURAL ICE

Only in the cold or northern latitudes can a supply of natural ice be obtained. In the warm regions a refrigerating machine or ice made by an artificial refrigerating system must be used. The harvesting of ice is a very simple process, yet it involves a large number of details. Success in obtaining a crop of ice requires careful attention to each detail.

90. The ice field.

—It is important that the water from which the ice is to be made be free from contamination. If weeds grow in the pond in the summer, they should be removed in the fall. If green spawn or algæ grow profusely, they can be eliminated by the use of copper sulfate.⁠[23] [104]The crystals may be placed in a cloth sack, which is hung to a pole and trailed through the water until the salts are dissolved. One or two treatments of the sulfate in the season, at the rate of 1 pound to 100,000 gallons (13,000 cubic feet) of water will be sufficient to keep down such growth and make the water clear and pure. The area of the ice field or pond should be large enough to fill the ice-house at a single cutting, some allowance being made for waste. The water should be deep enough so that there will be at least from eighteen inches to two feet under the ice at the time of harvesting. Snow often interferes with the ice formation. If the ice is thin, and the fall of snow heavy, the latter may sink the ice. If the snow remains on the ice, it acts as an insulator and so prevents the freezing. The snow may be handled in either of two ways; it may be scraped off the ice by hand or with a horse scraper, or the snow may be soaked with water. In the latter practice, there is danger of a crust forming and so preventing the formation of ice and hindering future scraping.

[23] Corbett, L. C., “Ice houses,” U. S. Dept. Agr., Farmers Bul. 475, 1915.

91. The ice-house.

—The main essentials of a good ice-house are insulation, ventilation, and drainage. The house should be so located that there will be good drainage. If proper drainage is not provided, the water acts as a conductor of heat and so causes the ice to melt faster. It is desirable, but not necessary, that the ice-house have a north exposure and shaded with trees to keep off the heat of the sun. It should be located as near the place where the ice will be used as possible. There is a wide range of variation in type of construction and cost of materials in the erection of a satisfactory ice-house. The [105]walls may be insulated so that the ice is simply piled in the house. This is the most expensive type of construction. In contrast to the insulated house, a bin may be built and the cakes of ice piled close together in it so that there will be a space about one foot to eighteen inches around the sides between the ice and the bin. This space should be filled with sawdust or hay and an equal amount placed over the top, which acts as an insulator. This is the cheapest form of construction and is somewhat wasteful since the top of the pile is exposed to the direct rays of the sun and the rains. The usual type of ice-house is a form of construction between the two extremes mentioned above. It consists of a cheap board frame to hold the insulation on the sides and a roof. The gables should be partly open to give a circulation of air.

A cubic foot of ice weighs about 58 pounds and requires about 35 cubic feet for a ton. Allowance for the spaces between the cakes of ice should be made when figuring the capacity of the house. The usual practice is to figure from 43-46 cubic feet for each ton of ice.

92. Harvesting and storing.

—Ice is not usually harvested until at least 8-12 inches thick. This will depend on the location and the season. The size of the cakes vary, but the usual sizes are 22 × 32 inches; 20-22 × 28; 22 × 42-44. The cakes of ice may be sawed with a hand-saw. (Fig. 37.)

On a large field, the ice may be cut with an ice-plow drawn by horses. (Fig. 38.) On this plow is a marker to show where the next cut should come. Thus if the first cut is straight, a straight mark will be made to be followed for each succeeding cut. The ice-plow does not cut entirely through the ice, but it should be adjusted to cut [106]nearly through. This will make the breaking off of the cakes easy. If the field is large enough, it is usually plowed each way. This cuts the ice into cakes. Therefore, after plowing all that is necessary is to separate the cakes. This is accomplished by breaking or splitting with a splitting-fork. (Fig. 39.) On a small field, the ice is sometimes plowed only one way. In this case the cakes are sawed off with the hand-saw.

Fig. 37.—Hand ice-saw.

Fig. 38.—Ice-plow with marker.

Either a perpendicular or inclined elevation with their conveyors should be used to put the ice into the house. Only regular shaped cakes should be stored, all broken ones being rejected because they do not pack closely, hence allow too much waste and air space. The cakes should be packed closely together and yet allow air circulation. In order to secure this, it is best to run the rows of cakes one way in one tier, the other way in the next tier and so on. Each tier should be planed smooth before the next is placed on it. This may be done by a large planer on the ice incline or by hand in the house. The [107]insulation should be put around the sides as the house is filled. When all the ice is in the house, the insulation, either hay or sawdust, should be immediately placed over the top. The ice should be watched and if the hay or sawdust has settled so that the ice is exposed to the air, more should be added. It is best to fill the house when it is freezing temperature. If it is thawing the cakes of ice will have water on them, later this will freeze and it will be almost impossible to remove the cakes without breaking them. When taking the ice out, each tier should first be removed before the one below is disturbed. After each removal of ice the covering over the top should be replaced.

Fig. 39.—Splitting fork.

93. Amount of ice needed.

—It is difficult to know exactly how much ice to store to meet the needs of the summer. Some ice goes farther than others; some years there is more waste than others. The following figures compiled by the “Ice Cream Trade Journal” will give a fair idea of the amount required to a gallon of ice-cream: Amount of ice used for 100 gallons, 1,928 pounds. This was divided as follows: freezing, 614 pounds; hardening and storing, 914 pounds; shipping, delivering, and icing cabinets, 400 pounds.

[108]

94. Use of ice and salt mixture.

—Under normal conditions ice melts slowly. In order to obtain a quick change of temperature and one below that of the ice, a salt and ice mixture is used. Bowen⁠[24] gives the following discussion of cooling by salt and ice mixtures: “When two solid bodies, as salt and ice, mix to form a liquid a certain amount of heat becomes latent, called the latent heat of solution. Since this latent heat is taken from the mixture itself the temperature falls correspondingly. The temperature obtained by a salt and ice mixture depends principally on the relative proportions of the mixture, and to a less extent on the rate at which the heat is [109]supplied from the outside, the size of the ice lumps and salt particles, and the amount and density of the resulting brine. Hence it is impracticable to give other than approximate temperatures with fixed ratios of salt and ice. The following curve (Fig. 40) shows the approximate temperature obtained with different proportions of salt and ice.

[24] Bowen, John T., “The application of refrigeration to the handling of milk,” U. S. Dept. Agr. B. A. I., Bul. 98.

Fig. 40.—Approximate temperatures obtained with different proportions of ice and salt.

“One pound of ice, in melting, absorbs 144 B. T. U. This is known as the latent heat of fusion of ice. Salt in dissolving also absorbs heat, called the latent heat of solution, which varies in amount, depending on the density and temperature of the resulting brine.

“The heat of solution of salt in water at 32° F. varies from 58 to 16 B. T. U., depending on the final strength of the brine obtained.

“The following curve (Fig. 41) shows the amount of refrigeration available per pound of ice and salt mixture. The figures were calculated from the melting of ice at [110]32° F. into a liquid at the same temperature. If, however, the salt is added to the ice at a temperature varying from 32° F. or, if the resulting brine is allowed to escape at a temperature other than 32° F., the amount of available refrigeration must be corrected accordingly. These corrections are determined by multiplying weights, in pounds of salt and brine, by their respective specific heats and by their difference in temperature from 32° F. The specific heat of dry salt may be taken as 0.214, as the specific heat of salt brine varies with its density.

Fig. 41.—Refrigeration available with different percentages of salt.

“Usually salt when added to ice is of a higher temperature than that of the ice; consequently the correction for its heat above 32° F. must be subtracted from the available refrigeration shown by the curve, Fig. 41; and if the brine is allowed to escape at a temperature below 32° F. the refrigeration lost in the discharge brine must be subtracted, while, on the other hand, if the discharge brine is at a temperature higher than 32° F. the correction must be added.

“If given amounts of ice and salt, at a temperature of 32° F. are mixed together and the mixture supplied with sufficient heat to melt the ice and dissolve the salt and raise the temperature of the resulting brine to the original temperature of 32° F., then the total amount of heat absorbed by the reaction will be the sum of the latent heat of the ice and the heat of solution of the salt to form the resulting brine of the density which will result from the particular proportion of salt and ice chosen. As an example, under the foregoing conditions, if 100 pounds of dry salt are added to 900 pounds of ice the total available refrigeration is 1,000 × 133 = 133,000 B. T. U. The available refrigeration per pound of mixture, 133 B. T. U., is taken from the curve in Fig. 41. If the salt added is at a higher temperature than 32° F., say 60° F., then the [111]available refrigeration will be 133,000 - [100 × 0.214 (60 - 32)] = 132,401 B. T. U., or 132.4 B. T. U. per pound of mixture. If the resulting brine is allowed to escape at 25° F., the available refrigeration is 133,000 - [1,000 × 0.892 (32 - 25)] = 126,756 B. T. U., or 126.7 B. T. U. per pound of mixture. Or, in other words, there is lost in the first case 100 × 0.214 (60 - 32) = 599 B. T. U., and in the second case, 1,000 × 0.892 (32 - 25) = 6,244 B. T. U., or a total loss, if the salt is added at 60° F. and the brine allowed to escape at 25° F., of 599 + 6,244 = 6,843 B. T. U. Under these conditions the available refrigeration is 133,000 - 6,843 = 126,157 B. T. U., or 126 B. T. U. per pound of mixture.”

MECHANICAL REFRIGERATION

A large number of small ice-cream plants do not use mechanical refrigeration, but natural ice. It is not considered economical either in labor or cost to attempt to employ ice if seventy-five or more gallons of ice-cream are made a day. The size of the mechanical refrigerating machine varies, but the underlying principles are the same.

95. Principles of mechanical refrigeration.

—Bowen gives the following concise but plain description of these principles:⁠[25]

[25] Bowen, J. T., “The application of refrigeration to the handling of milk,” U. S. Dept. Agr. B. A. I., Bul. 98.

“When a solid or a liquid changes its state or condition, as when a solid is converted into a liquid or a liquid into a gas or vapor, the change of state or condition is in each case accompanied by the absorption of heat. This absorption of heat, as previously explained, is called ‘Latent Heat’; that is, heat that cannot be measured by a thermometer; and in order to transfer a substance from one [112]state to another it is only necessary to supply or extract heat. For instance, if we take 1 pound of ice at zero temperature, Fahrenheit scale, and apply heat, the temperature will rise until it reaches 32°. If we continue the application of heat, the ice will begin to melt, and after we have supplied sufficient heat the 1 pound of ice will have changed to water at 32° F., the same temperature at which the ice commenced to melt. If the application of heat is continued the water will grow warmer, but at a slower rate. It now takes about double the amount of heat to raise the 1 pound 1 degree as water that it did to raise the 1 pound 1 degree as ice. In other words, the specific heat of water is approximately double that of ice.

“When sufficient heat has been added to raise the 1 pound of water to a temperature of 212° F., another critical point is reached at which further application of heat to the water, under atmospheric pressure, will not increase its temperature, but changes it into steam at a temperature of 212°. The relation of heat to temperature is shown in Fig. 42.

“It will be noted from Fig. 42 that to raise the temperature of the 1 pound of ice from zero to the melting point (32° F.) 16 B. T. U. were expended; in melting the ice, 144 B. T. U.; in raising the water to the boiling point, 180 B. T. U.; and to evaporate the water, 970.4 B. T. U. If the operation is reversed, the heat being extracted instead of being added, the curve will follow backward on itself to the starting point.

“The latent heat of fusion and the latent heat of vaporization are represented on the diagram by the two lines parallel to the horizontal base line, the length of the lines representing to scale the amount of heat expended in molecular work in separating the molecules of the substances. [113]Starting from the left, the rising lines represent the heat required to raise the temperature of the ice, water, steam at constant volume, and steam at constant pressure, respectively.”

Fig. 42.—Diagram showing relation of heat to temperature.

96. Materials used in mechanical refrigerating systems.

—“The same law applies to liquified anhydrous ammonia, carbon dioxid and sulphur dioxid, which are the substances most commonly used in commercial refrigerating machines. These liquids are extremely volatile, their change of state takes place very rapidly, and their latent heat is absorbed at a corresponding rate. Their boiling point is sufficiently low, under atmospheric or other conveniently produced pressure, to give the temperature desired. Although the same principles underlie the use of all such fluids, their physical properties vary, and consequently demand different treatment in order to produce the best results.

[114]

“The theoretical requirements of a good refrigerant are: A low boiling point at ordinary pressure, a large latent heat of vaporization, and a small specific volume. A low boiling point is desirable, because it makes operation possible with comparatively low pressure in all parts of the system; therefore, the machines and accessories may be of lighter construction, with smaller loss of gas by leakage. As the latent heat of vaporization is, to a certain extent, a direct measure of the cooling effect, it is obvious that the greater the heat of vaporization the better the refrigerant. The specific volume of the refrigerating agent determines the volume of the cylinders of the compressor, consequently the size and weight of the machine.

“In comparing the three refrigerating agents which are considered applicable to the dairying industry, viz., ammonia, carbon dioxid, and sulphur dioxid, it will be noted by referring to tables giving the main characteristics of the agents that, assuming the limits of operation are between 5° F. and 85° F., the absolute pressures are: Ammonia from 27 to 175 pounds, carbon dioxid from 290 to 1,000 pounds, and sulphur dioxid from 9 to 65 pounds. Taking the boiling points of the liquids at the temperature at which the liquid boils under atmospheric pressure, it will be noted that there is a wide difference in their boiling points as well as their latent heats of vaporization. Ammonia boils at 28.5° F. below zero and has a latent heat of vaporization of 572.8 B. T. U. Carbon dioxid boils at 110° F. below zero and has a latent heat of vaporization of 140 B. T. U. at a pressure of 182 pounds per square inch absolute. The latent heat at atmospheric pressure is not definitely known. Sulphur dioxid boils at a temperature of 14° F. and has a latent heat of vaporization of 162.2 B. T. U.

[115]

“For practical purposes the value of a refrigerant depends upon its boiling point, its latent heat of vaporization, and upon the pressure at which it can be used.

“To maintain a zero temperature with ammonia as the refrigerant an absolute pressure of 30 pounds per square inch is required in the evaporating coils; with carbon dioxid, 310 pounds absolute; and for sulphur dioxid, 10 pounds.

“Ammonia has a much greater latent heat of vaporization and the working pressures are not excessive, but it has the disadvantage that it corrodes brass or any other copper alloy; consequently only iron or steel can be used in the construction of those parts of the machine with which the agent comes in contact. The pressures of carbon dioxid are so high as to cause trouble in keeping the stuffing box and joints tight. A relief valve is often placed in the high-pressure side of the system in order to protect it from excessive high pressures. It is noncorrosive, nonexplosive, and is not dangerous to life when diluted with air. The high pressures necessary, combined with the small specific volume of the gas, make it suitable for use with a very compact machine. As the lower pressure of sulphur dioxid is below the atmospheric, any leakage of air will be into the system and will cause corrosion of the metal by forming sulphurous acid. The low pressures required in using sulphur dioxid as a refrigerant in connection with its large specific volume makes a large and cumbersome machine necessary. The ratios of the volumes of the cylinders necessary for a given capacity of machine, taking that of carbon dioxid as one, are approximately as follows: Carbon dioxid 1, ammonia 4.4, sulphur dioxid 13.”

[116]

97. Operation of refrigerating machines.

—The refrigerating material commonly used in ice-cream plants is ammonia. There are two types of ammonia machines, the compression and the absorption systems.

98. The compression system.

—The following, Fig. 43, shows the simplest compression system of refrigeration. The liquid ammonia in the small container is allowed to evaporate but it really boils. In order to boil or to change from a liquid to a gas, it must absorb heat. This heat is taken from the surrounding material, in this case brine. This cools the brine in the container in which the vessel of ammonia is placed. In this case, there is no control of the rate of evaporation of the ammonia.

Fig. 43.—Simplest compression system of refrigeration.

An arrangement by which the evaporation or escape of gas can be controlled is shown in Fig. 44. The flow of liquid is regulated by an expansion valve and the liquid is carried into a brine tank or refrigerating room and from the coil of pipe in there gas is allowed to escape in the atmosphere. The change from a liquid to a gas in this coil of pipe cools the surrounding substance, either brine or air. This is the usual arrangement of the compression system; the remainder of the system is to return the evaporated liquid or gas back to a liquid in the ammonia tank.

[117]

99. Parts of a compression system.

—The functions and principal parts of a compression system of refrigeration are as follows:

Compressor.—This is a specially designed valve pump. It takes the gas from the evaporating coils, compresses it and forces it into the condensing coils. This reduces its volume and produces heat.

Fig. 44.—Compression system of refrigeration in which the flow of liquid is regulated by the expansion valve. The liquid changes to a gas in the coil of pipe, thereby cooling the brine. The gas finally passes off into the atmosphere.

Oil-traps.—In the compressor, there is danger of some oil becoming mixed with the ammonia. The purpose of the trap is to separate the oil from the ammonia. It is usually placed next the compressor.

Condensing coils.—This consists of a double coil of pipe, one within the other. Cold water is circulated in the inner pipe and the ammonia in the space between the inner and outer pipe. In the condensor the heat is [118]taken up by the water and the ammonia again becomes a liquid.

Ammonia receiver or storage tank.—From the condensing coils, the liquid ammonia passes into a receiving or storage tank until wanted for use again.

Expansion valve.—It is by means of this valve that the evaporation of the ammonia is regulated or, in other words, the rate of flow of the ammonia from the receiving tank is regulated by this valve.

Evaporating coils.—These coils are usually located in the material to be cooled, ordinarily the air of the refrigerator or a brine tank. In these coils, because of the reduced pressure, the ammonia liquid evaporates or boils and in doing so takes up heat. This, as has been explained before, causes the cooling. From the evaporating coils the ammonia gas goes back to the condensor. This makes a complete circuit for the ammonia.

100. Operation of direct expansion compression system.

—The following diagram, Fig. 45, shows the complete system of direct expansion refrigerating. When the evaporation coils are placed in the refrigerator and the [119]heat is taken directly from the air, it is known as the direct expansion system.

Fig. 45.—Complete system of direct expansion refrigerating machine.

The liquid ammonia passes from the ammonia receiver (R) through the expansion valve (X) into the evaporating coils (E). Here the ammonia changes from a liquid to a gas and in so doing takes up heat from the refrigerator. The ammonia gas passes to the compressor (C). From the expansion valve to the compressor is what is usually known as the low pressure side because here the pressure is reduced in order that the ammonia can boil or evaporate. For this reason the expansion valve is sometimes called the reducing valve. The gas is compressed in the compressor (C), then passes through the oil-trap (S) where the oil is taken out and then through the condensing coils (W) where the heat is absorbed and the gas changed to a liquid and back to the ammonia receiver (R). From the compressor to the expansion valve is what is known as the high side because of the pressure caused by the compression.

101. Location of evaporating coils.

—As explained above, the location of the evaporating or expansion coils in the refrigerator so that the heat is taken directly from the air is known as the direct expansion method of refrigeration. In order to keep a refrigerator cold with this method, it is necessary to run the compressor almost continuously. In some cases the evaporating or expansion coils are placed in brine tanks. The heat is then taken from the brine which in turn cools the air. By the use of the brine tanks, the compressor may be stopped and the cold brine will tend to maintain a more uniform temperature in the refrigerator while the compressor is not running.

A combination of the direct expansion and brine storage [120]tanks is shown in Fig. 46. This is a common arrangement in refrigerators where a low temperature is desired and it is not economical to run the compressor continuously. The brine storage tanks are sometimes called congealing tanks.

In some cases it is desirable to have refrigeration in some place where it is not possible to use either the direct expansion or the brine storage system; for example, to freeze ice-cream. In this case the expansion coils are located in a brine tank and the cold brine pumped to the place where refrigeration is desired. Such an arrangement is shown in Fig. 47. The brine flows from the tank (T) in the refrigerator to the pump (P). It is then pumped through the ice-cream freezer (I) and back to the brine tank. The latter may be separate from the refrigerator and contain cans of water for the making of artificial ice. Most plants make artificial ice for packing the ice-cream for delivery.

Fig. 46.—Combination of direct-expansion and brine storage tanks. This is the same system as shown in Fig. 45 with the brine tank T added in the refrigerator.

102. Notes on operating compression system.

—In order to operate a refrigerating machine economically, certain factors must be given constant attention. When ammonia is passing through the expansion valve, it [121]should be covered partially with frost or the part where the pressure is reduced will be frosted as will the pipe leading from it into the refrigerator. This cannot be prevented. The proper adjustment of the expansion valve is very important. If too wide open, the flow of liquid will be too rapid, it will not all vaporize in the evaporating coils and so will take heat from the air after leaving the refrigerator, causing the pipe from the refrigerator to the compressor to become covered with frost. This is a waste and may cause a high pressure on the low side.

Fig. 47.—Arrangement where it is desired to use cold brine in some machine such as an ice-cream freezer. This is the same refrigerating system as shown in Figs. 45 and 46.

Usually the low pressure side carries 10-20 pounds pressure and the high side 125-150 pounds.

If the ammonia passes the expansion valve too fast, as mentioned above, it may cause the compressor to labor too hard and so cause pounding. If not enough ammonia is passing the expansion valve, the rate of refrigeration is reduced.

The cost of operating a refrigerating machine varies. The principal items are: 1, Power; 2, water; 3, incidentals (refrigerant oil, and the like); 4, repairs. No figures can [122]be given for the cost of a ton of refrigeration because of the variation in the price of each of the items mentioned.

Some very compact refrigerating systems are on the market especially adapted for making ice-cream in places where space is limited. The principle of operation of these machines is the same as all other expansion systems.

ABSORPTION SYSTEM

The absorption system is not as common as the compression. When used, it seems to be very satisfactory.

103. Operation of absorption refrigerating system.

—The following principles of operation, and Fig. 48 of an absorption refrigerating machine, are contributed by Henry Vogt Machine Company.

“The first step is pumping a strong charge of what is technically known as aqua ammonia, or, in plain terms, a solution of water and anhydrous ammonia, from the absorber into the bottom pipe of the rectifier. It is then forced upward through the inner pipes or tubes and out from the top through a pipe connected to the top of the exchanger where the strong liquid passes down through the inner pipes or tubes and out at the bottom through a pipe connecting with the ammonia generator.

“Within the generator the ammonia gas is driven off from the strong solution by the heat in the steam coils, leaving a weak solution of aqua ammonia in the lower part of the generator.

“The generated gas, under pressure passing out at the top of the generator, enters the rectifier through the top connection and is forced downward through the outer pipes. In transit through the rectifier, the strong aqua absorbing some of the heat in the gas, condenses whatever moisture is in it. The gas passes out of the bottom of the rectifier into a separator where baffle plates separate the moisture from the gas.

[123]

Fig. 48.—Diagram of the Vogt absorption refrigerating machine, showing pipe connections and directions in which the liquids and gases travel throughout the entire system.

[124]

Fig. 49.—General arrangement of double pipe absorption machine, showing the connections and the direction in which the liquids and gases flow.

[125]

1. H. P. gas; 2. Purge; 3. Water outlet; 4. Purge; 5. H. P. trap; 6. H. P. gas; 7. Purge; 8. Water; 9. To sewer; 10. Purge; 11. Purge drum; 12. Equalizing main; 13. Purge; 14. Steam coils; 15. Trays; 16. Pump-out; 17. Drain; 18. Gauge board; 19. Oil trap; 20. Exhaust steam; 21. Trap; 22. Weak aqua main; 23. Strong aqua main; 24. Boiler steam; 25. Aqua ammonia pump; 26. Exhaust; 27. Drain; 28. Pump-out; 29. Pump-in; 30. Pump-out; 31. Gauge lines, 32. Equalizing main; 33. S. A. Draw-off; 34. Charging connection; 35. Charging connection; 36. Drain; 37. Check; 38. L. P. Gas; 39. Ammonia liquid; 40. Weak aqua; 41. Regulating valve; 42. Water outlet; 43. W. A. Draw-off; 44. Check; 45. Liquid mains; 46. Accumulator W. A. Draw-off; 44. Check; 45. Liquid mains; 46. Accumulator; 47. Outlet; 48. Drip; 49. Fresh water main; 50. Check; 51. Expansion valve.

[126]

Fig. 50.—General arrangement of atmospheric absorption machine, showing the connections and the direction in which the liquids and gases flow.

[127]

1. Water main; 2. Purge; 3. Purge; 4. H. P. Trap; 5. H. P. Gas; 6. H. P. Gas; 7. Drip; 8. Check; 9. Strong aqua; 10. Drip; 11. Pump-out; 12. Weak aqua; 13. Gauge; 14. Trays; 15. Steam coils; 16. Gauge glass; 17. Boiler steam; 18. Exhaust steam; 19. Grease trap; 20. Drain; 21. Gauge board; 22. Liquid main; 23. Strong aqua main; 24. Weak aqua main; 25. Gauge; 26. Trap; 27. Aqua ammonia pump; 28. Exhaust; 29. Drain; 30. From boiler; 31. Air chamber; 32. Pump-in; 33. Equalizing main; 34. Charging connection; 35. Pump-out and blow-in; 36. Drain; 37. Charging connection; 38. Blow-in line; 39. Gauge line; 40. Liquid main; 41. Accumulator; 42. Expansion valve; 43. Purge; 44. Purge drum; 45. Water main; 46. Equalizing main; 47. Gas main; 48. Check; 49. W. A. main; 50. W. A. Draw-off; 51. Strong Aqua tank; 52. Gauge glass; 53. S. A. Draw-off; 54. Check.

[128]

“The moisture is trapped back to the generator while the dry gas continues to the condenser, where it enters at the top of the shell or coils. Being brought into contact with the water cooled surface of the condenser, the sensible as well as the latent heat of the ammonia is extracted, and the gas quickly liquifies. This liquid ammonia is conducted to the brine cooler or refrigerating coils where it evaporates by absorbing the heat contained in the brine or air surrounding the coils, thus performing the work of refrigeration. The vapor or gas thus formed is piped to the bottom of the absorber.

“The weak aqua ammonia, in the meantime, passes from the bottom of the generator to the bottom of the exchanger and flows upward through the outer pipes for the purpose of exchanging the heat with the strong aqua ammonia flowing downward through the inner pipes.

“From the top of the exchanger the weak aqua is conducted to the bottom of the weak aqua cooler, flowing up through the outer pipes to be further reduced in temperature by cooling water passing down through the inner pipes. Finally it flows in the top of the absorber where the ammonia vapor from the refrigerating coils, owing to its great affinity for water, is rapidly absorbed by the weak aqua, forming again the strong solution of aqua ammonia. The double cycle of circulation is thus completed. The same operation is repeated indefinitely.”

104. Arrangement of double pipe and atmospheric absorption machines.

—There are several types of the absorption machines. The general arrangement and the direction of the flow of gases and liquids are shown in Figs. 49 and 50.


[129]

CHAPTER IX
PREPARING THE MIX

Mix is a term applied to the unfrozen ice-cream. It is sometimes called “batch” or “batter.” The amount of mix prepared at one time may be enough for one or several freezers or for a whole day’s freezing.

105. Importance of preparing the mix.

—The preparing of the mix is one of the most important phases of the ice-cream business, because of the control of flavor, the effect on the body and texture, and financial considerations.

If the flavors were always uniform, it would be a simple matter to prepare the mix. This not being the case, it requires considerable practice and skill to know exactly how to blend them. The mixer of the different materials should know which must be rejected and which used and in what flavors of ice-cream. The sour or acid flavor can be determined easily in the milk products by means of the acid test. For its use, see Chapter XIV. Besides this, many other undesirable flavors are present in the materials. For example, it would be unwise to try to mix acid fruits with cream already high in acid, since this probably would cause a pronounced sour taste and might curdle the cream. Some makers believe that the flavor added to the ice-cream will cover up any bad flavors in the milk products, but this is not the case. If there is any undesirable flavor in the materials it can be detected in the ice-cream. Of course the person preparing the mix [130]has the receipt or formula but this is only a general guide; the final test is the taste. Each mix should be tasted before it is frozen to make sure that the flavor is correct. If not palatable in the mix, it will not be in the ice-cream. In some cases, it is necessary to have the flavor more pronounced in the mix than is desired in the finished product because the flavor may freeze out or become less pronounced.

From the financial viewpoint, mixing is one of the most important parts of the whole enterprise. Here the question of whether the business is to be a success or failure is largely determined by the cost of the materials. After the materials have been determined, it is necessary to see that the exact amount is used in each mix. This means that each mix must be standardized, both for fat and total solids. For method of standardization, see Chapter XIV. An example may illustrate what a small loss will amount to in dollars and cost a gallon. Suppose 1000 pounds of cream testing 20 per cent fat were desired and instead of this it tested 20.5 per cent fat. This would use 5 pounds more fat which at $1.00 a pound would equal $5.00; the wages for a good man. This 1000 pounds of cream would make approximately 250 gallons of ice-cream. The $5.00 additional cost for 20.5 per cent cream would make the ice-cream cost 2 cents a gallon more. This shows that a small divergence in cost a gallon may make a big total difference especially noticeable if near the dividing line between profit and loss. Another example indicates how carefully the mix may be standardized to reduce cost. An ice-cream plant found that the mix could contain .21 per cent of acidity without injury to the quality of the product. Each material was tested for acidity (see Chapter XIV), and because there was an [131]abundant supply of buttermilk for which there was no market, the mix was standardized to .21 per cent acidity by the use of buttermilk. This reduced the cost by using a material for which there was no market. The body and texture are largely determined by the materials employed, although the freezing and subsequent handling has a decided influence on the quality.

Too much study cannot be given to the question of the materials to be used in the mix nor too much pains taken to see that each mix is properly standardized.

106. Usual procedure in preparing the mix.

—Much detail variation in preparing the mix is possible and yet obtain accuracy and good quality of ice-cream. The usual procedure is as follows: The milk products are first put into the container in which the mixing is to be done. In a large ice-cream plant some type of the mechanical mixer, Figs. 20, 21, 22, 23, and 24, is used. A view of a mixing-room is shown in Fig. 51. The mixers are just above the level of the floor, making it easy to put materials into them. In this case, the mixers are above the freezers so that the mix flows by gravity. Each material should be weighed or measured accurately. After the materials are mixed together, it is often desirable to test them to make sure that the desired standardization has been obtained. The sugar is weighed next into the mix. The amount will vary according to the flavor and materials used. For example, with sweetened condensed milk, less sugar will be required. Time should be allowed before freezing for the sugar to dissolve. This can be hastened by stirring, which may be done by a mechanical or hand agitator, depending on the size of the mix. Whichever method is employed, care should be exercised not to stir the mix enough to cause the fat [132]to churn. This would cause lumps of fat or butter in the ice-cream.

Fig. 51.—Mixing room in large ice-cream plant.

The stabilizer is added next. In some cases, such as the prepared ice-cream powders, it should be mixed with the dry sugar and added with it. If gelatine or gum tragacanth is used, it should be applied slowly and the mix agitated to prevent lumps forming. For method of preparing gelatine, see Chapter IV. If color is desired, it should be put in just before the flavor. This will prevent streaks in the ice-cream. Lastly, the flavor should be added, care being taken to use the exact amount. In [133]the case of fruit ice-cream, the fruit may not be put in until the mix is partly frozen. If acid fruits are stirred in the mix before partly freezing, the cream might curdle. If the fruit is added to the mix and then frozen in an upright freezer, there is danger of it settling to the bottom.

If it is desired to emulsify or homogenize the whole mix, this should be done before the flavoring materials are added. The flavoring might be lost during the process and pieces of fruit would clog the machine.

When ready to freeze, the mix should be tasted to make sure that everything has been added and that the mix has the proper flavor. Of course little can be told about the body and texture of the resulting product by tasting the mix. But the flavor is a good index of that of the ice-cream.

107. Temperature of the mix.

—As will be pointed out in connection with over-run, the temperature of the mix when it enters the freezer is very important. If too warm, the cream will churn before it will beat up or whip. Most of the mechanical mixers possess some means of controlling the temperature of the mix. But the operator should make sure that the mix is at the desired temperature. It should never enter the freezer above 60° F. and the nearer 40° F. the better.


[134]

CHAPTER X
FREEZING PROCESS

The principles of freezing are the same whether a large or small freezer is employed. It is usually harder to control the process in a small receptacle. In a large plant the freezers are arranged in a row or battery, as shown in Fig. 52. One man operates six to eight, with a helper to carry the ice-cream to the hardening-room.

108. Purpose of freezing.

—Freezing is for the purpose of cooling the mix and getting it in such condition that it is edible while frozen. If frozen without agitation it would be icy and grainy. If the mix is placed in the freezer too warm, it is liable to churn. Freezing incorporates air into the ice-cream and so gives pore space. The increase in volume due to freezing is known as “swell” or “over-run.”

109. Rate of freezing.

—If the freezing is not properly done, the result is a loss in both quality and quantity of ice-cream. The rate or time required to freeze is affected by different factors, depending on the type of machine used.

In the brine freezer, the rate is dependent on the following factors: 1. Temperature of brine; 2. rate of flow of brine; 3. temperature of materials when put into freezer; 4. materials in mix; 5. speed of the freezer.

[135]

Fig. 52.—Battery of freezers in a large ice-cream plant.

In the tub and can freezer the rate is dependent on the factors: 1. Proportion of salt and ice; 2. amount of brine; 3. mixture of salt and ice and brine; 4. speed of freezer; [136]5. temperature of materials when put into freezer; 6. materials in mix.

Ice-cream should not be frozen too fast or too slowly nor for too long or short a period. If the extremes occur, the quality and quantity are affected.

Results of freezing too rapidly:

1. Cannot obtain swell.

2. Causes cream of poor quality.

1. Soggy or heavy—due to lack of air space.

2. Grainy in texture.

3. Does not hold well in storage.

Results of freezing too slowly:

1. Cream is liable to churn, causing chunks of butter in the ice-cream.

2. Greasy ice-cream.

3. Cannot obtain swell.

4. Ice-cream usually lumpy.

Results of not freezing enough:

1. Ice-cream is watery.

2. Ice crystals separate while hardening.

3. Do not obtain proper swell.

4. Fat rises to surface of the ice-cream.

Results of freezing too much or too long:

1. Liable to churn cream.

2. Lose swell.

3. Ice-cream is liable to be greasy.

4. Ice-cream is soggy and heavy.

The rate of freezing can be regulated much easier in the brine than in the tub and can freezer. In the former [137]the condition of the ice-cream can be seen without stopping the machine, and also the temperature taken. On the other hand, with the tub and can freezer, the machine must be stopped each time and the cover removed in order to see the condition of the ice-cream or to take the temperature of it. With the brine freezer the rate of flow of the brine can be regulated. The temperature of the brine alone is not important, but the rate of flow must be considered. In the tub and can freezer the proportion of ice and salt can be regulated, but this is not very satisfactory. The ratio of salt to ice regulates the rate of freezing. (See page 108.) Usually one part salt to twelve to eighteen parts of ice is the correct proportion. The finer the ice and salt, the more rapid the freezing.

The rate of freezing is also affected by the amount of sugar and solids in the ice-cream. The effect of sugar on the temperature is shown in Table V.

Table V Effect of sugar on freezing

Percentage of sugar
in solution
Temperature of freezing
Degrees F.
Skim-milk 31 .03
 5 per cent solution of sugar 30 .40
10 per cent 29 .70
14 per cent 28 .60
25 per cent 27 .07

The effect of a large percentage of sugar on the freezing is especially noticeable in the case of sherbets and ices. These freeze much slower than ice-cream.

110. Proper method of freezing.

—The question might be asked as to the proper way to freeze ice-cream. Because of the many factors involved, the only direct answer is to state that the process should result in a mellow body, [138]smooth texture and medium swell. The colder the mix when it enters the freezer, down to 40° F., the better the control. It should take from twelve to twenty minutes to freeze. The mix should be cooled quickly to 32° F., then the flow of brine partly shut off and the cream allowed to whip. When the cream is nearly whipped, the brine should be turned on gradually and the cream allowed to freeze. When the mix is partly frozen, the fruit should be added, soon enough so that there will be time for it to become uniformly distributed in the mix. It is the usual practice to crush the whole fruits before putting them in the freezer. This can easily be done by forcing them through a food chopper. The cream should come from the freezer at a temperature of 26° F.-28° F. The appearance of the ice-cream and its temperature is a good index when frozen enough. It should have its peculiar characteristic (dead) not shiny appearance. When the thermometer is placed in the freezer and drawn out, the ice-cream should adhere to it and the part remaining on the thermometer should retain its identity for a few minutes.

Experiments⁠[26] show that between 29° F. and 26° F., the volume of the ice-cream increases as the cream whips. The flow of brine, therefore, should be regulated so that the cream will be at the temperature at which it will whip, for the maximum of time. If the freezer is run with the mix too warm, the cream will churn, and if the mix is too cold, the cream will not whip.

[26] Washburn, R. M., “Principles and practice of ice cream making,” Vt. Exp. Sta., Bul. 155, 1910.

In a tub and can freezer it is difficult to control the factors regulating the rate of freezing. When the mix begins to thicken and so turns hard, the speed of the [139]freezer is increased. This beats up the ice-cream and causes more swell. When the dasher and ice-cream are removed, the freezing-can will float in the brine, causing considerable difficulty when the next mix is ready to be frozen, since it will not easily go back in place. If the freezing-can cannot be centered in the tub, the cold brine should not be wasted, but should be dipped out and poured back after the can is in place. This saves considerable ice. In many plants, no attempt is made to center the can in the brine, this being dipped out as soon as the ice-cream is removed.

One of the important factors in freezing is to obtain the proper swell. So far as this is concerned, the time to draw the ice-cream from the freezer can be told by the over-run tester. (See Chapter XIV.)

111. “Over-run” or “swell.”

—It should be the aim of the person freezing the ice-cream to obtain the proper over-run with each freezer. A large number of factors affect the amount of swell, and the possible combinations of these must be known. If too much swell is obtained, the ice-cream will be very porous, light and fluffy, and have a grainy texture; if not swell enough, it will be very heavy and soggy and may or may not be grainy in texture. For the best results, a medium swell is to be desired. The factors affecting swell⁠[27] may be divided into two general classes: kind and preparation of materials used, manner or method of freezing.

[27] Washburn, R. M., “Principles and practice of ice-cream-making,” Vt. Exp. Sta., Bul. 155, 1910; Baer, A. C., “Ice-cream making,” Wis. Exp. Sta., Bul. 262, 1916; Mortensen, M., “Factors which influence the yield and consistency of ice-cream,” Ia. Exp. Sta., Bul. 180, 1918; Ellenberger, H. B., “Swell in ice cream,” Thesis, Graduate School, Cornell Univ., 1915.

[140]

I. Kind and preparation of materials used.

 1. Age, viscosity, acidity, and fat-content of milk and cream.

 2. Size of fat globules in cream.

 3. Ageing of mix.

 4. Pasteurizing of milk and cream.

 5. Use of homogenizer.

 6. Use of emulsor.

 7. Methods of mixing.

 8. Use of condensed mix.

 9. Amount of sugar.

10. Different kinds of flavoring.

11. Fillers and binders.

12. Total solids in mix.

The older the milk and cream and the more acidity they contain, the more viscous they will be. This is to be desired since it will whip more readily. For test for viscosity, see Chapter XIV. The more fat present in the milk and cream the more viscous they will be and the smaller the fat globules, the more the cream and milk will whip. It is commonly known that in order to obtain viscosity and swell, aged cream must be secured. Instead of ageing the milk and cream, some manufacturers age the whole mix. If only the former are aged and these should sour, they could be churned into butter. However, if the sugar and flavoring are added to the mix and the whole aged and in the process become sour, the cream would not make good butter when churned. Therefore, there is danger of greater loss when the whole mix is aged. Pasteurization temporarily destroys the viscosity of the milk and cream and as a result pasteurized cream must be aged longer to restore the viscosity. The homogenizer and emulsor breaks the solids of the milk and cream into [141]smaller particles. In some plants the whole mix is homogenized or emulsified before going to the freezer. This increases the viscosity and because of this and of the smaller particles, more swell is possible without sacrificing quality. With the emulsor, cream can be made from butter and skim-milk, but it lacks the force of the homogenizer, and so cannot break up the solids as can the latter. Emulsified cream is more viscous than raw cream of the same age.

While mixing, care should be exercised not to churn the cream. If churning takes place, it reduces the solids and so the possible swell. By the use of condensed or powdered milk, the amount of total solids in the mix is increased. Condensed milk usually causes the mix to become more viscous. The amount of sugar is important only because of its bulk; the more sugar added, the more solids in the ice-cream. The swell is affected by the flavoring since some flavors add more bulk.

Authorities disagree as to the effect of binders and fillers on swell. If some cause an increased swell, this is very slight. The total solids in the mix have a decided influence on the amount of swell that can be obtained without injury to the quality of the ice-cream; the more solids in the mix, the more swell.

II. Manner or method of freezing.

 1. Speed of dasher in freezer.

 2. Temperature of mix entering the freezer.

 3. Temperature of brine and rate of flow.

 4. Temperature of mix while whipping.

 5. Time of whipping.

 6. Total time to freeze.

 7. Temperature of ice-cream when drawn from freezer.

 8. The amount of mix in the freezer.

[142]

The manufacturers of the different freezers have studied their machines and determined the speed at which they should run. The ice-cream-maker should see that the freezer runs at the speed indicated.

The nearer the temperature of the mix to 40° F. when put into the freezer, the easier it is to obtain the swell.

Mortensen⁠[28] says “that a temperature of about 6° F. for the circulating brine would be the most desirable when using a 20 per cent raw cream. For pasteurized cream a temperature of from 8 to 10° F. gave the best results, while for emulsified cream about 10° F. and for homogenized cream 14° F. proved the most satisfactory.” No record of the rate of flow of brine is recorded. The temperature and flow of the brine should be such that the desired swell is obtained together with the quality.

[28] Mortensen, M., “Factors which influence the yield and consistency of ice-cream,” Ia. Exp. Sta., Bul. 180, 1918.

Washburn⁠[29] shows that the mix whips at certain temperatures, usually from 32° F. to 29° F. The length of time of whipping has a decided influence on the quality of the ice-cream and the amount of swell.

[29] Washburn, R. M., “The principles and practice of ice-cream-making,” Vt. Exp. Sta., Bul. 155, 1910.

The total time to freeze has a noticeable effect on the quality of the ice-cream and the amount of swell. If frozen too quickly, swell will not be obtained and if too long, swell will be lost.

Washburn⁠[30] proves that the temperature at which the ice-cream is drawn from the freezer has a marked effect on the swell. If frozen too cold, the swell is lost.

[30] Washburn, R. M., “The principles and practice of ice-cream-making,” Vt. Exp. Sta., Bul. 155, 1910.

[143]

According to Mortensen⁠[31] the amount of mix in the freezer influences the swell. For the best results, the freezer should be about half full.

[31] Mortensen, M., “Factors which influence the yield and consistency of ice-cream,” Ia. Exp. Sta., Bul. 180, 1918.

Certain combinations of the factors mentioned above will increase the swell, while certain ones will decrease it.

To obtain swell:

 1. Have viscous milk and cream.

 2. Age the milk and cream or mix.

 3. If pasteurized milk and cream are used, they should be aged until viscous.

 4. The cream and milk or whole mix should be homogenized or emulsified.

 5. Condensed milk in the mix would aid in obtaining swell.

 6. The mix should contain at least 30 per cent of total solids.

 7. The dasher should run at the required speed.

 8. Mix should enter freezer as near 40° F. as possible.

 9. There should be a supply of cold brine, from 6° F. to 10° F.

10. The cream should be whipped for a moderate time in the freezer.

11. The mix should fill the freezer half full.

12. It should require 12-20 minutes to freeze.

13. The ice-cream should not be below 27° F. when drawn from the freezer.

The converse of these conditions will cause a decrease in the amount of swell.

112. Condition of ice-cream when removed from freezer.

—When taken from the freezer, the ice-cream is in a semi-solid condition. It is soft enough to flow [144]from one container to another and yet hard enough to retain the incorporated air. In order to use the freezer over and over, the ice-cream is usually placed in pack-cans to harden. A parchment paper is put over the top of the can before going to hardening-room. The ice-cream can be drawn from brine freezers directly into the pack-cans. With the tub and can ice freezers, it is necessary to dip the ice-cream from the freezer into the pack-cans. This is more easily done if the dasher is first removed.

113. Freezing sherbets and ices.

—The foregoing statements apply to ice-cream and may or may not be applicable to sherbets and ices. Because of the higher percentage of sugar and water, the latter usually freeze more slowly. Any difference in procedure is noted under the receipt for sherbets and ices.


[145]

CHAPTER XI
HARDENING ICE-CREAM

Ice-cream which is of good quality up to this stage in the manufacturing process may be spoiled or the quality impaired by improper hardening. The object, as its name indicates, is to harden the semi-frozen product after it is frozen in the freezer. During the time that the ice-cream is hardening, the flavors of the different ingredients blend to give the desired characteristic flavor.

114. Methods of hardening.

—The ice-cream may be hardened in the freezer, but this allows only one mix to be frozen and the machine cannot be used again until the product is consumed. This method is ordinarily followed with the small hand freezers. With the larger freezers, however, the ice-cream is hardened in pack-cans (Fig. 25) or bricks. (Fig. 58.) This allows the freezer to be used over and over. The ice-cream can be drawn directly from the brine freezer into the pack-cans or bricks; however, with the salt and ice freezer, the ice-cream must be dipped by hand. Various ladles or scoops have been devised for this purpose. (Fig. 53.) These are more or less rounded on the edge to scrape the sides of the freezing-can.

The ice-cream in the pack-cans or bricks may be hardened in any one of several ways: packing in an ice and salt mixture, setting in cold brine, setting in a cold room called a hardening-room. The first two are not advisable for a large ice-cream plant because of the work and space required.

[146]

Fig. 53.—Different styles of transfer ladles or scoops.

115. Hardening in ice and salt mixture.

—When the ice-cream is hardened in a salt and ice mixture, the cans are placed usually in a large plank box, Fig. 54, so that there will be a space of four to six inches between the cans and the box. The size of the box will be determined by the amount of ice-cream manufactured. If five-gallon cans are used, it is advisable to build the box in compartments which will hold six. This will require a box 26 inches wide by 32 deep by 36 long, outside measurement, with a hinged cover for each compartment. The box should be made of two-inch matched lumber so that it will not leak. There should be a hole in the side near the bottom so the brine can be drawn off. Before beginning to freeze, it is advisable partly to pack the cans in the box. A layer of four to six inches of cracked ice should be placed in the bottom of the box, then the cans placed in position and the box filled about two-thirds the height of the can with cracked ice. Some salt should be sprinkled on the ice and the box filled to the top of the cans with cracked ice. This cools the cans so that there will be no melting when the ice-cream is put in. The ice-cream may be poured directly from the freezer into the pack-cans or first it may be put into some container which is easier to handle and then poured from it into the pack-can. When all the cans in the compartment are full, [147]they should be covered to a depth of four to six inches with ice and salt. These may be mixed before putting in the box or they may be placed in alternate layers. The proportion of salt to ice for hardening is about one part [148]of salt to eighteen or twenty parts of ice by weight. Most of the salt should be placed in the upper third of the ice, because as the ice melts the salt goes into solution and so is carried to the bottom of the box where it comes into contact with ice where there is little or no salt. For packing, a coarse salt is to be preferred as it dissolves more slowly. After standing overnight in the pack-cans, the ice-cream should be hard. It may be shipped out or held until wanted. If shipped the cans may be packed in tubs, observing the same precaution of placing the salt in the upper third of ice. Instead of packing in a tub, the cans may be put in a box or cabinet on the delivery wagon. If the ice-cream is to be held in the hardening-box, it should be repacked twice a day. This is done by jamming down the ice and salt. The cans should then be recovered with ice and salt. The brine which forms should be allowed to escape from time to time so that it will not run into the cans or cause them to float. The following figures on the amount of ice and salt used were obtained by the “Ice-Cream Trade Journal.”⁠[32] They are the average of a number of plants:

[32] “Ice-Cream Trade Journal,” Vol. V, No. 6.

Average output of ice-cream per day, summer 395 gallons
Average output of ice-cream per day, winter 43
Amount of ice used per 100 gallons of ice-cream 1928 pounds
  for freezing 614
for hardening and storage 914
for shipping delivery or cabinets 400
Amount of salt used per 100 gallons of ice-cream 190
  for freezing 73
for hardening and storage 82
for shipping delivery or cabinets 35

Fig. 54.—Plank box for hardening ice-cream in a salt and ice mixture. The cans are placed in perforated cylinders so that they may be changed and the ice will not fall in and fill the space.

116. The slush-box or brine-box method of hardening.

—In this method, the pack-cans instead of being [149]packed in ice and salt are placed in a box or tank of brine. This brine is usually cooled by means of a mechanical refrigerating system, and circulated with a pump. Great care must be exercised or the brine will get into the ice-cream.

117. The hardening-room.

—In the large ice-cream plants, a cold room is maintained in which the pack-cans are set to harden. This room is cooled by mechanical refrigeration and the temperature should be very near 0° F. or below. There are three general types of hardening-rooms, depending on the location of the evaporating coils and the air circulation.

118. The still-air type.

—This type of hardening-room is used in the smaller ice-cream plants. The evaporating coils are placed directly in the hardening-room and usually arranged in such a way that shelves are formed with parts of the coils on which the cans of ice-cream are put to harden. (Fig. 55).

119. The gravity-air type.

—In this system the coils are placed in a bunker-room directly over the hardening-room and designed so the air will circulate in a natural manner.

[150]

Fig. 55.—Still-air hardening-room showing evaporating coils forming shelves on which the pack-cans of ice-cream are placed to harden. Other evaporating coils may be seen on the sides and ceiling.

120. The forced-air type.

—This system locates the coils in a bunker-room usually, directly over the hardening-room, and the air is forced to circulate by means of a fan or blower. (Fig. 56). The forced-air system is considered the most efficient. The effect is the same as the temperature of the air on the body. With the same temperature, the cold is more noticeable and more penetrating on a windy day than when the air is still. The same is true in the hardening of the ice-cream. The objection to the still-air hardening-room is the longer time required to harden the product. The objection to [151]the forced-air room is the danger of losing too much refrigeration when the doors are opened unless the fan causing the air circulation is stopped before opening.

121. Defrosting the coils.

[33]—“One of the most troublesome things to be contended with in ice-cream hardening-rooms, cooled by means of refrigerating machines, is the accumulation of frost or snow on the coils, and up to the present time no thoroughly satisfactory method has been devised which will meet with success under all conditions, taking into consideration, method of operation, design of coils, and the like.

[33] Carpenter, M. R., “Defrosting of coils in hardening-rooms.” “Ice-Cream Trade Journal,” Vol. XI, No. 4.

“The most serious objection to this accumulation is the loss in efficiency, which may amount to as much as 50 or 75 per cent, depending on the thickness of the coating and the interference with the air circulation. The other objections are of minor importance and need not be considered here.”

1. Cooper system.

The Cooper system consists of a trough perforated at the bottom and placed directly over each stack of coils, and in which are put lumps of chloride of calcium. This substance, on coming in contact with moisture in the air, will dissolve slowly and drip down over the coils, thereby keeping them practically free of frost at all times. It may be asserted that this is not a defrosting device; however, prevention is better than cure.

This system can be applied to the first and second types of rooms, as in these cases the floor under the coils is made water-tight and arranged to catch the drip from the coils. It is not suitable for use in the third type, however, as the drippings would fall upon the cream-cans [152]and on the floor of the room. It is possible to catch these drippings and by boiling or evaporation recover the calcium, which can be used over again or in strengthening the brine in the tanks.

Fig. 56.—Forced-air hardening-room.

The objection to this system is the labor involved in placing it in the troughs, for usually the coils are close together and are in a room with little space around and over them for a man to work; also, the rooms being cold, it is a very uncomfortable task. It may be possible, in [153]designing rooms, to provide space in which to work, or to fill the cans outside the room and then place in position.

2. Cold brine drip system.

This system consists of a means of spraying cold brine (calcium or salt) over the coils. Over each stack of coils is placed a trough, slotted or perforated pipe, similar to the water pipe or trough on atmospheric condensers. Brine from the main tank or circulating system is turned into the trough and allowed to drip over the coils either continuously or intermittently as may be required.

In this system the brine must be very strong or it will freeze on the lower coils, especially if the frost is allowed to accumulate to any extent before defrosting, or unless the coils are out of commission entirely during the operation. This brine is sometimes allowed to drain directly back into the brine tank, although this is poor policy as it weakens the brine and has a tendency to make it (in the case of calcium brine) acid, owing to its contact with the air. A better way, if it is possible to do so, is to drain it back into a tank, where it can be boiled and thus brought to its proper strength before returning to the main tank. This system has the advantage of being operated with little labor and under comfortable conditions, providing the controlling valves are placed outside the room and of easy access. In case the frost is allowed to accumulate to any extent, this system will not work as quickly as may be desired. One great advantage, however, is that it will not warm up the hardening-room, and if operated often and properly it will keep the coils free of frost and not require the room to be out of commission. This system is suitable for use in first and second types of rooms.

[154]

3. Hot brine system.

This is arranged the same way as the cold brine drip system as far as interior arrangement on coils is concerned, but instead of using brine from the main tank, a special tank with steam coil is provided and the brine is pumped into the trough in a hot condition and allowed to drain directly back into the tank. This system is quick in its results. A heavy deposit of frost can be removed in this way and it is easily operated.

The principal objection is the great amount of moisture it will cause to be deposited on the walls and ceiling of the room. It also requires the room to be out of commission a short time while being operated. However, it does not seem to have much effect on the temperature after it is shut off.

This method can also be made a cold brine system by boiling off after using, then letting it stand until it is cold before utilizing again. However, it will still deposit some moisture and it has been found best to keep the room out of commission while operating. Another tank with refrigerating coil placed so as to cool this brine before using might be beneficial, although in this case it resolves itself into system No. 1. This can be applied to first and second types.

4. Air blast system.

In this system the air is so designed that the bunker-room can be shut off from the hardening-room and openings arranged so that the circulation fan can draw warm air from outside, blow it across the coils and discharge it at the opposite end. This is a very satisfactory and quick method, although it leaves some moisture deposited on the walls of the room and has a tendency to warm things up a little. This system, of course, needs a fan and is suitable for the first type only.

[155]

5. Hot gas system.

This is a radical change from those systems considered, as it works from the inside out. The success of this system depends on the design of the coils, headers and connections. The coils are arranged in such a way that they are, by opening and closing a few valves, converted into an ammonia condenser with the hot ammonia gas from the discharge of the compressor entering the top pipe of coils, and, as it is liquefied, running by gravity back to the ammonia receiver. In operating, it is necessary to have the room out of commission unless the coils can be arranged in independent batteries.

This system can be applied to any type of room provided the coils are properly designed and the receiver on a level below the lowest coil. Also, there must be enough additional refrigeration to enable the compressor to continue in operation in order to supply the hot gas.

6. Warm liquid system.

The coils, headers and piping are so arranged that the liquid ammonia on its way to other rooms can be passed through coils which are to be defrosted. It is self-evident that it is necessary to maintain the same pressure on these coils as obtains in the main liquid line, also that a considerable amount of ammonia must be expanding at other points in order to keep a quantity of liquid flowing through the coils.

When conditions are right, this system is very satisfactory, as it can be operated with a minimum of labor and has the advantage of conserving all the energy previously expended in freezing the ice on the coils. In applying, special consideration must be given to the method by which the ammonia is fed into the coils. It is more easily applied to the flooded system, as in this case it is [156]only necessary when defrosting is completed to cut off the flow of hot liquid, open the suction line from coils and allow the liquid remaining in the coils to expand or evaporate to accumulator, without danger of flooding over into the compressor. After this liquid is partly evaporated, the valve on the feed line from accumulator is opened, and the coils are again in full operating condition.

In applying this system to direct expansion coils, care must be exercised to provide means either to drain the liquid back into the ammonia receiver before opening the outlet from coils into the main suction line, or to expand this liquid through other coils; otherwise, the liquid is liable to reach the compressor with disastrous results.

The application of this system should be attempted only by those thoroughly competent to consider all phases of the situation and if properly applied is one of the most efficient and satisfactory methods of defrosting yet devised. It can be applied to practically any type of room providing, as stated, the other conditions are suitable.

It has been the writer’s experience that the coils in forced-air circulating types give the most trouble, due to the heavy frost, partly from the very rapid accumulation and partly for the reason that these coils being out of sight are more likely to be neglected, and after the ice has become very heavy it is exceedingly difficult to get it all off, without keeping the room out of use for a long time.

The gravity system also gives some trouble, but is not affected quite so quickly as the forced-air type, owing partly to the design of the coils which necessitates greater space between pipes. The still-air type causes very little difficulty and some of these have been run a whole season without being defrosted and without having their efficiency materially reduced.

[157]

A large percentage of hardening-rooms have no arrangements for defrosting and as a result it is often necessary to shut down and remove the ice. All kinds of methods are used, such as scraping by hand, spraying with water by means of a hose, placing salamanders in the room or simply leaving the doors open and allowing the temperature of the room to rise to such a point that the frost will melt.

122. Time required for hardening.

—The time necessary for hardening varies, but usually twelve hours is sufficient. The time depends on the rate of removal of heat or the amount of cold supplied and the insulation. The refrigerating boxes should be well insulated. This is especially necessary because of the great difference between the temperature of the hardening-room and that of the surrounding atmosphere. Undoubtedly cork makes the best insulation. The thickness varies, but it should be at least six or eight inches thick. Cork should be kept dry or it is not a good insulator. When the ice-cream becomes hard, it should be held at a low enough temperature so that it will not soften or melt. After hardening, if the ice-cream melts or softens it is liable to cause the separation of the ice crystals and so result in a grainy textured product. If it becomes soft, the fat is likely to rise unless the cream has been homogenized. Ice-cream should not be held in the hardening-room for more than seven days.

When an ice and salt mixture is employed to harden the ice-cream, the rate of hardening is determined by the amount of salt used. The coarse, slow dissolving salt is to be preferred for hardening.

123. Effect of hardening on quality.

—The two qualities of ice-cream affected by hardening are the flavor and [158]body and texture. While hardening, the flavors of the different materials used blend to give the desired characteristic flavor. Some flavors, especially vanilla, will freeze out while hardening. The body and texture are affected only through neglect. If the pack-cans are allowed to stand after they are filled, before being placed in the hardening-room, some of the ice-cream next to the sides and bottom will melt, causing a grainy or icy texture. The same may occur if there is water in the bottom of the pack-cans when the ice-cream is put in.

Fig. 57.—Brick ice-cream trowels. Straight and bent handles.

Fig. 58.—Quart and sectional brick molds. The sectional bricks hold several quarts.

124. Fancy molded ice-cream.

—There are two kinds of fancy molded ice-cream, bricks and molds to represent various objects. The ice-cream is the same with the exception of the form in which it is hardened. Sometimes a little more stabilizer is used to make the cream more firm. The brick offers many possible combinations. Each kind of ice-cream is put into the brick in a layer. Each layer is leveled with a brick trowel. This trowel is square on the end and just the width of the brick. (Fig. 57.) A different flavor and color of ice-cream forms each layer. In some cases the center is a sherbet or pudding. Mortensen suggests a center layer of solid frozen fruit and calls such ice-cream Aufait. The size of the brick varies from a pint to several quarts. (Fig. 58.) It is the customary practice to use sectional bricks (Fig. 58) which are the exact size to hold six to eight quart bricks. These may have a single or double lid. When hard, the ice-cream [159]is taken from the sectional brick and cut into either quart or pint sizes. In a large factory, a special hardening-room is employed for brick ice-cream, which is kept as near 0° F. as possible. (Fig. 59.) The contents are taken from the brick mold by applying cold water until sufficient frost has been drawn from the mold to allow the ice-cream to slide out. When a large number is made, a special brick-cutting machine may be used. This will cut the bricks much faster and more uniform in size than by hand. Sometimes if a knife is run around the [160]sides of the brick it will help loosen the ice-cream. Care should be taken not to melt the ice-cream too much. In some instances the bricks are packed in square, instead of round pack-cans for delivery. In this case a large number of bricks would be delivered to the same place. The bricks are wrapped in parchment paper, put into paper cartons and packed in ice and salt for delivery.

Fig. 59.—Brick hardening-room.

By means of a specially devised mold or brick known as a center mold (Fig. 60), any letter, figure or form of object may be made in the center of the ice-cream. To accomplish this, two different colored ice-creams must be used. The form is produced by having one cover of the mold with a tube of the desired shape to form the center figure. The space around the tube is filled with one colored ice-cream and the tube or center with the color desired in the center. When the brick is sliced, this design is in the center of each piece of ice-cream.

[161]

Fig. 60.—Center mold and examples.

Fig. 61.—Individual ice-cream molds and ice cave for packing molds.

Ice cream moulds

 

By means of special molds, ice-cream may be hardened to represent almost any object. (Fig. 61.) These molds are hinged pewter metal. They vary in size from one or two quarts to an individual service. These cannot be [162]packed in an ordinary pack-can without jamming. They usually are wrapped separately with waxed paper and hardened and delivered in an ice cave (Fig. 61), which consists either of a round or square pack-can into which a frame with shelves fits. The molds of ice-cream are placed on these shelves.


[163]

CHAPTER XII
JUDGING AND DEFECTS OF ICE-CREAM

The judging of ice-cream is the comparing of one product with another or of the one in question with the ideal. In order to make this comparison more simple, a score-card has been devised. This gives a numerical value to each of the characteristics of the material to be judged and makes comparisons easy. The judge should be familiar with the various qualities and defects of the material under his inspection.

125. Score-cards.

—Several score-cards⁠[34] have been suggested for ice-cream, but no one is in universal use as is the case with both butter and cheese.

[34] Baer, A. C., “Ice-cream-making,” Wis. Exp. Sta., Bul. 262, 1916; Mortensen, M., “Classification of ice-creams and related frozen products,” Ia. Exp. Sta., Bul. 123, 1911; Washburn, R. M., “Principles and practice of ice-cream-making,” Vt. Exp. Sta., Bul. 155, 1910; Frandsen, J. H., and Markham, E. A., “The manufacture of ice-cream and ices,” Orange Judd Company, 1915.

In the New York State College of Agriculture at Cornell University, two score-cards are used. They are as follows:

Score-card No. 1   Score-card No. 2
Flavor 45 Flavor 40
Body and texture 35 Body and texture 25
Richness 10 Bacterial count 15
Appearance 5 Richness 10
Package 5 Appearance 5
  Package 5
Total 100 Total 100

[164]

These score-cards consider the same characteristics except that No. 2 includes the bacterial count. Naturally the inclusion of another characteristic changes the numerical value of the others. Score-card No. 1 is for use only when there is not time to make a bacterial count, such as for laboratory work. When an exact comparison is desired, the bacterial count should be made. If undesirable or large numbers of organisms are present, they affect usually the flavor and body and texture, although this is not always true. For this reason, the numerical value given to bacterial count has been taken from flavor and body and texture.

126. Explanation of characteristics mentioned in score-card.

—If the ice-cream is to receive a perfect score, the characteristics should be as defined. If not, the ice-cream is defective and the score should be cut.

Flavor.—The ice-cream should have a pronounced flavor which will blend with that of the cream to give a clean, desirable typical flavor.

Body and texture.—The body should be firm and mellow. It should not be tough or rubbery, neither soft or mushy. The texture should be smooth and velvety and entirely free from graininess and lumpiness.

Richness.—If the ice-cream meets the legal requirements, it should be given a perfect score. If it falls below, it should be scored zero.

Appearance.—The ice-cream should have an attractive appearance and be of the characteristic uniform color.

Package.—The package should be neat and clean and, if for long shipment, some provision should be made to protect the ice on top of the packing-tub.

Bacterial count.—An ice-cream which has a count of 20,000 should be considered perfect. For each increase [165]of 20,000 above this, one point should be deducted from the score.

If a number of samples is to be scored, it is the usual custom to examine several to gain an idea of how the quality runs. This is called establishing a key or standard. When this has been done, all the samples can be scored and the best will not be rated too high nor the poorest too low.

127. Defects in ice-cream.

—It is almost impossible to make an ice-cream which does not have some defect. These can be discussed best under the characteristics as given in the score-card.

128. Defects in flavor

of ice-cream are largely due to objectionable flavors in the materials employed, or to the use of too much or too little of certain ingredients.

Some of the common causes are:

 1. Use of cream of bad flavor.

 2. Use of cheap flavoring extracts.

 3. Use of too little or too much sugar.

 4. Use of materials which do not give the characteristic flavor.

 5. Disagreeable flavor due to use of poor fruits.

 6. Lack of flavor due to use of too small an amount of flavoring materials.

 7. Too pronounced a flavor or not pronounced enough.

 8. Condensed milk flavor.

 9. Salty ice-cream.

10. Gelatine or gum tragacanth flavor.

Of the ten causes mentioned all but number one are within the control of the ice-cream manufacturer. However, the flavor of the cream is a very vital question and the one usually causing the greatest difficulty.

[166]

129. Defects in body and texture.

—The texture refers to the molecular structure. As the ice-cream is an emulsion of materials of varying specific gravities, it is difficult always to get these different ingredients to mix in the same manner. The greatest defect in the texture of the ice-cream is graininess. This may be caused by the incorporation of too much air or the separation of the water crystals. After the ice-cream has been transferred from the freezer to the pack-cans, the latter should be placed at once in cold surroundings; if not, the cream around the outside and bottom of the can will melt and on being hardened will be grainy, due to the melting and separation of the water crystals. Graininess may be due to a lack of binder or sometimes to the crystallization of the sugar in the condensed milk.

The body of the ice-cream refers to the structure as a whole. The common defects in body are hard, brittle, soft or watery. In order to obtain an ideal body, the ice-cream must contain a certain amount of milk-fat and other solids; also this cream must be frozen properly. If the ice-cream lacks solids, the body is very likely to be soft or watery. The age of the cream, whether or not it has been pasteurized, and method of freezing, have a decided effect on the body.

Sometimes in freezing the fat becomes churned; this results in chunks of fat in the ice-cream. It is caused by the freezer running too fast or by putting the cream into the freezer too warm.

The following summary of two bulletins gives the effect of solids on the smoothness and keeping qualities of ice-cream and the effect of binders on the melting and hardness. These directly affect the body and texture.

[167]

Effect of solids on smoothness and keeping quality of ice-cream:⁠[35]

[35] Brainard, W. K., “Smoothness and keeping qualities in ice-cream as affected by solids,” Va. Exp. Sta., Tech. Bul. 7, 1915.

“1. Smoothness and keeping quality or stability of texture of ice-cream are closely associated.

“2. Smoothness depends upon the amount and fineness of division of solids present other than those in true solution, within limits, that is, the smoothness depends upon the size and distribution of ice crystals which in turn depend upon the number and nearness together of minute solid particles which interfere with crystallization and reduce the size of the ice crystal.

“3. Colloidal solutions of solids other than fat are best adapted to ice-cream-making. The finer the division the better.

“4. The finer the emulsion of the fats the better the homogenizer has its application in this respect.

“5. The keeping qualities of ice cream depend upon the stability of the mix. That is, the keeping qualities of ice cream made from a given mixture will depend upon the disposition of the solids in that mixture to separate from the liquid, which in turn depends upon the fineness of division of the solids. The finer the division, the better the keeping qualities up to the point at which the solid merges into a true solution.”

Effect of binders on the melting and hardness of ice-cream:⁠[36]

[36] Holdaway, C. W., and R. R. Reynolds, “Effect of binders upon the melting and hardness of ice-cream,” Va. Exp. Sta., Bul. 211, 1916.

Plain ice-cream.—In plain ice-cream (control) as the per cent of fat increases the cream becomes softer. A [168]medium amount of butter fat, combined with other material than milk solids, produces a stiff cream. When too much fat is present whipping takes place, producing a cream that is soft and fluffy in appearance. Ice-cream made from eight per cent cream is no harder than from nineteen per cent cream, while thirty per cent plain cream is much softer than eight per cent or nineteen per cent cream. In plain ice-cream the presence of fat increases the power to resist melting. This resistance is most noticeable between the melting of the eight per cent and nineteen per cent cream. Thirty per cent cream shows the power to resist melting to a less degree.

Cream containing gelatine.—Gelatine in a large or small quantity produces similar effects, depending upon the richness of the cream used. The power to withstand pressure and the melting resistance increases as the amount of gelatine increases, when compared with the control ice-cream with a similar fat content. The hardest and most heat resisting ice-cream is produced with a medium per cent of fat and a large amount of gelatine. With gelatine, the presence of fat seems to be essential to produce hardness and melting resistance until a point is reached where whipping affects the texture. After whipping begins the incorporated air reduces the hardness and melting resistance. Ice-cream containing one ounce of gelatine per gallon has more the appearance of pudding than ice-cream. Four ounces of gelatine gives about the same hardness as four ounces of cornstarch, but it is much better, producing a smoother cream which is more stable under ordinary conditions.

Cream containing gum tragacanth.—Gum tragacanth with a low per cent of fat produces an ice-cream that is slightly harder, with slightly more power to resist heat [169]than plain ice-cream. As the per cent of fat is increased with this filler, the power to resist pressure and heat decreases, falling below plain cream, showing that gum tragacanth acts as a filler and not as a binder. Its most noticeable effects are on the texture of the ice-cream, because of the nature of the gum, is to impart a smoothness which becomes sliminess when large quantities are used.

Cream containing cornstarch.—When cornstarch is used as a filler a slight increase in hardness and melting resistance is noticeable with nineteen per cent when compared with eight per cent ice-cream. Also it produces an ice-cream that has more resistance to heat than plain ice-cream of the same per cent fat. When used as a filler it compares favorably with a similar amount of gelatine but the starch ice-cream is more granular than the gelatine, while gum tragacanth produces a smooth soft cream.”

130. Defects in richness.

—The only defect in richness is a lack of fat and solids not fat. The ice-cream should meet the legal standards; if not it is defective.

131. Defects in appearance.

—Many times the ice-cream does not have an attractive appearance. It may be rough, grainy and coarse, or partly melted. Often it will melt on the outside and run while the inside will be very hard. The ideal ice-cream is one which will have the same degree of softness throughout. The color is not always characteristic as the fruit may not be distributed uniformly.

132. Defects in package.

—Anything which detracts from the neatness of the package is a defect. Badly dented or rusted cans are not attractive. The tubs may not be clean or neatly painted or lettered. The parchment paper circles being omitted from the top of the can constitutes a defect.


[170]

CHAPTER XIII
BACTERIA IN RELATION TO ICE-CREAM

Much might be written regarding the factors affecting the growth of bacteria, the preparation of the media, the incubating temperature, the counting; this is all discussed in the various text-books on bacteriology. Here only the relation of bacteria to ice-cream will be considered.

It is commonly recognized that ice-cream contains large numbers of bacteria. The table No. VI[37] on page 171 shows the average bacterial count of ice-cream and the highest and lowest counts in various cities and at different times in the same city.

[37] Hammar, B. W., “Bacteria and ice cream,” Ia. Exp. Sta., Bul. 134, 1912.

This table indicates that ice-cream made in different sections of the United States has some extremely high counts and the average is comparatively high when one considers the count of milk and cream produced under clean conditions. The redeeming feature is that ice-cream can be produced with low bacterial count. This shows the need of a bacterial as well as chemical standard.

133. Sources of bacteria in ice-cream.

—There are two sources of bacteria in ice-cream, the materials employed and the utensils which come in contact with the ice-cream. The latter source is entirely under the control of the manufacturer. If materials used have a low bacterial count, there is no reason why the ice-cream should not be low in bacteria. If this is the case and the ice-cream has a high count, it would indicate that the maker was careless and the utensils dirty.

[171]

Table VI
Summary of Bacterial Investigations of Ice-cream

Source of
ice-cream
Date of
investigation
No.
samples
examined
Average
bacterial
count
per c. c.
Highest
count
Lowest
count
Philadelphia 1905-06  49 17,833,031    79,000,000    70,000
Boston 1906-07  35 23,000,000   150,000,000 1,000,000
Washington 1906-07 263 26,612,371   365,000,000   137,500
Chicago 1909  89 16,662,134   125,000,000    20,000
Chicago 1910 386 15,401,000   100,000,000    20,000
Chicago 1911    1,800,000   200,000,000    90,000
Milwaukee    26   8,000,000,000   200,000
Des Moines 1911  10 19,920,000    39,000,000 4,200,000
I. S. C. Cream 1911-12  12 19,775,000    72,000,000   500,000

[172]

Ellenberger⁠[38] found the minimum and maximum number of bacteria in the materials used in the mix as given in Table VII:

[38] Ellenberger, H. B., “A study of the bacterial growth in ice-cream,” Thesis, Cornell Univ., 1917.

Table VII
The Minimum and Maximum Bacterial Content of the Ingredients used in the Mix

  Minimum Maximum
Standard cream per c. c.  1,150 37,600,000
Condensed milk per c. c. 31,500 59,800,000
Sugar per gram     20       255
Gelatine     48       891
Flavoring vanilla     10       321

The important fact brought out by the above table is that the milk products are the source of most of the bacteria in the ice-cream. This emphasizes the need of dairy products manufactured and marketed under the most cleanly conditions. The ice-cream-maker in most cases has little control over these factors. For the production and handling of milk, see Chapter II. The numbers of bacteria may be reduced materially by pasteurization.⁠[39] This destroys the viscosity so that milk or cream that has been aged and then pasteurized must be aged again to regain it. There is great danger while ageing either pasteurized or raw cream of a material increase in the numbers of bacteria. Great pains must be taken to cool [173]and hold or age it at a low enough temperature so that the organisms will not develop. If this is not done, the result would be practically the same as if it had not been pasteurized, so far as numbers of organisms are concerned.

[39] Ellenberger, H. B., “A study of the bacterial growth in ice-cream,” Thesis, Cornell Univ., 1917; Hammar, B. W., “Bacteria and ice-cream,” Ia. Exp. Sta., Bul. 134, 1912; Hammar, B. W., and Goss, E. F., “Bacteria and ice-cream,” Part II, Ia. Exp. Sta., Bul. 174, 1917.

Hammar gives the count of different samples of gelatine as follows:

Table VIII
Bacterial Count of Samples of Gelatine

Sample
No.
Bacteria
in 1 c. c.
of ice-cream
due to
gelatine
Bacteria
per gram
1 113,000,000 565,000  
2 14,000,000 70,000
3 35 0 .2
4 4,200 21  
5 85,000 425

This table shows the need of testing to make sure that the supply of gelatine is low in number of bacteria. Usually in the better or more expensive grades, the bacterial content is lower, but this is not necessarily true. The method of preparation has much influence on the bacterial content of ice-cream. (See Chapter IV.)

Sugar contains very few organisms. The greatest danger is that dirt may get into the sugar due either to exposure or sifting through the cloth sacks.

The flavoring materials may have a decided influence on the bacterial content of the ice-cream. Vanilla contains very few organisms, but such flavors as fruits may have large numbers of bacteria, especially if they are not sound.

Hammar⁠[40] reaches the following conclusions regarding the bacterial content of the materials used in the manufacture of the ice-cream:

[40] Hammar, B. W., “Bacteria and ice-cream,” Ia. Exp. Sta., Bul. 134, 1912.

[174]

1. The cream unless pasteurized is the greatest source of the bacteria in ice-cream.

2. After pasteurization cream can be stored at 0° C. for several days with no important increase in the number of bacteria developing at 37° C. on agar.

3. The bacterial content of gelatine is very valuable and some probably add large numbers of bacteria to ice-cream in which they are used.

4. The vanilla extract plays a very small part in detaining the bacterial content of ice-cream.

5. The sugar is comparatively unimportant as regards the number of bacteria in the ice-cream made with it, if it has been properly protected from dirt.

All the utensils, unless clean, may be a source of contamination to the ice-cream. When machines are selected, the ease of cleaning should not be overlooked. All seams should be flushed with solder. This leaves no crevices in which bacteria and dirt can lodge, and makes cleaning easy. The cleaning of the freezer should receive special attention.

134. The effect of freezing and hardening on the bacterial count.

—Authorities agree that there is an increase in the number of organisms in ice-cream during the freezing process, as determined by the plate method. This may be accounted for by the agitation in the freezer breaking up the clusters of bacteria. This cluster would give only one colony on a plate, but after being broken up might result in several colonies. This is not a real increase in the number of bacteria. The same holds true with other machines, such as the clarifier.⁠[41]

[41] Hammar, B. W., “Studies on the clarification of milk,” Ia. Exp. Sta., Res. Bul. 28, 1916; McInerney, T. J., “Clarification of milk,” N. Y. Cornell Exp. Sta., Bul. 389, 1917.

[175]

Ellenberger found that there were no radical changes in the total number of bacteria in ice-cream during hardening. There seems to be a tendency toward a slight decrease in the first two or three days with a more noticeable increase and corresponding decrease again between the sixth and twentieth days, after which there is only a very gradual falling off in numbers. The lower temperatures may have a destructive effect on some types of organisms. There may be a reorganization with the survival of the fittest.

135. Types of organisms in ice-cream.

—The bacterial flora of ice-cream in summer and winter was studied by Ayers and Johnson.⁠[42] They divided the samples into summer and winter and the bacteria into groups by the milk-tube method of differentiation.

[42] Ayers, S. H., and Johnson, W. T., Jr., “A bacterial study of ice-cream,” U. S. Dept. Agr., Bul. 303, 1915.

Table IX
Showing the Groups of Organisms and the Percentage in Each Group

  71 Summer
samples
per cent
28 Winter
samples
per cent
Acid-coagulating group 49 .82 30 .84
Acid-forming group 20 .72 38 .03
Inert group 13 .98 4 .81
Alkali-forming group 1 .86 5 .42
Peptonizing group 13 .62 20 .90

136. The total-acid groups.

—“As seen in Table No. IX of the average bacterial flora of summer ice-cream 70.54 per cent is made up of the total group of acid-forming bacteria, and during the winter 68.87 per cent. While using the milk-tube method of differentiation the [176]reactions of the litmus milk tubes are recorded after 2, 5 and 14 days, and the total acid-forming group is composed of those bacteria which produce acid in litmus milk during the 14 days’ incubation. Those bacteria which form acid and peptonize the milk are included in the peptonizing group. The total-acid group can be further divided into those which produce acid and coagulate the milk and those which simply form acid within 14 days. Since the reaction is recorded after 2, 5, and 14 days, the rapidity of the growth of the acid-forming bacteria can be determined, and this serves as an additional means of separating the group. In Table No. X the percentages of the acid-coagulating and the simple acid-forming groups of bacteria are shown, based on the 2, 5 and 14 day reaction in litmus milk.”

Table X
Changes in the Percentage of the Total-acid Group of Bacteria in Ice-cream when Determined by Litmus-milk Reactions after Various Lengths of Incubation

  Per cent reacting
after incubation for
Bacterial group 2 days
per cent
5 days
per cent
14 days
per cent
Averages of 71 summer samples:  
Acid-coagulating 26 .31 41 .52 49 .82
Acid-forming 35 .43 25 .58 20 .72
Average of 28 winter samples:  
Acid-coagulating 8 .20 25 .02 30 .84
Acid-forming 44 .51 41 .30 38 .03

“An examination of Table No. X shows that among the summer samples 49.82 per cent of the bacteria produced acid and coagulated the milk after 14 days. After 2 days 26.31 per cent produced this reaction. This shows that a little more than half, or 52.81 per cent of the bacteria [177]which were in the ice-cream produced the reaction within 48 hours. The remaining 47.19 per cent coagulated milk more slowly and may represent a different variety of acid-forming bacteria. Turning again to the table and considering the acid-coagulating group of the winter series, it will be seen that of the 30.84 per cent which produced the reaction only 8.20 per cent produced acid and coagulated milk in 2 days. Therefore only 26.69 per cent of the acid coagulating group of the winter samples were active enough to produce the reaction in 48 hours, while 52.81 per cent of this group in the summer samples brought about the change in 2 days.

“There is little to be said regarding the acid-forming bacteria which simply produce acid. Many of them grow slowly and do not show an acid reaction for several days in litmus milk. The milk-tube method furnishes a means of determining the difference in the rapidity with which the bacteria produce acid. As may be seen in Table No. X the percentage of the acid-forming group of bacteria was highest when determined by the 2-day reactions and lowest when based on the 5 and 14 days’ reactions. This is explained by the fact that many bacteria have simply formed acid after two days in litmus milk and later may coagulate or peptonize the milk, and are therefore thrown into another group.”

137. The inert group.

—“The inert group of bacteria in ice-cream comprises those which produce no change in litmus milk during the 14 days’ incubation at 30° C. (86° F.). By this method of grouping there are, of course, included in the inert group those cultures which fail to grow in milk and tubes of litmus milk, and which would also be included even though the lack of growth were caused by failure to inoculate the tubes properly. However, this [178]last possibility is small. The inert group is of little interest, on the whole, since the bacteria produce no apparent change in milk, and in all probability the same is true of ice-cream.”

138. The alkali group.

—“The alkali-forming group of bacteria is made up of organisms capable of producing an alkaline reaction and no other apparent change in litmus milk during the 14 days’ incubation at 30°C (86°F). This group does not include bacteria which produce an alkaline reaction together with visible signs of peptonization. While there are in the literature references which deal with types of alkali-forming bacteria, this group has rarely, if ever, been considered when the flora of milk has been under discussion. The authors in some previous work on bacteria in milk showed that considerable numbers of this group were present in milk. In a later piece of work we have shown the numbers of this type of bacteria in milk, together with some of the cultural reactions of the alkali-forming bacteria. These bacteria, however, give very few positive reactions with the usual cultural media, and it is impossible to give much information regarding this group. A detailed bacteriological and chemical study of these organisms is under way in the research laboratories of the Dairy Division.

“It will be seen from Table XI that during the summer series of ice cream samples the average sample contained 1.86 per cent of the alkali group of bacteria, and during the winter series 5.42 per cent. In general, the alkaline reaction is not noticeable until after four or five days’ incubation in litmus milk. Occasionally, however, the reaction is in evidence in 48 hours. This group percentage for the summer season was 1.86 after 14 days and only 0.15 per cent based on the 2-day reaction. Therefore, [179]only 8.06 per cent of the bacteria of the alkali group produce an alkaline reaction within 48 hours. Among the samples collected during the winter season only 3.13 per cent of the bacteria of this group were capable of producing the reaction within two days. Whether this indicates a different variety of organism can not be said with assurance.”

Table XI
Changes in the Percentage of the Alkali Group of Bacteria in Ice-cream when Determined by Litmus-milk Reactions after Various Lengths of Incubation

  Per cent reacting
after incubating for
Alkali group 2 days
per cent
5 days
per cent
14 days
per cent
Average of 71 summer samples 0 .15 1 .03 1 .86
Average of 28 winter samples   .17 4 .00 5 .42

“At present we are unable to state the significance of this group of bacteria in milk and ice-cream, but it is evident that they are not present in ice-cream in large numbers, as are the bacteria of other groups.

“Alkali-forming bacteria were not found in each sample examined, but this does not prove that there were none present in the ice-cream. Since these organisms are present in small numbers compared to the rest of the bacteria, it is not surprising that none should be found on plates in which the dilution had to be high in order to take care of the large total number of organisms.”

139. The peptonizing group.

—“The peptonizing group is probably the most interesting if not the most important group of bacteria in ice-cream. This group consists of what are commonly known as the putrefactive bacteria; that is to say, they attack primarily the proteins, decomposing them into less complex organic bodies. Bacteria of [180]this class are usually considered undesirable in articles of food, and it is to them that intestinal troubles are sometimes attributed, perhaps with or without justification. Whatever their true effect is will not be discussed in this paper, but because bacteria of this group are looked upon with suspicion it is therefore of great importance.

“Among this group there are a large number of different types of organisms. Many rapidly peptonize the casein of milk and render milk alkaline or slightly acid, while others first attack the lactose and only produce a slight peptonization after several days’ growth. From the milk-tube method of differentiation of the bacterial groups it was possible to gain some information as to the extent of these different classes of peptonizers. In Table No. XII are shown the average percentages of the peptonizing group in summer and winter samples of ice cream. Based on the 14-day reaction among the summer samples, 13.62 per cent of the bacteria belonged to the peptonizing group. According to the 2-day reaction, there were 5.93 per cent. Therefore 43.54 per cent of the peptonizing bacteria were sufficiently active to produce a peptonization within two days. Among the winter samples 34.06 per cent of the peptonizing bacteria were sufficiently active to peptonize milk within 48 hours. These active peptonizing bacteria are more important than the slower-acting varieties, since their peptonizing action is usually more complete than that of the latter-named varieties, and if any harm is produced by this group, they are most likely to be the organisms concerned.”

[181]

Table XII
Changes in the Percentage of the Peptonizing Group of Bacteria in Ice-cream when Determined by Litmus-milk Reactions after Various Lengths of Incubation

  Per cent reacting
after incubation for
Peptonizing group 2 days
per cent
5 days
per cent
14 days
per cent
Average of 71 summer samples 5 .93 9 .76 13 .62
Average of 28 winter samples 7 .12 13 .58 20 .90

140. Colon bacilli in ice-cream.

—Since the presence of colon bacilli has been understood in water analysis to indicate fecal contamination, many investigators and boards of health apply the same tests to milk and naturally then to ice-cream with the same idea. In water analysis, lactose-bile fermentation tubes are employed for the examination for colon bacilli. By using different dilutions, the maximum number of gas-forming bacteria in a given amount of water may be determined. This preliminary test has to be followed by confirmatory ones in which cultures are isolated and their characteristics studied in order to prove the presence of colon bacilli. Ayers and Johnson used this method to some extent but endeavored to prepare a synthetic medium which would restrict the growth of the larger number of bacteria in ice-cream and at the same time would allow colon bacilli to develop and produce characteristic reactions. Ice-cream contained a much larger number of gas-forming organisms in the summer season. A large number of media were used in an attempt to devise a suitable medium for the detection of Bacillus Coli in ice-cream and the results show that there is no entirely satisfactory method known at present.

141. Difficulties in studying the bacteriology of ice-cream.

—As has already been pointed out, one of the greatest [182]difficulties in studying the bacteriology of ice-cream is the lack of a suitable culture media. Because of the low temperature at which the ice-cream is hardened and held, some investigators believe that there is a gradual change of the types of organisms or the survival of the fittest. This brings up the question as to the temperature at which the cultures should be incubated. Until a suitable media is prepared and a uniform temperature of incubation used, the counts of the organisms in ice-cream made by different investigators will not be comparable.


[183]

CHAPTER XIV
TESTING

The determination of the composition of dairy products is a very simple yet important part of the ice-cream business. The fat and the solids not fat are the constituents usually determined. The most accurate method by which to buy all raw materials is on the basis of their composition. The finished product should be tested to determine its composition, regardless of whether or not it is sold on this basis. The testing of the finished product is necessary to check up the amount of materials used. By this means an accurate cost account can be kept and any variation in the composition of the product quickly discovered.

THE BABCOCK TEST⁠[43]

[43] Troy, H. C., “The Babcock test and testing problems,” Cornell Reading Course Lesson 118, 1916; Ross, H. E., and McInerney, T. J., “The Babcock test with special reference to testing cream,” N. Y. Cornell Exp. Sta., Bul. 337, 1913; Hunziker, O. F., “Testing milk and cream for butter fat,” Ind. Exp. Sta., Circ. 42, 1914.

The amount of fat in milk, cream and skim-milk can be ascertained quickly and accurately by means of the Babcock test. The essential requirements are that the operator be careful not to break the glassware and that the measurements are accurately made.

142. Testing whole milk for fat.

—The sampling is the most important operation of the test. “The sample to [184]be tested should be thoroughly mixed before it is measured out. Mixing is done by shaking the vessel in which the milk is contained, or better still, by pouring the milk from one vessel into another. The fat in milk is lighter than the other constituents and soon rises to the surface. Unless great care is exercised an unfair sample will be taken. If the sample is an old one, such as a composite sample, it should be heated to a temperature of not over 85° F. in order to soften the fat. The sample should not be heated above 85° F., since the fat is likely to separate in the form of an oil and when so separated it is impossible to remix it evenly throughout the sample.”

143. Composite samples of milk.

—The purpose of taking composite samples is to reduce the labor and expense of testing. The true composite sample consists of aliquot portions of milk of several deliveries from the same patron. Composite sample jars must have a tight seal in order to prevent evaporation of moisture. Pint jars sealed with glass stoppers, cork stoppers, metal caps or screw tops may be used for this purpose. Bottles with paper caps and jelly glasses with tin lids do not furnish tight seals; they should not be employed.

A separate jar is used for each patron and each jar must bear the respective patron’s number. The jars should be thoroughly clean and, in order to guard against errors, they should be arranged on convenient shelves near the weigh-can in numerical order, grouping the jars of patrons of the same route together. Correct composite samples may be obtained by the use of a milk thief or a graduated pipette. If the milk thief is used, it is inserted into the weigh-can of milk of the entire delivery of one patron. The milk in the tube rises to the level of that in the weigh-can. The milk thief is then emptied into [185]the sample jar. In case the graduated pipette is employed, a certain quantity of milk is taken for every pound delivered by the patron (usually about .1 cubic centimeter for every pound of milk delivered). The milk thief is the handier instrument of the two, but when the amount of milk delivered by different patrons varies considerably, the samples of milk from the larger producers are often too ample to be practical.

Fig. 62.—Babcock milk pipette.

Other so-called composite samples are taken by using the same measure for all milk receipts. In this case a small dipper holding about one ounce is commonly employed. With this dipper a sample of milk is taken daily from the weigh-can of each patron’s milk and transferred into the sample jar. This method of composite sampling is not mathematically correct and the results tend to be less reliable, although experimental data show that the results average practically the same as when aliquot portions are taken. Evaporation causes the percentage of fat and other solids to increase, yielding misleading tests. It also tends to dry the milk on the surface, causing the formation of a tough, leathery layer. In this condition it is difficult to secure a representative portion for the test. This can be prevented: by giving the sample jar a gentle rotary motion after each addition of milk; by replacing the stopper properly after each addition of the milk; and by protecting the sample from excessive heat. Fermentation may be prevented by the addition of a small amount of preservative, such as corrosive sublimate, [186]potassium bichromate or formaldehyde. It is usually best to have the temperature of the milk from 60° to 70° F. when measured into the test bottle; however, variation within reasonable limits will not affect the test since the coefficient of expansion of the milk is not high enough appreciably to affect the amount measured by the pipette.

Fig. 63.—Babcock whole milk test-bottle.

144. Measuring the sample.

—The instrument for measuring the milk for the test is called a pipette. (Fig. 62.) It has only one graduation, 17.6 cubic centimeters, equivalent to 18 grams. The sample is measured by drawing the milk above the graduation and then placing the index finger over the end of the pipette. By carefully releasing the finger, the column of milk can be lowered until the bottom of the meniscus is on a level with the 17.6 c. c. mark on the pipette. It is absolutely necessary that the mark on the pipette be held on a level with the eye, so as to show when the column of milk is on a level with the mark. The milk is then transferred from the pipette to the test-bottle. (Fig. 63.) The pipette and the test-bottle should be slanted so that the milk will run down the bottle neck and not be forced out by the air coming from the bottle. Whole-milk test-bottles are of two kinds, those reading as high as 10 per cent and graduated in fifths, and those reading as high as 8 per cent and graduated in tenths. In each case the graduations give readings directly in terms of percentage, since the graduated part of the neck is made to hold a column of fat [187]which is a definite percentage of the weight of the milk taken.

Fig. 64.—Acid measures for Babcock test.

145. Adding the acid.

—Sulfuric acid is added to the milk in the test-bottle, by means of a special measure which has only one graduation, 17.5 cubic centimeters. (Fig. 64.) The purpose of adding the acid is to destroy all the milk solids except the fat, which it does by moist combustion. In this process great heat is produced. This is advantageous, since the fat must be kept in a liquid condition in order to perform the test properly. The neck of the test-bottle gives percentage readings only when the fat is in a liquid condition. In adding the sulfuric acid, the bottle should be slanted, the same as in adding milk. As the acid is poured in, the bottle should be revolved so that the acid will wash down any milk that adheres to the neck. If this is not done, the milk dries on the neck and is lost in the test; it also causes a cloudy bottle-neck and obscures the fat column when the test is completed. The acid and milk should be mixed thoroughly as soon as the acid is added to the bottle, else portions of the sample might be charred and so lock up small particles of fat. It is well to mix the contents of the bottle for at least half a minute after all the milk has apparently been dissolved by the acid. The mixing is done by holding the bottle by the neck between the thumb and the index finger, and giving [188]it a rotary motion from the wrist (Fig. 65); if an up-and-down motion is used, the contents of the bottle are likely to be spilled.

The strength of the acid is reckoned in terms of its density, which should be 1.82 to 1.83. A special instrument is used for testing the density, and, since this instrument is seldom available in a dairy or a creamery, one of the best ways of testing the acid is actually to perform a test with it and note the results. The acid should be of such strength that it will turn the contents of the bottle to a dark brown as soon as mixed, and the mixture should turn an intense black after standing for about one minute. The best acid is colorless, yet it may be fairly dark and yet be fit for use. The acid should never contain any undissolved material, since this is likely to rise with the fat and obscure the reading.

Fig. 65.—Diagram showing the motion and position of a test-bottle while mixing the milk and the acid.

146. Whirling the sample.

—After the acid and milk are thoroughly mixed, the samples are ready for whirling. The centrifuges used are of three main types (Fig. 66), those driven by hand power, by steam, and by electricity. The steam machines usually are considered best, since with them it is easy to maintain the proper temperature during the process of whirling. The hand and electric machines should perform equally as good work, provided a high enough temperature is maintained to keep the fat in a liquid condition. The frame of the hand machine should [189]always be filled with hot water before the bottles are whirled. In case of the four-bottle machines, which have no frames, the bottle cups, which are made large for that purpose, should be filled with hot water. Great care should be taken to have the machines balanced; by this is meant that for every bottle on one side of the machine there should be a bottle on the opposite side. The machines should also be well oiled, especially those driven by steam, which, because of the heat, soon dry out.

Fig. 66.—Hand and power Babcock centrifuges.

The sample is whirled for five minutes and then filled with hot water to the base of the neck, then whirled for two minutes and hot water again added so as to bring the fat within the graduated part of the neck. The sample is then whirled for one minute in order to bring all the fat into the graduated neck. Some operators of the Babcock test make two separate runs instead of three, filling the bottles to within the graduated neck after the first run. While this may give fairly good results, it is better to make three separate runs as indicated above and fill to the base of the neck the first time. This washes the fat free from [190]any sediment and gives a clearer reading than would otherwise be obtained.

147. Reading the test.

—The sample should be read at once, before the fat column has had time to cool. In reading, the bottle should be held between the thumb and the index finger and the fat column should be on a level with the eye. The fat column in a whole-milk bottle is not large enough to be greatly affected by temperature unless it is extremely hot or cold. With a steam centrifuge, the temperature may be extremely high and thus the reading may be slightly increased. This danger may be avoided by allowing the bottles to stand for a minute at room temperature before reading. There is greater danger of reading the fat column at too low than at too high a temperature. It does not take long for the fat column to harden, and if the room is at all cold it is safer to set the test-bottles in water at about 140° F., having the water come above the fat column in the bottle. The extreme points of the column should be included in the reading (Fig. 67) since this method makes up very closely for minute particles of fat which are not brought to the surface during the process of testing.

There are two methods of reading the percentage of fat in the neck of the bottle. The first is to obtain the difference between the bottom and the top of the fat column; if, for example, the bottom of the fat column rests on the 1.7 per cent mark and the top on the 5.8 per cent mark, the percentage of fat is 4.1 (5.8 - 1.7 = 4.1). The second method of reading is to count the whole percentage and the tenth percentage marks covered by the fat column. Some operators make use of dividers in reading the fat column. The exact space covered is obtained, and one point of the dividers is placed on the [191]zero mark and the other point against the graduated mark. The latter point will indicate the percentage of fat. There is no objection to this method, provided the fat column is never measured when it is above or below the graduations on the neck of the bottle. This is often done, yet there is no certainty that the space above or below the graduations is of the same size as it is within the graduations; in fact, it is usually larger. It is, therefore, easy to see the inaccurate results that may be obtained by taking a reading when the fat column is without the graduated part of the bottle neck.

148. Appearance of a completed test.

—In a completed test the fat should be straw-yellow in color; the ends of the fat column should be clearly and sharply defined; the fat should be free from specks and sediment; the water in the neck just below the fat should be clear; and the fat should be in the graduated part of the neck. Some of the defects and remedies are explained in the following paragraphs.

Fig. 67.—Proper way to read the percentage of fat in a Babcock whole milk test-bottle.

If the fat column is too dark in color, the acid may have been too strong, or too much may have been used, or the temperature of the milk and the acid may have been too high just before mixing, Mixing too slowly might also permit charring of part of the fat. The charred or darkened condition of the fat may be corrected to some extent by using less acid, by cooling both milk and acid below 60° F. just before mixing, and [192]by rapid, vigorous mixing continued for about a minute after all casein has been dissolved.

If the fat column is too light in color, the acid was either too weak or too cold. This condition may be corrected to some extent in succeeding tests by using more acid and by having the milk and the acid at a slightly higher temperature when brought together.

If the acid is not of the correct strength (specific gravity 1.82 to 1.83), it will be difficult to obtain a correct test, but the trouble may be overcome partially by using more acid when it is weak and less when it is too strong.

149. Care of the test-bottles.

—As soon as all the bottles are read, they should be emptied. If allowed to stand until cold, they are more difficult to clean. The cleaning will be accomplished much more easily if the bottles are shaken violently up and down as the contents run out. A viscous sediment is formed by the action of the sulfuric acid on the milk, and the hot acid helps to loosen this if the bottles are well shaken. All Babcock glassware should be kept clean and bright. This can be done best by washing in hot water and washing-powder, and then rinsing in hot water. If many bottles are employed, a block and a top-board are very useful. The block has holes bored in it, of a size just large enough to hold the bottles, and it may be made to contain any desired number. The holes in the top-board are large enough to admit the passage of the necks through them and the board rests on the shoulders of the test-bottles. In using this block and board, a number of bottles can be emptied at once and the hot bottles will not burn the hands of the operator.

150. Testing cream.

—In testing cream there are three main factors to be considered: first, taking the sample; [193]second, getting the correct quantity of cream into the test-bottle; and third, correct reading of the completed test.

151. Cream testing apparatus.

—There are several forms and sizes of cream test-bottles. (Fig. 68.) The six-inch nine-gram bottles are preferable, especially for use in hand testers. This form has a scale graduated to read from 0 to 50 per cent, the smallest scale divisions equaling .5 of 1 per cent.

The balance for weighing cream test samples should be sensitive to .1 of a gram. There are several different types on the market.

An ordinary four-quart pail would serve as a vat in which to bring the fat in the cream test-bottle to the proper temperature before adding the meniscus remover and reading the test. The vat should be of such depth that when it is nearly full of water and the cream test-bottles are placed upright in it, the upper surface of the water and of the fat columns will be on about the same level.

The thermometer should be of a form that registers each temperature degree between the freezing and boiling points of water. That would permit of its use for a variety of purposes.

Fig. 68.—Babcock cream test-bottles.

[194]

152. Sampling cream.

—Cream differs from milk in containing a higher percentage of fat. Cream testing 30 per cent of fat would contain 70 per cent of skimmed-milk substance, or milk-serum. Before sampling, the fat should be distributed evenly by thorough mixing or pouring. If the cream is old or lumpy or some has dried on the container, it should be warmed to about 95° F. and the lumps passed through a strainer before mixing. Then about two ounces should be placed in the sample bottle.

153. Making the cream test.

—The test sample must be weighed instead of measured because:

1. The percentage of fat and the specific gravity of cream vary widely, and the weight of a definite volume would vary accordingly.

2. Cream may contain bubbles of air or of carbon dioxide.

3. Cream varies so widely in viscosity (sticky quality) that the amount delivered or the amount remaining in the pipette would be unknown.

In testing cream 9 grams are used. The bottle should be balanced on the scales, and a 9-gram weight placed on the opposite side. The sample is mixed thoroughly, and by means of a pipette the cream transferred to the test-bottle until the scales exactly balance. About 9 cubic centimeters of water are next added to the test-bottle. (This water may be measured with sufficient accuracy in the acid measure by filling it a little over halfway to the mark.) About 15 cubic centimeters of the acid should be placed in the test-bottle, and the contents mixed thoroughly. The cream and acid mixture should not turn black, but should remain coffee color. About 15 cubic centimeters of acid give the proper concentration [195]to dissolve the solids not fat, since the fat forms such a large part of the mixture and does not go into solution. The bottles should be centrifuged and the water added exactly as in testing whole milk.

154. Tempering the fat and reading the percentage.

—When the last whirling is completed, the test-bottles should be transferred to the tempering vat containing water held at a temperature of 140° F. The water should be tempered in advance, and should be deep enough to surround the necks of the bottles to the top of the fat columns. After four minutes the bottles should be taken from the water, and the meniscus remover added at once by placing the tip of a dropping pipette containing some of the substance against the inside of the bottle’s neck, which is held in a slightly slanting position. The red liquid is allowed to run slowly down the inside of the neck and spread over the fat to a depth of about one-fourth of an inch. It should not mix with the fat.

Fig. 69.—Method of reading the percentage of fat in a Babcock cream test-bottle.

The meniscus remover is made from a purified mineral oil that has been colored red with alkanet root. It is sometimes called glymol. When placed on the top of a [196]fat column in a cream test-bottle, it flattens the curved surface, which is known as the meniscus. The test should be read immediately by subtracting the number on the scale at the bottom of the fat column from the number at the line of division between the fat and the meniscus remover. (Fig. 69.) Thus, if the bottom line of the fat column reads 12 and the line between the meniscus remover and the fat at the top, 39, the percentage of fat would be 27.

155. Testing skim-milk.

—A special bottle is used for testing skimmed-milk. (Fig. 70.) The graduated neck of the test-bottle has a very small bore in order to measure the fat accurately. A second neck with larger bore is attached to provide a convenient means of filling the bottle. The smallest divisions on the scale usually indicate .01 of 1 per cent, but on some bottles .05 of 1 per cent.

Fig. 70.—Babcock skim-milk test-bottle.

The same care is necessary in mixing and sampling skimmed-milk and buttermilk that is required for whole milk, and the same pipette is used in measuring out the sample. The skimmed-milk is added to the test-bottle through the larger neck. Since a little more acid is necessary thoroughly to free the fat in skimmed-milk, the measure should be filled to about a quarter of an inch above the mark. About one-half of the acid should first be added, and the mixture shaken thoroughly; then add the remainder, and again shake it vigorously for about a minute. One should avoid throwing undissolved casein into the [197]small neck while mixing the milk with the acid. The bottles are then centrifuged and filled in the same manner as in testing whole milk, except that the first whirling should be continued for ten minutes instead of five, in order to bring up all the smaller fat globules. The percentage of fat is read immediately on completing the final whirling.

156. Modifications of the Babcock test for ice-cream.

—The Babcock test as already explained cannot be used to test ice-cream, because it contains a large percentage of sugar. This sugar would char or burn and so interfere with the reading of the test. The following⁠[44] are three modifications of the Babcock test.

[44] Sproule, W. H., “Cheese and butter-making,” Ont. Agr. Coll., Guelph, Canada, Bul. 266, 1918.

157. The glacial acetic and hydrochloric acid test.

—“A representative sample of the ice-cream is taken and melted and thoroughly mixed; a 9 gram sample is weighed into an 18 gram Babcock cream test bottle. A mixture is prepared using equal parts of glacial acetic acid and concentrated hydrochloric acid. Twenty cubic centimeters of this acid mixture is added to the 9 gram sample of ice-cream in the test bottle and is then well shaken. The bottle is placed in a water bath of 120° F. to 130° F., and shaken at intervals until a brown color appears. It is then placed in the Babcock centrifuge and the test completed in the same way as for testing cream and the reading multiplied by two.”

158. The sulfuric acid test.

—“To make the test with sulfuric acid, a 9 gram sample is weighed into an 18 gram test bottle. About 9 cubic centimeters of lukewarm water is then added to dilute the sample, in order to have about 18 cubic centimeters of mixture in the bottle. The [198]sulfuric acid is then added slowly, a little at a time, at minute intervals, shaking well after each addition until a chocolate brown color appears in the bottle. No definite amount of acid can be stated as the quantity will vary with different ice-creams. As soon as the chocolate brown color appears in the ice-cream a little cold water may be added to check the action of the acid. The bottle is then placed in the centrifuge and the test completed in the usual way. The reading is multiplied by two.”

159. Acetic and sulfuric acid test.

—“Weigh a 9 gram sample of ice-cream that has been thoroughly mixed. About 9 cubic centimeters of water are then added to dilute the sample. Add 5 cubic centimeters of acetic acid and then add carefully 6 to 8 cubic centimeters of sulfuric acid. Centrifuge, and then add water the same as in other tests. If using an 18 gram bottle, multiply the reading by two, to obtain the per cent fat in the ice cream. A 9 gram bottle which is graduated to give the percentage of fat directly needs no correction when reading.”

160. The lactometer.

—Because not only the fat but all the solids are utilized in the ice-cream, it is important to know the amount of total solids and the solids not fat in the milk. This is ascertained by determining the specific gravity of the milk and knowing the fat-content; the solids not fat can then be calculated. The specific gravity of liquids is measured by an instrument called a hydrometer. Its use is based on the fact that when a solid body floats in a liquid, it displaces a volume of liquid equal in weight to its own. Hydrometers are in many cases so made that the specific gravity can be read at the point where the scale is even with the upper surface of the liquid. A hydrometer especially adapted to milk [199]is called a lactometer. There are two in common use, the Quevenne and the Board of Health.

The Quevenne lactometer is a long slender hollow piece of glass weighted at the bottom to make it float in the milk in an upright position. (Fig. 71.) The upper end is slender and contains the scale which is graduated from 15 at the top to 40 at the bottom. Each reading on the scale corresponds to the point marked specific gravity on a hydrometer, except that the figures are not complete. For example, 15 on the Quevenne scale means a specific gravity of 1.015; a reading of 30 means a specific gravity of 1.030, and so on. The Quevenne lactometer is graduated to give correct readings at 60° F. The milk should be at this temperature; if above or below this, a correction must be made to the reading. The temperature should not be more than 10 degrees above or below 60° F. The correction for each degree in variation can be made by adding or subtracting 0.1 from the lactometer reading, as the case may be. If the temperature is above 60° F., the correction is added to the lactometer reading; if below 60° F., it is subtracted. The reading should be taken when the lactometer is floating free in the milk. The scale is read exactly at the surface of the milk. The better lactometers have a thermometer with the scale just above or opposite the lactometer scale.

Fig. 71.—Quevenne lactometer.

The Board of Health lactometer is very similar to the Quevenne except that the scale is graduated from 0 to [200]120. (Fig. 72.) The point on the scale that floats at the surface in water is represented by 0, and 100 represents the specific gravity of 1.029. On the Board of Health lactometer the 100 degrees or divisions from 0 to 100 equal 29 divisions on the Quevenne. Therefore, one division on the Board of Health equals 0.29 of a division on the Quevenne. To convert Board of Health reading to Quevenne, multiply by 0.29 and to convert Quevenne to Board of Health, divide by 0.29. The correction for temperature above or below 60 F. is made the same as with the Quevenne, except 0.3 is added or subtracted from the lactometer reading instead of 0.1 as with the Quevenne.

161. Calculating the solids not fat in the milk.

—When the lactometer reading and the fat-content of the milk are known, there are several formulas for calculating the solids not fat. In the following, L equals Quevenne lactometer reading at 60° F.; F. the percentage of fat in the milk, and S. N. F. the solids not fat in the milk.

L + 0.7F3.8 = S. N. F.
L + F4 = S. N. F.
L4 + 0.2F + 0.14 = S. N. F.

Fig. 72.—Board of Health lactometer.

162. Testing milk for acidity.

—Several tests on the market are used to determine the amount of acid in milk. [201]Each is based on the principle of chemistry, that acids and alkalies tend to neutralize each other. The acidity of milk is of two kinds, apparent and real. The apparent acidity is due to the acid reaction of the acid phosphates and casein. It usually varies from .08 to .1 per cent. The real acidity is due to the action of the bacteria on the milk-sugar. It is usually assumed when determining the acidity of milk, that all the acidity is due to the presence of the lactic acid.

Fig. 73.—Nafis acid test.

The process by which the acidity is determined is called titration. A known quantity of milk is placed in a cup or flask and an alkali of known strength measured into it by means of a burette. (Fig. 73.) The unit of measure is the cubic centimeter. The burette is usually graduated into tenths of a cubic centimeter. The point at which all the acid in the milk is neutralized by the alkali is told by means of an indicator. The one commonly used is phenolphthalein. This is colorless in the presence of acid and pink in the presence of alkali. If two or three drops of indicator are put in the milk, the color will not change because it is acid. When just enough alkali has been added to neutralize the acid, the color [202]will change to pink. The alkali should be added slowly and gradually the acid will be neutralized by the alkali until at last a uniform pink color appears, which will slowly fade away. All the acid has been neutralized and the amount of alkali used should be read from the burette, when the first change to a uniform pink color is noted.

The different acid tests on the market are sold under various trade names, such as Nafis, Manns, Marschalls and Farringtons. Each is based on the same principle but uses different amounts of milk and alkali solutions of various strengths. However, in each test the amount of milk and strength of the alkali solution are such that the number of cubic centimeters of alkali used are read directly as the percentage of acid in the milk. This eliminates all calculations. If the strength and amount of the alkali solution required to neutralize the acid in the milk is known, and the amount of milk used, accurately measured, the percentage of acid can be calculated.

It is a chemical fact that one cubic centimeter of a normal solution of alkali will neutralize exactly .09 grams of lactic acid. In actual practice an alkali solution weaker than a normal solution is employed. This is because the latter is so strong that only a small amount would be used, hence a small variation in the amount would make a big variation in the final percentage. A ¹⁄₁₀ or ¹⁄₂₀ normal solution (expressed n/10 or n/20) is commonly used. One cubic centimeter of a n/10 alkali solution would neutralize .009 grams of lactic acid. An example will illustrate how to figure the results. Suppose it took 4 c. c. of n/10 alkali solution to neutralize the acid in 18 grams of milk. What is the percentage of acidity in the milk? One cubic centimeter of n/10 alkali will neutralize .009 grams of lactic acid. Four cubic centimeters will neutralize 4 × [203].009 = .036 grams of acid; .036 grams of acid divided by 18, the grams of milk used, multiply by 100, equals .20 per cent acidity in the milk. This may be expressed thus:

.009 × No. c. c. alkali usednumber of grams material used × 100 = per cent of acidity

Then the above problem would be expressed thus:

.009 × 418 × 100 = .20 per cent acidity

163. Test for formaldehyde.

—Sometimes formaldehyde is added to the milk to preserve it. It can be detected easily when making the Babcock test. The required amount of milk is measured with the pipette into the test-bottle and a few drops of ferric chloride added. The required amount of sulfuric acid is next put in. If formaldehyde is present, a lavender-colored ring will appear between the layer of acid and the layer of milk. If the contents of the bottle are slowly mixed, the dissolving casein will take on a lavender color. The test will not work if the milk is too old or too much of the formaldehyde has been added. Because of the presence of ferric salts in the sulfuric acid as impurities, it is not always necessary to add the ferric chloride although it is best to do so.

164. Test for boiled milk.

—It is often desirable to know whether or not milk has been boiled. The following test will give this result: Two sets of reagents may be used: (1) hydrogen peroxide, potassium iodide and starch, (2) hydrogen peroxide and paraphenylenediamine hydrochloride. In milk there is an enzyme glactase which may be destroyed by heat. When the milk has not been [204]heated, this enzyme sets free the oxygen from the oxidizing agent. In case of the first materials, the glactase splits up the hydrogen peroxide. The free oxygen splits up the potassium iodide and liberates free iodine. The starch in the presence of free iodine turns blue. In the second case, the free oxygen acts on the paraphenylenediamine hydrochloride and turns the solution blue. In either case if a blue color results, the milk has not been boiled. Hydrogen peroxide often contains sulfuric acid. When this is the case, the reagent is useless for the test with starch as the free acid would break up the potassium iodide. If this condition exists a blue color would result, whether or not the milk had been pasteurized.

TESTING BUTTER FOR FAT, MOISTURE, AND SALT

When large quantities of butter are used in the making of ice-cream, it is important that it be tested. Sweet or unsalted butter is best adapted for the making of ice-cream. If a sample is suspected or tastes salty, a test should be made to determine the exact percentage. In order to make cream of a desired percentage of fat, the composition of the butter must be known.

165. Preparing the sample.

—Experiments⁠[45] indicate that the salt and moisture in the butter are not uniformly distributed. This shows the need of careful sampling and preparation of the sample before testing. The sample should be placed in a wide-mouth ground-glass stoppered glass jar. The bottle should be kept [205]stoppered to prevent evaporation. A hardwood stick is best for stirring. The bottle containing the sample to be tested should be warmed to a temperature of 110°-120° F. until the butter is the consistency of thick cream. This may be done by placing the bottle in warm water. While it is being warmed, it should be stirred to obtain a uniform mixture. It should not be heated too much or the water and fat will separate and it is almost impossible to mix them again. When the butter is about the consistency of thick cream, it should be cooled and stirred thoroughly while cooling. This insures a uniform composition in the butter. The cooling should continue until the butter is quite firm.

[45] Lee, C. C., Hepburn, N. W., and Barnhart, F. M., “Studies of factors influencing the composition of butter,” Ill. Exp. Sta., Bul. 137, 1909; Guthrie, E. S., and Ross, H. E., “Distribution of moisture and salt in butter,” N. Y. Cornell Exp. Sta., Bul. 336, 1913.

166. Testing butter for fat.

—After the sample has been prepared to test as outlined above, 3-5 grams of this butter should be weighed into a cream test-bottle. The addition of warm water, warm enough so that the fat will melt, will bring the weight of the butter and water to approximately 18 grams. Sufficient acid to give a light brown color should be added. It will take less acid than for cream because there are fewer solids not fat. The procedure is the same as in testing cream for fat. After the test has been read, the percentage of fat in the butter must be calculated.

167. Testing butter for moisture.

—Several moisture tests⁠[46] are on the market. The following is a very simple one:

[46] Ross, H. E., “Butter moisture tests,” N. Y. Cornell Exp. Sta., Bul. 281, 1910.

The apparatus used is an alcohol lamp, iron stand, asbestos sheet, hot pan lifter, aluminum cup for holding the sample, and a very sensitive scale. To make the test, 10 or 20 grams of the prepared sample of butter as described [206]in paragraph 165, should be weighed into the aluminum cup. The cup should be dry and about the same temperature as the room. The alcohol lamp is then placed under the iron stand and the asbestos sheet on the stand. The lamp is lighted and the cup put on the asbestos sheet. It is well to light the lamp at least two or three minutes before placing the cup on the asbestos in order to heat it and save time. The heat of the flame may be increased or diminished by raising or lowering the wick. The cup should always be handled with the hot pan lifter, as by so doing it will be kept clean and errors in weight due to dirt on the cup will be avoided.

While the sample is heating, it should be shaken from time to time as this breaks up the blanket of casein on the surface and hastens the escape of moisture. As soon as the casein has lost its snow-white color, the cup should be removed from the flame. When the moisture has all been driven from the sample, a slightly pungent odor may be noticed. This may also be used as a guide to tell when the sample has been heated enough. The foam begins to subside at this point. Often one or two small pieces of casein are slow to give up their moisture. This is indicated by the snow-white color of the pieces. Evaporation can be hastened by shaking the sample with a rotary motion and thoroughly mixing these pieces with the hot liquid. If this is not done, one might have to heat the sample so long that some of the fat, which had already given up its moisture, would volatilize.

After all the moisture is driven off, the sample is allowed to cool to room temperature. While cooling, the cup should be covered with something (a sheet of paper will do) to prevent the sample taking up moisture from the atmosphere. After cooling, the cup is placed on the [207]scales. The sample is lighter than before heating, because it has lost its moisture. The loss in weight divided by the weight of butter taken gives the percentage of moisture in the sample of butter.

168. Testing butter for salt.

—The following test has been devised by H. C. Troy of Cornell. The materials used are: One ten cubic centimeter burette graduated to tenths of a cubic centimeter; Babcock milk pipette; one white cup; one pint bottle marked to show the line at the upper surface of the liquid when the bottle contains 300 cubic centimeters; standard tenth normal silver nitrate solution (dissolve 17.5 grams of so-called chemically pure silver nitrate in water and make the volume up to 1000 cubic centimeters); 10 per cent solution of potassium chromate for indicator.

To make the test, three or four ounces of the butter should be softened by warming to a pasty condition in a fruit jar or wide-necked bottle. It should be mixed thoroughly with a table knife or strip of wood in order evenly to distribute the moisture. Ten grams of the mixed butter should be weighed into a dish and washed with hot water into the pint bottle. (If a moisture test was made on ten grams of the butter, the substance remaining in the cup may be used for the salt test.) Enough hot water should be added to bring the surface up to the 300 cubic centimeters mark on the bottle, the stopper placed in the bottle and shaken vigorously for about half a minute. The bottle should rest for about five minutes, and a Babcock milk pipette of the watery portion drawn (17.6 cubic centimeters) and placed in a white cup. Three or four drops of the potassium chromate solution should be added, stirred, and run in the standard silver nitrate solution from the burette, with constant stirring until [208]the color of the substance in the cup changes to a permanent brownish red. On the burette scale the amount of standard silver nitrate solution used may be read.

Each one-tenth of a cubic centimeter of standard silver nitrate solution employed equals one-tenth of 1 per cent of salt in the butter.

169. Test for viscosity.

—It is often desirable to test milk, cream or the ice-cream mix for viscosity. There are several viscometers for the purpose. The simplest way to determine the viscosity is to heat and draw out the end of a pipette so that it has a very small opening. The pipette can then be filled with the material to be tested. The length of time required to empty the pipette determines the viscosity. The more viscous the material, the longer it takes to run out of the pipe. In order to make comparisons, the materials should be at the same temperature each time. This is a very important factor.

170. Standardization.

—One of the main requirements for a successful ice-cream business is uniformity of quality. In order to obtain this, it is necessary to have a product each time containing the same percentage of fat. As it is impossible always to secure cream of a uniform fat-content, the cream and milk used in the ice-cream must be standardized.⁠[47]

[47] Ross, H. E., Guthrie, E. S., and Fisk, W. W., “Practical examples in dairy arithmetic,” Cornell Reading Course, Vol. 5, No. 98.

Standardizing milk or cream consists in raising or lowering the fat-content to a fixed standard. This is done by adding to the material milk or cream of a higher or lower percentage of fat. In standardization two classes of problems are involved: first, one in which a certain fixed amount of milk is to be made up or a certain amount of standardized milk is desired; and second, in one in [209]which a certain amount of milk or cream is to be used and enough of another product added to make the mixture test a certain percentage of fat. In the latter case, the amount of the mixture is indefinite.

The original method of computing problems in standardization is long and difficult, but a comparatively simple scheme has been devised by R. A. Pearson. The method is as follows:

Draw a rectangle and place in the center of it the percentage of fat desired. Place at the left-hand corners of the rectangle the percentages of fat in the materials to be mixed. Subtract the number in the center from the larger number at the left of the rectangle. Place the remainder on the diagonally opposite right-hand corner of the rectangle. Subtract the smaller number on the left-hand corner from the number in the center and place the remainder on the diagonally opposite right-hand corner of the rectangle.

The two numbers on the right-hand corners of the rectangle represent the number of pounds of material required. If these two numbers are added they will express the number of pounds of the mixture, which will contain a percentage of fat expressed by the number in the center of the rectangle. In each case the number on the right-hand corner corresponds in fat test to the number on the left-hand corner directly opposite.

Pearson's method of standardisation of milk or cream

Problem: How many pounds of 40 per cent cream and 3 per cent milk must be mixed to make milk testing 5 per cent? Using the diagram as described, the result shown in diagram above is obtained.

[210]

This means that if 2 pounds of 40 per cent cream are mixed with 35 pounds of 3 per cent milk, the result will be a 37 pound mixture testing 5 per cent. Answer.

Problem: How many pounds of 28 per cent cream and 3 per cent milk will be required to make 500 pounds of a mixture testing 4 per cent? In this problem a definite number of pounds of the mixture is required.

Pearson's method of standardisation of milk or cream

According to the diagram, 1 pound of 28 per cent cream is required to every 24 pounds of 3 per cent milk to make a mixture testing 4 per cent. This would make 25 pounds of the mixture, but 500 pounds is the amount desired. In other words, the number of pounds desired is 20 times larger than the number of pounds on hand (500 ÷ 25 = 20). The amounts must be kept in the proportion of 1 : 24. Therefore, in order to get a 500 pound mixture it is necessary to multiply both the 1 and the 24 by 20. This would give a result of 20 pounds of 28 per cent cream and 480 pounds of 3 per cent milk, which mixed will equal 500 pounds of 4 per cent milk. Answer.

This problem may also be worked by simple proportion:

1 : 25 :: x : 500

25 x = 1 × 500

25 x = 500

x = 20, number of pounds of 28 per cent cream there will be in the 500 pound mixture. Answer.

If there are 20 pounds of 28 per cent cream in the 500 pound mixture, the remainder will necessarily be 3 per cent milk.

Therefore, 500 - 20 = 480, number of pounds of 3 per cent milk. Answer.

[211]

The number of pounds of 3 per cent milk can be found directly by simple proportion:

24 : 25 :: x : 500

25 x = 24 × 500 = 12,000

x = 480, number of pounds of 3 per cent milk. Answer.

Proof: In working problems in standardization it is always wisest to prove the answer, as this is the best method of checking the work for mistakes.

According to the conditions of the problem there would be 500 pounds of 4 per cent milk. This amount of milk would contain 20 pounds of fat (500 × .04 = 20). According to the results the 500 pounds would be made up of 480 pounds of 3 per cent milk and 20 pounds of 28 per cent cream. The 480 pounds of 3 per cent milk would contain 14.4 pounds of fat (480 × .03 = 14.4). The 20 pounds of 28 per cent cream would contain 5.6 pounds of fat (20 × .28 = 5.6). 14.4 + 5.6 = 20

Since the 500 pounds contain 20 pounds of fat, and the materials of which the 500 pounds are made up furnish the 20 pounds of fat, the problem is worked correctly.

Problem: How many pounds of 3 per cent milk must be mixed with 150 pounds of 28 per cent cream to make a mixture testing 4 per cent? In this problem the number of pounds to be made up is not definitely known.

Pearson's method of standardisation of milk or cream

Working the problem by the rectangle method, 1 part of 28 per cent cream is required for 24 parts of 3 per cent milk. According to the terms of the problem, 150 pounds of 28 per cent cream must be used, and this is 150 times as large as in the above proportion.

[212]

The 28 per cent cream and 3 per cent milk must be kept in the proportion of 1 : 24, and since the amount of 28 per cent cream is to be increased 150 times, the 3 per cent milk must also be increased 150 times. This would give 150 pounds of 28 per cent cream (1 × 150) and 3600 pounds of 3 per cent milk (150 × 24 = 3600), making in all 3750 pounds (150 + 3600 = 3750) of a 4 per cent mixture.

This problem may also be worked by simple proportion:

24 : 1 :: x : 150

x = 3600, the number of pounds of 3 per cent milk required.

Proof: The 3750 pounds of 4 per cent milk will contain 150 pounds of fat (3750 × .04 = 150).

If the 150 pounds of 28 per cent cream and 3600 pounds of 3 per cent milk furnish 150 pounds of fat, the problem is correct.

3600 × .03 = 108, number of pounds of fat in milk.

150 × .28 = 42, number of pounds of fat in cream.

108 + 42 = 150, number of pounds of fat in mixture. Answer.

The percentage of fat, or solids not fat, or total solids in a given batch may be computed if the percentage composition of the materials is known. Compute the total number of pounds of the desired material in each of the products used and divide by the total weight of the batch. For example, to find the percentage of fat in a batch, compute the pounds of fat in each material and find the total number of pounds of fat. Dividing the result by the total weight of the mix will give the percentage of fat in the mix. The solids not fat or total solids may be computed in the same way. By reversing [213]these calculations, the percentage of fat necessary in the milk or cream to yield a mixture containing a certain percentage of fat can be computed.

Fig. 74.—Apparatus for testing ice-cream over-run by the Benkendorf method.

171. Benkendorf[48] test for over-run in ice-cream.

—With this simple outfit (Fig. 74), it is possible at all times and without data as to the volume or weight of the “mix,” for the manager of the factory to determine the over-run in any lot of ice-cream made by his employees.

[48] Benkendorf, G. H., et al., “Some improved dairy tests and methods,” Wis. Exp. Sta., Bul. 241, 1914.

Method of making the over-run test.

To obtain a 50 cubic centimeter sample, the metal sampler should be pressed down into the hardened ice-cream [214]until it is entirely below the surface, and allowed to remain there for a minute or two, to become chilled. Then it should be drawn out and the protruding ice-cream removed from both ends of the sampler with a case knife or small piece of flat metal. (When a continuous freezer is used, a metal sampler with a closed bottom, like a cup, can be held under the spout of the freezer until heaping full, then the surplus scraped off.)

The 200 cubic centimeter flask should be filled exactly to the mark on the neck with hot water and the sampler held in the funnel, the stem of which is inserted in the neck of the 250 cubic centimeter flask, a little of the hot water poured over the sampler until the ice-cream slips out of it, then all the remaining hot water slowly poured over this.

The foam which appears in the neck of the 250 cubic centimeter flask should be destroyed by adding 1 cubic centimeter (or 2 cubic centimeters if necessary) of ether with the pipette. As soon as the foam has disappeared, the flask may be filled with water exactly to the 250 cubic centimeter mark by means of the burette, which has previously been filled to the zero mark.

How to make the calculations.

The number of cubic centimeters of water and ether used to bring the volume up to the 250 cubic centimeters mark, represents the shrinkage which the 50 cubic centimeter sample of ice-cream has undergone when melted. Subtracting this shrinkage from 50 gives the original volume of the “mix” before freezing. To determine the percentage of over-run, the number of cubic centimeters of shrinkage should be divided by the number of cubic centimeters that were in the original mixture.

[215]

Example: Cubic centimeters
Sample used 50    
Ether used to reduce foam 1
Water used to bring to 250 c.c. mark 15 .5
Water and ether used (15.5 + 1) 16 .5
Volume of “mix” before freezing (50 - 16.5) 33 .5
Per cent of over-run (16.5 ÷ 33.5) 49 .25 per cent

172. Test to determine the hardness of ice-cream.

—The apparatus⁠[49] used for determining hardness was reproduced from the description of a similar piece of apparatus by A. E. Perkins. It consisted of a wooden frame made of 2 × 4-inch lumber, with cross pieces on the bottom so that it stood firmly in an upright position. A cross piece, about one foot from the bottom of the frame, made the support for holding the sample. At the top of this support was an adjustable wooden screw for holding the electro-magnet. By adjustment with this screw, the magnet could be lowered or raised several inches. This adjustment was necessary so that the height of the needle could be made constant with all samples. The drop frame which holds the needle and which is held up by the magnet until the electric current from the batteries is broken, was made from very light ³⁄₈-inch piping, the width being sufficient to give a free drop without touching the mold, and long enough to reach below the platform when the magnet was at its highest point. The wires from the magnet led to a cut-off key on the side frame and from there to a pair of dry cells from which the current was derived. The needles were of different sizes but the same weight, thus eliminating the necessity of adjustments to obtain constant weight. [216]The needles were marked from their points upward, in centimeters and fractions thereof, to show the depth of penetration. The height of the drop was always 100 millimeters, being measured carefully with a metric rule before each determination.

[49] Holdaway, C. W., and Reynolds, R. R., “Effects of binders upon the melting and hardness of ice-cream,” Va. Exp. Sta., Bul. 211, 1916.

In making the determination, the frame with a suitable needle and weights is suspended from the electro-magnet, and the material to be tested placed in position beneath the needle, the height being regulated as already described. The frame is then released by means of the key. The depth of penetration is ascertained from the marks on the needle and confirmed by measuring with the metric rule. The suspension of the weights far below the needle brings the center of gravity of the falling portion of the apparatus below the point of the needle, causing the latter invariably to assume a vertical position, rendering it much easier to ascertain the true depth of penetration than would be the case if the point of the needle were at or below the center of gravity. After its release by the electro-magnet, the apparatus meets with no resistance in its fall, except that offered by the air, until the point of the needle reaches the surface of the cream. The amount of weight acting on the needle is known and the distance through which it falls is constant. If, however, too much weight or too small a needle is employed, the latter continues to sink slowly, making an accurate reading of the depth of penetration impossible. In the reverse case, with too large a needle or too little weight, the penetration is of course much less and the percentage of experimental error proportionately greater. As there was a large variation in the hardness of the various fillers, three sets of needles were employed and in this way much of the error was eliminated. The size of the needles were: [217]large ⁵⁄₁₆ inch or 7.93 millimeters, medium ⁴⁄₁₆ or 6.35 millimeters, and small ³⁄₁₆ or 4.76 millimeters in diameter. The tests were made by allowing each needle to penetrate the ice-cream three times. The point of penetration was varied from center to points near the edge as there was a possibility of the cream being harder near the edge than in the center. The depth of penetration of each needle was expressed in millimeters. The work was done in a cold storage with the temperature near 0°C.

Fig. 75.—Mojonnier tester for fat and total solids.

[218]

MOJONNIER TESTER

Considerable time is required to make some of the tests, after the chemical method, such as those for solids in the different milk products. Mojonnier Brothers have devised a test both for fat and solids which is accurate and saves much time. A description of this test follows. The machine is shown in Fig. 75. The numbers on the arrows refer to numbers in the text, as follows:

 (1) All tests for butter-fat are made upon this side.

 (2) All tests for total solids are made upon this side.

 (3) Butter-fat extraction flasks in centrifuge baskets.

 (4) Eight 3½ inch aluminum dishes for butter-fat tests (the larger ones). The one tall counterpoise counterbalances each dish. Fat dishes have no covers.

 (5) Eight 3-inch aluminum dishes for solids tests (the smaller ones). The one short counterpoise counterbalances each dish. Cover prevents absorption of moisture from the air during weighing. Counterpoise balances both dish and cover.

 (6) Fat vacuum oven. The temperature in this oven is maintained at 135 deg. C. Thermometer (10) extends into vacuum oven and rests on hot plate. The mercury bulb fits snugly in removable brass mercury well. Once a month this mercury well should be refilled with mercury. Be careful to see that the well always forms good contact with hot plate. Regulate temperature by rheostat (15).

 (7) Cooling chamber. Water at room temperature from the tank (28) in bottom part of the fat tester, is pumped by means of circulating pump in power unit (20) through the flat hollow sheet brass plate inside the cooling chambers and from there into pipe back of tester back into tank. Operator must watch outlet on cooling chamber and see that water is flowing at all times while the motor is turned on. If water is not running, you may know that the water in the storage tank is low. Keep tank filled at all times. In winter to prevent freezing, put a gallon of denatured alcohol into tank.

 (8) Solids oven. Maintained at 100 deg. C. Regulate temperature by means of rheostat (16). Follow instructions in (6) above closely for method of placing thermometer. Keep joints at door clean, and grease with vaseline sliding surfaces. This insures a more perfect vacuum.

[219]

 (9) A 250 deg. C. thermometer for solids oven. Wire on rubber connections.

(10) A 250 deg. C. thermometer for fat oven.

(11) Vacuum gauge is on main suction line from vacuum pump. This registers vacuum of either oven, or of both ovens simultaneously.

(12) Solids plate. Maintained at 180 deg. C. The thermometer can be placed in nickel plated mercury well with base that rests directly upon plate. See that this side is level.

(13) Fat plate. Maintained at 135 deg. C. During the evaporation of ether from the dishes, the temperature falls. Some operators prefer to keep temperature at 150 deg. C. to start and place dishes only halfway upon plate. As the plate cools, the dish may be pushed over until it is entirely upon hot plate.

(14) Rheostat for fat plate. Turning rheostat handle forward increases temperature. Turning handle backward decreases temperature. It is important to see that the lever on handle makes good contact with separate buttons and not with two buttons at a time. As soon as right button has been found that maintains constant temperature, mark this point upon rheostat rim. In starting up tester, each day, you may turn handle on full and then when temperature is up to within 10 degrees of right point, turn handle back to previously marked button. Same instructions apply for all rheostats.

(15) Rheostat for fat oven.

(16) Rheostat for solids oven.

(17) Rheostat for solids plate.

(18) Handle for centrifuge.

(19) In case the operator forgets temperature and time for treating samples at various points, he may notice the temperature and time below each snap switch for each hot plate.

(20) The power unit consists of a high vacuum pump, a water circulating pump, and a suction fan all driven by a single motor. Vacuum pump must be submerged in oil furnished with tester. Fill chamber up to air cock with oil.

(21) Automatic burettes. The cans holding the water, ammonia, alcohol, ethyl ether and petroleum ether are placed in this order. This is the order in which these reagents are added to the flasks containing the weighed sample of milk. Each division delivers the proper amount for a single extraction.

(22) Place this hood over fat dishes when evaporating off ether, so that the suction fan may draw off ether fumes to outside of building.

(23) Fasten these legs to floor with lag screws.

[220]

(24) This side need not be fastened to floor. In case it is necessary to take out power unit, it is necessary only to disconnect connections in rear of machine and move this part of machine forward.

(25) The balance is the heart of the machine. Operator must keep it level, clean and handle it carefully. Raising and lowering knife edges must be done gradually and with care. Make it a habit of cleaning balance daily. The weights must be kept clean, and as soon as you notice that some of the smaller weights are wearing out, order new ones.

(26) This cock exhausts vacuum from oven when cock (27) is closed. It must be kept closed when vacuum is turned on oven.

(27) This cock puts vacuum from main line into vacuum oven. Set of cocks at right is for solids oven, and at the left for fat oven.

(28) In top of fat plate holder there is a hole communicating with suction fan on power unit. When the exhaust pipe on suction fan is run out of window of laboratory and the hood is over the dishes, all fumes of ether will be driven from the room.

(29) Screw stool to floor.

(30) A wash stand for washing all glassware should be provided.

173. General preliminary information.

—In the operation of the Mojonnier tester, several steps remain the same regardless of the product being tested. Among these are the following:

(1) How to use the balance.

Two types of balances are in principal use—namely, the old type with graduated beam and rider, and the new type called “Chainomatic” with the chain and vernier. The care to give to either type of balance is the same. The difference is in the method of balancing the object to be weighed, and of reading the weight. These points will be discussed separately.

A balance is a delicate instrument, and care needs to be exercised in its use at all times. The weights likewise require careful handling. Lack of care in the weighing operations may lead to entirely erroneous results, and thus defeat the object aimed at, namely, accuracy of the tests.

The balance is inclosed in a glass case to shield it from dust, air currents, and moisture. Perhaps the largest factor affecting [221]accuracy in weighing,—granting other conditions to be right, is temperature. If the object to be weighed is of a lower temperature than the balance case, it will weigh apparently more than its actual weight. If of a higher temperature than the balance case, it will weigh apparently less than its actual weight. The object should, therefore, be as closely as possible of the same temperature as that of the air in the balance case. The water cooled desiccator used upon the Mojonnier tester has been designed primarily to facilitate the equalizing of the temperature between the dishes to be weighed and the balance case. See, therefore, that the temperature of the water in the circulating system is as nearly as possible the same as the temperature of the balance case.

All parts of the balance and weights should be kept free from dust. A cover to be placed over the balance case at night serves a very useful purpose. Use a camel’s hair brush to remove the dust from both the balance and the weights. A small beaker partly filled with sulfuric acid should be kept in one corner of the balance case. Replace the sulfuric acid when it becomes saturated with moisture.

Protect the balance against vibration, and see that it is in exact level. The air bubble in the spirit level should be in the exact center. This can be readily accomplished by means of the leveling screws under the balance case.

The balance should be in exact equilibrium at all times. That is, the pointer should oscillate an equal number of divisions on each side of zero upon the pointer scale. If the pointer swings too far to the right, turn the adjusting screw upon the beam to the right. If it swings too far to the left, turn the adjusting screw to the left.

Place object to be weighed upon the left hand pan, and the weights or counterpoises upon the right hand pan. Handle the weights with the forceps only, using the right hand. Use the left hand to release the beam from the support, and to raise or lower the balance door. The weights should be placed upon the pan in a systematic order, beginning with a weight that is judged to be somewhat too heavy. Lower weights are then tried in succession in a systematic order until equilibrium results.

Upon the old style balance, adjustments under 5 or 10 milligrams (depending upon the construction of the balance) are made by means of the rider. Keep the balance door closed while the final adjustment is being made. Determine the relation between the divisions upon the rider beam, and the pointer scale. This relation varies with different balances, but when [222]once ascertained upon a given balance it remains a constant value, and if applied in making a weighing, a great deal of time can be saved. For example, if the pointer oscillates six divisions to the right of zero, and four divisions to the left, with a balance having a relation of .0002 gram to one division upon the pointer scale, the rider is moved .0004 gram to the right to bring the balance into equilibrium.

Upon the Chainomatic balance, adjustments under .0500 gram are made by means of the screw and vernier. Determine the relation between the divisions upon the vernier, and the pointer scale. If the pointer swings too far to the right, lower the slide,—if too far to the left, raise the slide. About .003 gram upon the vernier usually equals one division upon the pointer scale.

Exercise great care in recording the weights. A double check should be made by reading both the weights upon the balance pan, and the weights that are missing from the set. The weights should be placed upon a paper near the front of the balance case, with the values of the weights marked upon the place where the respective weights are kept. Remember that one misread weight will spoil an entire test. Upon the Chainomatic balance read weights as follows:

(a) Sum of all gram weights equals whole number.

(b) Sum of 100 or multiple of 100 milligrams equals first decimal.

(c) Sum of 10 or multiple of 10 milligrams equals second decimal.

Out of a possible total of 100 milligrams, 50 milligrams are obtained from the fractional weight, and 50 milligrams from the vernier beam.

(d) The third decimal is obtained from the vernier beam. Read the value of the line just above the small 0 upon the slide.

(e) The fourth decimal is the value upon the slide that is in an exact line with any given line upon the vernier beam.

(2) Care to give to the power unit and the water circulating unit.

Keep the water tank well filled with water. Add about one quart light machine oil to the water in the tank to keep the water pump well lubricated. If the tester is located in a cold room in winter, add one gallon denatured alcohol to the tank to prevent freezing.

Keep the vacuum pump chamber properly filled with the right kind of oil. The oil should just about reach the top of the pistons, as indicated by the glass upon the side, or cock upon the end.

Give the motor proper care. It should receive the same attention [223]as given to any motor, that is, it is to be kept cleaned and well lubricated.

Should any knocks develop upon the power unit, remedy the same immediately. The construction is very simple, and with a little study, the care and operation of the power unit should be readily learned.

(3) Care to give to the vacuum ovens and coolers.

Keep sufficient mercury in the mercury well to insure good contact between the thermometer and the mercury well. The mercury well should rest directly upon the hot plate. Otherwise incorrect temperature will be indicated by the thermometer. Keep the ground joint between the lid and the oven thoroughly cleaned. In case that it is difficult to get the proper amount of vacuum, look first to this place for trouble. Sometimes it may be necessary to use a small amount of vaseline, but as a rule, the best results are obtained by keeping the ground joints thoroughly clean. Be sure that the thermometer opening, and the openings upon the bottom of the oven are thoroughly sealed. It may be necessary to replace the rubber tubing at these points in case that leakage develops.

Be sure to see that the cooling desiccators are kept from freezing temperatures. If the water in the cooling plates should freeze, it would ruin the plates. Watch the water coming out of the coolers, in order to be sure that the circulation is correct.

(4) General care of the tester.

Keep the tester clean and free from the accumulation of unnecessary material at all times. It is impossible to do accurate work if the apparatus is not in the best of condition. All japanned parts can be cleaned either with engine oil, applied to a clean cloth, or by washing with good soap and water.

(5) How to clean the dishes and the glassware.

The solids dishes should be soaked in water after the test has been completed, and the solids then removed by means of a brush suited to the purpose. They should then be thoroughly cleaned and dried, and placed in the vacuum oven until required for further use. The fat dishes should be treated with a small quantity of gasoline until the fat is all dissolved, and this treatment repeated a second time. Finally, the dishes are to be cleaned with a dry cloth, and placed in the vacuum oven until needed. Do not use any water upon the fat dish.

All glassware should be washed either immediately after being used, or it should be placed in water until washed. Extraction [224]flasks should be thoroughly washed with tap water and then washed out with distilled water. If flasks become dirty, wash with washing powder and shot, or use washing powder with a brush specially designed for this flask. Clean pipettes with brush and water. Use washing powder, if necessary. Rinse successively with water, alcohol, and ether, and then dry by holding at exhaust cock leading to the vacuum oven, or place upon pipette holder between fat oven and cooler.

(6) How to heat the dishes before weighing.

Give both the solids and the fat dishes the same treatment before weighing the same empty as is given to them when the same are to be weighed with the solids or the fat respectively in the same. Do not attempt to weigh dishes that have not been heated previous to being weighed.

(7) How to cool the dishes.

Transfer the solids and the fat dishes from the respective vacuum ovens to the respective coolers, and weigh the same as rapidly as possible. Weigh the solids dish with the cover on, and the fat dish without any cover.

(8) How to adjust temperatures.

The temperatures upon the two outside hot plates and the two vacuum ovens can be closely regulated by means of the rheostats. If the voltage is constant, the temperature will remain very near to the point desired for a long period of time after the rheostats have been properly adjusted. Ascertain by test, just where it is necessary to hold the rheostat in order to get the required temperature. After this point is once ascertained, the rheostat can be set at the point required and the temperature allowed to come up automatically, when starting in the morning.

(9) How to prepare the samples.

Care and good judgment requires to be exercised in preparing samples of the various dairy products preparatory to weighing out samples of the same for the test. This is explained more in detail in the more extended descriptions following the various products outlined in these directions.

(10) How to weigh samples for the fat test.

Several methods are in use for weighing the samples for the fat test, depending on the product that is being tested. The weighing cross with the short pipettes can be used successfully on a number of dairy products. Numerous advantages are gained by using this method, provided the product to be tested [225]permits of its use. Five different samples can be weighed with only six weighings, and if care is taken, great accuracy is obtainable. Several products can be pipetted out, taking ten grams and where possible, this is a very accurate method. The pipettes are graduated to discharge ten grams of whole milk at 60 deg. F., allowing 15 seconds for draining the pipette after the milk has all run out, and then blowing out the last drop of milk in the pipette. Again, when sample shows signs of separation of fat, the only satisfactory method is to warm up the sample until the fat is melted, and mix thoroughly. While stirring the well mixed sample, pipette out a sample into a cleaned, dried and weighed extraction flask suspended from the balance beam. If flask is wet on inside it should be weighed with cork.

(11) Size of samples to take for the fat test.

The size of sample to use varies, depending on the product being tested, and it ranges from one gram in the case of butter, to ten grams in the case of raw milk. See instructions in diagram.

(12) How to add the reagents.

The reagents should be added in the following order: Water, ammonia, alcohol, ethyl ether and petroleum ether. The burettes upon the dispensing cans are graduated to deliver the proper charge required. See instruction diagram.

(13) How to shake the flask.

If only one sample is being tested, this can be shaken by hand. As many as four samples can be shaken at one time in the shakers furnished with the equipment. The flask should be held with large bulb down and small bulb extending upward. In this position they are shaken vigorously lengthwise of flask. After shaking five or six times, allow liquid in small bulb to run back into large bulb. Repeat this operation at least four times. There is no danger in shaking the samples too much, but rather of not shaking them enough.

(14) How to centrifuge the flask.

If only one sample is being centrifuged at a time, place a counterpoise upon the opposite side of the centrifuge in order to balance the head. Always see that there is about the same weight upon both sides of the centrifuge.

(15) How to pour off the ether solutions.

Remove the cork by twisting carefully from the flask. Pour off the ether solution as completely as possible, taking care not to allow any of the liquid under the ether to flow out of the [226]flask. This can be avoided if the dividing line between the ether solution and the remaining solution is carefully watched, while pouring off. In the first extraction, a larger amount of the ether solution can remain in the flask than in the second extraction. In the second extraction the fat dish should be placed on the tester top, and the operator should look down on the ether solution as it is being poured off, observing the point where the ether has been all removed. By following this method, all but one or two drops of the ether solution should be recovered, provided the dividing line was in the right place before pouring off.

(16) How to bring up the dividing line.

Inability to pour off the ether solution closely is due to the fact that the dividing line between the ether solution and the remaining solution is too low in the lower bulb of the flask. At the end of the first extraction, the dividing line can remain without change, taking care to pour off the ether solution as closely as possible, regardless of the position of the dividing line. At the end of the second extraction, remove the stopper from the flask, and drop in sufficient distilled water from the burette into the extraction flask to raise the dividing line to the desired point. This should be done just before pouring off the ether. If this procedure is followed, it becomes possible to remove the ether almost to the last drop.

(17) How to evaporate the ether from the dish.

It is important to maintain the proper temperature upon the outside hot plate. If the temperature is allowed to go below 135 deg. it takes too long to evaporate the ether solution. On the other hand, if it rises much above 135 deg. there is danger of the ether boiling out over the top of the dish. If the plate is too hot, it is best to place only part of the dish in contact with the plate. We recommend that the hood be placed over the dishes, and that the ether fumes be blown out of the room by means of the blower. It is dangerous to allow the ether fumes to evaporate into the working room, and besides it makes it very unpleasant for the operator to work in contact with these vapors.

(18) How to heat the fat dish in the oven.

Do not transfer the fat dish to the vacuum oven until all of the ether solution has been evaporated upon the outside plate. If this is not done, the contents of the dish are quite likely to spatter in the oven. It is very important to maintain the proper temperature conditions, and also the proper vacuum upon the [227]fat dishes, while the same are being heated in the oven. If for any reason, there should be difficulty in attaining either the proper heat or the proper vacuum, the trouble should be immediately investigated and removed.

(19) How to weigh the fat dish.

The fat dishes are to be transferred from the vacuum oven to the cooler, in which they are to remain for seven minutes before being weighed. The weighing should be done as promptly as possible.

(20) How to calculate the percentage of butter-fat.

Divide the weight of the butter-fat by the weight of the sample taken. Multiply the result thus obtained by 100 in order to arrive at the percentage of butter-fat in the sample.

(21) Weight of sample to take for the solids test.

This varies with the product to be tested, ranging from .25 of a gram in the case of sweetened condensed milk, to 2 grams in the case of fresh milk.

(22) How to weigh the solids sample into the dish.

The samples can be weighed from the weighing cross, or in several cases it is advantageous to weigh the samples directly into the solids dish.

(23) How to add water to the samples in the dish.

For this purpose, always use best distilled water. It is well to run a blank upon the water to determine if it is free from solid matter. Reject any water that may contain any solid matter. Add sufficient water to make up the total volume, not to exceed 2 cubic centimeters. Agitate the sample with the water in the dish so that the remainder will be uniformly distributed over the bottom of the dish.

(24) How to treat the sample upon the outside hot plate.

It is very important to have the outside hot plate as nearly 180 deg. as possible. If the temperature is less than 180 deg. there will be insufficient bubbling of the sample, so that the surface will be improperly broken. If a temperature above 180 deg. is used, there is great danger of the samples spattering out of the dish. Heat the samples in the dish until they just begin to turn brown. This is one of the most important steps in the entire operation, and unless properly watched, an error may be introduced at this point. Insufficient heating may give high results, and over heating may give low results.

[228]

(25) Temperature and vacuum to maintain in solids oven.

Keep the solids oven at a temperature of as nearly 100 deg. as possible. This applies to all products to be tested. Also see that there is at least 20 inches of vacuum upon the vacuum oven. If the tester is properly operated, it should be possible to maintain 25 inches of vacuum at all times.

(26) How long to retain the dish in the solids oven.

This varies with the products to be tested. The minimum time is ten minutes and in the case of sweetened condensed milk, in order to get absolute results, it is best to dry the samples an hour and a half.

(27) How to cool the solids dish.

Transfer the dish from the oven to the cooler promptly, and keep the same in the cooler for five minutes with the water circulating during this time.

(28) How to heat the solids dish.

Always weigh the solids dish with the dish cover upon the dish. Make the weighings as rapidly as possible, as otherwise the sample is quite likely to absorb moisture from the atmosphere.

(29) How to calculate the percentage of total solids.

Divide the weight of the total solids by the weight of the sample taken, and multiply the result by 100, which will give the percentage of total solids in the sample.

(30) Order of operations in testing evaporated milk for butter-fat and total solids with Mojonnier tester.

In the following outline, the procedure described is that used in the case of evaporated milk. The procedure in the case of other products is much the same, but as described in directions, differences may occur in the methods of weighing the samples; the size of the samples to use; the quantity of water or the reagent to add; the method of shaking, and the method of centrifuging. The outline presumes that only one operator is doing the work. When speed is required, a helper to the operator can materially shorten the time required. In that case, the order of operations will need to be slightly modified.

 (1) See that respective dishes have been in vacuum oven at least five minutes while ovens are heated with vacuum on.

 (2) Place respective dishes in cooling ovens, turn pump on, and set bell for five minutes for solids and seven minutes for fat.

[229]

 (3) Weigh solids dish first—being careful to put cover on dish, and record weight and number upon laboratory report. Put dish back into cooling oven.

 (4) Weigh fat dish without cover. Record weight and number upon laboratory report, and put fat dish back in cooling oven.

 (5) Fill one 5-gram and one 1-gram pipette with milk, and place upon weighing cross.

 (6) Weigh above and note weight on laboratory report under “pipettes plus milk” column.

 (7) Transfer milk in 5-gram pipette to extraction flask, and return empty pipette to weighing cross.

 (8) Weigh again, and note weight in fat column under “pipettes.”

 (9) Put above weight in solids column of laboratory report, also under heading of “pipettes plus milk.”

(10) Transfer milk from one gram pipettes to the weighed solids dish, and return pipette to weighing cross.

(11) Place weighing cross upon balance, weigh, and record weight under the heading “pipettes.”

(12) Add equal volume of distilled water to solids dish, distribute evenly, and place on solids hot plate.

(13) When evaporation has taken place, put in solids oven.

(14) Turn on vacuum and set bell for ten minutes.

(15) At this point take extraction flasks with milk in and make first extraction, centrifuge and pour ether into fat dish.

(16) Make second extraction, same as 15.

(17) During above period solids bell will ring and solids dish should be transferred to cooling oven, and bell set for five minutes.

(18) As soon as ether has evaporated, place dish in fat oven, turn vacuum on, and set bell for five minutes.

(19) When solids bell rings, weigh dish and record weight.

(20) When fat test bell rings, transfer to cooling oven, and set bell again for seven minutes.

(21) Complete subtractions on laboratory report.

(22) Weigh fat dish, turn pump off, and finish calculations.

(23) From tests obtained, determine what material to add to standardize batch.

174. Testing evaporated, sweetened condensed, bulk condensed milk ice-cream (mix or melted), for fat and total solids.

—The process is outlined in the following steps:

[230]

(1) Wash solids dishes with warm water and fat dishes with gasoline. Dry with a towel and place into heated vacuum oven for five minutes, with vacuum on. At the end of five minutes, put these dishes into cooler and with pump still running, keep them there for five minutes before weighing. Do not turn off motor until last dish is weighed out of cooling chamber.

(2) While dishes are being heated and cooled, wash pipettes with water, alcohol and ether, and dry by applying vacuum at exhaust cock upon tester. Always use clean and dry pipettes for each different sample. Aim to clean pipettes as well as all glassware, immediately after using.

(3) It is very important to keep the extraction flasks clean. Wash these with warm water immediately after extraction is finished. Wash with washing powder and shot when necessary.

(4) Keep solids dishes in cooler for at least five minutes, weigh accurately to .0001, using the proper counterpoise. Weigh solids dishes with cover on. Keep fat dishes in cooler for seven minutes before being weighed. Fat dishes do not have cover.

(5) Use pipettes as follows: Fill 5-gram pipettes up to 5 gram mark for butter-fat and 1 gram pipette up to 1 gram mark for total solids. If duplicates are to be run, fill two pipettes from the same sample. As pipettes are filled, place lower end into cleaned and dry rubber tubes which are pressed upon knobs at ends and center of weighing cross. Either five or less samples for butter-fat or five or less for total solids may be pipetted out.

(6) Weigh the cross with the pipettes containing the milk on chemical balance accurately to .0001 gram. Run milk from pipette into proper flask, or 3 inch dish if making solids test. The pipettes may be distinguished by the number upon each cross. Replace pipette and weigh again. Difference in weight gives weight of sample. Repeat until all samples are run into proper flasks, and into weighed solids dishes if solids are determined along with the fat.

For fat in sweetened condensed milk use a 5-gram sample. The 5-gram pipette delivers approximately 5 grams between the 5 gram mark and the base of the bowl of the pipette.

Some operators prefer to mix 200 grams of sweetened condensed milk with 200 grams of water, weighing these carefully upon a Harvard trip scale sensitive to .1 gram. In this case, care must be exercised to obtain the exact weight of both milk and water and to stir these thoroughly with glass or metal rod before taking sample. A tall tumbler, a one-pound bottle or a quart cup, make good containers in which to make mixture. A [231]10-gram sample of this mixture is used. This is best weighed out by using two 5-gram pipettes on weighing cross.

For total solids, weigh out ¹⁄₂ (.5000) to ³⁄₄ (.7500) gram of this mixture. If the undiluted milk is used, take as nearly ¹⁄₄ (.2500) gram as possible.

For regular 8 per cent plain bulk condensed milk, use same size samples and treat same as evaporated milk. For 12 per cent superheated condensed milk, mix 100 grams milk with 300 grams water upon Harvard trip scale. Weigh 10 gram sample of this mixture into flask for fat, and a 2 gram sample into solids dish for solids. Multiply percentages obtained by 4 for correct percentages, when a 1 to 4 dilution is made.

175. Fat determination.

—The following steps should be followed when making the fat test.

 (1) Remove flask from holder and run 4 cubic centimeters water (one charge on water burette) into each flask. Be careful not to add more. Shake well until all of sample is mixed with water. This can be done without inserting cork.

For sweetened condensed milk, if not diluted with water, add 8 cubic centimeters of hot water with a pipette. To get hot water, place fat dish filled with distilled water upon solids plate. If sweetened milk has been previously diluted with water and a 10 gram sample has been used, it is not necessary to add water. It is very necessary to shake the flasks containing the sweetened condensed milk very thoroughly after the addition of each reagent. Sweetened condensed milk requires more shaking than any other liquid milk product.

 (2) Before replacing flask into holder, add 1¹⁄₂ cubic centimeters C. P. ammonia, one charge on burette. Shake well so that all of sample is well mixed with ammonia. This can be done without inserting cork.

 (3) Add 10 cubic centimeters of 95 per cent alcohol. Insert cork, twisting cork in firmly, using best quality corks only. Replace the flask into flask holder. Shake thoroughly, and see that no milk adheres to any part of flask undissolved. In case particles of milk stick to side of flask, shake thoroughly until these are washed away. It is of utmost importance to shake thoroughly at this point.

 (4) Add 25 cubic centimeters ethyl ether, insert corks and shake vigorously, lengthwise of flask, with liquid in large bulb of flask, and small bulb extended upward. Stop shaking at end [232]of five seconds until all liquid has run into large bulb and repeat vigorous shaking for four five-second periods.

 (5) Add 25 cubic centimeters petroleum ether and shake in same way.

 (6) Place extraction flasks into centrifuge and whirl for thirty turns at speed of about 600 revolutions a minute. Have centrifuge balanced with small oil sample bottles furnished with tester. Double time for sweetened condensed milk.

 (7) Place four 3¹⁄₂ inch dishes in line on shelf adjoining hot plate, keeping them in order in which their weights were posted on record sheet. Aim to have numbers on flasks correspond with number of dishes.

 (8) Pour ether extraction above dividing line into proper dishes and slide dishes over onto hot plate which should be held at a temperature of 135 deg. C, as indicated by thermometer inserted in nickel plated mercury well. Be careful to pour off no solid matter. Cover dishes with hood.

(9) Repeat the extraction, shaking first to prevent formation of  precipitate, then adding successively 5 cubic centimeters of 95 per cent alcohol, then 25 cubic centimeters ethyl ether and then 25 cubic centimeters petroleum ether, and shake vigorously after the addition of each of above three reagents for four five-second periods.

(10) Whirl in centrifuge for thirty turns.

(11) Move aluminum dishes back upon shelf adjoining hot plate, when almost dry, and pour the second extraction into proper dishes. Never pour extraction into hot dish. Remove dish from hot plate as soon as ether is all evaporated.

(12) When all of ether has evaporated, place dishes into vacuum oven which should have a temperature of 135 deg. C. Keep them there for five minutes after the vacuum gauge shows at least 22 inches of vacuum.

(13) Place dishes into cooler for seven minutes, with pump outfit running. See that water is running through cooling plates.

(14) Place counterpoise for dish and the approximate weight for fat on right hand balance pan.

(15) Transfer dish to left hand balance pan and weigh quickly to 0.10 milligram (0.0001 gr.).

(16) Weight of fat divided by weight of sample taken, multiplied by 100 represents percentage butter-fat.

176. Total solids determination.

—The steps in making the test are as follows:

[233]

 (1) The temperature of the hot plate in the solids vacuum oven must be 100 deg. C. The temperature of the outside solids plate must be 170 deg. to 180 deg. C.

 (2) To weighed milk in solids dish, add about 1 cubic centimeter water and distribute mixture evenly over bottom of dish, immediately after weighing. For sweetened condensed milk, use hot water, or place momentarily on hot plate and distribute evenly over dish by shaking sidewise very carefully after cold water is added.

 (3) Place not more than two dishes at once upon hot plate, which must be perfectly level. Allow all visible moisture to evaporate. During the evaporation turn the dishes around with crucible tongs slowly so as to produce an even boiling over the whole bottom surface of the dishes. The dishes must be watched carefully during the evaporation. This step should require not more than two minutes. The end point is reached when bubbling and crackling ceases and sample shows first trace of brown. Vigorous boiling without spattering and complete evaporation are fundamentally essential.

 (4) Place dishes into vacuum oven which must be at 100 deg. C. and turn on the vacuum. Heat for ten minutes. In the case of sweetened condensed milk keep it for ninety minutes in vacuum oven, or heat for twenty minutes and deduct 30 per cent from result. The gauge should register not less than 22 inches of vacuum. If for any reason you cannot obtain at least 22 inches of vacuum, then leave your dishes in oven for twice the regular time.

 (5) Remove from oven and place into cooler. Allow dishes to cool for five minutes.

 (6) Weigh dishes with covers on, being careful to weigh quickly and very exactly.

 (7) Weight of dry solids divided by weight of milk taken, multiplied by 100, represents percentage total solids.

177. Testing butter.

—Both the fat and the moisture may be determined by this test. The sample may be prepared in either of two ways:

Method I. Remove about one-half pound butter from the different parts of the churn or tub with a butter trier, and put this into wide-mouthed bottle or Erlenmeyer flask fitted with rubber stopper having a thermometer in the center of the stopper, and reaching down into the mass of butter. Heat bottle in hot [234]water until thermometer reaches 40 deg. C. or 104 deg. F. If this temperature is not exceeded, there is very little danger of the butter-fat spreading rapidly from the curd. Shake vigorously.

Method II. Another very satisfactory method of preparing butter for sampling is to put butter as it comes from churn or tub into Mason jar, beaker, glass tumbler, or wide-mouthed bottle, any of which may be covered tightly to prevent evaporation. Allow these to stand in warm room or in warm water until the butter is soft enough so that it may be stirred thoroughly with table knife, spatula, or a mechanical stirrer. At temperature of about 75 deg. to 80 deg. F. butter stirs into a waxy form from which water or casein will not separate. In this form, it is put into boat or flask to be weighed.

Fat determination:

 (1) If sampling method I is used, measure (about) 1 gram into weighed butter boat. Weigh quickly and insert boat into flask. If sampling method II is used, put about 1 gram of the butter sample into weighed boat, weigh quickly, and insert into extraction flask.

 (2) Remove flask from holder and add to extraction flask 9 cubic centimeters hot water from aluminum dish placed on fat plate. Mark 10-gram pipette up to 9 cubic centimeter and use this for measuring hot water. Shake vigorously so as to mix butter thoroughly with water.

 (3) Before replacing flask into holder, add 1¹⁄₂. cubic centimeters C. P. ammonia and shake thoroughly, making sure that butter is thoroughly mixed with ammonia.

 (4) Add 10 cubic centimeters of 95 per cent alcohol. Insert cork. Replace flask into flash holder. Shake flask thoroughly with cork inserted. Use best quality corks only.

 (5) Cool flask by running cold water over lower end of extraction flask, if flask is very hot. This is not ordinarily necessary.

 (6) Add 25 cubic centimeters ethyl ether. Insert corks, shake vigorously until all butter is dissolved out of boat. Then add 25 cubic centimeters petroleum ether and repeat operation.

 (7) Centrifuge flasks, turning handle thirty turns after centrifuge has reached a speed of about 600 revolutions a minute.

 (8) Pour off extractions into proper weighed 3¹⁄₂ inch aluminum dishes. Repeat above extraction, adding successively 5 cubic centimeters of 95 per cent alcohol, then 25 cubic centimeters of [235]each ether. Excepting for very accurate work, a third extraction is not necessary. The second extraction will remove all but .10 to .15 per cent of the butter-fat. For factory control work this would be a good margin of safety.

 (9) Evaporate off ether at 135 deg. C. on “fat plate,” and when all of ether is off, dry fat in fat oven held at 135 deg. C. for five minutes after the vacuum has reached at least 22 inches.

(10) Cool, weigh, and calculate percentage butter-fat as in regular fat test.

To determine moisture in butter:

If sampling method I is used, keep butter at 140 deg. F. and mix thoroughly and while well mixed, weigh 1 gram into the solids dish as quickly as possible to prevent evaporation. If second method of sampling is used, weigh 1 gram of butter into the solids dish. Heat on hot plate at 180 deg. C. until foaming ceases, and then place in vacuum oven held at 100 deg. C. for seven minutes. Cool, weigh and calculate percentage solids; 100 less this figure represents percentage moisture.

178. Testing fresh milk, skim-milk, whey, buttermilk for fat and total solids.

—The fat test is made as follows:

 (1) Use the 10 gram pipettes for measuring out 10 grams of milk into cleaned but not necessarily dried Mojonnier extraction flask. Use only 10 gram pipettes furnished with tester and do not use 10 cubic centimeter pipettes. The pipette is graduated to deliver 10 grams of milk, after allowing all milk to run out and letting it drain for fifteen seconds longer, then blowing gently to remove last drop. The pipette must be perfectly clean and dry before being used. Wash frequently with sulfuric acid, water, alcohol, and ether to insure having a clean pipette.

 (2) Make extractions exactly as in test for butter-fat in condensed milk, excepting that no water need be added, and in second extraction only 15 cubic centimeters of each ether need be used.

 (3) Percentage butter-fat is obtained by multiplying the weight of the extracted butter-fat by 10.

 (4) If any of these products have soured badly, double the quantity of ammonia in the regular extraction and shake until all particles are dissolved.

[236]

Total solids determination:

Determining total solids as in evaporated milk, excepting that a 2-gram sample is weighed out, and no water need be added to spread the milk over the bottom of the dish.

179. Testing powdered milk, cocoa, malted milk and milk chocolate for fat and total solids.

 

Mix the sample thoroughly, making sure that it is sufficiently pulverized, and representative of the entire lot to be tested. In the case of milk chocolate, pulverize the sample very thoroughly, in a close grained mortar. Transfer the pulverized sample promptly to a sealed jar. Mix before removing portions for testing.

Butter-fat determination:

 (1) Weigh out rapidly, to prevent absorption of moisture from the air, about 1 gram of milk powder into butter boat. In case of malted milk, milk chocolate and cocoa, weigh out a 0.5 gram sample.

 (2) Add 8.5 cubic centimeters of hot water to flask. Insert cork. Heat flask in water boat, and shake thoroughly until the sample is well mixed.

 (3) Add 1.5 cubic centimeters (one charge) ammonia, and shake thoroughly.

 (4) Add 10 cubic centimeters of 95 per cent alcohol. Shake thoroughly. Cool the flask, if necessary.

 (5) Continue the extraction exactly as directed under the butter-fat determination, paragraphs 4, 5, 6, and 7, inclusive.

Total solids determination:

Use .3000 gram sample. Add 2 cubic centimeters distilled water to the sample in this dish. Otherwise continue the determination exactly as directed under total solids determination in cheese.

180. Testing cream for fat and total solids.

 

Mix sample thoroughly in the container. If the cream has been homogenized, it can be weighed with the weighing pipettes as described under 5, page 230 of these directions. If the cream [237]is churned or lumpy it has to be heated until the fat is all just barely melted, and the entire mixture is uniform. Cream is a product that is subject to many variations in composition, degree of acidity, and physical condition. For these reasons, the operator needs to exercise the best judgment possible. The method of operation may require, at times, slight modification, depending on the condition of the sample.

Butter-fat determination:

 (1) For cream testing under 15 per cent butter-fat, take about a 2 gram sample, using 2-gram pipette. For cream testing over 15 per cent butter-fat take a 1-gram sample. If practicable, weigh out of pipette as described under 5, page 230. Otherwise weigh the sample in the butter boat, or directly into the extraction flasks, which were previously weighed.

 (2) Remove flask from the holder and add enough water to make a total of 10 cubic centimeters. Insert cork and mix thoroughly.

 (3) Before replacing flask in holder, add 1.5 cubic centimeters (one charge) of ammonia. If the cream is sour add 3 cubic centimeters of ammonia. This is very important.

 (4) From this point to the end of the test, continue as stated on page 231, beginning at paragraph 2 to paragraph 16, inclusive. At the end of the second extraction it may be necessary to add quite a little more alcohol, in order to bring the dividing line up to the required height.

Total solids determination:

Use a 1.0 gram sample. Add 1 cubic centimeter distilled water to the sample in the dish. Otherwise proceed exactly as directed in sections 3 to 7 of page 233.

181. List of precautions to observe in operating Mojonnier tester.

 

 (1) Before the reagents are put into the cans, be sure that the cans are thoroughly cleaned by washing all parts, first with warm water, then alcohol and then ether. Every third or fourth time cans are filled, empty out last portion of reagents, and use for cleaning purposes.

 (2) The bottoms of all dishes should be kept as flat as possible. Any bulging may be worked out by resting dishes upon marble [238]plate in front of balance, rubbing entire bottom surface with thumbs. Operator should observe this every time dishes are cleaned. This is very important.

 (3) The calcium chloride in the coolers should be changed every three or four weeks. The same calcium chloride may be used over and over by drying the used calcium chloride in tin dishes placed upon hot plate held at 135 deg. C. for at least five hours.

 (4) The bottles should be whirled in the centrifuge until the ether extraction is perfectly clear. About thirty turns at a normal speed are to be recommended. For sweetened condensed milk this time must be doubled.

 (5) Be sure to keep extraction flasks perfectly clean. Wash often with sulfuric acid and washing powder, if necessary. If particles cling to the sides put in small shot, washing powder and hot water, and shake thoroughly.

 (6) Keep temperature regulated as nearly to standard temperature as possible.

 (7) Never pour off extraction into a hot dish. Remove dish from plate before second extraction is run into dish.

 (8) Be careful to pour off ether into dishes slowly at first and gradually increase stream until full stream is running.

 (9) In using weighing pipettes, make sure that neck of flask is free from water when pipette is inserted.

(10) Always use clean and dried pipettes.

(11) If the samples for solids have to stand for any length of time, add the water just as soon as they are measured out, otherwise there is a tendency to dry and a good mixture with water cannot be obtained. Keep dishes upon marble plate beside the balance, and not on hot plate support.

(12) Redistill ethyl ether and petroleum ether, unless they are known to be pure. This is unnecessary if these are bought from a reliable firm.

(13) Make sure that water is always running through cooling plate. Watch pipe back of cooler. If tester is located in cold room in winter, add a gallon of denatured alcohol to tank to prevent freezing.

(14) Always aim to weigh empty dishes just before you are ready to use them. It is not advisable to weigh them a long time before they are used.

(15) It is fundamentally important to see that weights are read and posted rightly. Operator should-keep his weights in systematic order upon balance pan. When a reading is taken, it should be checked at least three times. Learn to make weighing [239]absolutely correct. One figure misread may cost a month’s salary.

(16) Every operator should from time to time have a sample checked by a thoroughly reliable laboratory. Mojonnier Bros. Company, Chicago, Illinois, maintain such a laboratory exclusively for this purpose. Charges very moderate.

If results on fat are high as compared with check results, the cause may be one of the following:

(a) Not keeping bottoms of dishes flat.

(b) Improper shaking and centrifuging shown by non-fatty residue in dish.

(c) Improper reagents (if in doubt run test upon reagents substituting water for milk).

(d) Temperature in fat oven too low.

(e) Dirt has gotten into dish after ether was poured into it.

(f) Improper reading or posting of weights. Weights have lost weight from use.

If results on fat are low as compared with check results, the cause may be one of the following:

(a) Leaky corks. Use best corks obtainable.

(b) Insufficient shaking.

(c) Adding too much water.

(d) Having dividing line too low, so that too much ether is left behind. If such is the case, add more alcohol to bring line to the proper height, before pouring off, or make a third extraction.

(e) Too high temperature in vacuum oven.

(f) Not having water running through cooler. Tank must be kept filled.

(g) Improper reading or posting of weights.

If results on total solids are too high, as compared to check results the cause may be one of the following:

(1) Bottoms of dishes are not kept flat.

(2) Evaporation upon solids plate has not been carried far enough. Be sure to manipulate dish so that vigorous boiling takes place upon the entire surface of the bottom of the dish. Do not remove dish until all visible moisture is off or until first trace of brown coloration appears.

(3) Improper reading or recording of weights. Weights have lost weight from use.

(4) Dirt has fallen into dish after sample has been weighed into it.

(5) Temperature in vacuum oven is too low.

(6) Vacuum is not up to standard.

[240]

If results on total solids are too low, the cause may be one of the following:

(1) Sample is browned too much upon outside hot plate.

(2) Temperature in vacuum oven is above 105 deg. C.

(3) Milk spattered from dish. This will not happen if temperature is kept at 180 deg. C.

(4) Improper reading or recording of weights.

(5) Water is not running through cooler.

MOJONNIER OVER-RUN TESTER

A simple test for determining the percentage of swell or over-run has been devised by Mojonnier Brothers. This can be used in connection with the freezing to obtain a uniform over-run on each freezer of ice-cream. The tester is shown in Fig. 76.

The over-run tester should be placed in the freezer-room between two freezers, as it is designed to work both sides. The base or pedestal should be levelled carefully as follows: Place level on surface just over the pedestal cabinet. This should be levelled in both ways. When pedestal is levelled, fasten securely with lag screws or bolts to floor, using same method employed in fastening base of freezers to floor.

In large freezer-rooms when a girl makes over-run tests and records the over-run and advises the freezer man when to draw, one over-run tester for each six freezers will suffice. When the freezer man makes his own tests and records, one over-run tester will suffice for each four freezers; that is, two freezers on either side.

182. Adjusting cups for mix.

—The cup should be adjusted for every batch, except in some ice-cream plants, where the butter-fat and total solids are carefully standardized. In such cases, after the cup has been adjusted, it will require very little, if any, adjusting thereafter. [241]For instance, if the mix is standardized to 8 per cent butterfat and 33 per cent total solids and is kept at this standard by careful testing, no adjustments need be made. The threads of the cup are slightly greased with vaseline before being shipped. They should be slightly greased occasionally, to facilitate free action.

Fig. 76.—Mojonnier over-run tester.

The following directions should be followed:

See that the telescopic base of over-run cup is unscrewed as far as is necessary to hold 500 gram mix (counterpoised by the 0 per cent weight. This will be a little less than one pint). Place empty cup in suspended cup holder. [242]Fill dipper with the finished mix from hopper, or pipe line, and pour in the mix until dial indicator points to 0 per cent. The mix should contain all ingredients, namely, sugar, gelatine, and the like.

Remove the cup of mix from the scale, place the slotted base on the metal cleat underneath the weighing frame. Adjust this telescopic base by turning cup around so that the top of mix comes exactly even with the top of the cup. Carefully lock the base of the cup in position by means of the knurled locking ring.

After the cup is adjusted, empty the mix back into the hopper over the freezer, and rinse out the cup in a pail or five-gallon can of warm water, making ready for the over-run determinations. There is now a fixed relation between the capacity, and the weight of the cup and the markings on the scale dial.

183. Actual operation.

—A heaping cup of frozen ice-cream should be drawn from the freezer, scraping excess off with the broad plated knife, to an even level. Cup is placed in suspended weighing frame. The dial indicator will immediately show the percentage of over-run. If it points to 60, it indicates 60 per cent over-run; if to 90, 90 per cent and so on. Two operators may use the same over-run tester at the same time if desired, one working from either side. Repeated use of the tester will enable the operator to handle the work with considerable dexterity and speed.

184. Controlling the over-run.

—While there is no set rule that can be followed regarding the control of over-run, the following may offer some suggestions to operators:

There are two approved methods for operating the Mojonnier ice-cream over-run tester.

1. By a special tester, either a girl or a man whose sole [243]duties are to test the frozen ice-cream carefully, and notify the freezer man when to draw the ice-cream from the freezers, that is, after it has reached the desired over-run. In this method, one operator may run six freezers for each over-run tester.

2. When the freezer man makes his own tests just before drawing the ice-cream from the freezers. In order properly to control the over-run, there should be one tester for each four freezers.

The first method applies particularly when from one to eight freezers are used. The second method applies to large plants having more than eight freezers in use, and where there is difficulty in procuring adequate help, or when it becomes necessary to change help frequently.

First operation: When starting to freeze a new batch, see that over-run cup is adjusted as described.

Second operation: Draw exactly five gallons of cream into the hopper above freezers when using a ten-gallon freezer. (If larger freezers are used, draw a volume into the hopper equal to one-half rated capacity of freezer.) It is well to graduate and mark very plainly the one-half capacity upon the hopper of the freezer.

Third operation: Run mix into the freezers as usual, filling all four freezers, while the freezers are running.

Fourth operation: Turn on the brine and continue whipping.

Fifth operation: The brine temperature and the brine pressure should be such that about 100 per cent over-run can be obtained with the brine turned off, and by turning on the brine again, will result in the over-run going down too quickly. If turning on the brine after whipping does not reduce the over-run, it is an indication of poor brine temperature. In that case, shutting down the machine for a short time is advisable, in order to get the brine temperature down to a point where freezing may be done efficiently, and the yield or over-run kept under proper control.

It is well to regulate the proper pressure according to the brine temperature until the desirable over-run is obtained. There is a fixed relation between these two factors, and by using the over-run test as a guide, it is possible to adjust the pressure to the temperature necessary to obtain the best over-run.

[244]

Brine valves on each freezer should be kept in good condition so that when they are turned off, there is no flow of brine through the freezer. A leaky valve may cause the over-run to refuse to go up, due to the low temperature of the batch, thus preventing proper whipping. Whip with the brine on until the ice-cream is quite stiff. At this point, take test for over-run. If a satisfactory over-run is procured, turn on brine and draw off batch. If a satisfactory over-run has not yet been obtained, turn on the brine and continue whipping until by repeated test, the proper over-run is obtained. After the freezer is emptied, this operation is repeated in the same way.

Many operators make it a point to draw off ice-cream when over-run shows between 90 and 100. Ice-cream with over-run of more than 110 per cent is usually not a satisfactory commercial product.

Sixth: Record under the proper freezer number on the freezer-room blank, the final over-run test indicated when the cream is drawn. Do not record any but the final result. This will form a valuable check on the volume of ice-cream as recorded in the hardening-room. It is possible in this way for the manager of the plant to obtain an accurate idea of how careful the over-run has been controlled.

Operating under the second method, or when a girl makes the over-run tests.

Under this method, the helper in the freezer-room should not draw off the ice-cream until it has been carefully tested and controlled. One girl can test and control the over-run of ice-cream from six freezers with one over-run tester, having three freezers on each side. She can keep close watch of the frozen cream through the peep hole in top of the freezer. As soon as the cream seems to be of the proper consistency, a test of the over-run should be made.

Principal causes of variation in over-run:

The following factors influence the over-run:
 (1) Milk solids in the mix
 (2) Butter-fat in the mix
 (3) Speed of freezers
 (4) Proper ratio between solids  not fat and butter-fat
 (5) Age of mix
 (6) Acidity of mix
 (7) Brine pressure
 (8) Brine temperature
 (9) Time of freezing
(10) Amount of mix drawn into freezer
(11) Blades of dasher dull or worn
(12) Slipping of belt
(13) Leaky brine valves
(14) Type of freezers

Table XIII
Summary of Methods of Making Fat Tests and Total Solids Tests with the Mojonnier Tester

Product to be tested How to prepare samples How to weigh fat sample Size of sample to take for fat test Reagents to add, and how to shake, First extraction How long to centrifuge Reagents to add, and how to shake—Second extraction—Use no ammonia, add water after centrifuging as indicated. A few drops of phenolphthalein indicator will make a much more distinct dividing line. How long to centrifuge How to raise dividing line How long to keep sample in oven and cooler How to weigh solid sample Size of sample to take for solids Amount of water to add to sample in dish How long to keep sample in oven and cooler
Water Ammonia Alcohol Ethyl ether Petroleum ether Alcohol Ethyl ether Petroleum ether
Fresh milk Mix thoroughly Measure with 10 gram pipette.
Drain pipette 15 seconds
10 grams No water 1.5 c.c.
Shake thoroughly
10 c.c.
Shake half minute
Add 25 c.c.
Shake for one minute
Add 25 c.c.
Shake for one minute
30 turns 5 c.c.
Shake 20 sec.
15 c.c.
Shake 20 sec.
15 c.c.
Shake 20 sec.
30 turns If necessary to raise dividing line, add the necessary distilled water just before pouring off 5 min. in oven at 135° C.
7 min. in cooler at room temp.
Use cross and 2 gram pipette, or pipette about 2 grams directly into dish upon balance 2 grams none 10 min. in oven at 100° C.
5 min. in cooler at room temp.
Skim-milk Mix thoroughly.
Get representative sample
1.5 c.c.
Shake very thoroughly
Whey 1.5 c.c.
Use more if whey is acid. Shake thoroughly
Buttermilk Mix thoroughly 1.5 c.c.
Shake thoroughly
Evaporated milk Shake in can very thoroughly Use cross and 5 gram pipette Weigh about 5 grams Use 4 c.c.
Shake thoroughly
25 c.c.
Shake 20 sec.
25 c.c.
Shake 20 sec.
Use cross and 1 gram pipette, or pipette about 1 gram directly into dish upon balance 1 gram 1 c.c.
Bulk unsweetened condensed milk Mix very thoroughly.
Get representative sample
Bulk, extra heavy unsweetened condensed milk Use cross and one 5 gram pipette About 3 grams 7 c.c.
Shake very thoroughly.
Hot water preferred
1.5 c.c.
Shake very thoroughly
10 c.c.
Shake one minute
Use cross and 5 gram pipette, or pipette about 5 grams directly into dish upon balance 50 gram 2 c.c.
Sweetened condensed milk Proceed without diluting.
Mix thoroughly
Use cross and 5 gram sample About 5 grams 8 c.c. hot water.
Shake until thoroughly mixed
1.5 c.c.
Shake thoroughly
60 turns 60 turns Use cross and pipette, or pipette about quarter gram directly into dish upon balance .25 gram 90 min. in oven at 100° C., or 20 min. and deduct .30% from total.
5 min. in cooler at room temp.
Ice-cream mix Mix thoroughly.
Heat slightly if necessary to melt fat
Use cross and 5 gram pipette and weigh rapidly or weigh directly into flask 6 c.c.
Shake thoroughly
30 turns 30 turns Use cross and 1 gram pipette, or pipette about 1 gram directly into dish upon balance 1 gram 1 c.c. 10 min. in oven at 100° C.
5 min. in cooler at room temp.
Cream testing less than 25% b. f. Mix thoroughly.
Heat slightly if necessary to melt fat
Use weigh cross with 2 gram pipette.
If necessary use boat or weigh directly into flask
About 2 grams 6 c.c.
Shake thoroughly
1.5 c.c.
Use 3.0 c.c. if cream is acid.
Shake thoroughly
10 c.c.
Shake half minute
Add 25 c.c.
Shake for one minute
Add 25 c.c.
Shake for one minute
30 turns 5 c.c.
Shake 20 sec.
25 c.c.
Shake 20 sec.
25 c.c.
Shake 20 sec.
30 turns If necessary to raise dividing line, add the necessary distilled water just before pouring off 5 min. in oven at 135° C.
7 min. in cooler at room temp.
Use cross and 1 gram pipette, or pipette about 1 gram directly into dish upon balance 1 gram 1 c.c. 10 min. in oven at 100°C.
5 min. in cooler at room temp.
Cream testing more than 25% b. f. About 1 gram 8 c.c.
Shake thoroughly
Use cross and 1 gram pipette, or pipette about half gram directly into dish upon balance .50 gram
Malted Milk Mix thoroughly.
Get representative sample
Use butter boat, or weigh directly into flask .5 gram 10 c.c. hot.
Shake thoroughly
1.5 c.c.
Shake very thoroughly
Weigh sample directly intov dish upon balance .30 gram 2 c.c. 20 min. in oven at 100° C.
5 min. in cooler at room temp.
Milk chocolate Pulverize in close grained mortar.
Transfer to sealed jar
Cocoa Mix thoroughly.
Get representative sample
Cheese Pulverize in close grained mortar.
Transfer to sealed jar
1.0 gram .50 gram 1.5 c.c.
Butter See detailed directions Use butter boat 1 gram none 7 min. in oven at 100° C.
5 min. in cooler at room temp.
Skimmed-milk powder Pulverize in close grained mortar.
Transfer to sealed jar
Use butter boat or weigh directly into flask About 1 gram 8.5 c.c.
Hot water.
Shake thoroughly
1.5 c.c.
Shake thoroughly
10 c.c.
Shake one minute
15 c.c.
Shake 20 sec.
15 c.c.
Shake 20 sec.
.30 gram 3 c.c. 10 min. in oven at 100° C.
5 min. in cooler at room temp.
Whole-milk powder 25 c.c.
Shake 20 sec.
25 c.c.
Shake 20 sec.

[245]

185. Savings and economies.

—By using the Mojonnier over-run tester intelligently, the operator can insure the management an even uniform product from day to day, at an economical cost. Many plants have increased their over-run test, and at the same time turned out a more satisfactory product.

Success depends on how carefully and consistently the tester is operated. The operator can soon make himself very valuable to the management of the ice-cream factory. The tester removes guess-work from the freezer-room practice and places it on a scientific basis.


[246]

CHAPTER XV
MARKETING AND BUSINESS MANAGEMENT

The question of a market for the product is most vital. If the ice-cream is manufactured and a market cannot be found, the business is a failure. This is more especially true with ice-cream than the other dairy products since practically no middle-men or commission merchants will handle it. Another vital question is the cost of marketing; if too high, the apparent profits of manufacture may be required to meet this cost and again the business is a failure.

186. Demand for ice-cream.

—The growing demand for ice-cream is indicated by the figures in Chapter XVII. The question might naturally be asked why this demand is increasing. There are three possible answers to this. The consumer in the past regarded ice-cream as a delicacy to be indulged in only on special occasions. Now the food value is recognized and it is being consumed in large quantities as a food.

In the past it was often difficult to secure ice-cream in a satisfactory condition. This was due to a poor delivery system and a lack of knowledge regarding the handling. At present, however, these difficulties have been overcome largely.

In the hot summer weather, persons like to eat or drink some substance which is pleasing to the taste and at the same time has a cooling effect on the body; and no dish can replace ice-cream for this purpose.

This condition, namely, the demand for ice-cream in [247]summer and the lack of it in winter, is a matter of great concern to the manufacturer. It gives him an unequal distribution of his business throughout the year. This is a decided disadvantage for several reasons: 1. It is hard to secure satisfactory help for a short period of time; 2. It is difficult to obtain milk products in sufficient quantities only for the hot weather; 3. It requires a large investment in equipment which is used only a part of the year. The usual result is that the ice-cream manufacturer is forced to pay a higher price for his milk products, if he takes them only during the summer. On the other hand, if the milk products are purchased by the year, a profit is realized during the period of large demand and the balance of the year they are handled in some other way with a view of breaking even or reducing the loss as much as possible. In order to be sure of help for the rush season, it is usually necessary to keep at least a part of the necessary summer force during the slack season. They can be employed in cleaning the plant and making the necessary repairs for the next rush season. The creating of a market for ice-cream in the winter is an unsolved problem. It has been overcome partially in some plants by making fancy or special ice-creams. They usually require more labor and hence sell at a higher price and are in demand for various society functions which are more common in the winter.

187. Food value of ice-cream.

—Up to the present no investigations have been made dealing with the food value or healthfulness of ice-cream. It would seem that the previous statements about the food value of milk, cream, and butter would apply to ice-cream. Miss Rose⁠[50] [248]gives the following summary regarding the value of milk as a food:

[50] Rose, Flora, “Milk a cheap food,” Cornell Reading Course, Lesson III, 1917.

“With all the evidence in, no food bears the investigation of nutritive properties better than does milk. It is impossible to escape the conviction that not only is it a cheap food, but it is one whose value can hardly be estimated in terms of dollars and cents. It has been pointed out that:

1. Although milk is not the cheapest source of energy that can be bought, it is nevertheless an important source of energy, and the energy-yielding substances, the protein, the milk-sugar, and the milk-fat, have special value.

2. Milk is a cheap source of protein because the protein that it contains is of a kind particularly valuable for building tissue.

3. Ordinarily milk is the cheapest and most valuable source of lime, unless it is discovered that lime in water can take the place of lime in milk.

4. Milk is a valuable and cheap source of phosphorus.

5. Milk is deficient in iron, but the iron that it contains is particularly well utilized by the body.

6. Milk is the most important of the three foods, milk, eggs, and meat, which are the chief sources of a factor in foods that is soluble in fat, that is essential to growth and health, and that is called “fat-soluble A.”

7. Milk is one of the most important sources of a factor in foods that is soluble in water, that is essential to growth and health, and that is called “water-soluble B.”

Jerome Alexander⁠[51] shows the effect of gelatine on the [249]digestibility of milk products. The chief constituents of ice-cream are crystalloids; that is, substances that can form crystals, whereas gelatine is a most characteristic member of the group of non-crystallizing substances known as colloids. Research has shown that colloids or hydrosols as they are sometimes known may be divided into two classes or groups; depending on the way they behave when they dry out. The first group which includes those that can be redissolved after being dried, such as gelatine, are called the reversible colloids or reversible hydrosols. The second group, which includes those that cannot be redissolved after drying, such as pure colloidal metals, oxides and the like, are known as irreversible colloids or irreversible hydrosols. The reversible colloids are not sensitive but will stand the addition of most substances without coagulation. In the case of ice-cream, the addition of gelatine tends to prevent the coagulation of casein, which is an irreversible colloid and the important proteid or nitrogenous constituent of cows’ milk. For this reason gelatine renders ice-cream more readily digestible and therefore more healthful; as is well known, milk is immediately coagulated on coming in contact with the acid juices of the stomach. But in the presence of gelatine the casein is either prevented from coagulating or if it does coagulate the clots or curds are so fine grained that they dissolve very easily in the process of digestion.

[51] Alexander, Jerome, “The beneficial effect of gelatine upon the digestion of milk and cream,” “Ice-cream Trade Journal,” Vol. 5, No. 2.

The composition of ice-cream varies with the materials used. The flavoring material affects the percentage composition. The following are fair examples of the chemical composition of commercial vanilla ice-cream containing different percentages of fat:

[250]

Table XIV
Composition of Ice-cream Containing Different Percentage of Fat

Sample
Number
Fat Protein Carbo-
hydrates
Water Ash
1 8 .5 3 .0 22 .50 65 .0 1 .0
2 14 .0 2 .2 20 .00 63 .0 0 .8
3 8 .0 4 .0 21 .10 66 .0 0 .9

Ice-cream is often considered a possible source of ptomaine poison and typhoid fever. If not properly handled and allowed to melt and then returned and refrozen or made from poor materials, there may be danger of disease. But under the sanitary condition of most of the plants, especially the large ones, there is no more danger from ice-cream poisoning than from any other class of food.

188. Locating a market.

—Believing that there is a general demand for ice-cream, the question naturally follows where is the most desirable location or market. Because of the large number of consumers, the city naturally offers the best market. If a large plant is planned, the usual system is to wholesale the ice-cream to the retailer. If a smaller plant is desired, the market may be a retail business only; in this case it may be a hotel, drug-store, soda fountain or summer resort. Several creameries are located on trunk lines of improved roads and make ice-cream as a side line, catering entirely to automobile parties.

189. Method of delivery.

—For the retailer the question of delivery is very simple, but for the wholesaler it is a very perplexing problem. There are three ways by which the wholesaler may make delivery: by express, automobile truck, wagons and horses.

If the plant is in a large city, the ice-cream may be shipped by express to retailers in the surrounding small [251]towns. The distance that shipments can be made by express depends on the facilities of the railroad. If on a main line with fast trains, shipments may be sent 300-500 miles. Ice-cream should not be shipped so far that it will soften before it reaches the retailer.

In the city, the manufacturer must decide which is the more economical, to use horses and wagons or automobiles. Each has its advantages and disadvantages, some of which are as follows:

Advantage of automobile truck:

1. Can make quicker delivery than horses and wagon.

2. Can carry larger load.

Disadvantage of automobile truck:

1. Large initial cost.

2. Requires higher salaried person to operate it than to drive horses.

3. Cannot be used year round in some snowy localities.

4. Engine may be left running while making delivery. This is expensive.

5. Large loss in case of accident.

Advantage of horses and wagons:

1. Can be used year around.

2. Easy to get person to drive horses.

3. Not as expensive as large truck to purchase.

Disadvantages of horses and wagons:

1. Slower than automobile truck.

2. Liable to tire out in hot weather.

[252]

190. Cost of delivery.

—This is so variable that even average figures would be misleading. The cost of delivery should be based both on the cost a gallon and the cost a load. These figures should be watched and a reason found for a marked increase. Otherwise, the cost of delivery may grow so that it will consume all profits. One of the large items is the ice necessary to pack the ice-cream in the retailer’s cabinets.

Fig. 77.—Ice-cream packing tubs.

191. Packages used for delivery.

—When drawn from the freezer, the ice-cream is placed in pack-cans or brick molds. When delivery is made to the retailer, the ice-cream is usually left in the pack-can. For delivery by express or to the individual consumer, the can is packed in a tub with ice and salt. The size of the tub varies with that of the pack-can. (Fig. 77.) The small tubs usually have bails and the large tubs handles on the side. For city delivery of wholesale ice-cream, the wagon or auto truck (Fig. 78) is equipped with a cabinet and the cans packed in these cabinets. This eliminates the heavy tubs. Ice and salt are carried for packing the ice-cream in the retailer’s cabinet. Most manufacturers furnish the retailer with a cabinet (Fig. 79) in which the ice-cream is packed until retailed. These cabinets are usually insulated. They are made in various sizes to hold one or several pack-cans of ice-cream. In the cabinet is usually a form which fits around each can so that it may be removed and another full one put in without the ice caving in. This [253]form has numerous holes in it so that the cold air and brine can get to the pack-can. The cabinet is fitted with a large cover in which are smaller openings and covers for each can. These smaller openings are used when dipping the ice-cream.

Fig. 78.—Auto delivery truck for ice-cream.

Before delivery to the consumer or the retailer, the brick ice-cream is usually taken from the mold and wrapped in paper. This eliminates the return of the metal form. These bricks may then be packed in ice and salt or simply wrapped in additional paper, depending on how long the ice-cream must be kept before it is to be consumed. Several paper carriers have been devised, but they are not in general use.

The retailer makes his deliveries directly to the consumer, either to be eaten immediately or carried home.

[254]

When delivery is made to be consumed immediately, the ice-cream is dished with a measuring disher and placed in an individual dish. There are a large number of styles of these dishers. (Fig. 80.) Each has some sort of a knife or scraper to remove the ice-cream from the disher. The size is expressed in the number that it takes to make a quart. The disher is used as the measure whether the ice-cream is sold by the dish, in the soda glass or cone. A large amount is sold in the latter. There is no objection to the cone itself if it is made of pure harmless materials. It is often sold from push carts and venders’ wagons, where there is great opportunity for dirt to get into the ice-cream both before and after it reaches the consumers’ hands.

Fig. 79.—Ice-cream cabinet with sides cut away showing insulation and perforated cylinders in which the pack-cans of ice-cream set.

Another device through which a large amount of ice-cream is sold is the ice-cream sandwich machine. This places a slice of brick ice-cream between two wafers.

When the ice-cream is sold by the retailer to the consumer to be carried away and consumed later, it is packed in a heavy manilla paper pail. These vary in size from a pint to two quarts. If the ice-cream is hard and the [255]pail wrapped in paper, it may be held for an hour or more before it begins to melt.

While the ice-cream may be made of high grade materials and under the most sanitary conditions, many of the places where it is retailed are not clean. The single-service paper plate and spoon are to be desired in preference to the dish and silver-plated spoon which is rinsed off in cold water. It is to the advantage of the manufacturer to see that the places where his ice-cream is sold are kept in a clean sanitary condition.

Fig. 80.—Different styles of ice-cream dishers.

192. Advertising.

—The manufacturer must keep the attention of the public centered on his ice-cream. This can be done only by advertising. There are several ways, but the best is to let the product advertise itself. If an [256]ice-cream appeals to the desires of the consumer and is uniform, it will be in demand.

The newspapers may be employed also as an advertising medium. In some localities the advertisement has appeared for so long in some particular space in the paper that the consumer has become accustomed to look there to learn what special ice-creams will be made for holidays and Sundays.

The paid reading advertisement in the newspaper is a form commonly used. This differs from the ordinary form in being printed the same as any news item. It should not be too long and should be concise and clear to the reader.

The society columns should be watched and an effort made to sell one’s ice-cream at any large gathering. This is especially true of church functions. The person in charge may be communicated with either by telephone or a neat attractive letter. Extra effort should be made to have the ice-cream of good quality. It may not be profitable to furnish ice-cream at these functions, but if the advertising feature is considered it will be very valuable.

The bill-board is another means of advertising and is very effective in impressing the name of the ice-cream on the public. It is usually expensive.

The results of advertising are ordinarily hard to measure exactly, but it is a necessary part of the business. The value of advertising in the winter, when there is not a large demand for ice-cream and many specialties have to be manufactured, should not be overlooked. There are many schemes for advertising, and which will be tried and which rejected will have to be determined by the manufacturer. The underlying principle is the same in all. They should be attractive; they should state some [257]fact about the ice-cream; the wording should be such as to induce the reader to try a dish. The value of advertising is especially difficult for a beginner to see. The amount of money that can or should be used for advertising will have to be determined by several facts, such as number of local newspapers, number of towns where ice-cream is sold, amount of education necessary to create a demand.

Under no circumstances, in any advertisement or in any other way, should a manufacturer run down the quality of his competitors’ products.

It is often desirable to have some short attractive expression to use with the advertisement.

193. Salesmen.

—In the large plants, salesmen are necessary to call on the trade to sell the ice-cream and adjust any differences that may arise. The kind of salesman has much to do with the success of the business. He should be neat and clean in appearance; he must have the faculty of getting along with people; he must have good business ability and be able to make sales. It is not the first sale that counts but the repeated orders that are necessary to put the business on a firm foundation.

BUSINESS MANAGEMENT

The success of a plant is not alone in being able to make ice-cream of good quality, although this may be the major item. The business management is very important. This consists of the buying, handling the workmen, making the sales and in general keeping track of the financial end of the plant. In many cases it is necessary to check up the losses.

194. Purchase of raw material.

—All raw materials used in the ice-cream should be purchased on the basis of their [258]composition rather than by quantity. For example, it is very poor business to buy milk and cream for a certain price a quart or gallon regardless of the percentage of fat contained. The percentage of fat in the milk is largely influenced by the season of the year and the lactation period. Even more variable is the percentage of fat in the cream, the fat-content varying from the same creamery or same separator. Some of the causes of variation in the test of cream are: 1. Adjustment of the cream screw; 2. Richness of milk separated; 3. Amount of material used to flush the bowl; 4. Speed of the separator; 5. Temperature of milk when separated; 6. Rate of flow of the milk to the machine.

The composition of the other materials will vary the same as does the milk and cream. Each shipment should be tested to make sure that it is of the proper composition. This may take some time, but it pays in the end.

195. Price of dairy products.

—There is no market quotation for any except the manufactured dairy products such as butter and cheese. Ordinarily the price of milk and cream follows that of these manufactured products very closely. The price of butter and cheese are quoted daily in New York City in the “Price Current” published by the Urner Barry Company. From this the price of milk and cream can be estimated. In some cases, the price of the fat in the cream is based on the price of butter.

196. Book-keeping system.

—A simple yet complete set of books should be kept. A cost system seems best adapted and the most simple.

To obtain a cost system it is very essential that every penny should be accounted for and charged to the account for which the expenditure was made. The numerous [259]accounts that will have to be maintained in order to keep this system should be classified under the headings of production costs and sales costs. In opening the accounts for production cost, it is necessary that the following heads should be carried:

1. Milk, cream, butter. Express should be added to the cost of the above where any of the same is shipped.

2. Labor. Salaries for ice-cream maker, mixers, and helper. The remaining help throughout the plant is carried under a different heading which does not apply specifically to the production department.

3. Supplies used. This account should be carried under several different headings, as:

(a) Sugar
(b) Milk powder
(c) Gelatine
(d) Gum
(e) Fruits
(f) Extracts
(g) Miscellaneous

4. Ice and salt (when ice and salt are used for the freezing of the cream). But in case mechanical refrigeration is employed for freezing and ice and salt for hardening, it should be charged to the production cost; otherwise it should be figured into the sales cost just the same as delivery or other expense.

5. Water and steam.

6. Sundry expense.

By keeping these accounts monthly, the production cost for every month is computed for the year.

Sales cost should include:

 1. Rent.
 2. Salaries.
(a) Executive.
(b) Office.
(c) Salesmen.
(d) Delivery drivers.
(e) Labor. (Can-washers and such other help as is employed).
[260]  3. Advertising.
 4. Ice (as used in packing for deliveries).
 5. Miscellaneous expenses.
 6. Taxes.
 7. Insurance.
 8. Bad debts.
 9. Postage and stamps.
10. Trucks, or horse and wagon expense.
11. Traveling expense.
12. Telephone and telegraphic expenses.
13. Salt.
14. Depreciation.
15. Repairs and replacements.
16. Stationery.
17. Shrinkage.
18. Such other items of sales cost as you may see fit to carry under separate headings.

Taking the number of gallons sold, it is an easy matter to divide this into any one of the numerous accounts under either the head of production or sales cost, which will give the cost a gallon of this account and place the manager in a position to keep in touch with every account as to the actual cost a gallon each month. By making comparisons month after month, it will be easy to determine wherein the costs are excessive.

197. Shipping clerk.

—No ice-cream business is too small or too large to have a shipping clerk. In a small plant, the shipping may not require all one man’s time so that he may have other duties. The shipping platform and office of the shipping clerk in a large ice-cream plant is shown in Fig. 81. It is the duty of the shipping clerk to see that the orders are properly put up and that they are delivered on time. He must check the ice-cream to the drivers and see that each has the correct amount of salt and ice. It is sometimes the custom of the drivers to take extra ice and salt and sell it on the side. He must [261]also check back any ice-cream returned by the drivers. The position of shipping clerk is one of the most important in the whole business management.

Fig. 81.—Shipping platform and office of shipping clerk in a large ice-cream plant.

198. Report blanks.

—Every person who has charge of any part of the ice-cream business should make a report. By means of these daily reports, any leaks or losses may be checked up. It also makes easy the keeping track of the business. Forms for these reports are not included because the demand in each plant would probably be different. The receiving-room report should show the amount of milk and milk products received and the percentage of fat in each and the total receipts. The mixing-room report should indicate the amount of materials used. The freezing-room report should show the number of freezers of ice-cream made, the swell obtained in each and the total gallons. The shipping-room report should tell the number of gallons shipped out. The drivers’ report should show the amount of ice-cream received, the amount returned and the amount sold, to [262]whom sold, whether cash or credit, and the cash and credit should equal the amount sold. These reports may be combined more or less, depending on the size of the plant. A loose-leaf or card system for filing in many cases would reduce the office work.

199. Losses.

—In any business there are more or less losses. These are usually inversely in proportion to the efficiency of the business management. In ice-cream marketing, certain leaks or losses are liable to occur and these should receive special mention.

200. Pack-cans and tubs.

—Undoubtedly there is no part of the business that causes the manager more anxiety than the return of the empty pack-cans and tubs. This is especially true when a considerable part of the ice-cream is shipped by express. Many schemes have been tried to return these tubs, such as paying the drivers a percentage for the return of a certain number, charging the person to whom the ice-cream was sold for the can and tub, hiring a special man to look up the can and tub, and many others. The one commonly used by manufacturers is to have a distinctive color on the tub, their name and address and also a number. The shipping tags are made with a stub that is perforated so that it can be detached easily. When the tag is attached to the tub, the number is placed on both the tag and the stub. The stub should contain date and name and address of the party to whom shipped. It is often desirable to have the gallons and kind of ice-cream shipped on both the stub and the tag. This stub is filed in the office and when the tub is returned the tag is taken off and sent in and the stub bearing the same tub number put with it, indicating that tub has been returned. By looking at the stubs for which the corresponding tags have not been returned, it can [263]be seen readily to whom, where, and when the tubs were shipped and what parties are not returning the empties.

201. Rusty pack-cans.

—Because of the salt that must be used to harden the ice-cream, more or less gets on to the pack-cans and rusts them, especially if they are not washed as soon as emptied. These rusty cans may be retinned. Another satisfactory plan is to line the can with heavy manilla paper. These liners may be purchased to fit any size pack-can.

202. Soft ice-cream.

—Often the top of the can of ice-cream will become soft, due to the lack of salt and ice on top. Sufficient may have been put on but it jarred off while handling. This loss can be avoided by tying a piece of heavy paper or burlap over the top of the can. Heavy canvas covers may be purchased.

Sometimes a large amount of refrigeration is lost by putting the ice-cream into the hardening-room through the large door where persons pass in and out. A small revolving door (Fig. 82) will reduce this loss. There is a very rapid change of air when the hardening-room door is opened. The greater the difference in temperature, the more rapid the change. Soft ice-cream soon ruins the reputation of the business.

Fig. 82.—Revolving door used for putting the ice-cream into the hardening-room.

203. Transferring.

—When drawn from the freezer, the ice-cream should be put into the size pack-can in which it will be delivered to the consumer or retailer. If it is [264]necessary to transfer from one can to another, there is a big loss in volume. This loss is probably caused by squeezing the ice-cream into the other container, which closes the air spaces.

When the ice-cream is handled in the retail store, a loss may be caused by the heaping up of the dishes. Several scrapers or levelers have been devised to insure a uniform sized dish. If the dishers are kept in hot water, they will work much better in hard ice-cream. Some sort of scraper, of which there are several on the market, should be used to scrape the ice-cream from the sides of the can.

LAWS

Several laws apply to ice-cream. Some of these refer to the production of the milk and the balance are standard of quality based on chemical composition or standards for materials used.

204. Sanitary conditions and adulterated milk and cream.

—Most of the states have laws dealing with the sanitary conditions under which milk and cream may be produced. The following law⁠[52] of Wisconsin is a good example:

[52] Dairy Laws of Wisconsin 1916, section 4607a.

“Adulterated milk, what constitutes. Section 4607a. In all prosecutions under the preceding section, or any other section of these statutes, or laws amendatory thereof or supplementary thereto, relating to the sale of adulterated milk or adulterated cream, the term adulterated milk shall mean: Milk containing less than three per centum of milk fat, or milk containing less than eight and one-half per centum of milk solids not fat, or milk drawn from cows within eight days before or four days after parturition, or milk from which any part of the cream has [265]been removed, or milk which has been diluted with water or any other fluid, or milk to which has been added or into which has been introduced any coloring matter or chemical or preservative or deleterious or filthy substance or any foreign substance whatsoever, or milk drawn from cows kept in a filthy or unhealthy condition, or milk drawn from any sick or diseased cow or cow having ulcers or other running sores, or milk drawn from cows fed unwholesome food, or milk in any stage of putrefaction, or milk contaminated by being kept in stables containing cattle or other animals. The term adulterated cream shall mean containing less than eighteen per centum of milk fat, or cream taken from milk drawn from cows within eight days before or four days after parturition, or cream from milk to which has been added or introduced any coloring matter or chemical or preservative or deleterious or filthy substance or any foreign substance whatsoever, or cream from milk drawn from cows kept in a filthy or unhealthy condition, or cream from milk drawn from any sick or diseased cow or cow having ulcers or other running sores, or cream from milk drawn from cows fed unwholesome food, or cream contaminated by being kept in stable containing cattle or other animals, or cream to which has been added or into which has been introduced any coloring matter or chemical or preservative or deleterious or filthy substance or any foreign substance whatsoever, or cream in any stage of putrefaction; provided, that nothing in this act shall be construed to prohibit the sale of pasteurized milk or cream to which viscogen or sucrate of lime has been added solely for the purpose of restoring the viscosity, if the same be distinctly labeled in such manner as to advise the purchaser of its true character; and providing that nothing in this act shall be construed as [266]prohibiting the sale of milk commonly known as ‘skimmed milk,’ when the same is sold as and for ‘skimmed milk.’ Milk drawn from cows within eight days before or four days after parturition, or milk to which has been added or into which has been introduced any coloring matter or chemical or preservative or deleterious or filthy substance, or milk drawn from cows kept in a filthy or unclean condition, or milk drawn from any sick or diseased cow or cow having ulcers or other running sores, or milk drawn from cows fed unwholesome food, or milk contaminated by being kept in stables containing cattle or other animals and cream from any such milk, or cream in any stage of putrefaction are hereby declared to be unclean and unsanitary milk or unclean and unsanitary cream, as the case may be.”

Most of the states have laws which determine the legal standard of milk. Anyone selling milk which does not meet the legal standard is liable to be fined. The laws of most states prohibit the taking of anything from or the adding of anything to the milk. This prohibits skimming and watering. Skim-milk must be sold as such.

205. Babcock test.

—Some states have laws specifying that all glassware used in the Babcock test shall be standardized. Standard glassware shall bear a certain brand to identify it. This brand is placed on it after being tested by the proper state official. Some of the states have laws requiring the operator of the Babcock test to procure a license.

206. Purchasers or vender’s license.

—In some states a concern to purchase milk or cream from the producer must have a license. This is to prevent parties not financially responsible from buying milk and later beating the producer. The license is given only on the filing of a bond.

[267]

In some cities ice-cream cannot be sold without a license. This is for the purpose of controlling sanitary conditions.

207. Legal standards.

—Most states have legal standards for dairy products. The standard for the different states is given in Table XV[53].

[53] Melvin, A. D., “Legal standards for dairy products,” A8, 1916.

U. S. DEPARTMENT OF AGRICULTURE
BUREAU OF ANIMAL INDUSTRY
A. D. MELVIN, Chief of Bureau

LEGAL STANDARDS FOR DAIRY PRODUCTS
(Revised to July 1, 1915)

In the following statement, prepared in the Dairy Division of the Bureau of Animal Industry, are given the standards for dairy products as established in the several states, including Alaska, the District of Columbia, Hawaii, the Philippines, and Porto Rico. In all cases, unless otherwise expressed, the percentages stated represent minimum standards.

The department publishes these figures as given by various state authorities, but does not guarantee the correctness of the standards given.

[268,
270]

Table XV.—Legal Standards for Dairy Products.

States Milk Skim
milk
Cream Butter Condensed
milk
(sweetened)
Evaporated
milk
(unsweetened)
Ice cream
(plain)
Ice cream
(fruit
and nut)
Total
solids
Solids
not fat
Fat Total
solids
Fat Fat Water Salt Total
solids
Fat Total
solids
Fat Fat Gela-
tine
Fat Gela-
tine
  Per ct. Per ct. Per ct. Per ct. Per ct. Per ct. Per ct. Per ct. Per ct. Per ct. Per ct. Per ct. Per ct. Per ct. Per ct. Per ct.
Alabama[54] ... ... ... ... ... ... ... ... ... ... ... ... ... ... ... ...
Alaska[55] ... ... ... ... ... ... ... ... ... ... ... ... ... ... ... ...
Arizona[56] ... ... ... ... ... ... ... ... ... ... ... ... ... ... ... ...
Arkansas[54] ... ... ... ... ... ... ... ... ... ... ... ... ... ... ... ...
California ... 8 .50 3 .00 8 .80 18 .0 80 .0 ... ... 24 .5 7 .70 25 .5 7 .80 10 .0 0 .6 8 .0 0 .6
Colorado ... ... 3 .00 ... 16 .0 80 .0 16 .00 ... 28 .0 7 .70 ([59]) ([59]) 14 .0 ... 12 .0 ...
Connecticut 11 .75 8 .50 3 .25 ... 16 .0 ([60]) ([60]) ([60]) 28 .0 [57]31 .00 ([59]) ([59]) ... ... ... ...
Delaware[54] ... ... ... ... ... ... ... ... ... ... ... ... ... ... ... ...
District of Columbia 12 .50 9 .00 3 .50 9 .30 20 .0 83 .0 12 .00 5 .00 ([61]) ([61]) ([61]) ([61]) ... ([62]) ... ([62])
Florida ... 8 .50 3 .25 9 .25 18 .0 82 .5 ... ... 28 .0 7 .70 24 .0 7 .80 12 .0 ... ... ...
Georgia ... 8 .50 3 .25 9 .25 18 .0 82 .5 16 .00 ... ([60]) ([60]) ([60]) ([60]) 12 .0 ... 10 .0 ...
Hawaii 11 .50 ... 2 .50 ... 18 .0 ... ... ... ... ... ... ... ... ... ... ...
Idaho 11 .20 8 .00 3 .20 9 .30 18 .0 82 .5 16 .00 ... 28 .0 [57]27 .60 ([60]) ([60]) 14 .0 ([63]) 12 .0 ([63])
Illinois ... 8 .50 3 .00 9 .25 18 .0 82 .5 ... ... 28 .0 7 .70 25 .5 7 .70 8 .0 ... 8 .0 ...
Indiana ... 8 .50 3 .25 9 .25 18 .0 82 .5 16 .00 ... 34 .3 7 .80 25 .5 7 .80 8 .0   .7 8 .0   .7
Iowa 12 .00 ... 3 .00 ... 16 .0 80 .0 ... ... ([60]) ([60]) ([60]) ([60]) 12 .0 1 .0 10 .0 1 .0
Kansas ... ... 3 .25 ... 18 .0 80 .0 16 .00 ... ... ... ... ... 14 .0 ... 12 .0 ...
Kentucky ... 8 .50 3 .25 9 .25 18 .0 82 .5 ... ... 28 .0 [57]27 .66 28 .0 [57]27 .66 14 .0 ... 12 .0 ...
Louisiana ... 8 .50 3 .50 8 .00 ([60]) ([60]) ([60]) ([60]) ([60]) ([60]) ([60]) ([60]) 10 .0 1 .0 8 .0 1 .0
Maine 11 .75 8 .50 3 .25 ... 18 .0 ... ... ... 26 .5 [57]29 .50 26 .5 [57]29 .50 14 .0 ([66]) 12 .0 ([66])
Maryland 12 .50 ... 3 .50 9 .25 18 .0 ... ... ... 34 .3 7 .80 ... ... 4 .0 ... 6 .0 ...
Massachusetts 12 .15 ... 3 .35 [67]9 .30 15 .0 ... ... ... ([68]) ([68]) ... ... 7 .0 ... 7 .0 ...
Michigan 12 .50 ... 3 .00 ... 18 .0 80 .0 ... ... ([60]) ([60]) ([60]) ([60]) 10 .0   .7 8 .0   .7
Minnesota 13 .00 9 .75 3 .25 ... 20 .0 ... 16 .00 ... 28 .0 8 .00 25 .5 7 .80 12 .0 ... 12 .0 ...
Mississippi[60] ... ... ... ... ... ... ... ... ... ... ... ... ... ... ... ...
Missouri 12 .00 8 .75 3 .25 9 .25 18 .0 82 .5 ... ... 28 .0 [57]27 .67 28 .0 [57]27 .67 14 .0 ... 12 .0 ...
Montana 11 .75 8 .50 3 .25 ... 20 .0 82 .5 16 .00 ... ... ... ... ... 12 .0 1 .0 10 .0 1 .0
Nebraska ... ... 3 .00 ... 18 .0 ... ... ... ... ... ... ... 14 .0 ... 12 .0 ...
New Hampshire 12 .00 ... ... 8 .50 18 .0 80 .0 16 .00 ... ([60]) ([60]) ([60]) ([60]) 14 .0   .2 14 .0   .2
New Jersey 11 .50 ... 3 .00 9 .25 16 .0 82 .5 ... ... ... ... ... ... ... ... ... ...
New Mexico[54] ... ... ... ... ... ... ... ... ... ... ... ... ... ... ... ...
Nevada 11 .75 8 .50 3 .25 9 .25 18 .0 82 .5 16 .00 ... 28 .0 [57]27 .50 25 .5 7 .80 14 .0 ... 12 .0 ...
New York 11 .50 ... 3 .00 ... 18 .0 ... ... ... ([72]) ([72]) ... ... ... ... ... ...
North Carolina 11 .75 8 .50 3 .25 9 .25 18 .0 82 .5 ... ... 25 .5 7 .80 25 .5 7 .80 10 .0 ... 8 .0 ...
North Dakota 12 .00 ... 3 .00 ... 15 .0 ([60]) ([60]) ([60]) ([60]) ([60]) ([60]) ([60]) 14 .0 ([73]) 12 .0 ([73])
Ohio 12 .00 ... 3 .00 ... ... ... ... ... ([75]) ([75]) ... ... ... ... ... ...
Oklahoma[68] ... ... ... ... ... ... ... ... ... ... ... ... ... ... ... ...
Oregon 11 .70 8 .50 3 .20 ... 18 .0 80 .0 16 .00 ... ... ... 32 .3 7 .80 12 .0 1 .0 9 .0 1 .0
Pennsylvania 12 .00 ... 3 .25 ([60]) 18 .0 ([60]) ([60]) ([60]) ([60]) ([60]) ([60]) ([60]) 8 .0   .5 6 .0   .5
Philippine Islands 11 .75 8 .50 3 .25 9 .25 18 .0 82 .5 ... ... 28 .0 [57]27 .50 25 .5 7 .80 14 .0 ... 12 .0 ...
Porto Rico[68] ... ... ... ... ... ... ... ... ... ... ... ... ... ... ... ...
Rhode Island 12 .00 ... 2 .50 ... ... 82 .5 ... ... 25 .0 7 .80 25 .0 7 .80 8 .0 1 .0 8 .0 1 .0
South Carolina[54] ... ... ... ... ... ... ... ... ... ... ... ... ... ... ... ...
South Dakota ... 8 .50 3 .25 9 .25 18 .0 80 .0 ... ... 28 .0 [57]27 .50 28 .0 [57]27 .50 14 .0 ... 12 .0 ...
Tennessee 12 .00 8 .50 3 .50 9 .00 20 .0 82 .5 15 .99 ... 25 .5 7 .80 25 .5 7 .80 8 .0 ... 7 .0 ...
Texas 12 .00 8 .50 3 .25 9 .25 18 .0 82 .5 ... ... ([60]) ([60]) ([60]) ([60]) 8 .0 ... 6 .0 ...
Utah 12 .00 8 .80 3 .20 ... 18 .0 80 .0 16 .00 ... ([60]) ([60]) ([60]) ([60]) ([60]) ([60]) ([60]) ([60])
Vermont 11 .75 8 .50 3 .25 9 .25 18 .0 82 .5 ... ... 28 .0 [57]27 .50 34 .3 7 .80 14 .0 ... 12 .0 ...
Virginia ... 8 .50 3 .25 9 .25 18 .0 82 .5 16 .00 ... 28 .0 [57]27 .50 28 .0 [57]27 .50 8 .0 ([76]) 8 .0 ([76])
Washington 12 .00 8 .75 3 .25 9 .30 18 .0 ... ... ... ... ... ... ... ... ... ... ...
West Virginia[54] ... ... ... ... ... ... ... ... ... ... ... ... ... ... ... ...
Wisconsin ... 8 .50 3 .00 9 .00 18 .0 82 .5 ... ... 28 .0 8 .00 28 .0 8 .00 14 .0 ... 12 .0 ...
Wyoming[54] ... ... ... ... ... ... ... ... ... ... ... ... ... ... ... ...
United States ... 8 .50 3 .25 9 .25 18 .0 82 .5 [80]16 .00 ... 28 .0 [57]27 .50 25 .5 7 .8 14 .0 ... 12 .0 ...
  See notes on page 269. See notes on page 271.

[269,
271]

[54] No state standards.

[55] No territorial standards.

[56] Federal standards for all food products. Fillers in ice-cream may be used if large label is displayed in all places of sale.

[57] Percentage of fat based on total solids.

[58] Must be labeled.

[59] Classed as condensed.

[60] United States standard.

[61] United States food and drugs act of 1906 applies to the District of Columbia.

[62] Should be labeled.

[63] Not allowed.

[64] Must be so branded.

[65] Defined, but no standard.

[66] Any amount if fat is maintained.

[67] Solids in fat.

[68] Must correspond on stated dilution to state standards for milk.

[69] Any less than 30.

[70] All below 45.

[71] Less than 13 marked skim; 13 to 18, medium skim; 18 or over, special skim.

[72] Must correspond to 11.5 per cent solids in crude milk; one-fourth to be fat.

[73] Two ounces in 10 gallons if labeled gelatine ice-cream.

[74] Full cream, 30. Standard, 21.

[75] Must correspond to 12 per cent of solids in crude milk; one-fourth to be fat.

[76] Less than 7.5, skim; 7.5 to 15, three-fourths skim; 15 to 30, half skim.

[77] Three-fourths cream, 24; one-half cream, 16; one-fourth cream, 8. Skim, less than 8.

[78] Less than 30.

[79] Less than 30; less than 15 not allowed.

[80] Less than 16. This applies to all butter made in United States territory.

No reports gave standards for powdered milk.


[272]

CHAPTER XVI
CONSTRUCTION AND ARRANGEMENT OF THE FACTORY

The exterior construction of the ice-cream plant is of little importance as long as the building is large and strong enough to hold the business, and is neat and clean. The building may be of brick, wood, hollow tile, cement block or any other satisfactory material. The interior arrangement should receive careful study and planning. In a new building, devoted to the manufacture of ice-cream, the details usually can be included in the plans. However, it is often necessary to use some building which was not especially constructed or arranged for ice-cream-making. An old building usually can be rearranged so that it will be suitable and fairly convenient. It should be large enough to give sufficient room for the machinery and space for working. If a new building is being constructed, the plans should be made with a view of possible needs for enlargements. The building should not be so large that there will be waste space. This causes unnecessary expense and requires useless labor to keep clean. Certain considerations should be kept in mind, whether building a new plant or rearranging an old building. These are discussed in the following paragraphs.

208. Location of the plant.

—For the ease of delivery, the plant should be located as near the center of the city as possible. If it is planned to ship much ice-cream by express, a location near the express company is desirable. [273]If it is a small plant and expects to conduct a retail business principally, the location should be on one of the main streets of the town in order to reach as many of the consuming public as possible. Usually sewage connections can be secured in any part of the city so this factor need not be considered. The question of a clean atmosphere about the factory is of much importance; if located in a manufacturing section of the city, it is almost impossible to keep the factory clean because of the smoke and cinders.

Fig. 83.—Plan of small ice-cream plant.

209. Arrangement of machinery.

—Because of the large number of difficult makes of the same kind of machine and the variation in size of the different types, it is impossible to make exact plans without knowing the exact size of the machine. In a small plant all the machinery is usually located on the same floor. Such an arrangement is shown in Fig. 83. This is intended as both a retail and wholesale plant. The retail salesroom might be omitted and the plans used for a small wholesale plant. A small [274]boiler for heating water for washing and sterilizing the utensils might be located in the basement. If desired, tanks for the making of ice might also be placed in the basement. Such a plan is shown in Fig. 84. The arrangement should be such as to follow the natural sequence of the process as far as possible. The second story or attic might be used as a storeroom.

Fig. 84.—Basement plan of large ice-cream plant.

The exact location of the machines is not indicated, since this will depend on their size. However, the rooms are large enough so that the exact placing of the machines is not a difficult problem.

The basement, first and second floor plans of a wholesale plant are shown in Figs. 84, 85, 86. For the reasons previously mentioned, the exact location of the machines is not indicated.

[275]

Fig. 85.—First floor plan of plant shown in Fig. 84.

Fig. 86.—Second floor plan of plant shown in Figs. 84 and 85.

[276]

210. Loading platform.

—There should be ample room for the loading of the ice-cream and the unloading of the empties and the returned ice-cream. The loading platform should be protected from the storms. Such a platform in a large ice-cream plant is shown in Fig. 87; note the chutes for the loading of crushed ice. Often the wagon or auto storage is a part of the same space as the loading platform.

Fig. 87.—A loading platform in a large ice-cream plant.

211. Light.

—The question of proper light in the ice-cream plant has been neglected. This may be because the buildings in the city are close together and it is difficult to get light except from the ends of the building which are exposed to the street or alley. Many of the smaller plants are in the basement and in these it is impossible to have anything but artificial light. The natural light may be secured from windows or skylights. The sacrifice of space for skylights is shown in Fig. 88. Light seems to be a stimulus to keep the plant clean. It also makes it more pleasant and cheerful. It is believed that sunlight tends to disperse disease germs. It would be a great benefit if it were necessary for all ice-cream [277]plants to have a certain amount of window space in each room.

212. Ventilation.

—Next to light, the question of proper ventilation is neglected. The windows, doors and skylights may serve as a means. If they are used for this purpose and are screened against flies, there is danger of considerable dirt getting in. In some of the large plants, a very extensive system of ventilation is employed. In these, no air is allowed to enter except through this system, and all the entering air is either filtered or washed or both. The air is circulated by a large fan. This insures only clean pure air entering the manufacturing rooms. The importance of pure air about food products cannot be over-emphasized. It is difficult to ventilate a basement properly. All doors and windows should be screened against flies. There should be no stable in connection with the manufacturing rooms.

Fig. 88.—The value of skylights is shown by this well lighted freezing-room, considerable floor space above being sacrificed for this purpose.

[278]

213. Floors.

—The floors should be of some non-absorbent waterproof material that can be cleansed easily. Concrete undoubtedly is the best material, when both cost and adaptability are considered. The floor should slope towards drains which will carry away the water. These should be connected with the city sewage system, septic tank, or cesspool. If sewage connections cannot be obtained, a cesspool or septic tank must be installed, preferably the latter. The drains should have sealed traps to prevent the escape of sewage gas into the plant. Some prefer to have the drain in the center of the floor and others at the side; this is immaterial so long as it works effectively.

214. Ceilings and side-walls.

—The ceilings and side-walls should be kept clean. If they are constructed of various tiles or plasters, they can be washed. If made of wood, they should be kept painted. If painted white or light colored, it helps to make the room lighter.

215. Sinks and cupboards.

—Proper facilities should be provided properly to wash and sterilize the utensils. There is usually a lack of sinks for washing utensils in the ice-cream plants. After the utensils are properly cleaned, there should be a place where they can be kept until wanted again. Tables, shelves, and cupboards offer suitable places to keep utensils when not in use.

216. Locker-rooms.

—Every plant where food products are manufactured should be provided with a locker-room in which the employees can change their clothes. Each person should have a separate locker. The locker-room should also contain a lavatory and shower-baths and facilities for washing the hands and face. The locker-room should be kept neat and clean.

217. Cleanliness.

—The average consumer appreciates [279]food products produced in clean plants. There is no better advertisement than to invite the public to see the factory. The plant and employees should be so clean that it will make a strong impression and the visitors in turn will tell others. The employees should wear clean white suits. If the plant is large enough, a laundry for washing may be included in the equipment.

218. Cleaning utensils.

—Few ice-cream-makers know how to clean the utensils thoroughly. The following is a good method: (1) Rinse off the milk and grease with lukewarm water. (2) Wash in hot water as hot as the hands can stand. To this water add some washing-powder to cut the grease. There is a tendency to use too much washing-powder. Enough to burn the hands should not be used. (3) Scrub the utensils in the washing solution with a brush. Do not use a cloth. (4) Rinse with warm water. (5) Scald with boiling water or live steam. The utensils may be dipped in boiling water or boiling water may be poured over them. They may be placed in a sterilizer and live steam applied. The heating kills most of the bacteria and is usually sufficient to dry the utensils. In no case should a cloth be employed for drying.

219. Cleaning the floor.

—The proper cleaning of the floor is not considered by many as a necessary part of the manufacturing process. However, it is very important in the clean appearance of the plant that the floor be clean. Often too much water is used and yet the floor is not clean. The best method is as follows: (1) Rinse the floor with water thrown from a pail; (2) sweep up all loose dirt; (3) make a hot solution of washing-powder, a little stronger than for washing utensils, and spread this on the floor and scrub with floor broom, scrub toward the drain; (4) rinse with clean warm water thrown from [280]a pail. If the hose is used, too much time and water are wasted.

220. Storeroom and workshop.

—No ice-cream plant is complete unless it includes a storeroom and workshop. More or less supplies must be stored and it helps the general appearance of the plant materially if there is a special room for this purpose. More or less repairs are necessary, so that a workshop should be provided. It is desirable to have this near or a part of the storeroom.

221. Sanitary codes.

—Many states have ice-cream-makers’ organizations or associations. The state organizations are united in a National Association of Ice-Cream-Makers. Many of these associations have adapted sanitary codes. Following are some samples:

Ohio sanitary code:

1. All factories or shops shall be open to the public at all times.

2. Workrooms must be thoroughly clean and free from dust, foul atmosphere and contamination, and shall be well lighted, to the end that there shall be no dark corners where rubbish or dirt may accumulate.

3. One square foot of glass surface exposed to natural light, unobscured by buildings or other devices nearer than ten feet, for each ten square feet of floor surface of the workrooms must be provided. Basements shall not be used as workrooms unless these provisions can be met.

4. Garbage and all waste material subject to decomposition, must be removed daily to the outside and deposited in a can provided exclusively for this purpose, composed of impervious material and provided with a tight fitting cover. Covers must be kept on the cans at all times except when entering or removing the material.

5. The side-walls and ceilings of all workrooms shall be [281]well plastered, tiled or wainscoated or ceiled with metal or lumber and shall be well painted to the end that they may be readily cleaned and they shall be kept free from dust, dirt and foreign matter and clean at all times.

6. The floors of all workrooms shall be impermeable and be made of cement, tile laid in cement, or other suitable non-absorbent material which can be flushed and washed clean with water. Floors shall be sloped to one or more drains which must be properly connected to the sewerage system.

7. Store and storage rooms for materials must be kept clean and free from objectionable odors.

8. Doors, windows and other openings of every workroom shall be screened during the fly season with screens not coarser than 14-mesh wire gauze, or in any other manner equally effective keep the workrooms free from flies and vermin at all seasons of the year.

9. All factories or shops shall have convenient toilet rooms, separate and apart from the workrooms, and no toilet rooms shall be within or connected directly with a workroom, either by a door, window or other opening. The floors of the toilet room shall be of cement, tile or other non-absorbent material, and shall be kept clean at all times. Toilet rooms shall be furnished with separate ventilating flues or pipes discharging into soil pipes or on the outside of the building in which they are situated. Lavatories and washrooms shall be adjacent to toilet rooms and shall be supplied with soap, running water and clean towels and shall be maintained in a sanitary condition. Workroom employees before beginning work and after visiting toilet rooms shall wash their hands and arms thoroughly in clean water.

10. No person shall live or sleep in any building used [282]as a factory or shop, unless the factory or shop is separated by impervious walls, without doors or windows or other openings from the parts of the building used for living or sleeping purposes.

11. No horses, cows or other animals shall be stabled or kept in any building where ice-cream is made, unless the factory or shop is separated from the place where the horses, cows or other animals are stabled or kept by impervious walls without doors, windows or other openings.

12. No person suffering from an infectious disease, which can be transmitted through ice-cream, shall work in an ice-cream manufacturing plant.

13. All workroom employees shall be clean in person at all times and shall wear clean washable clothing and caps. They shall not smoke or chew tobacco while at work. They shall not touch the product with their hands at any time. Employees may be specially designated to cut and wrap brick ice cream and to fill fancy moulds and as this work necessitates some handling of the product, such employees must be scrupulously clean and wear clean, washable clothing and caps.

14. All wagons, trucks, drays, cans and tubs, platforms and racks, shall be so constructed that they may readily be cleaned and they shall be kept clean. Utensils must be of smooth non-absorbent material, as tin, or tinned copper, the seams of which are flushed smooth with solder.

15. Suitable means or appliances shall be provided for the proper cleansing or sterilizing of freezers, vats, cans, mixing cans or tanks, piping and all utensils used as containers for ice-cream or raw material, and all tools used in making or the direct handling of ice-cream, and [283]all such apparatus, utensils, and tools after use shall be thoroughly cleansed and scalded with boiling water or sterilized with steam. The water supply for washing utensils must be free from contamination.

16. No person shall use any vessel used in the manufacture and sale of ice-cream for any other purpose.

17. Soft or melted ice cream or any other ice-cream shall not be refrozen under any circumstances.

18. Milk and cream must be stored only in clean receptacles in clean refrigerators. Milk or cream which has undergone various fermentations, gaseous, bitter or otherwise, shall not be used in the manufacture of ice-cream. Flavoring extracts, condiments, syrups, fruits, nuts and other materials used as food must be securely protected from dust, dirt, vermin, flies and other contamination, and must be kept and stored only in clean receptacles. Decomposed, decayed, fermented or rancid food material shall not be used. Ice-cream must be stored only in clean receptacles in clean refrigerators.

19. It is expressly declared that the object of this code is to insure a pure and clean product, made, stored and handled under clean conditions, and no technical defect in the construction of any clause shall relieve any person of the obligation of complying with the letter and spirit of this code in its entirety.

20. All creamery and condensery operators, ice-cream manufacturers and all other dealers in milk and cream, and their customers must cleanse all receptacles used in shipping milk and cream as soon as they are emptied, when same are to be returned by railroad, trolley, or boat, in order to prevent the development of dangerous bacteria to threaten the health of the consumers of the product.

[284]

Sanitary code of the association of ice-cream manufacturers of New York state.

1. All factories or shops shall be open to the public at all times.

2. Workrooms must be thoroughly clean and shall be well ventilated and well lighted to the end that there shall be no dark or concealed corners where rubbish or dirt may accumulate.

3. The side-walls and ceilings of all workrooms shall be well plastered or tiled or ceiled with metal. If plastered or ceiled with metal, they shall be kept well painted with oil paint to the end that they may readily be cleaned and they shall be kept clean at all times.

4. The floors of all workrooms shall be impermeable and be made of cement, tile laid in cement, or of other suitable non-absorbent material which can be flushed and washed clean with water. Floors shall be sloped to one or more drains which must be properly connected with the sewerage system.

5. Storerooms for materials shall be kept clean and free from objectional odors.

6. Doors, windows and other openings of every workroom shall be screened during the fly season, and all workrooms and storerooms shall be kept free from flies at all seasons of the year.

7. All factories or shops shall have convenient toilet rooms separate and apart from the workrooms, and no toilet room shall be within or connected directly with a workroom either by a door, window or other opening. The floors of the toilet rooms shall be of cement, tile or other non-absorbent material, and shall be kept clean at all times. Toilet rooms shall be furnished with separate ventilating flues or pipes, discharging into soil pipes or on [285]the outside of the building in which they are situated. Lavatories and washrooms shall be adjacent to toilet rooms and shall be supplied with soap, running water and clean towels, and shall be maintained in a sanitary condition. Workroom employees beginning work and after visiting toilet room shall wash their hands and arms thoroughly in clean water.

8. No person shall be allowed to live or sleep in any building used as a factory or shop, unless the factory or shop is separated by impervious walls, without doors or windows or other openings from the parts of the building used for living or sleeping purposes.

9. No horses, cows or other animals shall be stabled or kept in any building where ice-cream is made, unless the factory or shop is separated from the places where the horses, cows or other animals are stabled or kept by impenetrable walls without doors, windows or other openings.

10. No person suffering from an infectious disease, which can be transmitted through ice-cream, shall be employed in an ice-cream manufacturing plant.

11. All workroom employees shall be clean in person at all times and shall wear clean, washable clothing and caps. They shall not smoke or chew tobacco while at work. They shall not touch the product with their hands at any time. Employees may be specially designated to cut and wrap brick ice-cream and to fill fancy molds, and as this work necessitates some handling of the product, such employees must be scrupulously clean, and wear clean, washable clothing and caps.

12. All wagons, truck, drays, cans and tubs, platforms and racks shall be so constructed that they may be readily cleaned, and they shall be kept clean.

[286]

13. Suitable means or appliances shall be provided for the proper cleansing or sterilizing of freezers, vats, mixing cans or tanks, piping and all utensils used as containers for ice-cream, and all tools used in making or the direct handling of ice-cream, and all such apparatus, utensils and tools after use shall be thoroughly cleansed and rinsed with boiling water or sterilized with live steam.

14. Vessels used in the manufacture and sale of ice-cream shall not be employed for any other purpose by any person.

15. No member shall take back any broken package of ice-cream, nor any unbroken package which contains soft or melted ice-cream. No ice-cream shall under any circumstances be melted and refrozen.

16. It is expressly declared that the object of this Code is to insure a clean product, made, stored and handled under cleanly conditions, and no technical defect in the construction of any clause shall relieve any member of the obligation of complying with the letter and the spirit of this Code in its entirety.


[287]

CHAPTER XVII
HISTORY AND EXTENT OF THE INDUSTRY

The history of the development of the ice-cream industry is only fragmentary. This may be because the industry has developed very gradually. Exact figures showing the size of the industry are lacking, no authentic figures ever having been brought together. The facts relating to the history of the industry have been gathered and very well put together by F. M. Buzzell, in an article in the “Ice-cream Trade Journal,” Vol. 5, No. 3. The history as given here is a copy of the above article.

222. Early history.

—“From motives of comfort and health, the instinct of man in all ages and climates has been to maintain his physical (if not his mental) being at a temperature as nearly normal as possible. Thus we find the natives of Iceland and other very cold climates living upon heat-producing foods, fats, tallow candles, and such delicacies, while the South Sea Islander lunches on a little fruit or cereal, or other food producing a minimum of bodily heat. This rule applies also to liquid refreshment. Hot weather creates a demand for cooling drinks, and vice versa. And we, in our day, when we sit in the coolest spot to be found on some sweltering August night, and sip our favorite cold drink, are actuated by the same motive which has influenced our ancestors from the more recent past back to the days of Job and Solomon the Wise. For the Bible tells us indirectly that the people of Palestine knew and appreciated the refreshing quality of snow in [288]time of harvest. The Jews, the ancient Greeks and Romans were all accustomed to the use of snow for cooling wines and other beverages, and it is to-day used in this way in certain parts of Spain and Turkey.

“Only those southern localities which were favored with the proximity of snow-capped mountains could enjoy the luxury of a snow-cooled beverage or dessert. Where snow is not obtainable, liquids were, and still are, cooled in porous jars, and urns exposed to cool breezes, or, in lack of a breeze, swung about to create a current of air. The principle is a familiar one. The most common method of preserving snow was to saturate it with water, having packed it closely into some receptacle, of considerable size probably, and allowing it to freeze into a kind of porous ice, from which blocks could be cut as required for use. To chill a dessert or a liquid, the dish containing it was imbedded in a larger vessel partly filled with snow and particles of ice, and the open space closely packed with it. It was then allowed to stand until it had become as cold as possible or as desired.

“Alexander the Great is said to have been very fond of iced beverages, and one of our modern varieties, the Macedoine, it is said, was named for the great Macedonian. Snow and ice were used at the table in the court of Henry III of France in the hot summer months. The Italians, it is claimed, made the first improvement in the original method of cooling, which improvement was to dissolve saltpetre in water and pour a little of the solution in with the snow and ice surrounding the dish to be cooled. Later, it was found that better results were attained by dropping the saltpetre directly into the snow and ice, and at the same time revolving the vessel containing the substance to be chilled. By this means the mixture in the vessel could [289]be brought to a fairly solid state. Wines were commonly iced in this way, then water, sweetened and flavored with various juices or other flavorings, was made into a sort of water ice. Water ices and such refreshments are still the rule in the Orient, while ice-cream, as we know it, is rare.

“There is no reliable record of the first water ices. Dates and places are either lacking altogether in the vague allusions made to them or are so indefinite as to be of no value. It is probable that they were brought to France from Italy by Catherine de Medici, who preferring cookery to which she was accustomed, brought her staff of cooks with her. The date is given as about 1550. Water ices are said to have been made by Contreaux, an Italian who established a famous café in Paris. Lemonade was invented about 1630: to whom the credit belongs is not known. From water ices to mixtures containing milk or cream and eggs, was apparently a logical progression, but history is vague on the question of who first made ice-cream.”

223. Development of ice-cream in the household.

—“It is recorded that in Rome, a certain Quintus Maximus Gurges, nicknamed ‘The Glutton,’ a well known writer of those times on subjects pertaining to the table wrote a recipe in one of his books for a dish that somewhat resembled ice-cream. The name ice-cream is one of modern origin, the original terms being butter ice, or cream ice, the latter being to-day favored in England. The earlier forms, after the ices containing milk or cream, which were really the first ice-creams known, were called butter ice probably because of their rich butter-like consistency, being made from rich cream and spaddled. Cream ice is said to have been known in Paris in 1774. Recipes for [290]water ices and milk ices, it is claimed, were brought from Asia by Marco Polo, who visited Japan in the fifteenth century. Cream ice is mentioned in an account of a banquet given by Charles I, of England. The dish was made by a French cook named De Mireo, and it is related that the king was so well pleased with the ‘frozen milk,’ as he called it, that he pensioned the cook with twenty pounds a year on condition that he would not divulge the secret of making the dessert, nor make it for anyone but him. Another account says that the first ice-cream was set before the Duc de Chartres on a hot day in August, 1774, by his chef, who had depicted the duke’s coat-of-arms on the cream. Again we find in an account of an entertainment given by Louis XIV, of France, that ‘toward the end of the feast, his chef caused to be placed before each guest, in silver gilt cup, what was apparently a freshly laid egg, colored like those of Easter, but, before the company had time to recover from their surprise at such a novelty at dessert, they discovered that the supposed eggs were a delicious sweetmeat, cold, and compact as marble.’ It is also claimed that a certain Carlo Gatti first introduced cream ices into England.

“A French cook, Clermont, residing in London, gave instructions for making sweet ices in a book he published in 1776. English cook books one hundred and fifty years old give recipes for cream ices in which cream and milk, sugar, eggs, arrowroot or flour and flavoring were used. Recipes have always varied according to the whim or desire of the maker, and there is no similarity in the amounts of cream or milk to be used.

“It is a question whether Germany or England first made ice-cream, but it is generally conceded that the Germans led the English in making fancy moulded creams.

[291]

“We deduce from the foregoing bits of narrative that ice-cream was not apparently discovered, but rather was the result of a slow process of evolution or development, which was taking place in different localities at about the same time. History states that ice-cream was first sold in New York by a Mr. Hall, at 75 Chatham street, now Park Row. Ice-cream is mentioned in an account of a ball given by a Mrs. Johnson, December 12, 1789, and was introduced to the city of Washington by Mrs. Alexander Hamilton at a dinner at which President Jackson was present. She had become familiar with the dish in New York. The first advertisement of ice-cream appeared in a New York paper, the Post Boy, dated June 8, 1786, and reads as follows: ‘Ladies and gentlemen may be supplied with ice-cream every day at the City Tavern by their humble servant, Joseph Crowe.’ A negro, one Jackson who had worked at the White House in Washington after Mrs. Hamilton introduced ice-cream to President Jackson, learned the recipe and started a confectionery. He sold his cream readily at one dollar per quart. Others imitated him, but Jackson held his custom and prospered by making the best goods and died wealthy.”

224. Development of wholesale ice-cream.

—“Jacob Fussell is admitted to be the father of the wholesale ice-cream business. The year 1851 found him in the milk business at Baltimore. His supply of milk came into Baltimore on the Northern Central Railway from York county, Pa. A few of his customers wanted cream, and finding that satisfactory results were not obtained by ordering cream intermittently to supply an unsteady demand, he made arrangements for a regular shipment. Here again a difficulty presented itself, for at times he found his stock of [292]cream accumulating, which must be disposed of in the best way possible. To utilize this surplus he conceived the idea of making ice-cream, the retail price of which at this time by the few confectioners who sold it was sixty cents per quart. The idea proved an inspiration, for the ice-cream business soon overshadowed the milk business, which was in time disposed of. Mr. Fussell believed in the value of printers’ ink and advertised his new business, and then, as now, intelligent advertising paid. Devoting his entire attention to the ice-cream business, he prospered in it, and built up a large business, the success of which has continued through three generations to the present day. In 1852 and 1853 he tried out a scheme for making his ice-cream at the source of supply of his raw material, rather than at the distributing point, but it did not prove successful, for while the ice-cream was actually produced cheaper in the country, the fact that his own attention was divided between the two establishments, and that the stock at the selling end could not be readily controlled, counteracted the lesser manufacturing cost, and the result was that the project was abandoned and not repeated. In 1856 the Baltimore business was left with a partner and a factory was opened in Washington, D. C. In 1862 Boston was added to the chain of plants. Here a large exporting firm, who had made considerable money shipping ice to London, India, and Brazil, saw a new outlet for ice in the ice-cream business. They attempted to induce Mr. Fussell to go to Brazil and start a factory there, and offered to back him with the necessary capital if he wanted it, but he was not interested. Failing to get him to send one of his men over, they arranged for one of their own men to learn the art of making ice-cream, and paid a modest $500 for the formula. How the South American venture [293]fared is not recorded. In 1864 the New York house of Fussell was started and continued with the usual success. Here the prevailing price among confectioners was $1.25 per quart. A Mr. Brazleton, of Iowa, a friend of Mr. Fussell, losing his fortune in the panic of 1857, came to Washington and learned the ice-cream business. He went back west and opened a factory in St. Louis, later going to Cincinnati and Chicago.

“American enterprise was not long in taking up the new industry, and the growth of the business had commenced. However, the real development, the day of large figures in the business, had its beginning not over fifteen years ago. The brine or refrigerating system of freezing ice-cream has been efficiently applied only within the past five years, and has now only fairly begun.

“The first real progress toward artificial refrigeration is said to have been made by a German in 1867, and it was then used only in breweries, and to a very limited extent. Ice making by artificial means came next. The use of refrigerating processes for making ice-cream was probably begun in a way by chance, for large ice manufacturing establishments put on an ice-cream department to utilize the broken or waste ice, and the possibility of applying mechanical refrigeration to the making of ice-cream was no doubt thus discovered.

“Ice-cream is not today, as in past years, a luxury. Its lowered cost brings it within reach of the masses: no longer is it something which may be enjoyed only by the rich. It is fairly entitled to a place in the class of necessities. Ice-cream is in high favor in England, where the climate favors its use the year through. And it is used by nearly all steamship lines, especially those making long trips in warm climates. The passengers, who do [294]not relish the indifferent quality of most foreign made goods, demand American ice-cream. Every express steamer of the North German Lloyd Line leaves New York with not only a supply to care for the wants of its own passengers, but enough to furnish the Japanese, Chinese, and Australian service of the company. For the far eastern service the cream is carried in refrigerated compartments to Bremerhaven and there transferred to ships sailing for ports in India, China, Japan and Australia.

“It does not seem proper to close this paper without some allusion to our friend of the lawn party, ice-cream wagon, and county fair—the ice-cream cone. I have heard that it was introduced in this country at the St. Louis exposition. I have found directions for preparing a refreshment called ‘fried ice-cream,’ sometimes known as ‘Alaska pie,’ or ‘Alaska fritters.’ The method is, briefly to dip a cube of hard ice-cream into a thin fritter batter and then plunge it into very hot lard or olive oil. The pastry forms a good protector from the heat and hardens so quickly that the cream is not softened in the least. Another more elaborate form is said to be served in certain New York cafés today. The fried ice-cream was introduced at the World’s Fair in Chicago in 1893. It occurred to me that these freak varieties may have suggested the idea of the ice-cream sandwich and ice-cream cone. Whatever the origin, we will have to admit that the cone has sold many a gallon of ice-cream and made many a dollar for those engaged in the business.

“And I believe that the future historian of this business, who shall recount the progress of its development during the years from 1900 to 1910, cannot but remark upon that decade as being epoch making in the annals of the trade.”

225. Extent of the industry.

—While no census figures [295]of the industry have ever been assembled, careful estimates and surveys have been made by both T. D. Cutler of the “Ice-Cream Trade Journal” and L. O. Thayer of the “International Confectioner.” The results of these surveys are shown in Table XVI. In comparison to the value of ice-cream, the 1910 census gives the following values for the year 1909, for butter, cheese, and condensed milk; value of all dairy products, $596,413,463.00; value of butter, cheese, and condensed milk made in factories, $274,557,718.00; total investment in equipment, $71,283,624.00. Regarding the distribution of the wholesale plants in the United States, the North Atlantic states have the most, with the Middle West a close second. The production of ice-cream in the South is growing very rapidly. This is possible because of the homogenizers and emulsifiers and mechanical refrigeration.

[296]

Table XVI
Production and Value of Ice-cream in the United States

Year 1911 1912 1913 1914 1915 1916 1917 1918
Made by retailers, gallons 25,000,000 30,000,000 35,000,000 31,190,000 35,767,690 40,059,800 41,133,000 38,243,000
Made by wholesalers, gallons 113,000,000 124,000,000 137,380,000 132,571,000 139,682,400 168,260,000 178,252,000 192,810,000
Total gallons made 138,000,000 154,000,000 172,380,000 163,761,000 175,550,090 208,319,800 219,385,000 231,053,000
Average retail price per gallon $1.40 $1.40 $1.40 $1.50 $1.40 $1.40 $1.60 $1.65
Average wholesale price per gallon 80c 77c 80c 80c 80c 82c 92c $1.04
Total paid by consumer at $1.40 per gallon $193,200,000 215,600,000 241,332,000 229,265,400 245,770,000 291,646,600 307,139,000 381,237,450
Investment in wholesale plants in dollars 50,000,000 60,000,000 68,000,000 73,500,000 78,200,000 83,600,000 93,450,000 96,050,000
Persons employed:  
Rush season   40,000  
Yearly 20,000

[297]

INDEX

Printed in the United States of America.


Transcriber’s Notes

The text as used in this e-text is as printed in the source document. Unless listed below, inconsistent spelling, hyphenation, punctuation, capitalisation, spacing, etc. and errors in grammar and style have been retained; the contents have not been changed or corrected unless listed below, and may not reflect current standards or practices.

Sorted lists and tables: irregularities in the sorting order have not corrected.

Differences in wording between the Table of Contents and the section headings in the text, and between the List of Illustrations and the illustration captions, have not been standardised.

Depending on the hard- and software used to read this text and their settings, not all elements may display as intended.

Page 94, Fig. 30, The perfection ice-cream can-washer and sterilizer: presumably perfection is the brand, and might have been capitalised.

Page 179, Table XI, first column row Winter samples: there is no integer printed before .17 in the source document, which is likely erroneous (as shown by the value above).

Page 268-271: several of the footnotes listed ([58], [64], [65], [69], [70], [71], [74], [77], [78] and [79]) do not occur in the table.

Changes made:

Tables and illustrations were moved out of text paragraphs. Footnotes have been moved to underneath paragraph(s) where they are referenced. Some illustrations have been rotated.

The table on pages 268-270 and the associated footnotes have been recombined into a single table and list of footnotes.

Minor obvious typographical and punctuation errors were corrected silently.

Page xiii, Fig. 12: Verticle belt driven... changed to Vertical belt driven....

Page xv, item 36: opening bracket deleted from ...Sharples Separator Co. (West Chester....

Page 71: ...ice-cream manufacterers employ... changed to ...ice-cream manufacturers employ....

Page 77, Receipt 2: ...of vanilla to taste... changed to ...of vanilla or to taste... as elsewhere; Follow directions given for No. 1 moved from ingredients list to directions.

Page 173: Hammer reaches the following conclusions... changed to Hammar reaches the following conclusions....

Page 179, Table XI, bottom row: .17 changed to 0.17 for consistency.

Page 221: ...water cooled dessicator used... changed to ...water cooled desiccator used....

Page 223: ...the cooling dessicators are kept... changed to ...the cooling desiccators are kept....

Table after Page 244, heading column 16: ...keep sample in oven and cooler in... changed to ...keep sample in oven and cooler...; row Sweetened condensed milk, last column: 00 min. in oven... changed to 90 min. in oven....

Page 266: ...to indentify it changed to ...to identify it.

Page 267: Table[53] XV changed to Table XV[53].

Page 268-271: pages 269 and 270 (the list of footnotes) are, apart from the final remark on page 269 (No reports gave standards for powdered milk), identical and have been included once only.

Index: entry Andels changed to Audels; Ruche, H. A. changed to Ruehe, H. A.

*** END OF THE PROJECT GUTENBERG EBOOK 77728 ***